machinery specialists since 1968
Medusa T3000W Generator
Medusa T3000W Generator
25133
Please read and fully understand the instructions in this manual before operation. Keep this manual safe for future reference.
Please dispose of the packaging for the product in a responsible manner. It is suitable for recycling. Help to protect the environment, take the packaging to the local amenity tip, and place it into the appropriate recycling bin.
Never dispose of electrical equipment or batteries in your domestic waste. If your supplier offers a disposal facility please use it or alternatively use a recognized re-cycling agent. This will allow the recycling of raw materials and help protect the environment.
SAFETY SYMBOLS USED THROUGHOUT THIS MANUAL
| Danger / Caution: Indicates risk of personal injury and/or the possibility of damage. | |
| Warning: Risk of electrical injury or damage! | |
| Hot Surfaces: Indicates a risk of possible burning due to hot surfaces created during normal operation. | |
| Note: Supplementary Information. | |
| Poisonous Fumes: Indicates a risk of possible inhalation of harmful fumes if care is not taken. | |
| Flammable: Indicates possible risk of combustion if care is not taken. |
SAFETY INSTRUCTIONS
IMPORTANT: Please read the following instructions carefully, failure to do so could lead to serious personal injury and/or damage to the heater.
- Before starting or servicing any generator, read and understand all instructions. Failure to follow safety precautions or instructions can cause equipment damage and/ or serious personal injury. Retain all manuals for future reference.
- Never use this generator for any application other than that specified by the manufacturer.
- Never operate this generator under conditions not approved by the manufacturer.
- Never attempt to modify this generator to perform in any manner not intended by the manufacturer.
- Use only products and parts recommended by the manufacturer for maintenance and repairs.
SAFETY INSTRUCTIONS….cont
- Be sure that the generator is properly grounded to an external ground path prior to operation. Refer to the section entitled “ Grounding Instructions “ for proper grounding procedures.
- Be sure that the generator is operated only by persons who have read and who understand these instructions.
- Be sure that the generator is placed on a flat-level surface prior to and during operation. The generator must not slide or shift during operation.
- Keep all persons away from the generator during operation.
- Do not allow persons wearing loose clothing or jewellery to start or operate the generator. Loose clothing or jewellery may become entangled in moving components, causing equipment damage and/or personal injury.
- Be aware of moving parts and hot surfaces that occur during the normal operation of this generator.
- Be sure all devices are switched off prior to connecting them to the generator.
- Be sure that all tools and appliances are in good working order and are correctly grounded.
- Only use devices that have standard three-pin (16A) plugs; If an extension cord is used, be sure that it has three pin plug/socket for proper grounding.
- Never operate the generator with damaged, broken or missing parts, or with any guards or covers removed.
- Do not refill the fuel tank while the engine is running.
- Be careful to prevent fuel spillage during refills.
- Be sure the fuel tank cap is securely in place before starting the engine.
- Allow the engine to cool for at least two minutes before refuelling.
- Never refuel whilst smoking or in the vicinity of a naked flame.
- Take care not to spill any fuel on the engine, exhaust or any part of the generator.
- Should any fuel make contact with your clothes; change and wash them immediately.
- If any fuel makes contact with your skin wash it with soap and water immediately.
- If you swallow any fuel, inhale any vapour or allow contact with your eyes, seek medical attention immediately.
- Be sure to store petrol in clean containers that do not contain water, dirt or rust because this will reduce the life of the engine; ensure that all local fuel storage laws are followed.
- Never operate this generator in an explosive atmosphere or near any flammable sources.
- Always operate this generator in a well-ventilated area to reduce the risk of suffocation.
- Shut off the generator engine and disconnect the spark plug wire before performing any service or maintenance to the unit.
- Do not operate this generator on wet surfaces or in the rain.
- Do not operate the generator or any electrical items with wet hands.
- Never drag the generator with power cords or by any means to move it; only move the generator with the carrying handles.
- Never cover the generator or restrict the exhaust or airflow in any way.
- Always ensure that the generator is at least 1m (3ft) away from any walls or buildings to allow correct airflow.
- Do not connect this generator to a commercial power supply.
- Do not connect this generator in parallel with any other generator.
- Understand the operating environment; Before each use, the operator should assess, understand and where possible reduce the specific risks and dangers associated with the operating environment. Bystanders should also be made aware of any risks associated with the operating environment.
| Caution: anyone who operates this generator should read and fully understand all of the instructions and warnings in this manual. | |
| Electric Shock: There is a very real risk of electric shock if this generator is not used in the correct manner. NEVER Use the generator or anything connected to it in wet conditions. | |
| Hot Surfaces: During normal operation, certain parts of this generator will become hot. ALWAYS stay alert and be aware of hot components/surfaces. Allow the engine to cool before attempting to move, clean or maintain the generator. | |
| Poisonous Fumes: Exhaust fumes produced during normal operation are poisonous. Do not operate this generator in enclosed areas. | |
| Flammable: The fuel used to run this generator (unleaded petrol) is highly flammable. Never refuel the generator whilst it is still running. Store unused fuel safely and away from children and in accordance with local regulations/laws. | |
| Caution: Never attempt to connect the generator directly to the electrical system of any building/structure which is connected to the main grid. |
Electrical current from the generator may “back feed” into the home’s electrical system. It could cause damage or fire to the building, the generator as well as anything connected to it. Should a generator be required to be connected to any electrical system, it must be installed by a suitably qualified electrician who can warn you of any dangers that may occur. Incorrectly installed generators can also cause personal injury. For example, if a power company employee is working on an electrical line believing it to be “dead” and the current created by the generator is in the line, shock or electrocution may occur. The key to better safeguarding against these dangers is professional installation by a qualified electrician and the installation of a generator transfer switch. Keep in mind a generator burns fuel and must be run in a well-ventilated area, it must not be run in a garage or other outbuilding. Cords used to connect the generator to the lights and appliances must be correctly sized to prevent overheating or damage to the equipment as well, again if you are unsure ask a suitably qualified electrician.
GROUNDING INSTRUCTIONS

Grounding instructions:
- Use the ground terminal (see picture above) on the generator to connect the unit to a suitable ground source. Securely fasten the end terminal of the ground wire to the
ground terminal on the generator. - The ground wire should be made of more than 0.75 square millimeters of wire. Too thin wire may not provide an adequate ground path.
- The other end of the ground wire must be securely fastened to an approved ground source. Refer to the local regulations for ground source information. If not sure of regulations or procedures, obtain assistance from a qualified (licensed or certified ) electrical technician.
TECHNICAL SPECIFICATIONS
| Model | Medusa T3000W |
| SIP Code | 25133 |
| Euro V Engine Type | 4 Stroke Single Cylinder, air cooled OHV Unleaded |
| Alterna tor | Brushed with AVR (Automatic Voltage Regulator) |
| Pea k Output | 3000 watts |
| Continuous Output | 2700 watts |
| Rated Current | 11.7A |
| AC Voltage | 1 x 230V 1 x 110V ~ 50Hz |
| DC Voltage | 12v |
| DC Current (Unregulated) | 8.3A |
| DC Output Charge Capacity | 40 Ah Battery |
| Fuel Capacity | 15 litres |
| Sound Power (LWA) | 95d B(A) |
| Protection Class | IP23M |
| Power Factor | 1 |
| Performa nce Cla ss | G1 |
| Qua lity Cla ss | B |
| Max Temperature | 40C |
| Max Altitude | 1000mtrs |
| Weight | 42kg |
CONTENTS & ACCESSORIES
Main Generator Unit Instruction Manual Box Spanner (for spark plug removal) 12V DC Output lead
If any of these items are missing contact your distributor immediately.
GETTING TO KNOW YOUR GENERATOR

| Item | Description | Item | Description |
| A | Recoil Starter | H | 12V DC Outlet |
| B | Fuel ON / OFF Tap | I | AC ~ 230V 16A Outlet |
| C | Air Filter Assembly | J | AC ~ 110V A6A Outlet |
| D | Fuel Cap | K | Earth Point |
| E | Engine ON / OFF Switch | L | AC ~ Overload |
| F | Output Voltmeter | M | DC Overload |
| G | Oil Filler Cap |
GUARANTEE
This generator is covered by 12-month parts and labor warranty covering failure due to manufacturers’ defects. This does not cover failure due to misuse or operating machine outside the scope of this manual – any claims deemed to be outside the scope of the warranty may be subject to charges Including, but not limited to parts, labor, and carriage costs.
This guarantee does not cover consumables such as filters & spark plugs etc. In the unlikely event of warranty claims, contact your distributor or contact our helpline on the back page of this manual. Proof of purchase will be required before any warranty can be honored.
Note: The DC output is unregulated will not cut out once the battery is charged and should not be left unattended for extended periods.
ELECTRICAL CONNECTIONS
Connecting tools etc. to the generator:
This generator is fitted with 1 230v 16A & 1 x 110v 16A type sockets.
Inspect them, and anything to be connected to the generator, to ensure that no damage is present before every use.
If any damage is visible have the socket/equipment inspected/repaired by a suitably qualified person.
The wires in the sockets are colored in the following way:
| Yellow / Green | Earth |
| Blue | Neutral |
| Brown | Live |
Ensure any plug/equipment to be connected to the generator is also wired in the same way.
The 16 plugs will be marked L1 – Live (Brown), N – Neutral (Blue) & Earth – Yellow & Green
Always secure the wires in the plug terminal carefully and tightly. Secure the cable in the cord grip carefully.
This generator is fitted with a 12v 8.3A DC Socket.
This can be used as a DC Power Supply or battery charging, the output current is unregulated.
This socket may not charge/recognize all batteries.
Max battery charge capacity 12v 40Ah
Warning: Never connect live or neutral wires to the earth terminal of the plug. Only fit an approved plug with the correct rated fuse for the equipment. If in doubt consult a qualified electrician.
Note: If an extension lead is required in order to reach the generator; ensure that this is rated for the correct voltage and current.
Note: The cross-section of the extension lead should be checked so that it is of sufficient size so as to reduce the chances of voltage drops.
OPERATING INSTRUCTIONS
CAUTION: Before you operate the generator ALWAYS check that no damage is present and that everything that should be, is tight and secure.
FILLING THE CRANKCASE WITH OIL / CHECKING THE OIL LEVEL
Hot Surfaces: Always ensure that the generator is turned off and allowed to fully cool before any refueling or maintenance procedures are carried out.
This generator is shipped from the factory without oil in the engine crankcase.
- Engine oil is a major factor affecting engine performance and service life. Nondetergent oils and vegetable oils are not recommended.
- Use premium quality 4-stroke motor oil.
- Do not add commercial additives to the recommended oil and do not mix petrol with the oil.
- SAE 10W30 / SAE 10W40 is recommended for general, all-temperature use.
- Other viscosities shown in the chart (below left) may be used when the average ambient temperature in your area is within the indicated range.
Note: When checking the oil level; always ensure that the generator is placed on a firm-level surface.

- Check the oil level in the crankcase of the engine before each start.
- The oil level should be positioned between the lower and upper-level marks on the oil filler cap (oil gauge) (see above right).
The Oil capacity is approximately 0.6L.
OPERATING INSTRUCTIONS….cont
Caution: Be sure oil level is maintained. Failure to do so will invalidate any warranty you may have.

To fill the crankcase with oil proceed as follows:
- Ensure that the generator is on a flat-level surface.
- Remove the filler cap (oil gauge) by turning it anti-clockwise.
- Slowly pour the oil into the crankcase.
- Check the oil level by pushing the filler cap back into its hole up to the bottom of the threads (do not screw the cap in).
- Once the oil level is between the upper and the lower marks on the oil gauge (see page 12), replace it and turn clockwise to fully tighten.
The oil should be changed after the first 8 hours of operation; thereafter change the oil after 50 hours of operation or less if the generator is operated under constant heavy loads or in high ambient temperatures.
FUELLING / RE-FUELLING THE GENERATOR
Caution: Petrol is highly flammable; never refuel the generator whilst it is running, or still hot. Do not refuel near naked flames or other possible ignition sources.
The amount of fuel can be checked by the fuel meter on the top of the tank.
⇛ When the tank is empty; the window will be all white (see top right).
⇛ As the tank is filled; the orange indicator will come across the indicator window (see bottom right).

Never overfill the fuel tank; leave a small air gap at the top.
Fuel capacity: approx. 15 Litres.
Petrol is highly flammable. Never refuel the generator whilst it is still running; allow it to cool for a few minutes and avoid other ignition sources that may be present. Only fuel in a well-ventilated area as petrol fumes can be dangerous if inhaled or ignited.
Note: When re-fuelling always ensure that the fuel filter (supplied) is in place as foreign matter or debris will cause damage to the engine and greatly reduce the life of the generator.

To refuel the generator:
- Remove the fuel cap.
- Carefully pour the petrol into the tank to the desired level and replace the fuel cap.
- Remove any spilled fuel from the generator and surrounding area to avoid any risk of fire.
The generator should now be ready to run.
STARTING THE ENGINE
Caution:
Never start the engine with any load connected to the generator.
Step 4:
⇛ Slowly pull the recoil start cord until it engages, then pull sharply until the engine starts. Note: it may take a few sharp pulls to get the engine started.
Step 5:
⇛ Once the engine is running and warm enough, push the choke lever to the run position.

Note: Allow the engine to run with no load applied for a few minutes to allow the engine to come up to running temperature.
Note: Breaking the engine in; The first 25 hours of operation is considered the break-in period for the engine. During this time operate at less than 75% of the load limit.
TURNING THE ENGINE OFF
In an emergency:
- Simply switch the main On/Off switch to the off (0) position.
In normal conditions: - Turn off and remove any load from the generator.
- Switch the main On/Off switch to the off (0) position.
- Turn the fuel tap to off.
MAINTENANCE
| Part | Action | Before each use | Every 3 months or 50 hours | Every 6 months or 100 hours | Every 12 months or 300 hours |
| Spark plug | Check condi- tion / gap. | • | |||
| Oil | Check the oil level/condition. | • | |||
| Valve clearance | Check gaps. | • | |||
| Fuel line | Check the fuel line for cracks / damage. | • | |||
| Exhaust system | Check for leaks. | • | |||
| Carburetor | Check choke lever operation. | • | |||
| Cooling fan | Check for damage. | • | |||
| Starting system | Check for correct operation. | • | |||
| Air filter | Check for contamination. | • | |||
| Head bolts etc. | Check and tighten. | • |
Caution: Any repairs/adjustments should only be attempted by a suitably qualified person; if you are unsure call the help-line number on the back page for your nearest technician.
MAINTENANCE….cont
CLEANING THE AIR FILTER
To clean the air filter element:
- Unclip both the fasteners holding the front cover of the air filter.
- Remove the front cover to expose the filter element (Fig. A).
- Pull out the element (Fig. B) and carefully clean it with a mild solvent; squeeze to remove the excess liquid.
- Pour a small amount of motor oil over the filter element; squeeze to remove the excess.
- Follow these instructions in reverse to refit the element/cover etc.

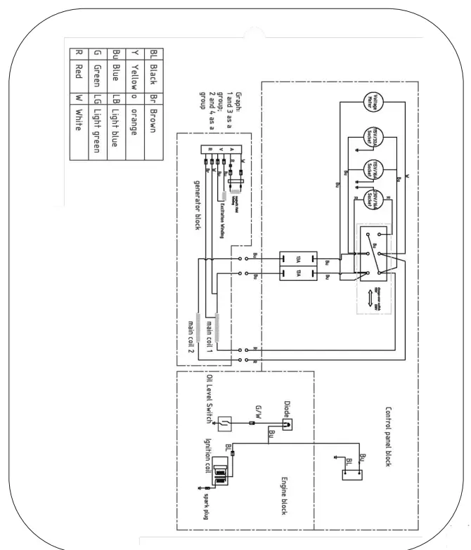
WIRING DIAGRAM

TROUBLE SHOOTING
| PROBLEM | CAUSE | SOLUTION |
| The generator fails to start | Ignition switch is off | Set the ignition switch to ‘on’ |
| Not enough oil in the generator | Add more oil, See page 13 | |
| No fuel | Add more fuel, See page 14 | |
| Spark plug not working correctly | Change the spark plug | |
| The generator fails to generate electricity | The device you are trying to power is faulty | Make sure the device you want to power is working properly |
| The AC breaker is switched off | Switch the AC breaker on | |
| The generator is difficult to start | The air filter is dirty | Clean the air filter, See page 18 |
| The fuel filter is blocked | Clean the fuel filter |
PARTS LIST
For the spares parts list visit:- www.sip-group/techzone
Alternatively, call SIP After Sales at 01509 500400
Or
Email: [email protected]
Or
Web Chat: www.sip-group.com
NOTES:
UK – DECLARATION OF CONFORMITY
Declaration of Conformity
We
SIP (Industrial Products Ltd
Gelders Hall Road
Shepshed
Loughborough
Leicestershire
LE12 9NH
England
As the manufacturer within the UK, England, Scotland & Wales, declare that the
SIP Medusa T3000W Compact Generator – SIP Part. No. 25133 Conforms to the requirements of the following directive(s), as indicated.
Supply of Machinery (Safety) Regulations 2008
Electromagnetic Compatibility Regulations 2016
Noise Emission in the Environment by Equipment for use Outdoors Regulations 2001
The Restriction of the Use of Certain Hazardous Substances in Electrical and Electronic Equipment Regulations 2012
And regulation
Emission limits and type-approval for internal combustion engines for non-road mobile machinery
And the relevant harmonised standard(s), including
BS EN ISO 8528-13:2016
BS EN 55012:2007+A1:2009
BS EN61000-6-1:2007
BS EN ISO 3744:1995
| Measured Sound Power Level | The Guaranteed Sound Power Level |
| 93 dB(A) | 96 dB(A) |
Signed: 
Mr P. Ippaso – Director – SIP (Industrial Products) Ltd
Date: 21/06/2021
![]()
DECLARATION OF CONFORMITY
Declaration of Conformity
We
SIP (Machinery Europe) Ltd ASM Chartered Accountants First Floor Block One Quayside Business Park Dundalk County Louth Republic of Ireland
As the manufacturer’s authorized representative within the EC declare that the
SIP Medusa T3000W Compact Generator – SIP Part No. 25133 Conforms to the requirements of the following directive(s), as indicated.
| As Amended By | 2006/42/EC 2014/30/EU 2000/14/EC 2005/88/EC | Machinery Directive EMC Directive Noise Emission Directive* |
| As Amended By | 2011/65/EU (EU) 2015/863 | RoHS Directive |
| As Amended By | (EU) 2016/628 (EU) 2018/989 | And regulations. Emission limits and type-approval for internal combustion engines for non-road mobile machinery |
And the relevant harmonised standard(s), including:
EN ISO 8528-13:2016
EN 55012:2007+A1:2009
EN61000-6-1:2007
EN ISO 3744:1995
* Noise measurements have been made in accordance with the internal control of production (Annex VI).
The declared noise values are as follows:
| Measured Sound Power Level | 96 dB(A) |
| 93 dB(A) | The Guaranteed Sound Power Level |
Document Ref: EX 74160
Signed:
Mr P. Ippaso – Director – SIP (Industrial Products)
Ltd Date: 23/06/2021.![]()
FOR HELP OR ADVICE ON THIS PRODUCT PLEASE CONTACT YOUR DISTRIBUTOR, OR SIP DIRECTLY ON:
TEL: 01509500400
EMAIL: [email protected] or [email protected]
www.sip-group.com
Ref: 21JUN2021

















