Beyes Masteri 18L Class B Autoclave Automatic Sterilizer

General
Scope of Manual
This manual contains information concerning the installation, operation and maintenance of the steam sterilizers. To ensure proper performance of the autoclave, the instructions given in this manual should be thoroughly understood and followed.
Keep the manual near to the sterilizer in a readily accessible location for future reference.
Intended Use
The autoclave described in this manual is intended for the sterilization in all Medical, Dental, Beauty, Vet and Tattoo fields of the following types of instrument loads: solid, porous, hollow loads type A and hollow loads type B, un-wrapped, single wrapped and double wrapped, that are compatible with steam sterilization. This sterilizer cannot be used for sterilization of liquid.
General Safety Instructions
- Read and understand this manual before attempting to install or operate the sterilizer.
- Make sure that all the conditions for installation are fully achieved.
- Ensure that the supply voltage agrees with the supply voltage specified on the type plate of the sterilizer.
- This appliance must be grounded. Connect only to a properly grounded outlet.
- Do not cover or block any openings on this appliance.
- Use this appliance only for its intended use as described in this manual.
- Do not exceed the maximum weight limit of the loads that are specified in this manual.
- Do not operate this appliance if the cord or plug is damaged, if it does not work properly, or it is being damaged or dropped.
- Must never put into the sterilizer inflammables or explosives products.
- The sterilizer may not be operated in areas in which gas or any other explosive volatile substance is present.
- Installation and repair work should only be performed by authorized service technician. Work by unqualified persons could be dangerous and may void the warranty.
Standards and Directives
The steam sterilizers were designed and has been produced in conformity with the following directives and standards:
- Directives:
97/23/CE Pressure equipment.
93/42/EEC Medical devices (class II b). - Standards:
En13060 Relative to small steam sterilizers.
EN 61010-1 Safety regulations for laboratory devices – Part 1: General regulations.
EN 61010-2-040 Safety regulations specific to sterilizers used in the processing of medical material.
EN 61326-1 Electromagnetic compatibility regulations for laboratory devices.
Symbols
For safe operation, please pay close attention to the alert symbols below which can be found in the sterilizer or throughout this manual This symbol represents an electrical caution – ground protection.
Hot Surface
This symbol represents a warning of a potential hot surface.
Important safety information.
This symbol represents a warning for extra caution.
Description
Autoclave Views

- Door
- Seal
- Door lock
- Door handle
- Chamber
- Door spindle
- Distilled water tank
- LCD
- Control Panel
- Printer (Optional)
- USB port
- Main power switch
- Drain connector (Distilled tank)
- Drain connector (Used water tank)
- Safety valve
- Bacteriological filter
- Circuit breaker
- Power socket
- Used water tank vent
- Condenser vent
- Rating plate
Control Panel and LCD Screen

- Temperature of the cycle
- Program
- Holding time
- Pressure
- Fill distilled water tank
- Drain used water tank
- Printer is connected
- Door is closed
- Time
- Current temperature
- Up button
- Down button
- Enter button
- Menu button
Technical Specifications
| Masteri 18L | Masteri 23L | |
| Chamber (DxL) | 9.5” x 13.5” (241.5 x 343 mm) | 9.5 x 18” (241.5 x 450 mm) |
| Overall Dimensions (WxHxD) | 19.5” x 18” x 24” (490 x 455 x 600 mm) | 19.5” x 18” x 27” (490 x 455 x 690 mm) |
| Net Eeight | 104 lbs (47kg) | 117 lbs (53kg) |
| Tray Dimensions (WxD) | 7.5” x 11” (192 x 280 mm) | 7.5” x 15” (192 x 380 mm) |
| Frequency | 60 Hz | 60 Hz |
| Circuit breaker | F16A / F20A | F16A / F20A |
| Power | 1750W | 1750W |
| Voltage | 110V/230V | 110V/230V |
| Sterilization temperature | 134 °C | 134 °C |
| Capacity of the distilled water tank | Approx. 2.5L | Approx. 2.5L |
| Working temperature | 5 °C – 40 °C | 5 °C – 40 °C |
| Working relative humidity | Max. 80%, non-condensing | Max. 80%, non-condensing |
| Max. noise level | <70 dB | <70 dB |
| Atmospheric pressure | 76kPa – 106 kPa | 76kPa – 106 kPa |
Packing Content
| Accessories | Quantity | |
| Tray | ![]() | 3 |
| Tray rack | ![]() | 1 |
| Draining hose | ![]() | 2 |
| Tray holder | ![]() | 1 |
| Door adjustment tool | ![]() | 1 |
Installation
General Conditions
Position the device on a plane surface with minimum capacity 60 Kg.
The sterilizer should be placed on a level work table.
Improper water level in the chamber could cause malfunction of the sterilizer.
Leave at least 10 cm between the device rear parts and the wall. The clearance required to open the door is 40cm. Position the autoclave at such a height as to make it possible for the operator to check the whole sterilization chamber and carry out the normal cleaning operations.
The room where the device is installed must be enough ventilated.
Do not install the autoclave near washing basins, taps, etc. where it is likely to be splashed.
Do not install the sterilizer near a heat source.
Do not lean on the door when it is opened.
Do not place trays, papers, fluid containers, etc. on the sterilizer.
Power Supply Connection
Check the label on back panel of the sterilizer to verify voltage rating for the unit. Failure to connect the autoclave with an appropriate power supply could result in damages to the unit, and electrical shock to personnel.
Plug the power cord into a properly polarized and grounded outlet. A dedicated sterilizer-specific circuit is recommended. “Do not connect device pins to any type of reductions.”
Location Requirements
To ensure proper air circulation, and to allow access to the reservoir fill port and drain coupling, add here to the minimum clearance requirements listed below.
Setup
Unpack by opening the door and removing all of inner contents from the sterilizer’s chamber.
Connect the power cord to an outlet with the appropriate voltage. (See “3. Installation”)
Power on by pressing the main switch on the main setting panel, then the LCD would be turned on (the door position, water level, working programs, date, time and others would be displayed on the screen).
Note: The control panel will be locked for the initial 10 seconds after powering up for system initialization.
Notice: Before using the sterilizer or at any time that the low water level icon water immediately.
Basic Set
The Menu permits to set the following options:
*Date *Time *Language to the next item.
After the language is set, then the data is permitted to be saved by pressing button until the main menu appears.
Note: If you want to cancel the settings and return to the main menu, then press .
Note: The Counter (cycle No.) cannot be set by the operator.
Abbreviations of the language options:
| CHN | Chinese | ENG | English | DEU | German | LTU | Lithuanian |
| ESP | Spanish | PL | Polish | FR | French | CZE | Czech |
| HUN | Hungarian | ROM | Romanian | NL | Dutch | LAT | Latvian |
| ITA | Italian |
Fill The Distilled Water Tank
Ensure that the drain valve is closed. Press the button and open the water tank cover.
Fill distilled water into the tank until it reaches the base of the safety valve holder.
Note: Water must not be filled higher than the base of the safety valve holder under any circumstances.
Use only high quality distilled water. (see Appendix 1)
Preparation of Sterilization Materials
For the most effective sterilization and to preserve the sample, please follow the instructions below:
- Clean instruments immediately after use.
- Treat the instruments by ultrasound cleaner.
- Residual chemicals left over after cleaning and disinfecting process may damage and corrode parts of the autoclave, always rinse off the instruments using distilled water.
- Follow instrument manufacturer’s guidelines and recommendations for handling and cleaning instruments prior to sterilization.
- Follow the proper procedures that structured by manufacturer within this manual to sterilize each item.
- Arrange the samples of different materials on different trays or with at least 3cm of space between them.
- Clean and dry instruments thoroughly before placing them into trays.
- Always insert a sterilization paper or cloth between the tray and sample to avoid direct contact between the different materials
- Arrange the containers (glasses, cups, test-tubes, etc.) on one side or the inverted position to avoid possible water stagnation.
- Do not stack the trays one above the other or put them in direct contact with the walls of the sterilization chamber.
- Always use the instrument tray handle.
- Wrap the samples one by one or, if more tools have to be set in the same bag, verify that these items are made of the same material.
- Don’t use metallic clips, pins or other, as this jeopardizes the maintenance of the autoclave.
- Don’t overload the trays over the limits as stated in Appendix 2.
Operation
Select The Program
Press button to enter the main menu, select “Program”. You will see the available sterilization programs. (See Appendix 2).
Running The Sterilization Program
After selecting program, the materials that are needed to be sterilized can now be placed on the tray inside the chamber by using the tray handle.
After the instrument are loaded, you may close the chamber door.
Start The Sterilization Program.
The stage and the status of the current cycle will display on the screen after pressing button. The sterilizer will then begin the cycle automatically.
The whole cycle will take 30-75 minutes approximately (see Appendix 2).
End of Cycle
After the cycle is completed, the printer will be activated and print out a report of the cycle (only if the optional printer is connected) or save the report in the USB drive (optional).
Caution: Always use the tray handle to load or unload the tray into the autoclave. Failure to do so can result in burning.

Stop The Program Manually
It is possible to interrupt a started cycle prematurely. If you need to interrupt a cycle and remove the items urgently, you may hold the button for 3 seconds during the drying time to skip the dry cycle.
If you interrupt a cycle before it reaches the step, then the items inside the autoclave must be considered as non-sterilized.
If you need to interrupt a cycle after the holding time of the sterilization cycle and during the drying step then the items inside the autoclave could be considered as sterilized.
Caution: Depending on the status of the cycle, steam can escape from the sterilization chamber when you open the door.
Test Programs Bowie & Dick test
Select ‘programs’ from the main menu, use button to select the “B&D” test, finally press to confirm. Put the Bowie-Dick pack in to the chamber and follow the instructions of the test pack manufacturer. Then close the door and press button.
After the cycle is finished, you may check the indicators and evaluate the result.
Helix Test
Select the test from the “Programs” menu. follow the instructions of the Helix test manufacturer. Put the indicator paper in the capsule.
Put the Helix test into the chamber, then close the door and press button.
After finish the cycle you may check the indicator and evaluate the result by according to the instructions of the test manufacturer.
Vacuum Test
Select the Vacuum Test cycle from the “Programs” menu. Close the door and press button.
In compliance with EN 13060, the test requires that the air leakage rate less than or equal to 0.13 kPa/min. within 10 minutes.
If leakage rate is not greater 0.13, it will show “Success” on the screen. If the temperature difference between the max. temperature and the min. temperature is above 3°C, it will show as “Void” on the screen. That means the result of the test is fail. You need to run the vacuum test again after the chamber is cooled down.
Caution: The “Vacuum” test must be carried out with the dry and cold chamber of the sterilizer.
Record of The Cycle
USB Flash memory (Optional)
A USB drive can be used as a method of storing a report of the cycle. To do so, insert the USB drive into the slot located on the main setting panel of the sterilizer.
The information will output automatically and directly to the USB after the cycle is completed. The name of the file is determined by the serial number of the machine and the cycle number.
For example:
- The serial number is E00001. The cycle number is 00012.
- The file name in the USB stick is 01001200.txt.
- The first two numbers represent machine number.
- The middle four numbers represent cycle number.
- The last two numbers represent error code.
- E.g. 00:no error;01: error E01
Printer
If the printer is installed, you will find that the icon stops flashing (see 3. Installation).
The printer (optional) will produce a report of the cycle at the end of each cycle (See Appendix 2).
Report
Internal Memory
In this menu you can access to the latest information of the last 20 cycles stored in the internal memory of the sterilizer and print (if the optional printer is connected) or/and save the report in the USB drive (optional).Select “Report” from the main menu and press button , you will see the list of records. Select the record by press button.
Press button to print or/and save the cycle information in the USB drive.
Note: Only the reports from the last 20 cycles can be saved in the internal memory.
Note: The storage system is based on the principle of “first In-first-\ out”.
Press button to exit.
When reviewing printed data records, refer to the diagram below:
================================
- Program: WRAPPED
- Temperature: 134C
- Pressure: 206.0 kPa
- Drying Time: 08Min
- Holding Time: 4.0Min
——————————– - Time Temp. Pressure
- Start 12:28:17 089.0C
- T1: 12:31:32 087.1C -075.0kPa
- T2: 12:33:43 110.2C 052.0kPa
- T3: 12:36:37 088.9C -080.0kPa
- T4: 12:39:20 114.7C 053.7kPa
- T5: 12:43:37 087.9C -080.0kPa
- T6: 12:50:40 134.8C 206.0kPa
- TS: 134.7C 209.5kPa
- Max. Temperature:135.2C
- Min. Temperature:134.3C
- Max. Pressure:214.0kPa
- Min. Pressure:204.9kPa
- T7: 12:54:39 134.4C 211.4kPa
- T8: 12:57:36 102.1C -060.0kPa
- T9: 12:59:54 098.2C -060.0kPa
- End 13:04:07 102.4C
——————————– - Cycle No.: 00017
- Ster. Value: Success
- Date: 2014-06-07
- SN: E54723
- Operator:
================================
Advanced Setting
The advance setting interface permits to set the following options:
- Parameter: Permits changing of the Holding Time and Drying Time.
- Unit: Permits the changing of units of measure for Temperature and Pressure.
- Preheat: This option allows you to maintain the required temperature in the sterilization chamber and the steam generator to start a new cycle immediately for the next 60 minutes after the end of the last sterilization cycle. The autoclave is no longer heated in 60 minutes, so 3 to 5 minutes should be expected to preheat prior to the running of a new cycle.
If the option is disabled (OFF) once the sterilization cycle ends immediately, the autoclave will be no longer heated, so 3 to 5 minutes should be expected to preheat prior to the running of a new cycle.
Note: To maintain the temperature for a longer time, it is recommended to close the door after each cycle.
Enter The Setting
Power on the machine while holding the button and for 5 seconds. This will enter into the advanced settings mode.
Parameter
Press button to enter the Parameter.
Select the program that you need please remove this two words by using button. Press button to enter the setting. Adjust the parameter by pressing the button. The meaning of N is “no vacuum stage after holding time”. After the user finish adjusting the parameter, save the adjustment and return to the last menu by pressing button. Press button to cancel and exit.
Unit
Select “Unit” to adjust the unit of temperature and pressure. Press button to enter the menu. Select the unit by using button.
Change the unit by pressing button.
Pressure: kPa / bar / psi
Temperature: °C / °F
Press button to save and exit.
Press button to cancel and exit.
Preheat
Select “Preheat” to adjust the preheat.
Press SELECT button to enter the menu.
If you don’t want to preheat before start the cycle, set the value to OFF by using button.
Press button to save. Press button to cancel and exit.
To assure proper operation and maximum autoclave life, please follow all recommendations carefully for periodic maintenance. One of the MOST important steps you can take to prevent problems with your sterilizer is to use ONLY distilled water.
| Frequency | Number of cycles | Maintenance operation |
| Monthly | 50 | Clean the door seal. |
| Clean the filters inside the chamber and in the clean water tank. | ||
| Clean the chamber, trays and the rack. | ||
| Clean the external surface. | ||
| Every 3 months | 200 | Replace the bacteriological filter. |
| Clean the distilled water tank. | ||
| Every year | 800 | Replace the door seal. |
Clean The Distilled Water Tank
Disconnect the main cable.
Drain the tank completely by using the drain tube and leave it connected into the connector in a open
position.
Clean the internal surface with a soft sponge and a small soft brush for the areas that are difficult to reach please remove this word, and a mild soap.
Remove the filter and clean it with a small soft brush and mild soap, rinse it with distilled water and put it back in to the position.
Replacement of The Bacteriological Filter.
The bacteriological filter is located in the back of the sterilizer. Unscrew the filter by hand in the anti-clockwise direction.
Place the new bacteriological filter.
Screw the new filter by hand in the clockwise direction.
Note: Do not operate sterilizer without filters in place.
Clean Chamber, Trays, Door Seal and Tray Rack

Remove the trays and tray rack from the chamber. Clean trays, rack and chamber with mild soap. Rinse the trays, rack and chamber with a smooth cloth and distilled water. Examine gaskets for possible damage. Clean gasket and mating surfaces with a damp cloth.
Note: Do not use bleaching agents or any abrasive materials / substances in chamber. Failure to comply may result in damage to the chamber and/or other components.
Caution: To prevent burns, allow unit to cool before cleaning gaskets and mating surfaces.
Door Adjustment
Under normal circumstances, the chamber door does not require adjustments. However, if the seal fails (resulting in steam leaking from the front of the chamber), you may use the spanner tool to tighten the door seal.
Open the door.
Insert the spanner tool in the gap beneath the plastic cover; use the spanner to grip the adjusting nut (Fig. 1). Turn the nut in the counter-clockwise direction as shown in the figure below (Fig 2). This will tighten the sealing plate.
Turn the nut until the sealing plate is tight. If the door knob is too tight, you may also need to loosen it by adjusting the nut.
Caution: Never adjust the chamber door while the door is closed.
Replacement of The Door Seal
Open the chamber door. Remove the door seal ring carefully by hand. Clean the door seal ring carefully with a smooth cloth with distilled water. Moisten the new seal with medical disinfectant or isopropyl alcohol.
Insert the new seal and press in sequence as follows:
1. Press in the top and bottom of the seal ring.![]() | 2. Press in the left and right sides of the seal ring. |
3. Press the remaining sections of the seal ring. | 4.Press all areas of the seal surface for a smooth finish. |
Caution: Please ensure the chamber and the door have cooled prior to replacing the seal ring.
The Drain Valve
1.Press the included hose on to the drain valve firmly. | 2.Pull the drain valve outward, the tank will begin to drain. | 3.After finish draining the tank, push the drain valve inward . |
How To Open The Door In Case of Power Outage

- Put the spanner into the door.
- Press the button by the spanner and pull the door handle by hand at the same time.
Error Codes
| Code | Description | Proposed solution |
| E1 | Steam generator temperature sensor error. | Power off & run a new cycle Contact your supplier if error persist. |
| E2 | Inner temperature sensor error | Power off & run a new cycle Contact your supplier if error persist. |
| E3 | Temperature sensor of the chamber wall error | Carefully ensure that the chamber wall is heated and contact your supplier. |
| E4 | Fail to rise the temperature | Power off & run a new cycle Contact your supplier if error persist. |
| E5 | Fail to rise the pressure | Power off & run a new cycle Contact your supplier if error persist. |
| E6 | Door lock problem during the cycle | Make sure you have turned the door handle to the max. Position or check the door switch. |
| E7 | The switch of the lock system is disconnected (when autoclave is power on) | Check the door locking switch; Check the solenoid of the door lock; Check the connections of the mainboard. |
| E9 | Failure to hold temperature | Ensure the distilled tank isn’t empty. Check the inner temperature sensor. Check somewhere for leaking. |
| E10 | The door locking system doesn’t work. | The electromagnet of locking system doesn’t work. The switch of locking system doesn’t work. |
| E11 | Failure to preheat the steam generator | Power off & run a new cycle Contact your supplier if error persist. |
| E12 | Failure to preheat the chamber | Power off & run a new cycle Contact your supplier if error persist. |
| E13 | Vacuum failed | Power off & run a new cycle Contact your supplier if error persist. |
| E20 | Program manually interrupted | Hold the M button down until the unit resets to the main menu, |
| E21 | Failure to reach the holding time. (sterilization time) | Check somewhere leaking inside the autoclave. |
| E22 | Vacuum test failure | Somewhere is leaking. Check the door seal. Or contact your supplier if error persist. |
| E23 | Result of vacuum test is void | The temperature of the chamber is high. Try again after the chamber has cooled down. |
| E24 | It takes too long time to enter the next status. | Check somewhere leaking. Or contact your supplier if error persist. |
Transportation and Storage
Switch off the sterilizer before transportation or storage. Pull out the plug. Let the machine cool down. Drain the distilled water tank and the used water tank. Conditions for transportation and storage
- Temperature: -20 °C ~ +55 °C.
- Relative humidity: ≤ 85%
- Atmospheric pressure: 50 kPa ~ 106 kPa.
Safety Devices
- Main fuses: Protection of the instrument against possible failures of the heating resistor.
Action: Interruption of the electric power supply. - Thermal cutouts on the main transformer windings: Protection against possible short circuit and main transformer primary winding overheating.
Action: Temporary interruption of the winding. - Safety valve: Protection against possible sterilization chamber over-pressure.
Action: Release of the steam and restoration of the safety pressure. - Safety micro-switch for the door status: Comparison for the correct closing position of the door.
Action: signal of the wrong position of the door. - Manually reset thermostat on chamber heating resistors: Protection for possible overheating of the chamber heating resistors.
Action: Interruption of the power supply of the chamber resistors. - Manually reset thermostat on steam generator heating resistors: Protection for possible overheating of the steam generator heating resistors.
Action: Interruption of the power supply of the steam generator resistors. - Door safety lock: Protection against accidental opening of the door.
Action: Impediment of the accidental opening if the door during the program. - Self-leveling hydraulic system: Hydraulic system for the natural pressure leveling in case of manual cycle interruption, alarm or black-out.
Action: Automatic restoration of the atmospheric pressure inside chamber.
Appendix 1:
Water properties / Characteristics
| Description | Feed water | Condensate |
| Evaporate residue | ≤ 10mg/l | ≤ 1.0mg/kg |
| Silicon dioxide SiO2 | ≤ 1mg/l | ≤ 1.0mg/kg |
| Iron | ≤ 0.2mg/l | ≤ 0.1mg/kg |
| Cadmium | ≤ 0.005mg/l | ≤ 0.05mg/kg |
| Lead | ≤ 0.05mg/l | ≤ 0.1mg/kg |
| Rest of heavy metals | ≤ 0.1mg/l | ≤ 0.1mg/kg |
| Chloride | ≤ 2mg/l | ≤ 0.1mg/kg |
| Phosphates | ≤ 0.5 mg/l | ≤ 0.1mg/kg |
| Conductivity | ≤ 15μs/cm | ≤3 μs/cm |
| PH Value | 5-7.5 | 5-7 |
| Appearance | Colorless, clean | Colorless, clean |
| Hardness | Colorless, clean | 0.02mmol / l |
Appendix 2:
Diagrams of the sterilization programs, 18L
| Programs | Temperature (°C) | Pressure (kPa) | Holding time (min) | Total time (min) | Type | Max. Load (kg) | Max. Load per tray (kg) |
| Unwrapped | 134 | 210 | 4 | 21-33 | Unwrapped instruments | 4.50 | 1.20 |
| 121 | 110 | 20 | 30-50 | Unwrapped delicate instruments | |||
| Wrapped | 134 | 210 | 4 | 25-45 | Wrapped instruments | 4.50 | 1.20 |
| 121 | 110 | 20 | 35-55 | Wrapped delicate instruments | 3.50 | 1.10 | |
| Liquid (Optional) | 134 | 210 | 10 | 30-55 | Liquid | 1.00 | 0.30 |
| 121 | 110 | 30 | 35-60 | ||||
| Textile | 134 | 210 | 8 | 31-50 | Unwrapped porous material | 1.00 | 0.30 |
| Single-wrapped porous material | 0.80 | 0.25 | |||||
| Dual-wrapped porous material | 0.60 | 0.20 | |||||
| 121 | 110 | 30 | 45-70 | Single-wrapped hollow material | 3.50 | 1.00 | |
| Dual-wrapped solid and hollow material | 1.50 | 0.50 | |||||
| Prion | 134 | 210 | 18 | 45-70 | Unwrapped porous material | 1.00 | 0.30 |
| Single-wrapped porous material | 0.75 | 0.25 | |||||
| Dual-wrapped porous material | 0.60 | 0.20 | |||||
| Single-wrapped hollow material | 3.50 | 1.00 | |||||
| Dual-wrapped solid and hollow material | 1.50 | 0.50 | |||||
| Drying (Optional) | – | – | – | 1-20 | – | – | – |
| B&D Test | 134 | 210 | 3.5 | 22-35 | – | – | – |
| Helix Test | 134 | 210 | 3.5 | 22-35 | – | – | – |
| Vacuum Test | – | – | – | 19-22 | – | – | – |
The time required for sterilizer to be ready for routine use after the power is switched on is less than 5 minutes.
- The max. Temperature of the 134°C sterilization cycle is 137 °C
- The max. Temperature of the 121°C sterilization cycle is 124 °C
Diagrams of the sterilization programs, 23L
The time required for sterilizer to be ready for routine use after the power is switched on less than 5 minutes.
| Programs | Temperature (°C) | Pressure (kPa) | Holding time (min) | Total time (min) | Type | Max. Load (kg) | Max. Load per tray (kg) |
| Unwrapped | 134 | 210 | 4 | 22-35 | Unwrapped instruments | 5.00 | 1.50 |
| 121 | 110 | 20 | 30-60 | Unwrapped delicate instruments | |||
| Wrapped | 134 | 210 | 4 | 30-50 | Wrapped instruments | 5.00 | 1.50 |
| 121 | 110 | 20 | 35-65 | Wrapped delicate instruments | 4.00 | 1.20 | |
| Liquid (Optional) | 134 | 210 | 10 | 35-60 | Liquid | 1.20 | 0.40 |
| 121 | 110 | 30 | 35-65 | ||||
|
Textile | 134 | 210 | 8 | 36-55 | Unwrapped porous material | 1.25 | 0.40 |
| Single-wrapped porous material | 1.10 | 0.30 | |||||
| Dual-wrapped porous material | 0.75 | 0.25 | |||||
| 121 | 110 | 30 | 50-75 | Single-wrapped hollow material | 4.00 | 1.25 | |
| Dual-wrapped solid and hollow material | 2.00 | 0.60 | |||||
|
Prion |
134 |
210 |
18 |
50-75 | Unwrapped porous material | 1.25 | 0.40 |
| Single-wrapped porous material | 1.10 | 0.30 | |||||
| Dual-wrapped porous material | 0.75 | 0.25 | |||||
| Single-wrapped hollow material | 4.00 | 1.25 | |||||
| Dual-wrapped solid and hollow material | 2.00 | 0.60 | |||||
| Drying (Optional) | – | – | – | 1-20 | – | – | – |
| B&D Test | 134 | 210 | 3.5 | 28-35 | – | – | – |
| Helix Test | 134 | 210 | 3.5 | 28-35 | – | – | – |
| Vacuum Test | – | – | – | 20-25 | – | – | – |
- The max. Temperature of the 134°C sterilization cycle is 137 °C
- The max. Temperature of the 121°C sterilization cycle is 124 °C

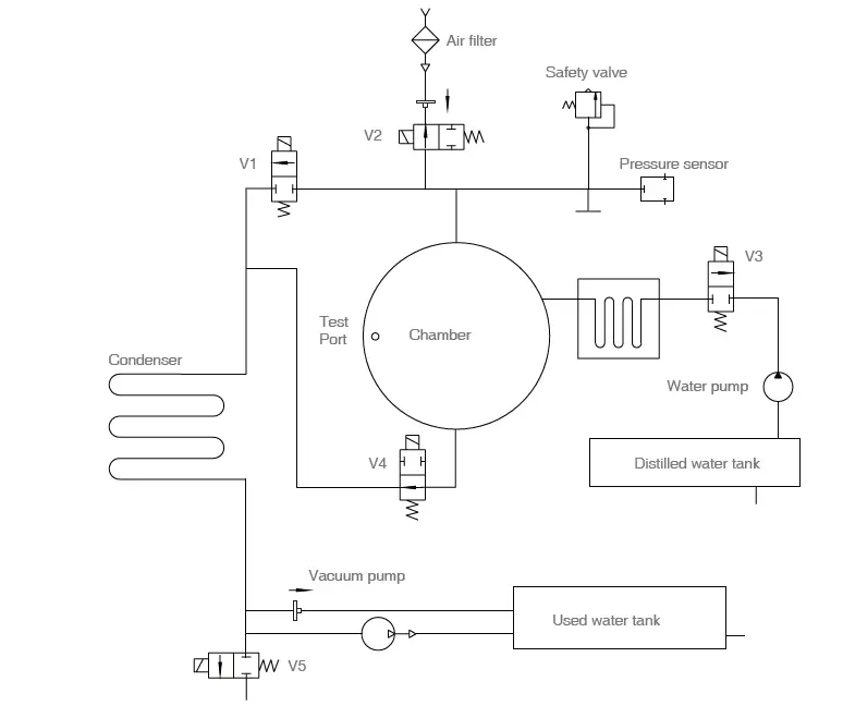
Appendix 3

- TP1: Steam generator temperature sensor TP2: Inner temperature sensor 1
- TP3: Temperature sensor of chamber wall
- V1: Air release valve
- V2: Air filter valve
- V3: Pump valve
- V4: Water release valve
- V5: Vacuum pump valve
- V6: Vacuum pump fan
Appendix 4
Hydraulic diagram

- V1: Air release valve
- V2: Air filter valve
- V3: Pump valve
- V4: Water release valve
- V5: Vacuum pump valve
Beyes Limited Warranty Statement
Scope of Warranty
BEYES Dental Canada Inc. (‘BEYES’) warrants to the original retail purchaser that it will be at BEYES option to repair
or replace components of the dental products manufactured by BEYES (except for components not warranted under
‘Exclusions’) that are defective in material or workmanship under normal use and service. BEYES’ obligation under this limited warranty is limited to the repair or replacement of the applicable components. This limited warranty shall only apply to defects that are reported to BEYES within the applicable warranty period and which, upon examination by Beyes, prove to be defective. This warranty extends only to the first retail purchaser of a product and is not transferable or assignable. Replacement components or products may be used and/or refurbished components or products, provided they are of like quality and specifications as new components or products.
Applicable Warranty Period
The applicable warranty period, measured from the date of invoice to the original user, shall be warranted for a period of 25 months
Exclusions
This limited warranty does not cover and BEYES shall not be liable for the following;
- defects, damage or other conditions caused, in whole or in part, by misuse, abuse, negligence, alteration, accident, freight damage, negligent storage, tampering or failure to seek and obtain repair or replacement in a timely manner;
- products which are not installed, used, and properly cleaned and maintained as required or recommended in the BEYES ‘Installation’ and/or ‘Installation/User’s Manual’ for the applicable product, including the specified structural and operational environment conditions and electrical power requirements;
- Products considered to be of a consumable or sterile nature;
- Accessories or parts not manufactured by BEYES;
- charges by anyone for adjustments, repairs, replacement parts, installation or other work performed upon or in connection with such products which are not expressly authorized in writing in advance by BEYES;
- Costs and expenses of routine maintenance and cleaning;
- Representations and warranties made by any person or entity other than BEYES;
- Matching of color, grain or texture except to commercially acceptable standards;
- Changes in color caused by natural or artificial light;
- Custom manufactured products;
- Alterations or modifications to the product by any person or entity other than BEYES;
- Products that would otherwise by covered under Sections 1 and 2 of this limited warranty, but are acquired: (i) from a person or entity that is not BEYES or one of its authorized dealers; or (ii) from a BEYES dealer that is not authorized to sell the product at issue in the geographic territory where the purchaser is located, or is not authorized to sell the product at issue within the medical, animal health or dental market, as the case may be, in which purchaser intends to use the product.
Exclusive Remedy; Consequential Damages Disclaimer
BEYES’ OBLIGATION UNDER THIS LIMITED WARRANTY IS THE REPAIR OR REPLACEMENT OF DEFECTIVE PARTS. BEYES SHALL NOT BE LIABLE FOR AND HEREBY DISCLAIMS ANY DIRECT, SPECIAL, INDIRECT, INCIDENTAL, EXEMPLARY OR CONSEQUENTIAL DAMAGES OR DELAYS, INCLUDING, BUT NOT LIMITED TO, DAMAGES FOR LOSS OF PROFITS OR INCOME, LOSS OF USE, DOWNTIME, COVER AND EMPLOYEE OR INDEPENDENT CONTRACTOR WAGES, PAYMENTS AND BENEFITS.
Warranty Disclaimer
THIS LIMITED WARRANTY IS BEYES ONLY WARRANTY AND IS IN LIEU OF ALL OTHER WARRANTIES, EXPRESS OR IMPLIED. BEYES MAKES NO IMPLIED WARRANTIES OF ANY KIND INCLUDING ANY IMPLIED WARRANTIES OF MERCHANTABILITY OR FITNESS FOR A PARTICULAR PURPOSE. THIS WARRANTY IS LIMITED TO THE REPAIR OR REPLACEMENT OF DEFECTIVE PARTS.







2. Press in the left and right sides of the seal ring.
3. Press the remaining sections of the seal ring.
4.Press all areas of the seal surface for a smooth finish.
1.Press the included hose on to the drain valve firmly.
2.Pull the drain valve outward, the tank will begin to drain.
3.After finish draining the tank, push the drain valve inward .

















