
TOYOTOMI OM-128HH Oil Fired Water Heater for Hydronic Heating Instruction Manual

MODEL OM-128HH (Type B)

IMPORTANT
READ AND UNDERSTAND INSTRUCTIONS BEFORE INSTALLING OR USING THIS WATER HEATER. RETAIN INSTRUCTIONS FOR FUTURE REFERENCE. CHECK LOCAL CODES AND ORDINANCES FOR PERMITTED USE.
CAUTION
THIS WATER HEATER SHALL NOT BE USED FOR COMMERCIAL USE OR FOR ANY PURPOSES OTHER THAN HOT WATER SUPPLY USES. OTHER USAGE MAY CAUSE A MALFUNCTION OR SHORTEN ITS SERVICE LIFE. DO NOT REMOVE THE RATING PLATE AND LABELS FROM THE WATER HEATER UNIT.
SECTION A: SAFETY TIPS
BE SURE TO FOLLOW THE FOLLOWING INSTRUCTIONS.
The instructions which are contained in this manual are classified into the following two types, which are “WARNING” and “CAUTION”. These instructions are intended to provide important information for safe
operation.
“WARNING” indicates the possibility of causing the user a fatal accident or serious injury if the water heater
is incorrectly operated.
“CAUTION” indicates the possibility of causing the user injuries or material damages if the water heater is incorrectly operated.
WARNING
- Never use any fuel other than ASTM D3699 1-K Kerosene, ASTM D396 Low Sulfur No.1 or No.2 Fuel Oil,
or ASTM D975 Ultra Low Sulfur Diesel (ULSD). NEVER USE GASOLINE! Use of such fuels can result in an explosion and/or fire and cause injury. - Never store flammable liquids or materials such as gasoline near the unit.
- This unit should be installed by a licensed, authorized person(s) due to the necessity of making electrical,
water and fuel connections. - RISK OF BACKFIRE AND INDOOR AIR POLLUTION. Before operation make sure the flue pipe is free of snow, icing, leaves, bird’s nest or strong drafts.
- RISK OF INDOOR AIR POLLUTION AND FIRE. Be sure the exhaust pipe is properly installed and connected. Aluminum tape may be used for sealing exhaust pipe connections.
- RISK OF INJURY FROM MOVING PARTS AND ELECTRICAL SHOCK. Disconnect power cord before servicing unit.
- This water heater is designed to be used no more than 4,922 FT. (1,500 m) above sea level. Burner adjustments are required when: (1) water heater is installed with flue pipe (#20476440) above 1,640 ft. (500 m); (2) water heat is installed with chimney kit (#20476430) above 3,280 ft, (1,000 m). Failure to make appropriate adjustments may cause combustion failure. Contact your local dealer. The water heater may have a failure of combustion at a high altitude.
CAUTION
- Do not use the water heater without circulating water in the heat exchanger. Routinely make sure if the circulation water has decreased.
- RISK OF SCALD INJURY. Do not touch hot water flowing from the temperature and pressure relief valve.
- RISK OF BURN INJURY. Do not touch the flue pipe top or exhaust pipe. The insulated material provided
should be installed around the exhaust pipe. Due to high surface temperature, keep children away from the unit.
OTHER PRECAUTIONS
- This unit is only for indoor use. Avoid its exposure to rain or moisture.
- If the unit appears to be operating abnormally or if there is a problem, turn off the unit and call an authorized service person.
- The circulating water should contain proper quantity of antifreeze solution. Avoid the use of hard water. In regions where hard water is the only source, take advantage of a water softener.
- Use the following water quality.

- Do not use a damaged unit. If repairs are needed, contact your dealer.
- Keep the area around the unit, the fuel tank and the flue pipe clean and free of flammable materials.
- If you plan to be away from your home for a long period of time, shut-off the fuel valve on the fuel tank.
Press “POWER SWITCH” to “OFF” position and disconnect the power supply cord. - If the unit is not used for a long period of time, the fuel tank may contain water cause by condensation.
Be sure to check all filters and strainers for this condition, clean or replace filter elements before using
the unit. - Fusible Link Valve (#10005596)
¡It is most important that the valve, depending on its use, be fully opened or fully closed.
¡The top nut on the valve (below the turn handle) is sealed and should never be tightened or
removed.
¡When installing fuel lines to the valve, be sure to check for fuel leakage and repair.
¡A LEAKING VALVE SHOULD ALWAYS BE REPLACED. - When Low Sulfur No. 2 Fuel Oil or Ultra Low Sulfur Diesel (ULSD) is used in an area where the temperature
becomes less than 21°F (-6°C), it is recommended the use of an additive with the fuel to prevent congealing. Check with a fuel supply company for the proper additive and mix. - Check once a month for leaks from the exhaust pipe and flue pipe by corrosion. If repairs are needed, contact your dealer.
SAFETY FEATURES
- Ignition Safety Device (Flame Sensor)
The unit will automatically stop all operations if ignition or if the flame fails during combustion.
The “WARNING” lamp will light up and the Error code “6” or “7” will flash on the Main circuit board. - High Limit Thermistor
In order to prevent burns, the high limit thermistor automatically stops all operations if the water in the heat exchanger reaches abnormally high temperatures due to temperature controller malfunction. The “WARNING” lamp will light up and the Error code “1” will flash on the Main circuit board. - Power Failure Recovery System
If power fails during water heater operation the unit will turn off. When power resumes the unit will
automatically reignite. - Fully Vented System
Flue pipe system provides outside air for combustion and vents all combustion products to the outdoors. - Fusible Link Valve
If a household fire should occur, causing the fuel line or water heater to become extremely hot, the fusible link valve will stop the fuel supply to the burner. This will prevent the fuel supply from the external tank from continuing to flow into the house. - Fuel Strainer
Special strainer catches any dirt or impuriries present in the fuel before it is sent to the burner. - Heat Exchanger-Bi-Metal Switch
if the heat exchanger temperature becomes abnormally hot because of a malfunctioning thermostat,the burner is automatically extinguished. The “WARNING” lamp will light up and the Error code “9” will flash on the Main circuit board. - Temperature Fuse
When the air around the heat exchanger rises to an abnormal level, the temperature fuse will blow and
the unit will turn off. The “WARNING” lamp will light up and the Error code “4” will flash on the Main circuit board. - Air Pressure Switch
In the event the blower motor malfunctions and/or completely stops the supply of air for combustion.
The air pressure switch will deactivate and turn the burner off. The “WARNING” lamp will light up and the Error code “6” or “7” will flash on the Main circuit board.
SECTION B: SPECIFICATIONS


CONTROL PANEL

DIMENSIONAL OUTLINE

CONSTRUCTION

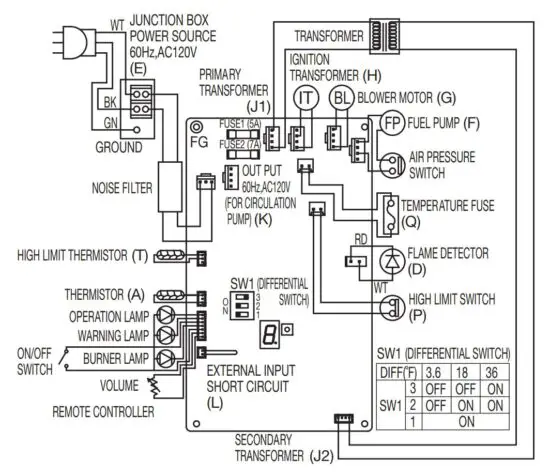
WIRING DIAGRAM

SECTION C: FUEL GUIDE
The OM-128HH is designed for use with ASTM D3699 1-K Kerosene, ASTM D396 Low Sulfur No.1 or No. 2
Fuel Oil, or ASTM D975 Ultra Low Sulfur Diesel (ULSD) only. Use of low-quality oil will cause burner performance to drop, leading to abnormal combustion and reduced the unit life.
Purchase only ASTM D3699 1-K Kerosene, ASTM D396 Low Sulfur No.1 or No. 2 Fuel Oil, or ASTM D975
Ultra Low Sulfur Diesel (ULSD) from a reputable oil dealer.
To avoid accidented use of gasoline or other high volatile liquids, always store your fuel in a separate area.


SECTION D: OPERATION
FUELING
WARNING: Use ASTM D3699 1-K Kerosene, ASTM D396 Low Sulfur No.1 or No. 2 Fuel Oil, or ASTM D975
Ultra Low Sulfur Diesel (ULSD) only. Never use gasoline, thinner, benzene, light oil or waste oil, or any other high volatile liquids.
CAUTION: Make sure that the fuel is clean and free from dirt and water. Water and dirt may cause combustion
failure and shorten the life of components such as the fuel pump. Avoid having the fuel tank and fuel line run empty.
REMOVING AIR TRAP
When operating for the first time or when refueling an empty tank, air may be trapped in the fuel line, making ignition difficult. In this situation, after removing the trapped air thoroughly from the fuel filter at the fuel tank outlet, follow the procedures below:

- Press “POWER SWITCH” to “OFF” position. Disconnect the power supply cord.
- Release the two (2) screws from the front panel and remove the front panel.
- To catch the fuel which will drain out, put a small container under the strainer.
- Loosen the screw on top of the strainer. Immediately wipe off any spilled fuel.
- Remove the trapped air thoroughly. Failure to remove all the air will cause improper ignition and may extinguish the unit.
- Tighten the screw after removing trapped air.
- Reconnect the power supply cord. Press “POWER SWITCH” to “ON” position.
Note: In the event of an ignition failure, press “POWER SWITCH” to “OFF” position and after 10 seconds press “POWER SWITCH” to “ON” position once again.
INSPECTION BEFORE OPERATION
- Before turning on the POWER SWITCH, make sure that the water supply inlet is open and that water runs out properly by opening a hot water faucet. If not, check the drain valve to see if it has been left open.
- Check for water leaks in the pipes.
- Be sure there is a sufficient amount of fuel in the tank and that there are no leaks in the pipe line.
- Be sure the power supply is properly connected and grounded to the unit.
- Be sure the area around the water heater is clear of flammable materials such as gasoline, thinner or flammable vapors.
- Be sure the exhaust and flue pipes are securely connected and that there are no leaks.
- Do not operate the unit without water in the heat exchenger. The heat exchanger may be damaged.
OPERATION
CAUTION:
- High water temperature setting increases the risk of scald injury.
- Thermostat has been set at factory to about 130°F.
- Open the fuel tank valve.
- Press “POWER SWITCH” to ”ON”. “OPERATION” lamp will come on. Automatic operation is based upon the temperature of water inside the heat exchanger. ”BURNER” lamp is lit when the burner is in its
operation mode.
NOTE: When operating for the first time or after running out of fuel, ignition may not occur because of air in the fuel line. In that case, remove air as described in the previous section.

ADJUSTING WATER TEMPERATURE
CAUTION:
- High water temperature setting increases the risk of scald injury.
- Thermostat has been set at factory to about 130°F.
To increase the hot water temperature, turn the temperature selector knob clockwise. To decrease the hot water temperature, turn the temperature selector knob counterclockwise.

TURNING UNIT OFF
1. Press “POWER SWITCH” to ”OFF” position. All lamps will go out.

2. Close the fuel tank valve.
OPERATION CONTROL BY TIMER (OPTION)
- This unit is equipped with a timer connection terminal.
- Leave the power switch “ON” for automatic operation by the timer.
[When the timer is ON]
When the timer connection terminal receives a no-voltage contact signal “ON”, the unit operates and the operation lamp lights up. Then, according to the temperature of the heat exchanger, automatic operation is carried out. When the burner starts burning, the burner lamp lights up.
[When the timer is OFF]
When the no-voltage contact signal on the timer connection terminal is turned “OFF”, the unit enters a stand-by condition and the operation lamp blinks. When the timer connection terminal receives no-voltage contact signal “ON” again, the unit automatically operates as stated above.
NOTE: Even when the timer connection terminal receives no-voltage contact signal “ON”, the water heater won’t operate when the power switch is “OFF”.
PREVENTING FREEZE UP
CAUTION: In order to prevent the water heater from freezing or develop a leak, regardless of being used in a cold region or in a warm or hot region, hot water piping, drain pipe, check valve, valves, expansion tank, and temperature & pressure relief valve are to be protected with sufficient insulation materials (by wrapping with heat insulation or by equipping an freeze prevention heater).
In order to prevent any kind of damage or leaks caused by freezing, make sure if the antifreeze fluid of adequate concentration contains in the circulation water regardless of being used in a cold region or in a warm or hot region.
– Change the circulation water every 2 years.
LONG TERM INACTIVITY
When leaving the unit unused over a long period of time, drain the heat exchanger and pipes thoroughly and disconnect the electrical cord.
SECTION E: ROUTINE MAINTENANCE
INSPECTION AND MAINTENANCE
WARNING: RISK OF INJURY FROM MOVING PARTS AND ELECTRICAL SHOCK. Disconnect the power supply cord before inspecting and servicing unit. All repairs should be left to professionals. RISK OF BACKFIRE AND INDOOR POLLUTION. Before operation make sure the flue pipe is free of snow, icing, leaves, bird’s nest or strong drafts.
CAUTION: RISK OF BURN INJURY. Do not touch the flue pipe top and the exhaust pipe.
Annual maintenance is recommended for most efficient operation.
When inspecting, ALWAYS do the following.
a. Press the Power Switch to OFF position.
b. Disconnect the power plug from the receptacle.
c. Close the fuel feed valve.
When inspecting, NEVER do the following.
a. Do not remove the thermistor.
b. Do not adjust the pressure of the fuel pump.
INSPECTION AND MAINTENANCE ITEMS
- FLAMMABLE IN THE ENVIRONMENT (REGULARLY)
Remove all flammable material from the area. - FUEL LEAKS (REGULARLY)
Always check for oil leaks. Clean off spilled fuel thoroughly. If a leak is found, shut down the unit until the problem is corrected. - FUEL FEED LINE INSPECTION (REGULARLY)
Check for fuel leaks from the fuel feed line. Replace it if any cracks or leaks are found. - WATER LEAKS (REGULARLY)
Check the heat exchanger for water leaks. Always correct if found. - ODOR OR SOOT (REGULARLY)
If you notice soot at exhaust pipe fittings, exhaust gas may be leaking from the pipe joints. Consult your dealer. - DUST (ONCE A MONTH)
Check for dust inside of the unit and the bottom (base). - WATER INSIDE THE FUEL TANK (ONCE A MONTH)
Remove any water or waste particles that accumulate inside the fuel tank. - FUEL STRAINER (Part #20476887)/ FUEL FILTER (Part #17185384) (ONCE A MONTH)
Vibration, noise, ignition and combustion failure could be caused by water or waste particles in the fuel strainer and the fuel filter. Clean the strainer and filter once a month.
- FLUE PIPE (ONCE A MONTH)
A clogged flue pipe will cause improper combustion.
Inspection for any clogging or soot accumulation should be done. Make sure not to place combustibles in the flue pipe area. Make sure that exhaust gas is not leaking from the flue pipe by corrosion. Also check whether there are leaks from pipe joints. - TEMPERATURE AND PRESSURE RELIEF VALVE (ONCE A MONTH)
The temperature and pressure relief valve may become immovable at times due to corrosion of pipes or mineral deposits In the pipes. Pull up the lever of the temperature and pressure relief valve every month and make sure the valve is operational. - PLUG AND RECEPTACLE (ONCE A MONTH)
Make sure the plug is free of dust. Be sure plug fits receptacle securely. - BURNER INSPECTION (ONCE SIX MONTH)
Check the burner and combustion area for soot. Clean if found. - GASKETS AND WASHERS (ONCE SIX MONTH)
Check for water leaks caused by improper sealing of the water pipe. If there are leaks, gaskets or sealant must be replaced.

- FLAME SENSOR (PHOTO IC DIODE) (ONCE SIX MONTH)
a. Take out the ignition transformer by removing the two (2) screws and remove the four (4) screws from the blower bracket C-assembly.
b. Take out the flame sensor which is located to the right upper part of the burner inside the cabinet.
c. If the beam receiving surface of the flame sensor becomes dirty or contaminated, the unit will not operate properly. The beam receiving surface should be wiped with a soft cloth every 6 months.
d. To install, make the protruding section at the side of the flame sensor agree with the slot on the bracket and insert the flame sensor firmly up to the bottom. (For easy installation, use pliers with long tapered noses to grip and install the flame sensor.) - BLOWER MOTOR (ONCE SIX MONTH)
Make sure there is no dust on the blower motor fan. - HEAT EXCHANGER (ONCE A YEAR)
Open the drain valve at least once a year to drain the heat exchanger. Pull up the lever of the temperature and pressure relief valve to allow air to enter the heat exchanger.
SECTION F: TROUBLESHOOTING
WARNING: RISK OF INJURY FROM MOVING PARTS AND ELECTRIC SHOCK.
Disconnect the power supply cord before servicing unit. All repairs should be left to professionals.
WARNING: Do not re-use the unit until the cause of the problems have been determined.
CAUTION: RISK OF BURN INJURY. Do not touch the unit and the heat exchanger while in hot.
If there Is any abnormality, determine for the causes from the list below and perform the specified measure. Consult your dealer if problems cannot be corrected from this chart.


ERROR CODE LIST
When the unit is malfunctioned, the unit stops the operation automatically, the “WARNING” lamp lights up, and the “ERROR CODE” will be indicated by flashing on the Main circuit board.
You can check the “ERROR CODE” through the Access cover window on the left side.

LIMITED 10 YEAR WARRANTY
TOYOTOMI U.S.A., INC. (“TOYOTOMI”) warrants each product and any parts thereof sold by it to be free from defects in materials or workmanship under normal use and service for TWELVE (12) MONTHS* (see below for extended warranty) from the date of delivery to the original purchaser at retail subject to the following terms and conditions:
WHAT IS COVERED: Product or any parts thereof that are defective in materials or workmanship.
WHO IS COVERED: The original purchaser at retail.
WHAT WE WILL DO: TOYOTOMI will either repair or replace, at its option, all defective parts free of charge that are covered by this limited warranty through the nearest authorized dealer or distributor of TOYOTOMI.
WHAT YOU MUST DO FOR WARRANTY SERVICE: You must return the defective product or part to any authorized dealer or distributor of TOYOTOMI with this LIMITED WARRANTY and a copy of the bill of sale or credit card charge receipt or other document evidencing the date of the Product’s delivery. If service is not available locally, please contact:
TOYOTOMI U.S.A., INC.
Customer Service Department
Brookfield, Connecticut
Tel: (203) 775-1909
*In addition to the warranty period stated above, an extended nine years (10 years from date of purchase) warranty is offered on the water heaters for the following part:
Heat exchanger.
The heat exchanger is prorated at the following:
Years 2nd to the 5th covered at 100% of the part cost,
Years 6th to the 8th covered at 50% of the part cost,
Years 9th and 10th covered at 25% of the part cost.
NOTE: THE EXTENDED WARRANTY POLICY IS APPLICABLE ONLY FOR THE REPLACEMENT OF THE ORIGINAL FACTORYINSTALLED PART THAT HAS FAILED WITHIN THE TIME LIMITATIONS AS INDICATED. REPLACEMENT PARTS ARE WARRANTED FOR THE REMAINDER OF THE ORIGINAL PART WARRANTY PERIOD. LABOR IS NOT COVERED ON THE EXTENDED WARRANTY.
WHAT IS NOT COVERED:
- This warranty does not apply to any defect due to the negligence of others; failure to install, operate or maintain unit in accordance with instructions (Installation, Operating and Maintenance Instructions are furnished with each new unit); unreasonable use; accidents; freezing , alteration, use of unauthorized or non-standardized Toyotomi parts and accessories; electrical malfunction, i.e., as resulting from power surges, short circuit, etc.; use of any power source, water or fuel other than that specified in owners manuals; or repair by anyone other than a service facility specified by Toyotomi.
- This warranty only extends through the first installation of the unit and terminates if the unit is moved or reinstalled at a new location.
- Normal wear of parts, including nozzles, electrodes, filters, etc.
- Any product that has been damaged as a result of natural disasters, including, but not limited to, lightning, fire, earthquake, hurricanes, tornadoes or floods.
- Any product that has been damaged as a result of operation with insufficient water or water which causes deposits or corrosion.
- Installations of equipment for other purposes than residential applications.
- This warranty does not cover shipping costs.
THE FOREGOING EXPRESSES ALL OF TOYOTOMI’S OBLIGATIONS AND LIABILITIES WITH RESPECT TO THE QUALITY OF PRODUCT FURNISHED BY IT. ALL OTHER WARRANTIES, EXPRESS OR IMPLIED, INCLUDING THE WARRANTIES OF MERCHANTABILITY OR FITNESS FOR A PARTICULAR PURPOSE ARE DISCLAIMED. TOYOTOMI SHALL NOT BE LIABLE FOR THE LOSS OF USE OF THE PRODUCT, INCONVENIENCE, LOSS OR ANY OTHER DAMAGES, DIRECT OR CONSEQUENTIAL, ARISING OUT OF THE USE OF, OR INABILITY TO USE, THE PRODUCT OR DAMAGES RESULTING FROM OR ATTRIBUTABLE TO DEFECTS IN THE PRODUCT.
No one other than TOYOTOMI has authority to extend or modify the terms of this Limited Warranty in any manner whatsoever. Some states do not allow the exclusion or limitation of incidental or consequential damages or limitations on how long an implied warranty lasts, so these limitations or exclusions may not apply. This Limited Warranty gives you specific legal rights and you may also have other rights, which vary from state to state.
TOYOTOMI U.S.A., INC.
604 Federal Road, Brookfield, CT 06804
www.toyotomiusa.com
This manual supersedes earlier editions.
Read More About This Manual & Download PDF:






















