R8182D, H Combination Protectorelay™
Primary Control®, and Aquastat Controller
INSTALLATION INSTRUCTIONS
APPLICATION
The R8182D, H Controllers combine a Protectorelay™ Primary Control and an Aquastat® Controller for use in oil-fired, hydronic heating systems. The Aquastat Controller provides high and low limit protection, circulator control, and minimum water temperature control for tankless domestic hot water service.
The Protectorelay Primary Control provides control of a line voltage, intermittent ignition oil burner when used with a C554A Cadmium Sulfide Flame Detector and a 24V thermostat.
The auxiliary ZC and ZR terminals provide zone control through an R845A Switching Relay. Each additional zone requires a separate 24V thermostat and an R845A Relay.
The R8182D, H also provides zone control using zone valves. Each additional zone requires a separate 24V thermostat and a V8043 or V8044 Zone Valve. The R8182D, H can be converted to provide only the high limit to replace an R8182B,E or only the limited circulator function to replace the R8182C, F.
The R8182D mounts directly on the boiler. The R8182H mounts on a 4 by 4 in. junction box and has a 5 ft. (1.5 m) capillary that allows a remote sensor location.
The R8182D includes:
- Bag of the heat-conductive compound for better heat transfer.
- High- and low-limit setting stops.
- One wire nut.
To order an immersion well or a good adapter, see form 68-0440, Wells and Fittings for Temperature Controllers, for part numbers and descriptions.
INSTALL ATION
WARNING
Explosion Hazard.
Can cause severe injury, death, or property damage.
Use this product only in systems with a pressure relief valve.
When Installing this Product…
- Read these instructions carefully. Failure to follow them could damage the product or cause a hazardous condition.
- Check the ratings given in these instructions and on the product to be sure the product is suitable for your application.
- Be sure the installer is a trained, experienced service technician.
- After completing the installation, use these instructions to check product operation.
For information on the heat-conductive compounds, visit customer.resideo.com.
WARNING
Electrical Shock Hazard and Explosion Hazard.
Can cause severe injury, death, or equipment damage.
- Disconnect the power supply before beginning installation to prevent electrical shock or equipment damage.
- Be sure that the combustion chamber is clear of oil or oil vapor before starting the burner.
- Be sure that the ambient temperature at the element does not exceed 250°F (121°C).
IMPORTANT
Be sure that the sensing bulb fits snugly inside the immersion well and that the sensing bulb rests against the bottom of the immersion well.
If the sensing bulb does not fit snugly inside the immersion well, use the heat-conductive compound as described below. See Fig. 3.
Mounting the R8182D
See Fig. 1 for R8182D installation dimensions and Fig. 4 for an internal view of the R8182D.
If the existing immersion well does not fit the R8182D immersion well clamp, use a 124904 Immersion Well Adapter, ordered separately from form 68-0040.
- Disconnect the power supply.
- Drain all water from the boiler.
- Fasten R8182D immersion well clamp to flange on immersion well adapter. See Fig. 3.
- Place adapter on the capillary tube.
- Put the adapter end into the hole in the controller case and tighten the clamp screw.
- Insert the sensing bulb into the immersion well and, if necessary, bend capillary tubing to hold the sensing bulb against the bottom of the immersion well.
NOTE: Do not make sharp bends in capillary tubing. In models with an adjustable tubing length, pull the extra tubing out of the controller case. - If necessary, apply a heat-conductive compound into the immersion well.
a. Fold plastic bag of heat-conductive compound lengthwise and twist it gently.
b. Cut off the end of the plastic bag and work the open end of the bag all the way into immersion well.
c. Slowly pull the bag out of immersion well while squeezing it firmly to distribute the compound. - Wipe off any excess heat-conductive compound and tighten the set screw against the adapter.
If the existing immersion well is not usable, remove the existing immersion well and order a new one using form 68-0040.
- Disconnect the power supply.
- Drain all water from the boiler.
- Install the new immersion well by threading it into the threaded hole.
- Loosen the immersion well clamp screw. See Fig. 3.
- Insert the sensing bulb into the immersion well and, if necessary, bend capillary tubing to hold the sensing bulb against the bottom of the immersion well.
NOTE: Do not make sharp turns while bending the capillary tubing. In models with an adjustable tubing length, pull the extra tubing out of the controller case. - If necessary, apply a heat-conductive compound into the immersion well.
a. Fold plastic bag of heat-conductive compound lengthwise and twist it gently.
b. Cut off the end of the plastic bag and work the open end of the bag all the way into immersion well.
c. Slowly pull the bag out of immersion well while squeezing firmly to distribute compound. - Be sure immersion well fits a hole in the controller case.
- Position immersion well clamps snugly over immersion well flange. Tighten the clamp screw securely.
- Refill the boiler and check for water leakage.
Mounting the R8182H
See Fig. 2 for R8182H installation dimensions and Fig. 5 for an internal view of R8182H.
- Disconnect the power supply.
- Drain all water from the boiler.
- Most boilers are equipped with a tapping that allows horizontal mounting of immersion well where average temperature boiler water circulates freely. If no tapping is provided, prepare one.
- Install immersion well or compression fitting (ordered separately) by threading into a tapped hole.
- Loosen screw holding hinged backplate to controller case and swing backplate away from the case.
- Screw back plate to 4 by 4-inch junction box.
- Insert sensing bulb into immersion well and, if necessary, bend capillary tubing to hold sensing bulb against the bottom of immersion well.
NOTE: Do not make sharp turns while bending the capillary tubing. In models with an adjustable tubing length, pull the extra tubing out of the controller case. - If necessary, apply a heat-conductive compound into the immersion well.
a. Fold plastic bag of heat-conductive compound lengthwise and twist it gently.
b. Cut off the end of the plastic bag and work the open end of the bag all the way into the immersion well.
c. Slowly pull the bag out of the immersion well while squeezing it firmly to distribute the compound. - Tighten the immersion well screw over the brass collar
- After wiring, swing control case against backplate and refasten it with a screw.
- Refill the boiler and check for water leakage.
WIRING
IMPORTANT
- Use Underwriters Laboratories Inc. listed connectors when making external circuit connections to the orange and white line voltage burner and ignition lead wires of the R8182H.
- Terminals on the R8182 are approved for copper wire only.


WARNING
Electrical Shock Hazard.
Can cause severe injury, death, or equipment damage.
Disconnect power supply before wiring to prevent electrical shock or equipment damage. All wiring must comply with local codes, regulations, and ordinances.
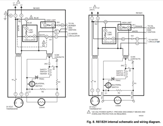
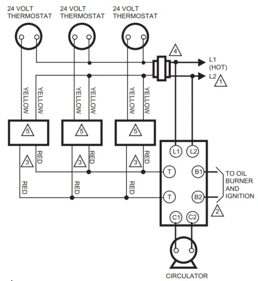
Follow the wiring instructions furnished by the appliance manufacturer, if available, or see Fig. 6 through 9. For wiring multiple zoning systems, see Fig. 8 and 9.
The R8182 is equipped with special wiring terminals.
Wires can be wrapped around the terminal screw or inserted from the side.
Method 1
- Strip 7/16 in. of insulation from wire end.
- Wrap wire 3/4 of distance around the screw as shown.
- Using a standard, flat-head screwdriver, tighten the screw until the wire is snugly contacting the screw and contact plate.
- Tighten the screw an additional half turn.
Method 2
- Strip 5/16 in. of insulation from wire end.
- Insert wire beneath the screw as shown.
- Follow steps 3 and 4 in Method 1.
NOTE: Do not use a push-type ratchet screwdriver.
The R8182D, H can be converted to replace an R8182B, C, E, F or a White Rodgers 6C92-2 or 6C92-3.
When replacing a White Rodgers model, the immersion well must also be replaced. See Fig. 5 for Aquastat limit connections necessary for each R8182D, H conversion.
To release the wires from the R8182, insert a screwdriver into the rectangular hole adjacent to the wire, push inward to release the locking grip on the wire, and pull the wire out of the terminal hole.
To reinsert the wire into a new terminal hole, simply push the wire into the new slot.
120 VAC POWER SUPPLY. PROVIDE DISCONNECT MEANS AND OVERLOAD PROTECTION AS REQUIRED.
WHEN THE BLACK AND WHITE WIRES ON THE R8182D AQUASTAT® CONTROLLER ASSEMBLY ARE DISCONNECTED FROM THE CIRCULATOR SWITCH AND ARE INTERCONNECTED, LOW LIMIT AND CIRCULATOR CONTROL ARE BYPASSED. CIRCULATOR OPERATES WITH THERMOSTAT ONLY.
TO REPLACE R8182C, F, REMOVE BLUE WIRE AND INSULATE THE END. DISCONNECT THE THE OTHER BLUE WIRE AT 4 AND WIRE TO B AT 3. WHEN THE CIRCULATOR IS CONNECTED BETWEEN ZC AND C2, THE LOW LIMIT FUNCTION IS REMOVED AND THE CIRCULATOR OPERATES WITH CIRCULATOR CONTROL (R TO W) ONLY.
CONTROL CASE MUST BE CONNECTED TO EARTH GROUND. USE GROUNDING SCREW PROVIDED.
OPERATION
R8182D wired for R8182B,E Replacement or R8182H wired for R8182J Replacement
When the R8182D or H is wired to exclude the low limit circulator switches, the burner and circulator operate whenever the thermostat calls for heat. On a call for heat from the thermostat, a 1K relay pulls in to start the circulator. Then 1K2 closes and the 2K relay is energized, which causes the burner to ignite by closing the 2K1 contact. If the burner ignites and the cad cell sees flame, the safety switch heater is bypassed. When the thermostat is satisfied, the burner and circulator are shut off.
With this hookup, the circulator operates whenever the thermostat calls for heat (even if the high limit is open).
R8182D wired for R8182C,F Replacement
When the R8182D is wired to exclude the low limit function, the circulator is connected between the ZC and C2 terminals. The burner operates on a call for heat and the circulator operates whenever R-W is made.
POWER SUPPLY. PROVIDE DISCONNECT MEANS AND OVERLOAD PROTECTION AS REQUIRED.
R8182H AND J HAVE WHITE AND ORANGE LEAD WIRES FOR OIL BURNER AND IGNITION CONNECTIONS.
RED LEAD WIRES ARE PROVIDED ONLY ON MODULES WITH END SWITCHES.
CHOOSE AT72, AT87, OR AT88 TRANSFORMERS TO MATCH THE MAXIMUM SYSTEM LOAD.
USE V8043 OR V8044 ZONE VALVES WITH AUXILIARY END SWITCH ONLY. M4522
Fig. 9. R8182D and R845A in typical multiple circulator zoning applications.
R8182D,H (triple-function)
A call for heat by the thermostat pulls in 1K and 2K relays to turn on the burner, and the safety switch starts to heat.
If the burner ignites within 45 seconds, the cad cell sees the flame, and the safety switch heater is bypassed. The burner operates until the call for heat is satisfied. The circulator operates when relay 1K pulls in only if R to W in the Aquastat¨ controller is made.
When R to B (low limit) is made by a drop in water temperature, it acts as a call for heat, pulling in relay 2K to turn on the burner. The circulator cannot operate.
Multizone Control
In all multizone applications, a call for heat in any zone energizes the safety switch circuit, and relay 2K pulls in. If the burner ignites within the safety switch timing, the cad cell sees the flame, and the safety switch heater is bypassed.
In all multizone applications, the low-limit control in the Aquastat¨ controller acts independently to turn on the main burner on a drop in water temperature. When R to B (low- limit) is made, relay 2K pulls in to turn on the main burner, the same as for single zone applications.
Zone Circulator Control with R8182D, H
The relay for each zone is connected to the Aquastat Controller through terminals ZC and ZR. The R845 relay and thermostat for each zone can energize the zone circulator through ZC only if R to W in the Aquastat controller is made. If R to B (high-limit) is made, the zone thermostat energizes the burner through ZR.
Zone Valve Control with R8182D, H
The valve for each zone is connected to the Aquastat controller by wiring end switches on the zone valve to T-T on the R8182D, H. On a call for heat from any zone, the R8182D, H operates the same as in a single zone application.
STARTUP AND CHECKOUT
WARNING
Explosion Hazard.
Can cause severe injury, death, or equipment damage.
Use this product only in systems with a pressure relief valve.
Because heating systems differ, the correct temperature setting for one system may not be correct for another.
Follow the boiler manufacturer’s recommendations for a proper selection of settings. See Fig. 11.
High-Limit Setting
The high limit opens and turns off the burner when the water temperature reaches the setpoint. The high limit automatically resets after the water temperature drops past the setpoint and through the 10°F (6°C) differential.
Set the indicator at the desired shutoff temperature.
Low-Limit /Circulator Setting
On a temperature rise, with the adjustable differential at the minimum setting of 10°F (6°C), the burner circuit (R-B) breaks and the circulator circuit (R-W) makes at the low-limit set point. See Fig. 11. On a temperature drop of 10°F (6°C) below the setpoint, the R-B circuit makes, and the R-W circuit breaks.
At any differential setting greater than 10°F (6°C), the R-B make temperature and R-W break temperature remains the same—control setting minus 10°F (6°C). The R-B break and R-W make temperature are the setpoint temperature plus the difference between the differential setting and 10°F (6°C).
EXAMPLE: Setpoint of 140°F (60°C), differential set at 25°F (14°C). On a temperature rise, R-B breaks, and R-W makes at 155°F (70°C). On a temperature fall, R-B makes
and R-W breaks at 130°F (54°C).
Set low-limit indicator at the minimum temperature recommended for domestic hot water supply. This setting must be at least 20°F (11°C) below the high-limit setting to prevent one switch from locking out the other.
Set differential the desired number of degrees.

Setting Stops
IMPORTANT
Once the setting stops are in place, they cannot be replaced. If they must be removed, cut them off with cutters—do not twist off.
Part no. 126580 Setting Stops can be installed on the low- and high-limit adjusting knobs to prevent turning the knobs beyond a predetermined point. To install the setting stops, proceed as follows:
- On the low-limit knob, turn the knob to the setting that is to be established as the limit.
- Place setting stop over knob so that arm of setting stop (after the stop is pressed into place) strikes projection A and prevents turning of knob beyond chosen limit setting (Fig. 11).
- Press setting stops tightly onto knob so its inner teeth securely engage knob.
- Turn the knob back and forth several times to make sure the stop functions properly.
- Repeat steps 1 through 4 for the high-limit knob.
After settings are made, replace the cover.
Startup
WARNING
Explosion Hazard.
Can cause severe injury, death, or property damage.
Be sure the combustion chamber is free of oil or vapor.
- Push the red reset button and release.
- Open the hand valve on the oil supply line.
- Set the thermostat to call for heat.
- Close line switch; the burner will start.
- Under normal conditions, the burner operates until the thermostat is satisfied or the line switch is opened.
Make certain the system operates as described in the OPERATION section. Use the following procedure to verify that the Protectorelayª control is controlled properly.
Flame Failure Check
Shut off the oil supply hand valve while the burner is on.
After 45 seconds, the safety switch locks out, the motor stops, and the oil valve closes. Allow five minutes for the burner to cool, then manually reset the safety switch.
Ignition Failure Check
Test by closing the oil supply while the burner is off. Run through the starting procedure, but do not open the oil supply line hand valve. The safety switch locks out as in flame failure. Then turn the oil back on, and reset the safety switch.
Power Failure Check
Turn off the power supply while the burner is on. When the burner goes out, restore power and the burner will restart.
NOTE:
If the operation is not as described, see the cover insert for additional information and check the wiring.
Aquastat Replacement
The Aquastat controller section of the Protectorelay control is field replaceable. When ordering a replacement assembly, specify the complete model number of the R8182.
To replace the Aquastat Controller:
- Disconnect power supply.
- Note the position of connecting wires.
- Remove fastening screws and wires.
- Remove Aquastat controller and install new assembly.
www.resideo.com
Resideo Technologies, Inc.
1985 Douglas Drive North, Golden Valley, MN 55422
1-800-468-1502
69-0599—07
M.S. Rev. 12-21
Printed in the United States
© 2021 Resideo Technologies, Inc. All rights reserved.
This product is manufactured by Resideo Technologies, Inc. and its affiliates.
















