R8285A Control Centers
Instruction Manual
APPLICATION
R8285A, B Control Centers provide low voltage control of line voltage fan motors and auxiliary circuits in heating, cooling, or air conditioning systems. For model specifications, refer to Table 1.
Table 1. R8285 Model Specifications
| Control Center | Replacement Relay | Contact Rating | Switching | Input Voltage (Vac) | See Wiring Diagram | |
| AFL | ALR | |||||
| R8285A | R8222B | 12 | 60 | spdt | 120 or 208/240 | Fig. 1 |
| R8285B | R8222D | 12 | 60 | dpdt | 120, 208/240, or 120/208/240 | Fig. 2 |
The R8285A has spdt switching for two-speed fan motor applications.
The R8285B has dpdt switching for Total Comfort applications with electronic air cleaner, humidifier, and blower motor.
Table 2. R8285A,B Contact Ratings.a
| Voltage | 120 Vac | 208/240 Vac |
| Full Load (amp) | 12 | 6 |
| Locked Rotor (amp) | 60 | 35 |
aMeets UL 3/4 horsepower requirements.
RELAY COIL RATINGS:
Inrush: 20 VA maximum.
Sealed: 9 VA nominal.
Wattage: 5 watts.
Pickup Voltage: Must pick up below 18 volts.
TRANSFORMER RATINGS:
Power Rating: 40 or 50 VA.
Primary Voltage: 120, 208/240, or 120/208/240 Vac.
Secondary Voltage for 40 VA at 1.67 Amps: 24 Vac.
Secondary Voltage for 50 VA at 2.08 Amps: 24 Vac.
Open Circuit Secondary Voltage: 27.0.
Overload Protection: Inherent.
Voltage Frequency: 60 Hz.
INSTALLATION
When Installing This Product
- Read these instructions carefully. Failure to follow them could damage the product or cause a hazardous condition.
- Check the ratings given in these instructions and on the product to ensure the product is suitable for your application.
- Ensure the installer is a trained, experienced service technician.
- After completing the installation, use these instructions to check product operation.
CAUTION
Disconnect power supply before beginning installation to prevent electrical shock and equipment damage.
Mounting
The R8285 mounts on a standard four inch square junction box. Make wiring connections in the junction box, then fasten the R8285 to the junction box by placing the junction box screws through the notches in the R8285 mounting plate.
NOTE: The R8285 must be mounted in an enclosure. The R8285 may be mounted in any position except with the mounting plate horizontal and the relay on top of the mounting plate.

Wiring R8285A, B MODELS
All wiring must comply with local codes and ordinances. Disconnect power before making wiring connections to prevent electrical shock or equipment damage.
- Make primary connections to line voltage power supply. On multitap models, make sure you are using correct leads or terminals for the available power supply. See Fig. 1.
- On multitap models with lead wires, insulate ends of unused leads by taping or capping with a solderless connector.
- Make secondary connections to 24 Vac control circuits.
- Refer to Fig. 2 or 3 for typical wiring diagrams.

SECONDARY CONNECTIONS ARE SCREW TERMINALS, 1/4 INCH QUICK-CONNECTS, OR BLUE AND YELLOW LEAD WIRES.
BLACK IS COMMON WITH RESPECT TO THE TRANSFORMER WINDING ONLY AND NOT THE EXTERNAL CIRCUIT.
SOME MODELS ARE AVAILABLE WITH 1/4 INCH QUICK-CONNECTS.
M21020
Fig. 1. Schematic for single and multitap transformers
IMPORTANT:
Only use Underwriters Laboratories Inc. listed connectors when making external circuit connections to the line voltage leadwires of this device.

POWER SUPPLY. PROVIDE DISCONNECT MEANS AND OVERLOAD PROTECTION AS REQUIRED.
USE OPTIONAL HOOKUP WITH ISOLATING RELAY (DASHED LINE) IF HEATING CONTROL HAS A SEPARATE POWER SUPPLY. ISOLATION OF THE POWER SUPPLIES MAY ALSO BE ACCOMPLISHED BY USING SPECIAL THERMOSTAT SUBBASE COMBINATIONS WITH ISOLATED CIRCUITS (SUCH AS T87F-Q539A1147, T834A, T822A). REFER TO SPECIFICATION SHEETS FOR DETAILS.
M1157C
Fig. 2. R8285A typical hookup in two-speed fan motor application.

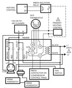
POWER SUPPLY. PROVIDE DISCONNECT MEANS AND OVERLOAD PROTECTION AS REQUIRED.
USE OPTIONAL HOOKUP WITH ISOLATING RELAY (DASHED LINE) IF HEATING CONTROL HAS A SEPARATE POWER SUPPLY. ISOLATION OF THE POWER SUPPLIES MAY ALSO BE ACCOMPLISHED BY USING SPECIAL THERMOSTAT SUBBASE COMBINATIONS WITH ISOLATED CIRCUITS (SUCH AS T87F-Q539A1147, T834A, T822A).
REFER TO SPECIFICATION SHEETS FOR DETAILS.
M1153D
Fig. 3. R8285B typical hookup in two-speed fan motor Total Comfort application.
CHECKOUT
Always conduct a thorough checkout when installation is complete. Operate the system through at least one complete cycle to assure that the system equipment and the R8285 operate as intended.
SERVICE
CAUTION
Disconnect the power supply before servicing to prevent electrical shock and equipment damage.
The R8285 relay is field replaceable. Replace the relay as follows:
- Refer to Table 1 for the appropriate replacement relay.
- Remove the plug-in relay from the receptacle and replace it with the new relay. See Fig. 4.

R8285A, B CONTROL CENTERS
Resideo Technologies, Inc.
1985 Douglas Drive North, Golden Valley, MN 55422
1-800-468-1502
69-0482—03 M.S. Rev. 10-20 | Printed in the United States
www.resideo.com
© 2020 Resideo Technologies, Inc. All rights reserved.
This product is manufactured by Resideo Technologies, Inc. and its affiliates.


















