Fogatti FOAC Series Rooftop RV Air Conditioner

WARNING
This manual must be carefully read and understood before installation, adjustment, repair or maintenance.
The equipment must be installed by qualified technicians.
Transformation of this product is an extremely dangerous operation, which may lead to personal injury or property loss.
Important: please keep this manual with the product.
Overview
Safety Instructions
This manual, provided by the manufacturer, is part of the air conditioner, which must be read by users carefully. The information provided in the instructions, if correctly observed, can ensure the correct use of the machine and help users eliminate or reduce the risk of accidents and injuries.
This is a safety warning Safety Symbol
sign. When you see this sign in this manual, the corresponding contents may cause personal injury, so you must follow the recommended preventive measures and safe operation instructions.
Sign:
Warning or caution signs are used simultaneously, which indicate the potential risk level.
WARNING indicate a potentially dangerous situation that may lead to death or serious injury. indicate a potentially dangerous situation, which may lead to minor or moderate injury.
NOTE
indicate a potentially dangerous situation, which may cause property damage.
Installation Environment of Air Conditioner
- It can be installed during the production or after the completion of RV.
- The air conditioner can only be installed horizontally on the top of the RV.
- The minimum spacing between rafters and joists on the roof structure is 15.74 inch.
- The minimum thickness of the roof of RV is 1.02 inch and the maximum thickness is 4.72 inch.
- When the roof thickness is greater than 4.72 inch, additional air duct is required for connection.
Introduction of Air Conditioner
The design and installation of this machine is suitable for RV to improve its internal temperature and provide a comfortable environment. It can cool the RV when it’s hot and warm up the RV when it’s cold. Its temperature can be adjusted in the two environments.
User Guide
The performance of air conditioner is related to the heating condition of insulation box of RV itself. Users can take some preventive measures to reduce heat entry, so as to improve the refrigeration performance of air conditioning equipment. When outdoor temperature is high, the following methods can be adopted to reduce the heat entry of RV and improve work efficiency:
- Park the RV in a cool place.
- Strengthen thermal insulation of the compartment, remove or block the opening in the vehicle
- Block the window with shade curtains (shutters or hanging curtains).
- Close doors and windows or avoid frequent opening and closing of them.
- Avoid using heating devices inside the vehicle.
Turn on the air conditioner in advance to achieve better effect. When indoor or outdoor temperature is high, set the air conditioner in cooling mode and turn on high wind speed will bring the performance of air conditioner into full play.
Note: during the use of this product, due to the great change of air temperature in the vehicle, when the temperature drops rapidly, part of condensate will adhere to the surface of objects near the air outlet, which is a normal phenomenon. After the air conditioner works normally for a certain period, it will be automatically dried and detached from the surface of objects. Therefore, when the air conditioner works, please close the doors and windows as much as possible to reduce the coagulation of water vapor on the surface of objects inside the vehicle.
The manufacturer will not be responsible for any damage arising from condensation on the ceiling or the surface of other objects caused by the condensate of this product.
Main Parameters
| Model | Nominal Capacity (BTU HR) Cooling | Amount of customized heat | Power Supply | Compressor | Rated cooling power | Rated heating power | Air volume (high speed) | Refrigerant R-410A(oz) | Minimum Wire Size* 12 AWG Copper Up to 24′ | AC Circuit Protection *** Installer Supplied | |
| Rated Load Amps | Locked Rotor Amps | ||||||||||
| FOAC135 | 13500BTU | / | 115 VAC/ 60Hz | 13.5A | 50.5A | 1490W | / | 28251ft³/h | 1.08lbs | 12AWG copper wire, length not exceeding 8m. | 20A fuse or fuse. |
| FOAC150 | 15000BTU | / | 15.5A | 61A | 1680W | / | 28251ft³/h | 1.10lbs | |||
Note:
- Please use the connecting wires complying with the national regulations.
- During sizing of the generator, the total power usage of RV must be considered.
- Tip: the generator will lose power due to high altitude and lack of maintenance.
- Circuit protection: please use Time Delay Fuse or Circuit Breaker.
Installation Instructions
Precautions
Please read the installation and operation instructions carefully before the installation and use of this product. The manufacturer will not be liable for any loss or injury caused by noncompliance with this manual;
- The installation must comply with national electrical codes regulations or industry standards;
- Without manufacturer’s authorization, this product shall not be equipped with any equipment or accessory;
- This product must be installed and maintained by qualified personnel.
Installation Position
- Preparation for Installation
This product is installed on the roof of RV. When determining your cooling requirements, the following points should be considered:- Size of RV
- Window area of RV (the larger the area, the more heated)
- Thickness and thermal insulation performance of insulating materials in compartment plate and roof
- Geographical location where the RV is used by users
- Selection of Installation Location:
- This product should be installed on the existing roof vent.
- There is usually a 14.26×14.26in±0.12in opening on the roof after the vent is removed.
- When there is no vent on the roof or this product needs to be installed in other locations, it is recommended to take the following measures:

For the installation of two air conditioners, the air conditioners are respectively installed at 2 / 3 of 1 / 3 of the front end of the RV and at the center of the left and right ends, as shown in the figure below:
- It’s best to install this product horizontally (subject to the standard that the RV stops on a horizontal surface) with a maximum gradient of not exceeding 15°.
- After the installation location is determined, it is required to check whether there are obstacles in the installation area, and the distance between the back of vehicle body and other roof equipment should be at least 18″.
- When the RV is moving, the top must be able to support heavy objects weighing 132.27 lbs. Generally, the designed load of 220.46 lbs can meet this requirement.
- Check whether there are obstacles (i.e., door openings, partition frames, curtains, ceiling fixtures, etc.) that hinder the installation of inner panel of the air conditioner.

- The overall dimensions of each outdoor unit and panel are as follows:
Outdoor unit
Electrical Panel
Preparation for Installation
- Existing roof
- Unscrew and remove the roof vent.
- Remove all caulking compound around opening.
- Seal all holes and seams where the roof gasket will be located. Use a good grade of all weather sealant.
- New Opening (Installation of non-vent):
- A14.26×14.26in±0.12in opening must be cut through the roof and ceiling of the RV. It is recommended this opening be located between roof framework.

WARNING
There may be wiring between the roof and ceiling. The 115V AC power supply must be cut off before installation.
Failure to follow this instruction may result in electric shock and further cause death and personal injury. - Mark a 14.26×14.26in±0.12in square on the roof and carefully cut the opening.
- Using the roof opening as a guide, cut the matching hole in the ceiling. As shown in the figure below. (the rear of the fuselage should be free of obstacles within 18 in at least)
- A14.26×14.26in±0.12in opening must be cut through the roof and ceiling of the RV. It is recommended this opening be located between roof framework.
- Notes for Hole Opening
- If the opening exceeds 14.37×14.37 in, gaskets must be installed.
- If the opening exceeds 14.1×14.1in, the opening must be enlarged.
- Wiring Requirements
- The wiring method must comply with all national wiring regulations.
- Fuse or circuit breaker should be installed and it should be well grounded. Lead out a 2.5m2 copper cable from the circuit breaker to the front position of the roof opening:
The power supply must be on a separate 20 amp Time Delay Fuse or HACR Circuit Breaker. - Make sure at least 14.96 in of wire extend into the roof opening to ensure easy connections.
- After the vent is removed, if the size of wire left is appropriate and the fuse specification is also appropriate, it can be used;
- The wire entering the opening should be protected to avoid damage.
- Opening
- The opening must have enough support, and the roof interlayer needs to be filled with insulation material to prevent the resonance of air in the interlayer. All sides must be sealed with 0.79 inch thick or thicker wood strips, and inlet holes shall be provided for the power cord, as shown in the following figure:

- The 14.25×14.25in±0.12in roof opening is part of the return air duct and must be finished in accordance with NFPA standard 501C, Standard for Recreational Vehicles, Section 2-7.
NOTE
It is the responsibility of the installer of this air conditioner/heat pump system to ensure structural integrity of the RV roof. Never create a low spot on the roof where water will collect. Water standing around the air conditioner/ heat pump may leak into the interior causing damage to the product and RV.
- The opening must have enough support, and the roof interlayer needs to be filled with insulation material to prevent the resonance of air in the interlayer. All sides must be sealed with 0.79 inch thick or thicker wood strips, and inlet holes shall be provided for the power cord, as shown in the following figure:
- Placing the air conditioner on the roof
NOTE
The heaviest machine of this product weighs about 72.75lbs. In order to prevent damage to the air conditioning equipment, please use a mechanical crane to lift the product onto the roof.- Take out the air conditioner from the carton;
- Place the air conditioner on the roof;
- Take the box sponge of the air conditioner as the benchmark, lift the equipment (no dragging), and place it above the prepared opening, with
the condenser coil facing the rear of the RV. As shown in the following figure:
NOTE
Do not slide the unit. This ay damage the gasket attached to the bottom and create a leaky installation. - Place the Air Box Kit inside the RV. This box contains mounting hardware for the air conditioner and will be used inside the RV, as shown in the following figure:

- This completes the outside work. Minor adjustments can be done from the inside if required.
- Installation of Air Duct and Top Fixing Plate
- Take out the panel and accessories for installation in the carton;
- Reach into the return air inlet of air conditioner and pull down the wire harness of outdoor unit of the air conditioner (heat pump model also has a four-way valve connecting wire and sensor lead, and electric heating model also has electric heating connecting wire) for the convenience of subsequent connection, as shown in the following figure:

- Measure the thickness from ceiling to roof to select the appropriate air duct sponge:
- If the distance is 1.02~1.18in, choose the air duct sponge with a thickness of 0.59in;
- If the distance is 1.18~1.57in, choose the air duct sponge with a thickness of 1.18in
- If the distance is 1.57~2.36in, choose the air duct sponge with a thickness of 1.77in;
- If the distance is more than 2.36in, the air duct sponges with actual thickness of 0.59in, 1.18in and 1.77in shall be used together;
- If the distance is greater than 4.72in, an optional pipe joint should be used.

- Air duct sponge (including 3 thickness specifications, i.e., 0.59in、1.18in、1.77in)
Note: air duct sponge in the middle part is to keep the sponge from deformation, which should be removed during installation. - Select the correct air duct sponge, remove the middle part, and paste it on the fixing plate along the air outlet (the through hole on the sponge should correspond to the hole on fixing plate), as shown in the following figure:

- Make the arrow on the fixing plate towards the head of the RV, cover the fixing plate into the 14.25×14.25in opening on the ceiling, and fix the fixing plate with the outdoor unit of air conditioner on the roof with 4 long bolts.

Note: before tightening long bolts, screw each bolt by hand. The four rivet nuts on the chassis of the air conditioner are located at the four corners of the opening. Manually screw the 4 long bolts into the corresponding rivet nuts, and then tighten them one by one. Tighten the bolts evenly and tighten them with a torque of 4.5n. M to 5.5n. M, so that the thickness of the sponge will be compressed to about 0.51in. The bolts are self-locking and therefore do not need to be over-tightened.
NOTE
If the bolts are loose, the roof may not be sealed sufficiently. If the bolts are tightened excessively, the chassis of air conditioner or fixing plate may be damaged. Please tighten them according to the torque specification listed in this manual.
System Wiring
WARNING
- Please disconnect the main power supply at first. Failure to comply with these instructions will result in electric shock hazard and further cause death or serious injury!
- The air conditioning equipment is reserved for grounding to prevent electric shock hazard. Please ensure that the equipment has been connected to a 115V/60Hz circuit with reliable grounding. Failure to follow the above instructions will result in death, injury or equipment damage.
Important: electrical installation must be carried out by professionals, and wiring must be conducted in accordance with national electrical codes and industry standards.

Confirm the purpose of each line

- Wired controller x4 wires. Purple, red, blue and green colors.
- Heat module(Not equipped with this machine) x 2 wires, Brown color, no need to connect.
- Anti-Freeze x1 Wire, Black color.
- Indoor Temp Probe x 1, Black Color, no need to connect, just cap it with electrical tape.
- Controller Power Supply Wires X2 , Red and Black Colors.
- Power Outlet for External Unit x1 White Color.
- Power Supply for the Whole Machine. X3 wires. Hot, Neutral and Ground.
Note to distinguish the two red wires:
The red connect wire of the wired digital controller has its white sleeve with a“+12V”mark (No.4), while, the power supply wire of another controller to connect positive DC 12V power supply on RV has its white sleeve with a“+12VDC”mark(No.5).

STEP 1: Connect the 4 wires to the wired controller.
Purple, Red, Blue and Green colors match the colors from both equipments.

STEP 2: Connect the controller’s power supply wires (red and black) to 12V DC Power Supply
Use 12Volts DC. You may connect to the RV Battery. Please pay attention to the positive and neutral lines. Red Color = Hot, Black color = Neutral.

STEP 3: Connect the Main Power Supply to the AC
3 Wires: Black= Hot, White= Neutral, and Green= Ground

STEP 4: Anti-Freeze Sensor Power Supply connects to the external AC Unit.
When the external temperature is lower than 5℃, the external unit will start the self-heating mode to prevent freezing damages

STEP 5: Connect External Unit’s Power Line to the Power Outlet

NO HEAT MODULE WITH THIS MACHINE!

Control Instructions
Illustration of the wall pad
- Press the ON/OFF button to switch ON or OFF the air conditioner, it will run in memory mode.
- Press the MODE button to select modes.
- Press the FAN button to select fan speed.
- Press the UP or DOWN button to select the desired temperature.

Maintenance of Air Conditioner
Cleaning of Air filter
Remove the filter screen behind the interior panel (press the left and right buttons of the decorative panel, and the decorative panel can be removed), clean with water, and then re install after drying.

Note: it is forbidden to operate the air conditioner without the air filter, otherwise, the evaporator coil will be defiled and the service life of air conditioner will be affected.
Panel Surface Cleaning
Clean the outer surface of the panel with soft cloth dipped in neutral
| Code | Cause | Solution |
| E1 | Fault of indoor temperature sensor | 1. Check the sensor butt joint 2. Replace the temperature sensing head |
| E2 | Fault of indoor coil temperature sensor | 1. Check the sensor butt joint 2. Replace the temperature sensing head |
| E5 | Communication failure | 1.Check the connecting line between the power board and the controller by wire 2.Replace the electric control board or wire controller |
| E6 | Dial switch error | Check the dial switch |
detergent. Do not use polishing or cleaning powder.
Fan Motor
The fan motor has been lubricated during production procedure and does not need special maintenance.
Troubleshooting
If the air conditioning equipment cannot work normally, please carry out inspection as follows to remove the faults:
- Check whether the fuse of air conditioning equipment or leakage circuit breaker of the RV is turned on;
- If the air conditioner is powered by a generator, please first confirm whether the generator power matches the air conditioner, whether the generator runs normally and generates electricity, and whether voltage output of the generator is stable.
- If the RV is connected to the main supply, please make sure that the specification of power line matches the operating load of this product and that there is power supply. Check whether the mains voltage meets related requirements (the operating voltage of air conditioner is 115V);
- Check whether the connecting wires of air conditioner are inserted in place and connected in good condition.
If the air conditioner still cannot work normally after the above inspection, please contact the factory for further help.
Note: the equipment must be repaired by professional personnel.
Error Code of Display Board
Version of controller by wire
Dip switch
| DIP1 | DIP2 | Corresponding model |
| OFF | OFF | Single cold |
| ON | OFF | Single cool+ Electric heat |
| OFF | ON | Single cool+ Electric furnace |
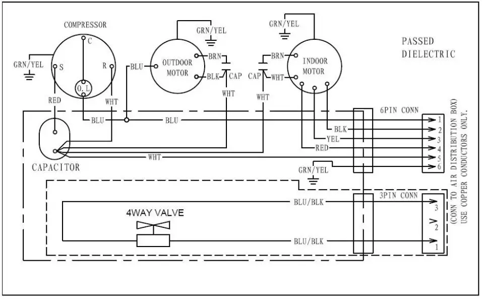
Circuit Diagram of Outdoor Unit and Panel
Host circuit diagram

Panel circuit diagram
Version of controller by wire
DIGITAL CONTROL

Installation Exploded Drawing

877-216-1818 (8:30am-5:00pm EST Monday-Friday)
[email protected]
























