TRANE Technologies BAYHTRV105 Supplemental Electric Heaters Installation Guide
Supplementary Electric Heaters
| UNIT MODEL | ELECTRIC HEATER MODEL | RATED VOLT- AGE | PHASE | AMPS | HEATER CAPACITY | NO. OFSTAGES | KW/STAGE | MCA | MAX. FUSE OR HACR CKT BKR SIZE (a) | CANADA ONLY MAX. CKT BKR SIZE (b) | ||
| KW | BTUH | 1 | 2 | |||||||||
| &TCC&018-060‡1 &WCC&018-060‡1 &TCY&024-060‡1 &WCY&024-060‡1 &WCZ&024-060‡1 | BAYHTRV105 | 208/240 | 1 | 18/21 | 3.76/5.0 | 12800/17100 | 1 | 3.76/5.0 | — | 23/26 | 25/30 | 25/30 |
| &TCC&018-060‡1 &WCC&018-060‡1 &TCY&024-060‡1 &WCY&024-060‡1 &WCZ&024-060‡1 | BAYHTRV108 | 208/240 | 1 | 29/33 | 6.0/8.0 | 20500/27300 | 1 | 6.0/8.0 | — | 36/41 | 40/45 | 40/45 |
| &TCC&024-060‡1 &WCC&024-060‡1 &TCY&024-060‡1 &WCY&024-060‡1 &WCZ&024-060‡1 | BAYHTRV110 | 208/240 | 1 | 36/42 | 7.5/10.0 | 25600/34100 | 1 | 7.5/10.0 | — | 45/52 | 45/60 | 45/60 |
| &TCC&030-060‡1 &WCC&030-060‡1 &TCY&030-060‡1 &WCY&030-060‡1 &WCZ&036-060‡1 | BAYHTRV115 | 208/240 | 1 | 54/63 | 11.27/15.0 | 38500/51200 | 2 | 7.5/10.0 | 3.76/5.0 | 68/78 | 70/80 | 70/80 |
| &TCC&042-060‡1 &WCC&042-060‡1 &TCY&042-060‡1 &WCY&042-060‡1 &WCZ&048-060‡1 | BAYHTRV120# | 208/240 | 1 | 72/83 | 15.0/20.0 | 51200/68300 | 2 | 7.5/10.0 | 7.5/10.0 | 90/104 | 90/110 | 90/110 |
| &TCC&060‡1 &WCC&060‡1 &TCY&042-060‡1 &WCY&042-060‡1 &WCZ&048-060‡1 | BAYHTRV125# | 208/240 | 1 | 90/104 | 18.78/25.0 | 64100/85300 | 2 | 11.26/15.0 | 7.5/10.0 | 113/130 | 125/150 | 125/150 |
| W/TC*3036-060‡3 W/TCY4036-060‡3 &WCZ&036-060‡3*CC4036-060‡3 | BAYHTRV305 | 208/240 | 3 | 10/12 | 3.76/5.0 | 12800/17100 | 1 | 3.76/5.0 | — | 13/15 | 15/15 | 15/15 |
| W/TC*3036-060‡3 W/TCY4036-060‡3 &WCZ&036-060‡3*CC4036-060‡3 | BAYHTRV308 | 208/240 | 3 | 17/19 | 6.0/8.0 | 20500/27300 | 1 | 6.0/8.0 | — | 21/24 | 25/25 | 25/25 |
| W/TC*3036-060‡3 W/TCY4036-060‡3 &WCZ&036-060‡3*CC4036-060‡3 | BAYHTRV310 | 208/240 | 3 | 21/24 | 7.5/10.0 | 25600/34100 | 1 | 7.5/10.0 | — | 26/30 | 30/30 | 30/30 |
| W/TC*3036-060‡3 W/TCY4036-060‡3 &WCZ&036-060‡3*CC4036-060‡3 | BAYHTRV315 | 208/240 | 3 | 31/36 | 11.27/15.0 | 38500/51200 | 2 | 7.5/10.0 | 3.76/5.0 | 39/45 | 40/45 | 40/45 |
| W/TC*3048-060‡3 W/TCY4048-060‡3 &WCZ&048-060‡3*CC4048-060‡3 | BAYHTRV320 | 208/240 | 3 | 42/48 | 15.0/20.0 | 51200/68300 | 2 | 7.5/10.0 | 7.5/10.0 | 52/60 | 60/60 | 60/60 |
| W/TC*3060‡3 W/TCY4048-060‡3 &WCZ&048-060‡3*CC4060‡3 | BAYHTRV325# | 208/240 | 3 | 52/60 | 18.78/25.0 | 64100/85300 | 2 | 11.26/15.0 | 7.5/10.0 | 65/75 | 70/80 | 70/80 |
| W/TC*3036-060‡4 &WCZ&036-060‡4*CC4036-60‡4 | BAYHTRV405 | 480 | 3 | 6 | 5.0 | 17100 | 1 | 5.0 | — | 8 | 15 | 15 |
| W/TC*3036-060‡4 &WCZ&036-060‡4*CC4036-60‡4 | BAYHTRV408 | 480 | 3 | 10 | 8.0 | 27300 | 1 | 8.0 | — | 13 | 15 | 15 |
| W/TC*3036-060‡4 &WCZ&036-060‡4*CC4036-60‡4 | BAYHTRV410 | 480 | 3 | 12 | 10.0 | 34100 | 1 | 10.0 | — | 15 | 15 | 15 |
| W/TC*3036-060‡4 &WCZ&036-060‡4*CC4036-60‡4 | BAYHTRV415 | 480 | 3 | 18 | 15.0 | 51200 | 2 | 10.0 | 5.0 | 23 | 25 | 25 |
| W/TC*3048-060‡4 &WCZ&048-060‡4*CC4048-60‡4 | BAYHTRV420 | 480 | 3 | 24 | 20.0 | 68300 | 2 | 10.0 | 10.0 | 30 | 30 | 30 |
| W/TC*3060‡4 &WCZ&048-060‡4*CC4048-60‡4 | BAYHTRV425 | 480 | 3 | 30 | 25.0 | 85300 | 2 | 15.0 | 10.0 | 38 | 40 | 40 |
ALL VALUES ARE FOR THE ELECTRIC HEATER ONLY | ||||||||||||
Installer’s Guide
Follow these instructions to install the supplementary heaters in packaged units as described in the heater tables throughout this guide. These instructions do not purport to cover all variations in system hookups nor to provide for every possible contingency to be met in connection with the installation. Should further information be desired, or should particular problems arise which are not covered sufficiently for the purchaser’s purposes, refer the matter to the manufacturer.
- Check for any shipping damage and report any to the carrier immediately.
- Check the heater nameplate and compare with the heater tables to ensure the available power supply complies with the table for the particular heater being used.
Install Heaters
- Remove screws that secure the heater panel (located within control box access panel).
- Remove and discard the patch plate covering the opening where the heater will be inserted.
- Slide the heater element section of heater assembly into the opening and, tipping the heater slightly forward against the unit barrier, slide the heater up to engage the lip on the top of the barrier opening. Push forward to engage the slot on the bottom of the heater face into the tongue on the barrier. This will hold the heater in place. Replace the four screws removed in step 1. See Figure 1, p. 6
- Connect the polarized plug from the heater control box to the matching polarized plug on the bottom of the air conditioner or heat pump unit control box. See Figure 1, p. 6
Low Voltage Wiring
Low Voltage Wiring All low voltage connections have been made to the heater via the polarized plug. The low voltage controls can be connected to the room thermostat from the air conditioner or heat pump Low Voltage leads. See wiring diagrams. Low voltage is 24 Volts
- Open the heater’s control box access cover.
- Remove the unit’s power supply knockout.
- Route the field wire through the heater compartment and strain relief bushing into the bottom of the heater housing.
- Connect the power supply to the heater’s wire leads or fuse block depending on the particular heater being used.
- Connect the power supply ground lead to the heater’s ground lead or ground lug depending on the particular heater being used.
- Place the included extra heater wiring diagram on the inner surface of the control/heater access panel next to the unit wiring diagram, as the diagram on the heater may be only partially visible when installed.
- Close the heater housing cover.
- Reinstall the control box/heater access panel.
- Restore power to the unit.
The BAYHTRV115, 120, 125, 315, 3230 and 325 electric heaters have an inner pivoting control box to allow easy access to fuse links mounted on the heater back plate. Remove the 2 screws from the top front of the heater control box and pull the top of the inner control box toward you. For easier replacement of contactors, after pivoting the inner control box toward you, remove the screws securing the top brace of the h eater control box as shown in Figure 1, p. 6
Figure 1. Typical Heater Installation

Field Wiring – Air Conditioners
Notes:
- Fused disconnect size, power wiring and grounding of equipment must comply with codes..
- Be sure power supply agrees with equipment and heater nameplate.
- Low voltage wiring to be 18 AWG minimum conductor.
- See heater nameplate for current rating of heater used.
- See unit and heater diagram for electrical connection details.
- Jumper must be connected between 1 and 2 for fan to operate in heating.
- Some thermostats provide the ‘G’ signal in the cooling mode only. To provide the ‘G’ signal in the heating mode an accessory relay is required. See fig. 3 for proper connections.
- For cooling only omit the electric heater, associated power wires and the ‘W’ signal thermostat wire.
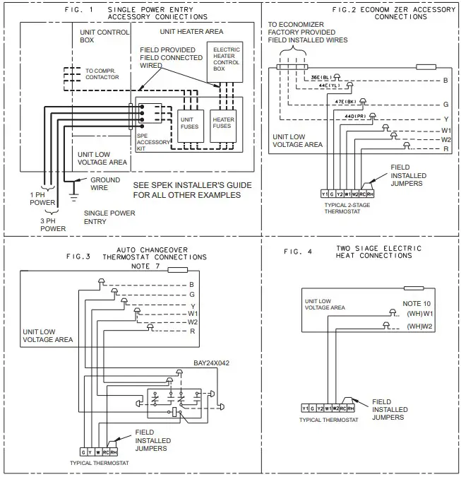
- Fig. 4 demonstrates connection of the two stage electric heat thermostat accessory only. For further unit connection details refer to the other figures.
- The 41A (BR) wire is first stage electric heat. If the electric heater accessory has two heating stages the 41C (BR) wire is second stage electric heat.


Field Wiring – Heat Pumps
Notes:
- Fused disconnect size, power wiring and grounding of equipment must comply with codes..
- Be sure power supply agrees with equipment and heater nameplate.
- Low voltage wiring to be 18 AWG minimum conductor.
- See heater nameplate for current rating of heater used.
- See unit and heater diagram for electrical connection details.
- If electric heater accessory is not installed, omit the electric heater, associated power wires and the “W” and “X2” thermostat wires.
- Fig 3 demonstrates connection of the outdoor thermostat accessory only. For further unit connection details refer to the other figures.
- The W1 wire is first stage electric heat. If the electric heater accessory has two heating stages, the W2 wire is second stage electric heat..
- When the BAYECON101A/102A or BAYECON200A/201A economizer is installed, the BAYRLAY004A relay accessory kit is required to interface the economizer to the heat pump for proper system operation.
- The BAYSTAT033A outdoor thermostat accessory kit contains a thermostat and a relay. The relay is not required to be used in this application.


About Trane and American Standard Heating and Air Conditioning
Trane and American Standard create comfortable, energy efficient indoor environments for residential applications. For more information, please visit www.trane.com or www.americanstandardair.com.


















