Dwyer MSX Pro Series Magnesense Differential Pressure Transmitter

The Series MSX Pro Magnesense® Differential Pressure Transmitter is a professional differential pressure transmitter meeting stringent industry standards with innovative global product design. The device has exceptional stability for use in critical building performance applications with the popular versatility of our original Series MS2 Magnesense® II transmitter. The MSX Pro simplifies the ordering process to deliver the desired configuration, which reduces product setup time. Pressure ranges of Pa, mm w.c., and in w.c. are available per device. All pressure ranges can be configured in unidirectional or bidirectional modes providing a total of 32 ranges. The MSX Pro transmitter can provide a linear pressure output or a linear velocity output with the square root extraction from the transmitter. Additional parameters have been included to expand the square root capability to calculate flow. Dual voltage and milliamp output signals can be used to provide control and equipment output signal verification.
INSTALLATION
Surface Mounting:
Mount the transmitter on a vertical surface. The pressure sensor measurement is unaffected by orientation, but it is recommended the unit be mounted with the connections facing down to prevent moisture from entering either the pressure ports or the electrical cable entry. Attach the mounting flange to a flat surface using #8 x 1/2˝ pan head sheet metal screws. Do not over-tighten.
Duct Mounting (Universal model required):
Mount the transmitter away from fans, corners, heating and cooling coils, and other equipment that will affect the measurement of the pressure.
- To mount the transmitter, drill a .562˝ (12.70 mm) diameter hole into the duct.
- Screw the duct probe into the back of the housing. Insert the transmitter probe into the duct.
- Mark the location of mounting holes on the duct using the mounting flange as a template. Drill holes.
- Attach the mounting flange to the duct with #8 x 1/2˝ pan head sheet metal screws. Do not over-tighten screws.
- Place the included cap on the exterior positive pressure port.
The Universal model can also be used as a standard wall-mount transmitter. In this mode, do not use the duct probe and plug the port on the backside of the transmitter with the included plug.
SPECIFICATIONS
- Service: Air and non-combustible, compatible gases.
Wetted Materials: Consult factory. - Accuracy: ±.5% FSO for all ranges except unidirectional .5 in. @ ±1% FSO.
- Stability: ±1% FSO/year. Temperature Limits: -4 to 158°F (-20 to 70°C).
- Pressure Limits: Ranges 0 and 1: 3.6 psi max operation, 6 psi burst; Ranges 2, 3, and 4: 6 psi max operation, 6 psi burst.
- Power Requirements: 10-36 VDC (2-wire), 17-36 VDC or isolated 21.6-33 VAC (3-wire).
- Output Signals: 4-20 mA (2-wire); 0-10 V or 0-5 V selectable (3-wire). Response Time: Instantaneous (default) or 3 s (selectable).
- Zero and Span Adjustments: Digital push-button.
- Loop Resistance: Current output: 0-1250 Ω max; Voltage output: min. load resistance 1 kΩ.
- Current Consumption: 21 mA max continuous.
- Electrical Connections: 4-wire removable European-style terminal block for 16 to 26 AWG.
- Electrical Entry: 1/2˝ NPS thread. Cable gland included.
- Display (optional): 4-digit LCD.
- Process Connections: 1/8˝, 3/16˝, 1/4˝, 5 mm, and 6 mm ID flexible tubing.
- Enclosure Rating: NEMA 4X (IP66); UL 2043 (Plenum); UL94 V-0.
- Mounting Orientation: Pressure sensor measurement unaffected by orientation.
- Weight: 8.0 oz (230 g).
- Compliance: CE.
OPTIONS
| OPTIONS | ||||
| Range | in w.c. | Pa low | Pa high | mm w.c. |
| Range 0 | 0.05 | 15 | 60 | 1.25 |
| 0.1 | 25 | 75 | 2.5 | |
| 0.25 | 40 | 100 | 5 | |
| 0.5* | 50 | 125* | 12* | |
| Range 1 | 0.1 | 25 | 100 | 2.5 |
| 0.25 | 40 | 150 | 5 | |
| 0.5 | 50 | 160 | 10 | |
| 1* | 60 | 250* | 25* | |
| Range 2 | 1 | 250 | 600 | 25 |
| 2 | 300 | 750 | 50 | |
| 3 | 400 | 1000 | 100 | |
| 5* | 500 | 1250* | 125* | |
| Range 3 | 10 | 1000 | 3000 | 250 |
| 15 | 1500 | 4000 | 350 | |
| 25 | 2000 | 5000 | 500 | |
| 28* | 2500 | 7000* | 700* | |
| Range 4 | 1 | 250 | 1000 | 25 |
| 5 | 300 | 2000 | 125 | |
| 10 | 400 | 3000 | 250 | |
| 15* | 500 | 4000* | 400* | |
| *Indicated values are the positive full-scale output values per range. Note: Ranges indicated in the table are the high end of the set range. All ranges have a low-end pressure value of 0. | ||||
Wiring

ELECTRICAL
The MSX Pro transmitter utilizes a 2-wire 4-20 mA Current Output or a 3-wire 0-5 V / 0-10 V Voltage Output. It is also capable of Simultaneous Current and Voltage Output. The power and signals interconnect via a removable European-style four-conductor terminal block, or optionally, via the included toolless terminal block.
NOTICE
If equipped, the LCD must be removed before wiring. Pull the LCD directly away from the product to remove it. Reinstall the LCD after the wiring is completed.
2-Wire 4-20 mA Current Output
CAUTION
DO NOT EXCEED SPECIFIED SUPPLY VOLTAGE RATINGS. PERMANENT DAMAGE NOT COVERED BY WARRANTY WILL RESULT. SIMULTANEOUS OUTPUTS ARE NOT DESIGNED FOR AC VOLTAGE OPERATION.
The connections to the transmitter are made through terminals VDC and COM on the terminal block as shown in Figure 1. The terminal block is removable and each of the terminals is labeled next to the terminal block on the circuit board. Polarity is indicated by VDC and COM. 
The maximum receiver load resistance (RL) for a given power supply voltage (Vps) is defined by the formula:
Shielded 2-wire cable is recommended for control loop wiring. Ground the shield at the power supply end only. The receiver may be connected to either the negative or positive side of the loop, whichever is most convenient. Should the polarity of the transmitter or receiver be inadvertently reversed, the loop will not function properly but no damage will be done to the transmitter.
The maximum length of connecting wire between the transmitter and the receiver is a function of wire size and receiver resistance. That portion of the total current loop resistance represented by the resistance of the connecting wires themselves should not exceed 10% of the receiver resistance. For extremely long runs (over 1,000 feet), it is desirable to select receivers with lower resistances in order to keep the size and cost of the connecting leads as low as possible. In installations where the connecting run is no more than 100 feet, you can use a connecting lead wire as small as No. 22 ga.
3-Wire 0-10 V and 0-5 V Voltage Output
CAUTION
DO NOT EXCEED SPECIFIED SUPPLY VOLTAGE RATINGS. PERMANENT DAMAGE NOT COVERED BY WARRANTY WILL RESULT.
- Selection of using a DC or AC power supply is made via the terminal block.

DC wiring
AC wiring
The terminal block is removable and each of the terminals are labeled next to the terminal block on the circuit board. Positive polarity is indicated by VOUT. AC/DC selection is made via the terminal block. If the polarity of the transmitter is inadvertently reversed, the unit will not function properly, but no damage will be done to the transmitter.
The minimum receiver load is 1 kΩ. The resistance due to the wire should be low compared to the receiver load resistance. While the voltage at the terminal block remains unchanged with a 10 mA current flow, resistive losses in the wiring do cause errors in the voltage delivered to the receiver. For a 1% accurate gage, the resistance of the wires should be less than 0.1% of the value of the receiver load resistance. This will keep the error caused by the current flow below 0.1%.
The output across VOUT and COM will be either 0-5 V, or 0-10 V depending on the DIP switch setting. See the DIP Switch Settings Section for more information.
Simultaneous Current and Voltage Output
CAUTION
DO NOT EXCEED SPECIFIED SUPPLY VOLTAGE RATINGS. PERMANENT DAMAGE NOT COVERED BY WARRANTY WILL RESULT. SIMULTANEOUS OUTPUTS ARE NOT DESIGNED FOR AC VOLTAGE OPERATION.
The terminal block is removable and each of the terminals is labeled underneath the terminal block on the circuit board. Positive polarity is indicated by VOUT. The VDC terminal and a DC power supply must be used for Simultaneous Current and Voltage Output. The voltage output and the power supply must have separate wire leads that are only joined at terminal 2 of the transmitter. An additional error may occur for the voltage output if a single wire is used or if the wires are joined at the power supply or receiver.
For the current output, the maximum allowable loop resistance (wiring + receiver resistance) is dependent on the power supply. The maximum loop voltage drop must not reduce the transmitter voltage below 17 V. The maximum loop resistance (RMAX) for a given power supply voltage (VPS) can be calculated using the following equation:
The equation uses 17.0 instead of 10.0 as seen in the equation earlier in Figure 1. This represents the minimum voltage supply which is higher on the simultaneous output configuration due to the requirements of the voltage outputs.
Shielded 4-wire cable is recommended for control loop wiring. Ground the shield at the power supply end only. Should the polarity of the transmitter or receiver be inadvertently reversed, the unit will not function properly, but no damage will be done to the transmitter.
For voltage outputs, the minimum receiver load is 1 kΩ. The resistance due to the wire should be low compared to the receiver load resistance. While the voltage at the terminal block remains unchanged with a 10 mA current flow, resistive losses in the wiring do cause errors in the voltage delivered to the receiver. For a 1% accurate gage, the resistance of the wires should be less than 0.1% of the value of the receiver load resistance. This will keep the error caused by the current flow below 0.1%.
The output across VOUT and COM will be either 0-5 V or 0-10 V depending on the DIP switch setting. See the DIP Switch Settings Section for more information.
Power Supply
Refer to the following tables for the required supply rating.
| Current Output | |
| Supply Voltage | 10-36 VDC |
| Loop Resistance | 0-1250 Ω |
| Voltage Output | |
| Supply Voltage | 17-36 VDC |
| 21.6 to 33 VAC isolated | |
| Minimum Output Load Resistance | 1000 Ω |
DIP SWITCH SETTINGS
DIP switch settings are marked directly on the PCBA as shown in Figure 5. Switches are factory-set, based on the order configuration. You can also use a small screwdriver or pen to change the position of the switches.
NOTICE
Figure 5 is a depiction of a 5 in w.c. pressure board. Other pressure boards, while similar, will vary from the ones below.
WARNING
There are no hazardous voltages if supplied power is within the specified range. However, it is a good idea to shut control systems down while changing DIP switches to prevent erratic control system behavior.
Key To DIP Switch Settings
Switches are numbered 1 to 8 beginning on the left.
DIP Switches 1 and 2 – Unit of Measure Selection
DIP Switches 1 and 2 work as a pair to select the unit of measure.
| PRESSURE UNIT SELECTION – DIP SWITCH 3 IS OFF (DOWN) | ||
| DIP Switch 1 | DIP Switch 2 | Unit of Measure |
| ON | ON | Pa (low ranges) |
| ON | OFF | Pa (high ranges) |
| OFF | ON | mm w.c. |
| OFF | OFF | in w.c. |
| VELOCITY/FLOW UNIT SELECTION – DIP SWITCH 3 IS ON (UP) | ||
| DIP Switch 1 | DIP Switch 2 | Unit of Measure |
| ON | ON | m3/hr (Flow) |
| ON | OFF | m/s (Velocity) |
| OFF | ON | CFM (Flow) |
| OFF | OFF | FPM (Velocity) |
DIP Switch 3 – Pressure vs Velocity/Flow Mode of Operation
DIP Switch 3 toggles between pressure output vs velocity or flow output.
- When the switch is in the OFF or down position, the device is in Pressure Mode.
- When the switch is in the ON or up position, the device is in Velocity/Flow Mode.
DIP Switch 4 – Voltage Output Range
Voltage output range can be either 0-10 V or 0-5 V depending on the position of DIP Switch 4.
- When the switch is in the OFF or down position, the output will be 0-10 V
- When the switch is in the ON or up position, the output will be 0-5 V.
DIP Switch 5 – Unidirectional vs Bidirectional Output
DIP Switch 5 can be set to measure pressure in one direction (unidirectional) or in both directions (bidirectional).
- When the switch is in the OFF or down direction, the transmitter will be set for unidirectional and will be 0 based (i.e. 0 to 5 in w.c.).
- When the switch is in the ON or up position, the transmitter will be set for bidirectional and will be ± the maximum of the selected range (i.e. ±5 in w.c.).
DIP Switch 6 – Response Time Selection
DIP Switch 6 toggles to select the desired response time.
- When the switch is in the OFF or down direction, the transmitter response time will be instantaneous.
- When the switch is in the ON or up direction, the response time will be 3 seconds.
DIP Switches 7 and 8 – Maximum Range Selection (Pressure)
DIP switches 7 and 8 work as a pair to select the maximum range output of the transmitter. Use the tables below to navigate pressure range selection. Alternatively, if using the device for velocity and flow, proceed to the next section.
| RANGE 0 PRESSURE RANGE SELECTIONS | |||||
| DIP Switch 7 | DIP Switch 8 | Pa (set 1) | Pa (set 2) | mm w.c. | in w.c. |
| ON | ON | 15 | 60 | 1.25 | 0.05 |
| OFF | ON | 25 | 75 | 2.5 | 0.1 |
| ON | OFF | 40 | 100 | 5 | 0.25 |
| OFF | OFF | 50 | 125 | 12 | 0.5 |
| RANGE 1 PRESSURE RANGE SELECTIONS | |||||
| DIP Switch 7 | DIP Switch 8 | Pa (set 1) | Pa (set 2) | mm w.c. | in w.c. |
| ON | ON | 25 | 100 | 2.5 | 0.1 |
| OFF | ON | 40 | 150 | 5 | 0.25 |
| ON | OFF | 50 | 160 | 10 | 0.5 |
| OFF | OFF | 60 | 250 | 25 | 1 |
| RANGE 2 PRESSURE RANGE SELECTIONS | |||||
| DIP Switch 7 | DIP Switch 8 | Pa (set 1) | Pa (set 2) | mm w.c. | in w.c. |
| ON | ON | 250 | 600 | 25 | 1 |
| OFF | ON | 300 | 750 | 50 | 2 |
| ON | OFF | 400 | 1000 | 100 | 3 |
| OFF | OFF | 500 | 1250 | 125 | 5 |
| RANGE 3 PRESSURE RANGE SELECTIONS | |||||
| DIP Switch 7 | DIP Switch 8 | Pa (set 1) | Pa (set 2) | mm w.c. | in w.c. |
| ON | ON | 1000 | 3000 | 250 | 10 |
| OFF | ON | 1500 | 4000 | 350 | 15 |
| ON | OFF | 2000 | 5000 | 500 | 25 |
| OFF | OFF | 2500 | 7000 | 700 | 28 |
| RANGE 4 PRESSURE RANGE SELECTIONS | |||||
| DIP Switch 7 | DIP Switch 8 | Pa (set 1) | Pa (set 2) | mm w.c. | in w.c. |
| ON | ON | 250 | 1000 | 25 | 1 |
| OFF | ON | 300 | 2000 | 125 | 5 |
| ON | OFF | 400 | 3000 | 250 | 10 |
| OFF | OFF | 500 | 4000 | 400 | 15 |
DIP Switches 7 and 8 – Maximum Range Selection (Velocity/Flow)
DIP switches 7 and 8 work as a pair to select the maximum range output of the transmitter. Use the tables below to navigate velocity and flow range selection.
| RANGE 0 PRESSURE RANGE SELECTIONS | |||||
| DIP Switch 7 | DIP Switch 8 | m3/hr (Flow) | m/s (Velocity) | CFM (Flow) | FPM (Velocity) |
| ON | ON | 1700 | 5 | 850 | 850 |
| OFF | ON | 2700 | 8 | 1250 | 1250 |
| ON | OFF | 3700 | 11 | 2000 | 2000 |
| OFF | OFF | 4800 | 14 | 2800 | 2800 |
| RANGE 1 PRESSURE RANGE SELECTIONS | |||||
| DIP Switch 7 | DIP Switch 8 | m3/hr (Flow) | m/s (Velocity) | CFM (Flow) | FPM (Velocity) |
| ON | ON | 2500 | 7.5 | 1250 | 1250 |
| OFF | ON | 3300 | 10 | 2000 | 2000 |
| ON | OFF | 5200 | 15 | 2800 | 2800 |
| OFF | OFF | 6800 | 20 | 4000 | 4000 |
| RANGE 2 PRESSURE RANGE SELECTIONS | |||||
| DIP Switch 7 | DIP Switch 8 | m3/hr (Flow) | m/s (Velocity) | CFM (Flow) | FPM (Velocity) |
| ON | ON | 6800 | 20 | 4000 | 4000 |
| OFF | ON | 8600 | 25 | 5600 | 5600 |
| ON | OFF | 11800 | 35 | 6900 | 6900 |
| OFF | OFF | 15200 | 45 | 8950 | 8950 |
| RANGE 3 PRESSURE RANGE SELECTIONS | |||||
| DIP Switch 7 | DIP Switch 8 | m3/hr (Flow) | m/s (Velocity) | CFM (Flow) | FPM (Velocity) |
| ON | ON | 18000 | 55 | 9000 | 9000 |
| OFF | ON | 23000 | 70 | 12000 | 12000 |
| ON | OFF | 30000 | 90 | 15000 | 15000 |
| OFF | OFF | 36000 | 107 | 20000 | 20000 |
| RANGE 4 PRESSURE RANGE SELECTIONS | |||||
| DIP Switch 7 | DIP Switch 8 | m3/hr (Flow) | m/s (Velocity) | CFM (Flow) | FPM (Velocity) |
| ON | ON | 7000 | 20 | 4000 | 4000 |
| OFF | ON | 15000 | 45 | 9000 | 9000 |
| ON | OFF | 21000 | 64 | 12000 | 12000 |
| OFF | OFF | 26000 | 78 | 15000 | 15000 |
CALIBRATION
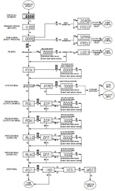
The transmitter security feature must be unlocked before calibration is accessible. See Section Program Menu-Menu Access Security. There is a 3-second delay from the time the zero or span calibration buttons are released until the time that the change in calibration takes place. This delay is used to prevent stress-related offsets on the lower ranges.
Zero Calibration
The zero calibration can be set by applying zero pressure to both of the pressure ports and pressing the zero button for 3 seconds. If the LCD display is present, the display will read ZERO and then sequence back to the home display.
Span Calibration
NOTICE
For a positive spin, apply pressure to the positive “+” port.
The span calibration function allows the pressure value to be adjusted so that the currently applied pressure is the maximum configured pressure. This will in turn set the maximum analog output at the set pressure. It is recommended that the ZERO function be applied before performing a span. Apply the maximum desired pressure to the device, press, and hold the span for 3 seconds. If the LCD display is present, SPAN is displayed. The span function will be processed 3 seconds after the span button is released.
LCD DISPLAY
The LCD comes with a housing cover, which contains a window. The display plugs into the pins on top of the circuit board. The LCD is 180° rotatable so that it will read properly if the device must be mounted with the connections facing up.
The following error messages will appear if an LCD is present and the device is an error state.
| LCD ERROR MESSAGES | |
| Error Code | Message |
| OVER | The applied pressure is 3% greater than the selected output high value causing an Over Range Error. |
| UNDR | The applied pressure is 1% less than the selected output low value causing an Under Range Error. |
| FAIL | When the span button is pressed, the pressure value is out of the range to allow a correct setting. |
| ER 1 | The pressure applied to the sensor is beyond its ability to read. |
| ER 2 | The pressure sensor is communicating but reporting an internal error. |
| ER 3 | The pressure sensor is not communicating. |
| ER 4 | The stored user settings are invalid. |
| ER 5 | The stored factory settings are invalid. |
| ER 6 | Non-volatile user memory has failed. |
| ER 7 | Non-volatile factory memory has failed. |
Home Menu
During normal operation, the display will be in the Home Menu and will display the current measured pressure and the engineering units.
Menu Access Security
By default, a PIN code is not required to enter the configuration menus. However, if access to the menus needs to be restricted, follow the steps below.
- While in the Home Menu, press and hold the Zero and Span buttons until “PIN” is displayed.
- Press and hold the Zero and Span buttons until the current PIN setting is displayed (default is 0000).
- Use the Zero button to increment the selected digit (denoted by the caron ) or press the Span button to select the next digit to the right.
- Any value between 0001 and 9999 will result in the requirement to enter the PIN each time the menu is entered. The value 0000 will disable the PIN entry requirement.
- Press and hold the Span button until the next menu is displayed. PIN security setup is now complete.
MAINTENANCE/REPAIR
Upon final installation of the Series MSX Pro, no routine maintenance is required. The Series MSX Pro is not field serviceable and should be returned if repair is needed. Field repair should not be attempted and may void the warranty.
This symbol indicates waste electrical products should not be disposed of with household waste. Please recycle where facilities exist. Check with your Local Authority or retailer for recycling advice.
WARRANTY/RETURN
Refer to “Terms and Conditions of Sale” in our catalog and on our website. Contact customer service to receive a Return Materials Authorization (RMA) number before shipping the product back for repair. Be sure to include a brief description of the problem plus any additional application notes.
MSX PRO MAIN UI AND PRESSURE FLOWCHART
MENU LEGEND
- Z PRESS ZERO/VALUE BUTTON Z HOLD ZERO/VALUE BUTTON
- S PRESS SPAN/DIGIT BUTTON S HOLD SPAN/DIGIT BUTTON
- Z PRESS EITHER ZERO/VALUE Z HOLD BOTH ZERO/VALUE
- S OR SPAN/DIGIT BUTTON S AND SPAN/DIGIT BUTTON

MSX PRO VELOCITY SETTINGS FLOWCHART
MENU LEGEND
- Z PRESS ZERO/VALUE BUTTON Z HOLD ZERO/VALUE BUTTON
- S PRESS SPAN/DIGIT BUTTON S HOLD SPAN/DIGIT BUTTON
- Z PRESS EITHER ZERO/VALUE Z HOLD BOTH ZERO/VALUE
- S OR SPAN/DIGIT BUTTON S AND SPAN/DIGIT BUTTON
MSX PRO FLOW SETTINGS FLOWCHART

©Copyright 2022 Dwyer Instruments, Inc.
DWYER INSTRUMENTS, INC.
P.O. BOX 373 • MICHIGAN CITY, INDIANA 46360, U.S.A.
Phone: 219-879-8000
Fax: 219-872-9057
Web: www.dwyer-inst.com
e-mail: [email protected].




















