


PE20000RC Series 60 Amp Variable Speed and Two Speed Control Systems
http://waterheatertimer.org/Digital-control-centers-and-manuals.html#20000RC
PE20000RC Series 60 Amp Variable Speed & Two Speed Control Systems
Digital Controls
![]() | ![]() |
PE20000RC Series Kits
Wireless 5-Circuit Pool/Spa Control System with 60 Amp Breaker Base, Actuator Control & Two Actuators
Combine the features of the PE653RC Multi-Wave Control System with the convenience of the PE20000 60 Amp Intermatic Panel and create a powerful PE20065RC wireless control system kit for any pool or spa installation. The PE20000 series panel includes a four position 60 Amp breaker base to accommodate a variety of mechanisms Intermatic has to offer. In addition, there is a low voltage raceway for low voltage control lines (i.e. actuators, sensors, etc…), two décor knockouts for GFCIs and switches, and a convenient side knockout for an outdoor receptacle. and remotely control any pool and spa combination. With this addition, you can now switch both your water valves and heater thermostat settings between your pool and spa with a click on your wireless control. These are by far the most affordable and versatile control systems offered today.
Included in Kits:
- Multi-Wave Control System (PE653RC)
- Three AA Batteries
- Equipment Labels
- Water Sensor (PAl22) with Hose Clamp
- Owner’s Manual
- Small Flat Head Screwdriver
- Hand Held (PE953) Transmitter
- PE20000 Enclosure w/60 Amp Base
- P4043ME Actuator Controller (PE24065RC only)
- (2) PE24VA Water Valve Actuators (PE24065RC only)
Specifications:
Enclosure & Control: NEMA 3R rated for Indoor/Outdoor installation 0.048 in. steel with electrostatically applied light beige finish. 161/2 in. (41.9 cm) H x 10% in. (27.6 cm) W x 41/4 in. (10.8 cm) D Enclosure Knockouts: Two 1.09 in. diameter through holes, six combination 1/2 -3/4 in. knockouts, and three combination 3/4 – 1 in. knockouts on the bottom. Two combination 1/2- 3/4 in. on the left side and one combination 3/4 – 1 in. on the back. One knockout 13/4 x 23/4 in. on the right side for mounting switches or GFCI
Panel Rating: 60 Amp, 120, 240 VAC or 120, 208 VAC single phase
Shipping Weight: 5.4 lbs (2.3 kg)
Agency Approval: CSA/C-US
Ratings:
Control Supply: 120, 240 VAC, 50/60 Hz, 5-Watts
Maximum Circuit #1: 20 Amp Resistive (17 FLA, 80 LRA) 120, 240 VAC 50/60Hz
Circuits #2 thru #5: 15 Amp Resistive (10 FLA, 60 LRA) 120, 240 VAC 50/60 Hz
Note: The following page refers to only a fraction of the most common applications of the Multi-Wave Control System. Contact your lntermatic representative or visit www.intermatic.com and visit the Pool & Spa section of our website for more application ideas and details.
Common PE20000RC Applications
PE20065RC Applications
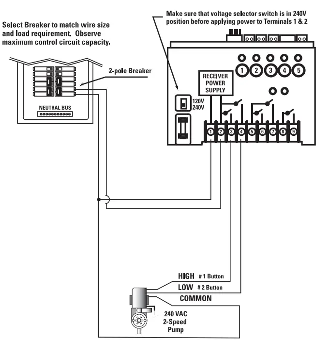
240 V 2-Speed Pump
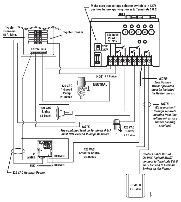
240 V 2-Speed Pump + 240 V Booster Pump + other 120 VAC Equipment + Heater
PE24065RC Applications
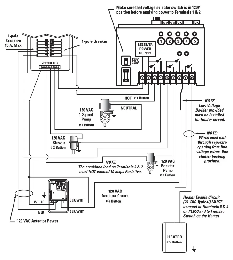
120 V 1-Speed Pump + 120 VAC Blower or Lights + 120 V Booster Pump + 120 V Actuator + Heater
Select Breaker to match wire size and load requirement. Observe maximum control circuit capacity.
Actuator model P4843ME must be installed in a separate enclosure. Intermatic model 2T2485GA is recommended or just order a PF14Q on page 118. Refer to Actuator installation instructions for additional wiring instructions.
NOTE: Refer to Heater manufacturer’s installation instructions for Heater installation and setup
120 V 1-Speed Pump + 120 V Blower + 120V Lights + 120 V Actuator + Heater
Select Breaker to match wire size and load requirement. Observe maximum control circuit capacity.
Actuator model P4843ME must be installed in a separate enclosure. Intermatic model 2T2485GA is recommended or just order a PF14Q on page 118. Refer to Actuator installation instructions for additional wiring instructions.
NOTE: Refer to Heater manufacturer’s installation instructions for Heater installation and setup
www.poolandspacontrols.com



















