HARVEST TEC 664M Automatic Preservative Applicator

Introduction
Thank you for purchasing a HayBoss G2 Model 696M Hay Preservative Applicator. This 696M applicator system has been designed to plug directly into the baler’s ISOBUS and display on a C1000 monitor. As well as the option of operation through an Apple iPad (not included) using the Hay App. The 696M Preservative Applicator System offers these advantages:
- Operation coordinated with baler operation
- Less cab clutter providing better visibility
- Ease of use with all information on one screen
- Records kept together
- And the system is ready for future updates.
This manual will take you through the steps for installing the automatic applicator. If you are unsure about installing the system after consulting this manual, please contact your local authorized dealership for additional assistance. If you are in need of parts for the system please see the parts breakdown in the back of this manual and contact your local authorized dealer to order the parts.
Right and Left sides are determined by facing in the direction of forward travel.
System Requirements
The Baler Processor must have Version 3.3 or higher. C1000 must have version 3.0.1 or higher Requirement to run iPad, running the current iOS operating system or one version previous. Krone ISOBUS integration requires harness 006-6650VAK. 600 Series Applicators with serial number before DCP27000 will require the DCP to be sent to Harvest Tec for a required update in order to use the iPad Integration Module (030-6670C). Hay App version must be at least 2.5.18 (or higher) to operate with the iPad Integration Module (030-6672C) If choosing to operate the unit though the ISOBUS monitor, pn 006-6670A will need to be ordered through your local equipment dealer. 2018 Krone balers (and beyond) Serial Number 976909 will need pn 006-6650VAK.
Tools Needed:
- Standard wrench set
- Side cutter
Installation of Dual Channel Processor (DCP)
The Dual Channel Processor (DCP) has the same bolt pattern as the Precision Information Processor (PIP) you will be removing. The location of the main controller does not change so use the same holes and install the new Dual Channel Processor (DCP) in the same location with two 5/16” x 1” bolts, two 5/16” x 1-1/4” bolts, locks, fender washers and hex nuts. Mount the DCP cover over the top of the DCP and secure with the hardware using the 5/16” x 1-1/4” bolts on the top with the DCP shield.
DCP or PIP Location
AGCO Balers

Main Wire Harness and Baler Interface Harness Routing and Connections


- A. Route harness 006-6650LS2 along this path or similar inside of the baler. Keep harnesses away from moving parts and hydraulic hoses. Secure with existing cable clamps or use cable ties. When all connections are made to the DCP secure wires as shown above to allow for water to be shed away from the DCP.
- B. Under the chamber locate the Active Terminator from the end of the baler harness. It is located at the right rear corner of the baler frame. Attach Baler Interface Harness (006-6650VA) to that location. Reconnect Active Terminator to open port of that same harness (006-6650VA). If your baler does not have a Terminator at this location please call Harvest Tec.
If your baler has the White Terminating Resistor you will need to attach the Pre 2012 AGCO Integration Harness (006-6650VAX) to the end of the Baler Interface harness (006-6650VA). Please contact Harvest Tec for this harness. This style terminator may be next to the Baler’s Main Processor.
UHD Baler ISOBUS Integration Connection
Under the chamber locate the harness labeled (LHR-C72 ISOBUS Term). It is located at the right rear corner of the baler frame. Attach Baler Interface Harness (006-6650VAU) to that location
Installation of iPad Integration Control
Locate a safe location in the cab of the tractor to place the iPad Integration Control (030-6672C). Recommended location is securely fastened out of the operators way in a location that is close enough to reach with the iPad cord.
Connect the Power / Communication harness (006-6650TM(E)) to the bottom of the receiver.
To operate the applicator, plug the iPad cord into the communication port indicated by:
iPad Integration Control Light Signals
Green Slow Blink – Power supplied to the applicator system and the unit is going through its startup process. This will take approximately 25-35 seconds.
Green Double Blink – Indicating the iPad module recognizes the iPad but the app is not open or connected. Green Solid Light – Module is connected to the app and is ready to operate.
Recommended to use the USB cable included with the applicator kit (006-6672USBC)
600 Series Applicators with serial number before DCP27000 will require the DCP to be sent to Harvest Tec for a required update in order to use the iPad Integration Module (030-6670C).
Bluetooth Receiver Lights
Pre-2020 applcaitors equipped with Bluetooth receivers (030-6672B) are now equipped with lights to indicate both power and Hay App connection on the Apple iPad. Clean light regularly
Blinking Lights – System is waiting for the processor to connect, which could take up to 35 seconds.
Red Light – The Bluetooth receiver has power
Green Light – The Bluetooth receiver is connected to the Hay App.
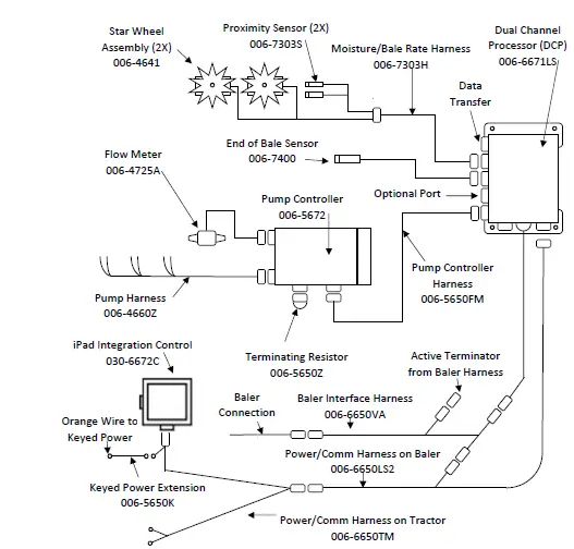
Wiring Diagram
- A. The Baler Power/Communication Harness (006-6650LS2) will attach to the open port of the Tractor Harness (006-6650TM) and run back to the Dual Channel Processor (006-6671LS). Connect the large plug of the Baler Power/Communication Harness (006-6650LS) to the bottom (shorter side) of the DCP.
- B. Attach the Baler Interface Harness (006-6650VA) in between the short whip cable hardwired to the DCP and the main Power/Communication Harness (006-6650LS2). Make sure Active Terminator removed from the top of the baler processor is attached to Baler Interface Harness (006-6650VA).
- C. Install green terminator (006-5650Z) to the port labeled Modular Port on the Pump Controller (006-5672).
- D. Attach moisture / bale rate harness (006-7303H) and end of bale harness (006-7400) to the DCP (006-6671LS).
- E. Attach Pump Control Harness (006-5650F3M) between Pump Controller (006-5672) and DCP (006-6671LS).
- F. Connect Keyed Power Extension harness (006-5650K) to a keyed power source.
- G. Connect the iPad Integration Control (030-6672C) to the Communication Harness (006-6650TM).
Note: The Optional Port and the Data Transfer Port are not used in this application.

Pin Outs
Power/Comm Harness 006-6650TM at Hitch
Pin 1 Red +12V Power to TSD- Pin 2 Red +12V Power to DCP
- Pin 3 Orange Keyed Power
- Pin 4 Gray Shield
- Pin 5 Green HT Can Low
- Pin 6 Yellow HT Can Hi
- Pin 7 Orange Can1 Hi
- Pin 8 Black Ground from TSD
- Pin 9 Black Ground from DCP
- Pin 10 Blue Can1 Low
Power/Comm Harness 006-6650LS2 at Hitch

- Pin 1 Red +12V Power to TSD
- Pin 2 Red +12V Power to DCP
- Pin 3 Orange Keyed Power
- Pin 4 Gray Shield
- Pin 5 Green HT Can Low
- Pin 6 Yellow HT Can Hi
- Pin 7 Orange Can1 Hi
- Pin 8 Black Ground from TSD
- Pin 9 Black Ground from DCP
- Pin 10 Blue Can1 Low
iPad Integration Control / BLE on Harness 006-6650TM

- Pin 1 Red +12V Power from DCP
- Pin 2 Black Ground from TSD
- Pin 3 Yellow HT Can Low
- Pin 4 Gray Shield
- Pin 5 Green HT Can Hi
- Pin 6 Orange Can1 Hi
- Pin 7 Blue Can1 Low
006-6650VA to DCP Whip

- Pin 1 Red Can Power
- Pin 2 Black Can Ground
- Pin 3 Yellow HT Can Hi
- Pin 4 Gray Shield
- Pin 5 Green HT Can Low
- Pin 6 Orange Can1 Hi
- Pin 7 Blue Can1 Low
006-6650VA to 006-6650LS2

- Pin 1 Red Can Power
- Pin 2 Black Can Ground
- Pin 3 Yellow HT Can Hi
- Pin 4 Gray Shield
- Pin 5 Green HT Can Low
- Pin 6 N/A
- Pin 7 N/A
006-6650VA Harness to Baler Plug

- Pin A N/A
- Pin B Red TBC Power
- Pin C N/A
- Pin D Gray TBC Ground
- Pin E Orange Can1 Hi
- Pin F Blue Can1 Low
Main Power Connector on Dual Channel Processor (DCP)

- Pin 1 Red +12V Power from tractor
- Pin 2 Black Ground from tractor
- Pin 3 Orange Keyed power
Star Wheel and Bale Rate Sensor connector on DCP

- Pin 1 Blue +12V Power
- Pin 2 Orange Ground
- Pin 3 Black Signal for sensor 1
- Pin 4 White Signal for sensor 2
- Pin 5 N/A
- Pin 6 N/A
- Pin 7 N/A
- Pin 8 Violet Star wheel input 1
- Pin 9 Brown Star wheel input 2
End of Bale sensor on DCP

- Pin 1 Brown Sensor Power
- Pin 2 Blue Sensor Ground
- Pin 3 N/A
- Pin 4 Black Signal from Sensor
Pump Communication Plug on DCP

- Pin 1 Red +12V Can
- Pin 2 Red +12V Power
- Pin 3 Gray Shield
- Pin 4 Green Comm Channel OH
- Pin 5 Yellow Comm Channel OL
- Pin 6 Blue Comm Channel IH
- Pin 7 Orange Comm Channel IL
- Pin 8 Black Can Ground
- Pin 9 Black Power Ground
- Pin 10 N/A
Pump Connection Colors

- Pin 1 Black with Orange Stripe Pump 1 Ground
- Pin 2 Black with Green Stripe Pump 2 Ground
- Pin 3 Black with Yellow Stripe Shield Pump3 Ground
- Pin 4 N/A
- Pin 5 Orange with Black Stripe Pump 1 Positive
- Pin 6 Green with Black Stripe Pump 2 Positive
- Pin 7 Yellow with Black Stripe Pump 3 Positive
Flow Meter Connection on Pump Controller

- Pin 1 White +5-12V Power
- Pin 2 Green Ground
- Pin 3 Brown Signal
- Pin 4 Black Shield
Connector for Crop Eyes on DCP

- Pin 1 Red +12V Power
- Pin 2 Black Ground
- Pin 3 White Signal
- Pin 4 N/A
Parts Breakdown
(Converting a 500 Series to a 600 Series)
Ref : Description Part : Number : Qty
- Terminating Resistor 500 Series-green 001-5650Z 1
- DCP Main Control LS 600 Auto 001-6671LS 1
- Dust Plugs-only one included 006-5651PLUGS 1
- Key Switch Wire-orange 006-5650K 1
- DCP Baler Harness 30” 006-6650LS2 1
- DCP Tractor Harness 006-6650TM 1
- DCP Baler ISO/VT Harness 006-6650VA 1
- iPad Integration Control 030-6672C 1
NP Pre 2012 AGCO Integration Harness (not included) 006-6650VAX 1
NP Optional ISOBUS Adapter Plug (not included) 006-6670A 1
NP USB Cable 006-6672USBC 1

Pin 1 Red +12V Power to TSD


















