PENTAIR Hydromatic 40RP Self Priming Sewage and Trash Pumps

General Information
The RP and RDP self-priming centrifugal pump has a semiopen impeller and suction flap valve. Pump is designed to handle raw unscreened sewage, mild industrial waste and slurries containing entrained solids. The material of construction is a cast iron volute case and bearing frame, ductile iron impeller and wear plate.
General Information:
Thank you for purchasing your Hydromatic® self-priming pump. If there are any additional questions not covered in this manual, please contact the Hydromatic representative or Hydromatic Pump.
Before Operation:
Read the following instructions carefully. Reasonable care and safe methods should be practiced for installation and operation of pump. Check all local codes and requirements before installation.
Attention:
This manual contains important information for the safe use of this product. Read this manual completely before using this product and refer to it often for continued safe product use. DO NOT THROW AWAY OR LOSE THIS MANUAL. Keep it in a safe place so that you may refer to it often.
Unpacking Pump:
Remove pump from pallet. When unpacking unit, check for concealed damage. Claims for damage must be made at the receiving end through the delivery carrier. Damage claims cannot be processed from the factory. Check for and tighten all loose attaching hardware. Check oil levels and lubricate as necessary. Do not smoke or use sparkable electrical devices or flames in a septic (gaseous) or possible septic area.
WARNING: Before handling these pumps and controls, always disconnect the power first.
CALIFORNIA PROPOSITION 65 WARNING
This product and related accessories contain chemicals known to the State of California to cause cancer, birth defects or other reproductive harm.
Pump Not Operating or in Storage:
If pump is not put into service immediately, it must be properly stored to prevent damage. Store unit in a dry warm location. Never store unit in the open even if it is protected with plastic or other covering. The bearing housing and motor will draw moisture, which may result in pump failure after being put in operation. While in storage pumps with carbon ceramic seals must have impellers manually rotated (6 to 12 revolutions) after setting non-operational for 3 months or longer and prior to electrical start-up. Pumps with tungsten carbide seals must have impellers manuallyrotated (6 to 12 revolutions) after setting non-operational for 3 weeks or longer and prior to electrical start-up.
Motors:
Pump unit may be shipped less the motor for customer to supply and mount.
Motor Types:
Pumps can be driven by standard open drip-proof, totally enclosed fan cooled, totally enclosed hazardous location or drip-proof with encapsulated windings for moisture protection. If motor is to operate in the open or in a dusty location a totally enclosed fan cooled motor must be used. If pump is to operate in a damp location a motor with encapsulated winding should be used. Motors are to be sized so that no overload will exist in the operating range of the pump.
NOTE: When pump units are mounted at the factory, the driver and pump are aligned before shipment. During transit and handling of pump and components misalignment may occur. Before operation the drive alignment should be checked.
Shaft Couplings:
We recommend using Wood’s flexible coupling to prevent misalignment and noise that can be caused by other couplings. The extra cost of the coupling is easily saved in installation and field service that can result from coupling problems.
V-belt drive:
Where V-belts are used, keep belts tight by adjusting motor base screws. Belts should run cool. If belts heat up it will indicate slipping. The V-belts should be fiddle string tight.
CAUTION: Belt guards and coupling guards must be properly installed before operating pump unit.
Electrical Starting Equipment:
If electrical starting equipment is not furnished with pump, certain precautions must be observed in selecting motor starter.
Type of Starter:
For three phase power a magnetic starter with 3 leg overload protection is recommended to prevent motor burnout that can occur from single phasing or transformer faults on three-phase systems. For single-phase motors a standard starter with 2-leg overload protection is recommended.
Electrical:
- For motor overload protection the magnetic starter trip amp rating should not be more than 1.25 times the full load amps of the motor. Hydromatic recommends a rating of 1.15 times the full load amps of the motor.
- Always use fused disconnect switch or circuit breaker ahead of magnetic starter for short circuit protection. When duplex pumps are used and are operated from single disconnect switch, be sure disconnect switch is large enough to withstand the starting current of both pumps coming on at once. This can occur after a power failure. This is important as a blown fuse or tripped circuit breaker can make both pumps and an alarm system inoperative, resulting in flooding or other damage.
Ground:
Connect a ground wire to motors, control box and other related controls, ground wire to be sized to the National Electric Code article 250-95. Ground wire must be connected to a driven ground stake or to a ground wire from the supply service. If a ground stake is used it must be driven at least 8 feet into the ground.
Codes:
All local wiring codes must be observed and any exceptions to data given must be followed in accordance with the local code. Consult the local inspector before installation to avoid costly delays that can occur due to rejection after job is finished
Pump Installation
Pump Installation Foundation:
Pump frame or base should be installed on a concrete floor with proper shims and grout. Use hardwood tapered shims to drive under base to level. Base should be about 1 to 1-1/2″ off the floor. Build form around the base and fill base inside cavity with grout. Foundation bolts can be set in the grout or set in the concrete floor with expansion bolts. Grout should be made with 1 part cement and 2 parts sand. Mixture should be fluid enough to run under base. Wood shim blocks can be removed after grout has set and holes filled with quick set cement.
NOTE: Maximum 5/8″ diameter fastener is to be used for mounting pump to foundation
All piping to suction and discharge openings of pump must be supported to remove stress from the pump case and bearing frame.
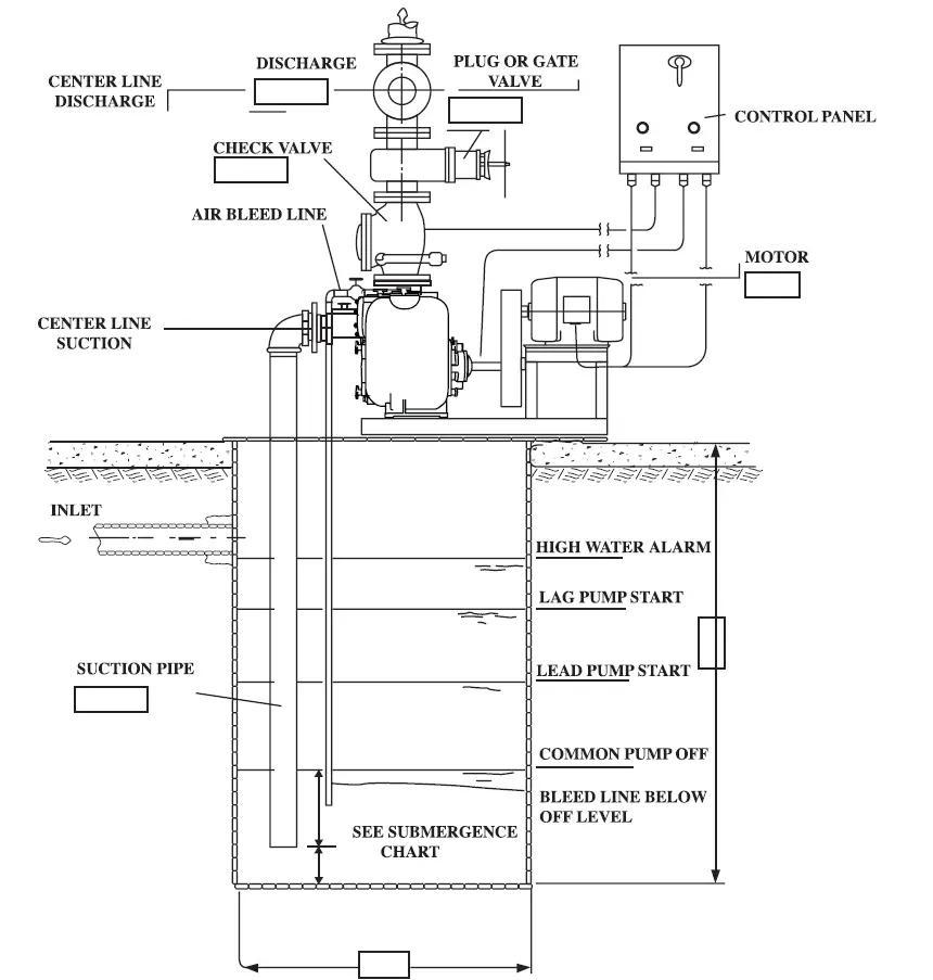
Suction Pipe:
- Suction pipe should be same size as pump opening. DO NOT use larger suction pipe as priming time will be increased and velocity may not be high enough to properly carry solids.
- Pump should be installed as close to the liquid being pumped as possible with a minimum of elbows or fittings.
- To avoid air pockets suction pipe must be as short and direct as possible. Suction pipe must always slope upward to the pump from the source of the liquid being pumped.
- The suction pipe should be installed at a distance equal to 1-1/2 times the diameter of the suction pipe from the wall of the wet well, minimum.
- The suction pipe should be installed at a distance equal to one half the diameter of the suction pipe or 3″ from the floor of the wet well, minimum.
- If more than one suction pipe is to be installed in the same wet well, a distance equal to at least 3 times the diameter of the suction pipe should separate them, minimum.
- Submergence of the suction pipe is critical to efficient pump operations. See the following chart for the recommended minimum submergence vs. velocity. Submergence may be reduced by installing a standard pipe increaser fitting at the end of the suction pipe. The larger opening size will reduce the inlet velocity and required submergence. See Figure 1, page 9.
Vertical Suction Lift:
Vertical lift should not be more than 25 feet. This is for starting level only. After pump primes, level can be pumped down to 26 to 27 feet if desired, but sump level must rise up to the original level for restart. All suction line joints must be airtight as a leak in the suction pipe can cause pump to lose prime or not prime at all. Always check N.P.S.H. calculations for available atmosphere pressure before applying pump.
Discharge Lines:
If the discharge line ends at level lower than the liquid being pumped, a siphon breaker must be installed in the discharge line. Otherwise, siphoning action may cause damage to the pump. The discharge line should include a system check valve, with outside weight or spring, to protect the pump from excessive shock pressure and reverse rotation when pump is stopped. Do not depend on the check valve at pump suction to hold discharge pressure. The discharge line should include an isolation valve, plug valve or gate valve, to isolate the pump from the discharge line. This will allow maintenance to be performed on the pump or check valve without draining the discharge line.
Air Bleed Pipe:
A 3/4″ or 1″ bleed line with ball valve or gate valve must be installed between the pump discharge flange and discharge check valve. The bleed line should be installed as close to the discharge check valve as possible, end of bleed line to extend a minimum of 6″ below low water offset point in the wet well. The valve in the bleed line is to be fully open at initial start-up of pump. After initial start-up the valve is to be left partially open at all times. This will allow any trapped air or gas to be vented back to the wet well. Be sure vent line is under water at all times. This is important. See installation drawings. (Figure 2) Self-priming pumps will not compress air to any extent. Pump may not prime if the bleed line is not used or closed and may not reprime if pump loses prime after the discharge line is full of water and a discharge check valve is used.
Drain Line from Pump Case:
A pipe should be installed in the lower drain tapping of volute case and be piped back to the wet well. Install a shut-off valve, ball valve or gate valve in this line. This will permit draining of pump case if necessary to remove suction cover to clean impeller or perform maintenance on the pump.
Electrical Connections:
Connect power lines to motor from magnetic starter. Turn pump shaft by hand to be sure it is free before attempting to start motor. Turn power ON and OFF quickly to check rotation. If motor is three phase, interchanging any two lines to motor can reverse rotation. If motor is single-phase, consult literature supplied with the motor for specific instructions. Correct pump rotation is clockwise when looking at pulley or coupling end (power end) of pump. Direction arrow is cast on bearing housing.
Priming:
For initial prime, remove check valve cover cap from suction inlet side of pump casing and fill pump housing with water. Fully open the air bleed valve in the bleed line. Replace cap, being sure gasket is in place and that seat is clean. Start motor and allow sufficient timing for priming. Priming time is dependent on pump speed, impeller diameter and vertical suction lift.
Cleaning Impeller:
If impeller gets clogged at any time, suction cover can be removed by unscrewing four hand knobs or nuts. Remove suction cover with jacking bolts. Drain pump case before removing suction cover. Tap on knobs with hammer to loosen. Be sure O-ring gaskets are in place before replacing suction cover. Use grease on machined faces to make removal easier at a later date. Tap on hand knobs with hammer to retighten.
Adjusting Impeller Clearance:
Impeller face vanes must be within .015″ of suction wear plate for most efficient operation. When wear plate or impeller wears, it can be readjusted to proper clearance from the outboard bearing end without the use of shims or disturbing the pump case or piping. Loosen the three screws with the jam nuts. Tighten the other three screws evenly until the impeller just drags on the suction wear plate when the shaft is turned by hand. Back off the three screws and place a .015 shim under the head of the screw. Turn screw up against the shim, then remove shim. Repeat this operation on each of the three pushing screws. Now retighten the three screws with jam nuts, pushing the housing up against the three adjusting screws. Retighten the jam nuts and pump is ready to operate with the impeller face .015″ from suction wear plate. This clearance should be checked at least once a year and more often if water-containing abrasives are being pumped. When impeller face wear exceeds 1/8″, impeller, wear plate and volute lip plate should be replaced.
WARNING: Before handling these pumps and controls, always disconnect the power first. Do not smoke or use sparkable electric devices or flames in a septic (gaseous) or possible septic area. Be sure all V-belt guards or coupling guards are in place before operating unit.
Pump Maintenance
Pump Maintenance Replacing Impeller and Volute Lip Plate:
Disconnect power from the motor before attempting to work on pump. Drain pump volute case and oil from seal chamber. Remove suction plate with wear plate attached. Clean any trash out of pump volute, clean all machined surfaces and wipe all ports clean. The following describes and pertains only to the new 4″ self-priming pump. Remove stainless steel socket head impeller screw that locks impeller to the shaft. This screw has a right-hand thread. Remove impeller lock washer with pin. Block impeller vane with a piece of hardwood and unscrew impeller by turning pump shaft counterclockwise. Impeller shaft has a right-hand thread. Use large crescent wrench or strap wrench on shaft, pulling against the key. A pipe wrench can be used if care is used not to damage shaft. It may be necessary to tap on impeller vanes with hammer to break impeller loose, especially if pump has been in service for a long period of time. The following describes and pertains only to the new 6″ self-priming pump. Use a taper fit impeller shaft.
If impeller is held to the shaft with a taper fit, remove the stainless steel nut on the end of shaft, then remove washer. A taper fit shaft can be identified by the key that drives the impeller. To remove impeller, loosen 3 holding screws at outboard bearing cap and tighten up on back-off screws. This will pull the impeller loose from the shaft. After impeller is removed, retighten screws to bring bearing cap back to original position. It will be necessary to readjust the impeller clearance after the impeller is reinstalled. See adjusting instructions. After impeller is removed, unscrew 3 or 4 stainless steel socket head screws that hold volute lip plate in place. Tap on plate to loosen and remove through volute case inlet opening. The inboard seal now can be removed for inspection by sliding sleeve from the pump shaft. If the faces are worn, the seal should be replaced. See seal replacement instructions. Clean pump casing thoroughly, removing any rust or dirt from all machined surfaces. Install lip plate with lip in the one o’clock position. Use a pipe compound or NEVER-SEEZ®* on all machined faces. NEVER-SEEZ® is a graphite compound that will not wash away with water and is highly recommended for all repair work for use on machine faces. This compound can be obtained from Hydromatic Pump if not available at local supply houses.
The following pertains to the new 4″ self-priming pump. Use Permatex®* on the 3 stainless steel screws that hold volute lip plate in place. Reinstall the lip plate and tighten the screws. Install seal on shaft and place seal spring in place. Block impeller vane with a piece of hardwood and screw impeller on by turning pump shaft clockwise. Use a large crescent wrench or strap wrench on shaft, pulling against key to retighten. A pipe wrench can be used if care is used not to damage shaft. Replace impeller lock washer with pin and stainless lock screw. The new 6″ self-priming pump uses a taper fit impeller shaft. Use Permatex on the 4 stainless steel screws that hold volute lip plate in place. Reinstall the lip plate and tighten the screws. Install seal on shaft and place seal spring in place, then install key and impeller. Caution must be taken to be sure impeller is seated on the shaft and not on the key. Replace impeller lock washer and stainless lock bolt.
Replace suction cover with wear plate attached. Check impeller clearance; adjust if necessary as described under adjusting instructions. Refill seal chamber as described under lubricating instructions.
Replacing Inboard Seal:
Use all steps outlined under impeller removal. Slide seal and shaft sleeve from shaft. It may be necessary to tap on sleeve with plastic hammer to loosen. After rotating part of seal is removed, use wire hook and pull stationary seal seat from casting. Wipe seal pocket clean, then install new stationary seat. Use PB Blaster or equivalent on rubber cap and push in place with fingers, then wipe the seal face clean. Place new rotating seal part on sleeve and push sleeve onto shaft. Be sure O-ring gasket is in place in groove on pump shaft. Reinstall volute lip plate, put seal spring in place and install impeller. Install impeller washer, impeller lock screw or nut, and suction cover. Check impeller clearance; adjust if necessary as described under adjusting instructions. Refill seal chamber with #30 non-detergent automotive oil.
For RDP Pump Replacing Both Inboard and Outboard Seals:
When it is necessary to replace both seals, which will be indicated by water leaking from the seal chamber, it is recommended that the complete rotating assembly be removed so that it can be worked on more easily. Drain pump and seal chamber as described above. Then loosen or remove the pump coupling or remove V-belt components, if belt driven. Remove motor bolts and move motor to one side. Remove bolts in bearing bracket support foot and remove four knock-off handles from studs in rotating unit housing. Tap on housing with hammer to loosen, then pull complete assembly from case.
Remove impeller and lip plate; see Replacing Impeller and Lip Plate. Remove inboard seal by sliding sleeve from shaft. Use two screws in tapped holes of seal plate and pry out plate with pinch bar under heads of pull bolts. Remove snap ring from shaft and pull outboard rotating assembly from shaft. Use wire hooks to pull ceramic stationary seal seat from housing. It may be necessary to break the ceramic seal ring. Ceramic ring can be easily broken by tapping with screwdriver. Ring is broken only if worn and needs to be replaced. Wipe housing clean and replace ceramic stationary ring. Use PB Blaster or equivalent on rubber cap to push into housing. Push in stationary seal seat with fingers only, then wipe the seal face clean. Push new rotating seal part onto shaft.
Replace seal spring and holding washer, then install snap ring. Replace seal plate. Be sure O-ring is in place and that flat rubber gasket is in place on backside of seal plate. Use grease on O-ring and push plate into position in seal housing. Replace the 3 socket head stainless steel screws. Use Permatex® on bolt threads. Replace new inboard stationary seal face. Now replace rotating seal part mounted on shaft sleeve. Replace volute lip plate with the 3 or 4 socket head stainless screws. Use Permatex on screw threads. Install seal spring and then screw impeller onto shaft. Lock impeller on with washer and stainless steel socket head screw. If shaft has a taper fit be sure key is in place and in notch of shaft sleeve. Unit is now ready to reinstall in casing. Use NEVER-SEEZ® on machine faces and be sure case O-ring is in place on flange. Replace nuts and bearing bracket support foot. Reset motor and connectcoupling or reinstall belts if unit is belt driven. Refill seal chamber with #30 non-detergent automotive grade oil. Replace top fill plugs.
Replacing Shaft Bearings:
Both bearings are the same size for a given pump. To replace bearings, remove the impeller, seal plate and seals as described previously. Drain oil from the bearing oil cavity. Remove holding screws from outboard bearing cap and pull shaft and bearing assembly from housing. It may be necessary to tap on end of shaft with plastic or rubber hammer to loosen shaft bearings from housing. After shaft is removed take snap ring off end bearing cap and push shaft and bearing from housing.
Use Arbor press to press bearings from shaft. ALWAYS SUPPORT OR PRESS ON INNER FACE OF BEARING. NEVER PRESS ON OUTER FACE AS THIS CAN DAMAGE THE BEARING. Be sure housing and all parts are thoroughly cleaned before installing new bearings. Use care in pushing shaft through lip seals that seal shaft in bearing housing and bearing cap. After shaft is reassembled, install seals and impeller and adjust clearance of impellers as described previously.
Pump Lubricating
Pump Bearings Oil Lubricated:
The new 4″ and 6″ self-priming pumps are available only in an oil bath pump bearing lubrication arrangement. The same care as described in the maintenance of shaft seal stated above applies to the bearing lubrication. The same basic instructions apply to lubricating motor bearings, but consult motor manufacturer’s data on lubricating bearings. Bearings can run quite hot to the hand without damage to the bearing. Outside temperature of the housing should not exceed 130˚ F for long bearing life.
Pump Shaft Seals
Shaft Seals:
Hydromatic has introduced a new single shaft seal self-priming pump model and new dual shaft seal self-priming pump model. The oil cavity is accessible for filling and draining of the oil cavity from the exterior of the volute casing. See page 12 for diagram of the 4″ pump and page 14 for a diagram of the 6″ pump. The oil in the seal chamber should be checked every six months or every three months if water-containing abrasives are being pumped. Remove hex head plug from top of seal chamber and loosen hex plug at bottom of seal chamber. Place a container under the lower plug then remove lower plug and allow oil to drain into container. After all oil is removed, pour used oil into a glass container so that it can be observed. If the oil is clean it will indicate seals are in good condition. If a small amount of water shows in the oil, this will also indicate satisfactory seal operation. If considerable water and some dirt shows in the oil, it will indicate the inboard seal is worn and should be replaced before outboard seal is damaged. If seals are in good order, refill the seal chamber with #30 non-detergent automotive oil. About 2-1/2 quarts are required. Fill with funnel or tube so that the air can escape. Oil chamber must have a 1″ air gap; do not overfill oil chamber.
Pump Troubleshooting
WARNING: Before handling these pumps and controls, always disconnect the power first. Do not smoke or use sparkable electrical devices or flames in a septic (gaseous) or possible septic area. Be sure all belt guards and exposed coupling guards are in place before operating unit.
WARNING: If the pump has overheated, allow pump to cool before servicing. Do not remove plates, cover, gauges or fittings from an overheated pump. Liquid inside the pump case can reach the boiling point, and vapor pressure within the pump case may cause parts to be ejected with great force. Drain pump case only after pump has been allowed to cool. Use care to prevent personnel from touching the hot liquid.
Pump will not prime:
- Pump discharge does not have air bleed line installed. See pump installation instructions for air bleed line.
- Vertical suction lift is too high. Vertical lift for priming should not be more than 20 feet.
- Allow sufficient time for priming. On high lifts and at low pump speeds priming time may take 5 minutes or longer.
- Suction line has an air leak. Install a vacuum gauge at pump suction flange and start pump. After a vacuum is established, stop pump and see if gauge holds. If gauge hand drops, it will indicate an air leak at some connection below the gauge tap.
- Check pump rotation. Pump must turn clockwise when looking at the power end of pump.
- Not enough liquid in pump casing. Add water to the case. Pump needs water in the pump case to prime.
- Suction check valve damaged or contaminated. Replace check valve.
- Leaking or worn seal or pump gasket. Check pump case vacuum, replace leaking or worn seals or gaskets.
Pump primed OK initially but occasionally loses prime and will not reprime without adding water:
IMPORTANT: Drain pump case and close discharge gate valve before removing inspection cover.
- Air bleed line is not installed properly as specified or is plugged. See installation instructions.
- Check priming port for plugging. Remove inspection cover on right side of case when facing power end of pump. Check priming port hole in case below inspection plate for plugging.
- Impeller may be worn, leaving too much clearance between impeller face and suction wear plate. Adjust impeller as described under adjusting instructions. If impeller and volute lip plate are worn, they must be replaced to regain original priming efficiency.
Pump makes a loud crackling noise when operating:
- If pump has been operating satisfactorily and this noise suddenly starts, it may indicate that some large object is lodged in the suction check valve, suction cover/plate or impeller causing the pump to be noisy. Remove debris from these areas of the pump.
- If noise exists when suction pipe, check valve and suction cover port are clear, it may indicate too high a capacity being delivered for a given suction lift, causing suction cavitation. If pump is allowed to operate under these conditions, the impeller will be damaged. Using a smaller impeller or reducing the pump speed if a belt drive is used may alleviate the cavitation. Consult factory for recommendations.
- If cracking noise is pronounced when pump is operating at low capacity it may indicate pump is operating too near the shut-off head. Increasing the impeller diameter or increasing pump speed may alleviate this condition. Consult factory for recommendations.
- Performance curves show maximum / minimum capacity that the pump will deliver at a given condition point and the allowable suction lift without cavitation. Use vacuum gauge at pump suction to check total suction lift when pump is operating. Use discharge pressure gauge at pump discharge to check discharge head. Total the two-gauge reading to determine the total dynamic head the pump must operate against.
- Entrained air may be present and is being pumped. Find source of air and eliminate.
- Pump or drive is not securely mounted. Retighten all components.
Pump does not deliver rated capacity:
- Total head may be higher than calculated. Pump capacity is based on total head. Total dynamic head is arrived at by adding the suction gauge reading, in feet, to the discharge gauge reading, in feet. These readings should be taken at the suction flange and at the pump discharge flange connections. Reading should be taken as close to the flange fittings and pump case as possible. To convert psi, pressure per square inch, to feet, multiply the total psi readings by 2.31. This will equal total dynamic head in feet.
- Pump impeller may be worn on the vane faces or the clearance between the impeller and wear plate may be greater than .015″. Adjust impeller to wear plate clearances for proper clearance as described under adjusting instructions. If impeller, suction wear plateand volute lip plate are badly worn they must be replaced.
- Pump speed may be too slow. Check drive assembly, V-beltsor coupling, for slippage.
- Possible air leak in the suction piping. Eliminate the leak
- Suction head may be too high. Reduce lift by raising on/ off levels in the wet well or reduce friction losses due to suction piping arrangement.
- Suction line not submerged at proper levels. Correct suction pipe submergence.
- Blockage in the suction pipe or discharge pipe. Remove blockage. Where the blockage is can be determined by gauge readings.
- Impeller clogged; remove debris
Motor starter overload trips after pump has operated for a short period
- Rags or trash may be caught in the impeller causing extra load. Remove suction cover/plate and clean impeller. Pump shaft must turn freely by hand after cleaning impeller.
- Overload heater may be too small. Check heater size withfull load amps of motor. See an electrical table for proper size.
- Total head may be lower than calculated, causing extra load on the motor. Reducing impeller diameter or reducing speed, if belt driven, will lower motor load. Consult factory for recommendations.
- Pump may be pumping a liquid heavier than water or a liquid with higher viscosity than water, such as heavy oil. Consult factory for power required to pump oils or liquids other than water.
- Bearings may be damaged causing excessive motor load.
- Pump speed may be too high. Check drive output to see if they are sized properly.
Pump clogs frequently:
- Liquid solution being pumped is too thick. Dilute if possible.
- Discharge velocity too slow. Open discharge valves to fully open; increase pump speed
Bearing running too hot:
- Drive misaligned; realign drive.
- Low or incorrect lubricant. Use proper type and level of lubricant.
- Suction and/or discharge pipe not supported properly. Check piping installation for proper support; take strain off the pump case and bearing frame.
Entrance Velocity in Feet/Second Submergence Requirements


(V) Inlet Velocity vs Minimum Submergence (H)

40RP/RDP Parts List
ORDERING REPLACEMENT PARTS: Product improvements are made from time to time. The latest part design will be furnished as long as it is interchangeable with the old part. When ordering replacement parts, always furnish the following information:
- pump serial number,
- pump model and size,
- part description,
- part number,
- impeller diameter (if ordering impeller),
- quantity required, and
- shipping instructions
| Ref. No. | Part No. | Part Description | Qty. | Ref. No. | Part No. | Part Description | Qty. | |
| 1 | 121-001-1 | Pipe Plug | 6 | 34 | 1090-008-1 | Oil Seal | 1 | |
| 2 | 150-047-1 | O-Ring | 2 | 35 | 65-035-1 | Bearing | 1 | |
| 3 | 891-004-2 | Wear Plate | 1 | 36 | 120-001-1 | Pipe Plug (Goes on 1308-000-2) | 2 | |
| 4 | 14838-000-2 | Suction Cover | 1 | 37 | 974-003-1 | Retaining Ring | 1 | |
| 5 | 568-004-1 | Impeller Bolt | 1 | 38 | 852-002-1 | Hex Nut (Jam) | 3 | |
| 6 | 1039-000-1 | Impeller Washer w/ Pin | 1 | 39 | 100-012112-273 | Bolt | 10 | |
| 7 | 14985-000-1 | Pressure Relief Valve | 1 | 40 | 7167-015-1 | Bearing | 1 | |
| 8 | 177-014-1 | Lock Washer | 8 or 10 | 41 | 899-100-2 | Bearing Cap | 1 | |
| 9 | 19109A030 | Hex Nut | 8 | 42 | 14858-000-1 | Pump Shaft | 1 | |
| 10 | 15238-100-2 | Suction Flange 4″ NPT | 1 | 43 | 1090-001-1 | Oil Seal | 1 | |
| 10A | 15238-000-2 | Suction Flange 4″-150# | 1 | 44 | 975-005-1 | Retaining Ring | 1 | |
| 11 | 150-016-1 | O-Ring | 1 | 45 | 150-014-1 | O-Ring | 1 | |
| 12 | 119-001-1 | Pipe Plug | 1 | 46 | 1664-007-1 | Pipe Plug | 1 or 5 | |
| 13 | 12016-100-1 | Gasket | 1 | 47 | 14831-000-2 | Rotating Case | 1 | |
| 14 | 7261-001-3 | Pin – Check Valve | 1 | 48 | 79-023-1 | O-Ring | 1 | |
| 15 | 14889-000-1 | Hinge – Hanger | 1 | 49** | 150-019-1 | O-Ring | 1 | |
| 16 | 893-000-2 | Discharge Flange 4″ NPT | 1 | 50 | 1024-003-1 | Stud | 4 | |
| 16A | 1308-000-2 | Discharge Flange 4″ 150# | 1 | 51 | 5124-100-2 | Seal Plate | 1 | |
| 17 | 905-000-2 | Knock-off Handle | 8 | 52 | 178-001-1 | Cap Screw | 3 | |
| 18 | 14860-001-3 | Check Valve Cover | 1 | 53 | 1133-001-1 | Gasket – Washer | 3 | |
| 19A | 12012-040-5 | Check Valve Ass’y | 1 | 54 | 19101A010 | Bolt | 2 | |
| 19* | 12018-001-1 | Piston Cup – Gasket | 1 | 55 | 1024-002-1 | Stud | 8 | |
| 20* | 13123-002-1 | Screw – Machine | 1 | 56 | 05454A015 | Lock Washer | 2 | |
| 21* | 156-019-1 | Washer | 1 | 57 | 19103A004 | Bolt | 2 | |
| 22* | 12012-041-5 | Bracket Ass’y | 1 | 58 | 945-004-3 | Support Foot | 1 | |
| 23* | 19109A013 | Hex Nut | 1 | 59 | 14877-000-2 | Bearing Housing | 1 | |
| 24* | 156-047-1 | Washer | 1 | 60 | 239-009-1 | Bolt | 4 | |
| 25* | 903-001-2 | Weight | 1 | 61 | 834-012-1 | O-Ring | 1 | |
| 26 | 14860-000-3 | Inspection Cover | 1 | 62 | 14878-000-2 | Seal Housing | 1 | |
| 27 | 12016-101-1 | Gasket | 1 | 63 | 975-026-1 | Retaining Ring | 1 | |
| 28*** | 888-040-2 | Impeller 9-5/32″ Dia | 1 | 64 | 626-001-1 | O-Ring | 1 | |
| 28*** | 888-041-2 | Impeller 8-1/2″ Dia | 1 | 65 | 1030-002-1 | Stud | 2 | |
| 28*** | 888-042-2 | Impeller 8″ Dia | 1 | 66 | 05454A011 | Lock Washer | 2 | |
| 28*** | 888-043-2 | Impeller 7-1/2″ Dia | 1 | 67 | 127-058011-243 | Nut | 2 | |
| 28*** | 888-044-2 | Impeller 7″ Dia | 1 | 68 | 1030-003-1 | Stud | 2 | |
| 29 | 2005-002-2 | Lip Plate, 9-5/32″ Imp Dia | 1 | 69 | 1664-001-1 | Pipe Plug | 4 | |
| 29 | 892-040-2 | Lip Plate, 8-1/2″ Imp Dia | 1 | 70 | 119-013-1 | Pipe Plug | 2 | |
| 29 | 892-041-2 | Lip Plate, 8″ Imp Dia | 1 | 71 | 14939-000-1 | Sight Glass (not shown) | 1 | |
| 29 | 1326-040-2 | Lip Plate, 7-1/2″ Imp Dia | 1 | 72 | 14858-002-1 | Shaft | 1 | |
| 29 | 1326-041-2 | Lip Plate, 7″ Imp Dia | 1 | 73 | 1024-001-1 | Stud | 8 | |
| 30 | 1130-002-1 | Cap Screw | 3 | 52626-060-7 | Seal Kit (Ceramic) 40RP | |||
| 31 | 14832-000-2 | Volute | 1 | 52626-061-7 | Seal Kit (Ceramic) 40RDP | |||
| 32 33 | 14857-000-5 14859-000-1 | Shaft Sleeve Seal (Ceramic), Std | 1 1 | |||||
| 33 | 14859-001-1 | Seal (Carbide), Opt | 1 |
Notes:
- Piece #19A, Check Valve Ass’y, consists of pieces 19, 20, 21, 22, 23, 24, and 25.
- Impellers cannot be trimmed. Trim sizes must come from the factory.
40RP/RDP

60RP/RDP Parts List
ORDERING REPLACEMENT PARTS: Product improvements are made from time to time. The latest part design will be furnished as long as it is interchangeable with the old part. When ordering replacement parts, always furnish the following information:
- pump serial number,
- pump model and size,
- part description,
- part number,
- impeller diameter (if ordering impeller),
- quantity required, and
- shipping instructions.
| Ref. No. | Part No. | Part Description | Qty. | Ref. No. | Part No. | Part Description | Qty. | |
| 1 | 121-001-1 | Pipe Plug | 4 | 45 | 1940-100-2 | Bearing Cap | 1 | |
| 2 | 241-029-1 | O-Ring | 2 | 46 | 14911-001-1 | Retaining Ring | 1 | |
| 3 | 1024-003-1 | Stud | 4 | 47 | 64-100-1 | Spring – Washer | 1 | |
| 4 | 905-000-2 | Knock-off Handle | 10 | 48 | 14910-001-1 | Retaining Ring | 1 | |
| 5 | 105250081 | Impeller Washer w/ Pin | 1 | 49 | 1664-001-1 | Pipe Plug | 1 or 3 | |
| 6 | 168-1010-082 | Impeller Bolt | 1 | 50 | 14831-001-2 | Rotating Unit | 1 | |
| 7 | 14838-001-2 | Suction Cover | 1 | 51 | 1938-004-2 | Seal Plate | 1 | |
| 8 | 1934-006-2 | Wear Plate | 1 | 52 | 06106A028 | Cap Screw | 3 | |
| 9 | 2855-001-1 | Key | 1 | 53 | 1133-002-1 | Gasket | 3 | |
| 10 | 2324-002-1 | Stud | 4 | 54 | 241-016-1 | O-Ring | 1 | |
| 11 | 177-012-1 | Lock Washer | 8 | 55** | 4243-210-2 | Lip Plate, 12-7/8″ Imp Dia | 1 | |
| 12 | 2368-001-1 | Hex Nut | 8 | 55 | 4243-201-2 | Lip Plate, 12″ Imp Dia | 1 | |
| 13 | 7261-001-3 | Pin – Check Valve | 1 | 55 | 4243-202-2 | Lip Plate, 11-1/2″ Imp Dia | 1 | |
| 14 | 15239-100-2 | Suction Flange 6″ NPT | 1 | 55 | 4243-203-2 | Lip Plate, 11″ Imp Dia | 1 | |
| 14A | 15239-000-2 | Suction Flange 6″-150# | 1 | 55 | 4243-204-2 | Lip Plate, 10-1/2″ Imp Dia | 1 | |
| 15 | 150-057-1 | O-Ring | 1 | 55 | 4243-205-2 | Lip Plate, 10″ Imp Dia | 1 | |
| 16A | 12012-042-5 | Check Valve Ass’y – Complete | 1 | 56*** | 2304-200-2 | Impeller 12-7/8″ Dia | 1 | |
| 16* | 12018-004-1 | Piston Cup – Gasket | 1 | 56*** | 2304-201-2 | Impeller 12″ Dia | 1 | |
| 17* | 156-019-1 | Washer | 1 | 56*** | 2304-202-2 | Impeller 11-1/2″ Dia | 1 | |
| 18* | 13123-003-1 | Screw – Machine | 1 | 56*** | 2304-203-2 | Impeller 11″ Dia | 1 | |
| 19* | Bracket – Not For Sale | 1 | 56*** | 2304-204-2 | Impeller 10-1/2″ Dia | 1 | ||
| 20* | 19109A013 | Hex Nut | 1 | 56*** | 2304-205-2 | Impeller 10″ Dia | 1 | |
| 21* | 156-047-1 | Washer | 1 | 57 | 19103A052 | Cap Screw | 4 | |
| 22* | 12610-002-3 | Weight | 1 | 58 | 177-018-1 | Lock Washer | 4 | |
| 23 | 119-001-1 | Pipe Plug | 1 | 59 | 1090-003-1 | Oil Seal | 1 | |
| 24* | 12012-043-5 | Hanger Hinge – Check Valve | 1 | 60 | 1024-002-1 | Stud | 4 | |
| 25 | 14860-002-3 | Check Valve Cover | 1 | 61 | 834-020-1 | O-Ring | 1 | |
| 26 | 12016-102-1 | Gasket | 1 | 62 | 239-009-1 | Bolt | 4 | |
| 27 | 1024-001-1 | Stud | 6 | 63 | 14877-001-2 | Bearing Housing | 1 | |
| 28 | 14865-000-2 | Discharge Flange 6″ NPT | 1 | 64 | 975-010-1 | Retaining Ring | 1 | |
| 28A | 15239-001-2 | Discharge Flange 6″-150# | 1 | 65 | 14878-001-2 | Seal Housing | 1 | |
| 29 | 150-019-1 | O-Ring | 1 | 66 | 100-012112-273 | Bolt | 4 | |
| 30 | 14860-000-3 | Inspection Cover | 1 | 67 | 1664-007-1 | Pipe Plug | 1 or 4 | |
| 31 | 12016-101-1 | Gasket | 1 | 68 | 14858-003-1 | Shaft | 1 | |
| 32 | 1130-002-1 | Cap Screw | 4 | 69 | 119-013-1 | Pipe Plug | 2 | |
| 33 | 150-008-1 | O-Ring | 1 | 70 | 975-011-1 | Retaining Ring | 1 | |
| 34 | 14832-001-2 | Volute | 1 | 71 | 177-014-1 | Lock Washer | 4 | |
| 35 | 3718-005-1 | Seal (Ceramic), Std | 1 | 72 | 19109A030 | Nut | 4 | |
| 35 | 3718-002-1 | Seal (Carbide), Opt | 1 | 73 | 2324-005-1 | Stud | 4 | |
| 36 | 2310-002-3 | Shaft Sleeve | 1 | 74 | 14985-000-1 | Pressure Relief Valve | 1 | |
| 37 | 65-037-1 | Bearing | 1 | 75 | 1024-004-1 | Stud | 4 | |
| 38 | 120-001-1 | Pipe Plug | 2 | 52634-062-7 | Seal Kit 60RP (After 5/1/05) | |||
| 39 | 150-018-1 | O-Ring | 1 | 52634-063-7 | Seal Kit 60RDP (After 5/1/05) | |||
| 40 | 1124-002-1 | Hex Nut (Jam) | 3 | |||||
| 41 | 570-005-1 | Cap Screw | 6 | |||||
| 42 | 7167-016-1 | Bearing | 1 | |||||
| 43 | 1090-002-1 | Oil Seal | 1 | |||||
| 44 | 14858-001-1 | Shaft – Pump | 1 |
Notes:
- Item #16A, Check Valve Ass’y, consists of pieces 16, 17, 18, 19, 20, 21, 22 and 24.
- Ref. No. 55 4243-200 Series Lip Plates replaces 4243-100 Series Lip Plates as of 11/05.
- Ref. No. 56 2304-200 Series Impellers replaces 2304-100 Series Impellers as of 11/05.
- Impellers cannot be trimmed. Trim sizes must come from the factory
60RP/RDP

STANDARD LIMITED WARRANTY
Pentair Hydromatic® warrants its products against defects in material and workmanship for a period of 12 months from the date of shipment from Pentair Hydromatic or 18 months from the manufacturing date, whichever occurs first – provided that such products are used in compliance with the requirements of the Pentair Hydromatic catalog and technical manuals for use in pumping raw sewage, municipal wastewater or similar, abrasive-free, noncorrosive liquids. During the warranty period and subject to the conditions set forth, Pentair Hydromatic, at its discretion, will repair or replace to the original user, the parts that prove defective in materials and workmanship. Pentair Hydromatic reserves the right to change or improve its products or any portions thereof without being obligated to provide such a change or improvement for prior sold and/or shipped units.
Start-up reports and electrical schematics may be required to support warranty claims. Submit at the time of start up through the Pentair Hydromatic website: http://forms.pentairliterature.com/startupform/startupform.asp?type=h. Warranty is effective only if Pentair Hydromatic authorized control panels are used. All seal fail and heat sensing devices must be hooked up, functional and monitored or this warranty will be void. Pentair Hydromatic will cover only the lower seal and labor thereof for all dual seal pumps. Under no circumstance will Pentair Hydromatic be responsible for the cost of field labor, travel expenses, rented equipment, removal/reinstallation costs or freight expenses to and from the factory or an authorized Pentair Hydromatic service facility. This limited warranty will not apply:
- (a) to defects or malfunctions resulting from failure to properly install, operate or maintain the unit in accordance with the printed instructions provided;
- (b) to failures resulting from abuse, accident or negligence;
- (c) to normal maintenance services and parts used in connection with such service;
- (d) to units that are not installed in accordance with applicable local codes, ordinances and good trade practices;
- (e) if the unit is moved from its original installation location;
- (f) if unit is used for purposes other than for what it is designed and manufactured;
- (g) to any unit that has been repaired or altered by anyone other than Pentair Hydromatic or an authorized Pentair Hydromatic service provider;
- (h) to any unit that has been repaired using non factory specified/OEM parts.
Warranty Exclusions:
PENTAIR HYDROMATIC MAKES NO EXPRESS OR IMPLIED WARRANTIES THAT EXTEND BEYOND THE DESCRIPTION ON THE FACE HEREOF. PENTAIR HYDROMATIC SPECIFICALLY DISCLAIMS THE IMPLIED WARRANTIES OF MERCHANTABILITY AND FITNESS FOR ANY PARTICULAR PURPOSE.
Liability Limitation:
IN NO EVENT SHALL PENTAIR HYDROMATIC BE LIABLE OR RESPONSIBLE FOR CONSEQUENTIAL, INCIDENTAL OR SPECIAL DAMAGES RESULTING FROM OR RELATED IN ANY MANNER TO ANY PENTAIR HYDROMATIC PRODUCT OR PARTS THEREOF. PERSONAL INJURY AND/OR PROPERTY DAMAGE MAY RESULT FROM IMPROPER INSTALLATION. PENTAIR HYDROMATIC DISCLAIMS ALL LIABILITY, INCLUDING LIABILITY UNDER THIS WARRANTY, FOR IMPROPER INSTALLATION. PENTAIR HYDROMATIC RECOMMENDS INSTALLATION BY PROFESSIONALS.
Some states do not permit some or all of the above warranty limitations or the exclusion or limitation of incidental or consequential damages and therefore such limitations may not apply to you. No warranties or representations at any time made by any representatives of Pentair Hydromatic shall vary or expand the provision hereof.
740 EAST 9TH STREET ASHLAND, OHIO, USA 44805 419-289-1144 WWW.HYDROMATIC.COM Warranty Rev. 12/13



















