VIESSMANN Vitocell 100-B CVB Series Dual-Coil Indirect-Fired Domestic Hot Water Storage Tank

Product Information
A domestic hot water storage tank of corrosion-protected steel with built-in insulation made of PUR Foam. Fully hygienic, efficient, and economical domestic hot water production by solar collectors and a hot water heating boiler. The heat from the solar collectors is transferred to the domestic hot water via the lower tank coil.
Benefits at a glance:
- A corrosion-resistant tank with Ceraprotect enamel coating ensures a long service life. Additional cathode protection is provided by a magnesium anode.
- The entire water content is heated by a coiled 1” (25 mm) diameter steel heat exchanger surface which extends to the bottom of the tank.
- Large heat exchanger surfaces allow fast and even heating of the entire water content, guaranteeing a high level of domestic hot water comfort.
- Increased energy savings thanks to highly effective, foamed-in-place HCFC-free insulation keeping standby losses at a minimum.
- Two thermometers to show the DHW temperature at the top of the tank and at the midpoint of the tank.
- The Vitocell-B 100 119 USG (450 L) capacity tank is supplied with removable soft PET insulation for easier handling.
- For dual-mode DHW heating with solar panels in conjunction with a boiler. The solar energy gathered by the solar panels is transferred to the DHW by the lower indirect coil. For mono-mode DHW heating with a boiler or heat pump – both indirect coils can be connected in series.
- Certified to CSA Low Lead Content Certification Program; including US Safe Drinking Water Act, NSF/ANSI 372 as well as other applicable US State requirements.
Cross Section

Technical Data
For DHW production in conjunction with heating boilers and heating systems, without low limit for dual coil operation.
Suitable for heating systems with:
- max. working pressure on the heat exchanger side up to 150 PSIG at 320°F (160°C)
- max. working pressure on the DHW water side of up to 150 PSIG at 210°F (99°C)
- max. testing pressure on the DHW side of 300 PSIG
| Tank series | CVBB | CVB | |||
| Storage capacity USG (L) | 79 (300) | 119 (450) | |||
| Coil | upper*1 | lower*2 | upper*1 | lower*2 | |
| Recovery rates*3 with a DHW temperature increase from 50 to 113ºF (10 to 45ºC) and a supply water temperature of…… | 194ºF (90ºC) MBH (kW) GPH (L/h) | 106 (31) 201 (761) | 181 (53) 344 (1302) | 160 (47) 305 (1154) | 239 (70) 454 (1720) |
| 176ºF (80ºC) MBH (kW) GPH (L/h) | 89 (26) 169 (640) | 151 (44) 286 (1081) | 136 (40) 259 (982) | 198 (58) 376 (1425) | |
| 158ºF (70ºC) MBH (kW) GPH (L/h) | 68 (20) 129 (491) | 113 (33) 214 (811) | 102 (30) 195 (737) | 153 (45) 292 (1106) | |
| 140ºF (60ºC) MBH (kW) GPH (L/h) | 51 (15) 97 (368) | 79 (23) 150 (566) | 75 (22) 143 (540) | 109 (32) 208 (786) | |
| 122ºF (50ºC) MBH (kW) GPH (L/h) | 38 (11) 71 (270) | 62 (18) 117 (442) | 55 (16) 104 (393) | 82 (24) 156 (589) | |
| Recovery rates*3 with a DHW temperature increase from 50 to 140ºF (10 to 60ºC) and a supply water temperature of…… | 194ºF (90ºC) MBH (kW) GPH (L/h) | 79 (23) 104 (395) | 154 (45) 205 (774) | 123 (36) 164 (619) | 181 (53) 241 (911) |
| 176ºF (80ºC) MBH (kW) GPH (L/h) | 68 (20) 91 (344) | 116 (34) 154 (584) | 102 (30) 136 (516) | 151 (44) 200 (756) | |
| 158ºF (70ºC) MBH (kW) GPH (L/h) | 51 (15) 68 (258) | 79 (23) 104 (395) | 75 (22) 100 (378) | 113 (33) 150 (567) | |
| Supply flow rate for the recovery rates stated GPM (m3/h) | |||||
| Insulation | PUR Foam | Soft PET insulation | |||
| Standby losses*4 MBH/24 h | 5.6 | 6.6 | |||
| Dimensions *5 Tank length without insulation in. (mm) Overall length with insulation in. (mm) Tank width without insulation in. (mm) Overall width with insulation in. (mm) Tank height without insulation in. (mm) Overall height with insulation*6 in. (mm) Tilt height without insulation in. (mm) Tilt height with insulation in. (mm) | — 26a (667) — 29a (744) — 68a (1734) — 72 (1825) | 25b (650) 34 (859) 34c (881) 36a (923) 74 (1844) 76c (1948) 73d (1860) — | |||
| Weight Tank with insulation lbs (kg) | 352 (160) | 452 (205) | |||
| Heat exchanger coil liquid content USG (L) | 1.6 (6) | 2.6 (10) | 2.3 (9) | 3.3 (12.5) | |
| Heat exchanger surface area ft.2 (m2) | 9.7 (0.9) | 16.1 (1.5) | 15 (1.4) | 20.5 (1.9) | |
| Connections Coils ∅ in. (male NPT thread) Domestic cold/hot water ∅ in. (male NPT thread) Recirculation ∅ in. (male NPT thread) | 1 1 1 | 1 1 1 | 1 1a 1 | ||
- The upper coil is designated for connection to a hot water heating boiler or a heat pump.
- The lower coil is designated for connection to solar collector panels or heat pumps.
- When planning for the recovery rate as stated or calculated, allow for the corresponding circulation pump. The stated recovery rate is only achieved when the rated output of the boiler is equal to or greater than that stated under “Recovery rate”.
- Measured values are based on a room temperature of 68°F (20ºC) and a domestic hot water temperature of 149°F (65ºC) and can vary by 5%.
- For other dimensions, see the illustration and table on.
- Adjustable feet can be adjusted up to 2 in. (50 mm).
Tank Dimensions
CVBB 79 USG (300 L)

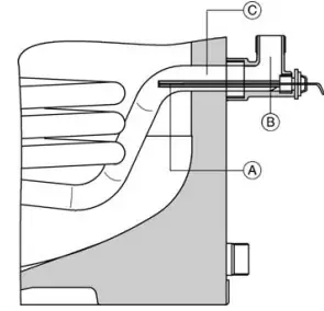
DHW tank temperature sensor in solar heating applications 79 USG (300 L).

Legend
- A DHW tank temperature sensor for solar application (included with solar control unit)
- B Brass elbow with sensor well
- C Solar collector return connection.
| Storage capacity | USG (L) | 79 (300) |
| a | in. (mm) | 3 (76) |
| b | in. (mm) | 10a (260) |
| c | in. (mm) | 34b (875) |
| d | in. (mm) | 39 (995) |
| e | in. (mm) | 43c (1115) |
| f | in. (mm) | 53a (1355) |
| g | in. (mm) | 63 (1600) |
| h | in. (mm) | 13 (333) |
| k | in. (mm) | 4 (100) |
Legend
- IO Inspection and clean-out opening
- D Drain
- BWR Boiler water return (upper coil)
- SCR Solar collector return (lower coil) or boiler return
- BWS Boiler water supply (upper coil)
- SCS Solar collector supply (lower coil) or boiler supply
- DCW Domestic cold water
- SW1 Sensor well for tank temperature sensor of boiler control at BWS level
- SW2 Sensor well for lower thermometer at SCS level
- DHW Domestic hot water
- RT Recirculation tapping
- TPV Temperature and pressure relief valve
- MA Protective magnesium anode
For solar heating systems, Viessmann recommends the placement of the DHW tank temperature sensor of the solar control in the solar collector return (SCR). This requires a brass elbow with a sensor well included in the accessory pack. The DHW tank temperature sensor of the boiler control is placed in the SW1 sensor well.
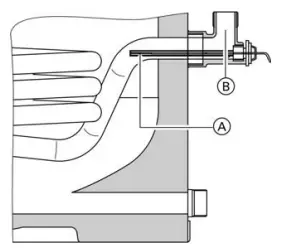
CVB 119 USG (450 L)

DHW tank temperature sensor in solar heating applications 119 USG (450 L).

| Storage capacity | USG (L) | 119 (450) |
| a | in. (mm) | 4a (107) |
| b | in. (mm) | 13c (349) |
| c | in. (mm) | 36e (924) |
| d | in. (mm) | 41 (1044) |
| e | in. (mm) | 48e (1230) |
| f | in. (mm) | 57 (1444) |
| g | in. (mm) | 70a (1784) |
| h | in. (mm) | 16f (422) |
| k | in. (mm) | 4 (100) |
Legend
- A DHW tank temperature sensor for solar application (included with solar control unit)
- B Brass elbow with sensor well (accessory pack)
- IO Inspection and clean-out opening
- D Drain
- BWR Boiler water return (upper coil)
- SCR Solar collector return (lower coil) or boiler return
- BWS Boiler water supply (upper coil)
- SCS Solar collector supply (lower coil) or boiler supply
- DCW Domestic cold water
- SW1 Sensor well opening for DHW tank temperature sensor or boiler control at BSW level
- SW2 Sensor well for lower thermometer at SCS level
- DHW Domestic hot water
- RT Recirculation tapping
- TPV Temperature and pressure relief valve
- MA Protective magnesium anode
*1 For solar heating systems Viessmann recommends placement of the DHW tank temperature sensor of the solar control in the solar collector return (SCR). This requires a brass elbow with a sensor well included in the accessory pack. The DHW tank temperature sensor of the boiler control is placed in the SW1 sensor well.
Water Flow
Pressure drop on the heating water side of a single coil

Legend
- A Upper indirect coil, 79 USG (300 L) capacity
- B Lower indirect coil, 79 USG (300 L) and upper indirect coil, 119 USG (450 L) capacity
- C Lower indirect coil, 79 USG (300 L) capacity
Domestic hot water pressure drop

Legend
- A 79 USG (300 L)
- B 119 USG (450 L)
Domestic hot water draw rate
Storage tank contents heated to 140ºF (60ºC), boiler not reheating
| Storage capacity | USG (L) | 79 | (300) | 119 (450) |
| Domestic hot water draw Water with t = 140ºF (60ºC) (constant) | USG (L) | 32 | (110) | 53 (220) |
| Percentage tank volume % | 37 | 50 | ||
Standard Equipment
CVBB 79 USG (300 L) capacity DHW Tank
DHW tank made from steel with Ceraprotect enamel coating.
- 2 welded sensor wells for DHW tank temperature sensor, i.e. aquastat, and the thermometer
- adjustable leveling bolts
- protective magnesium anode
- fitted thermal insulation made from hard PUR foam
- threaded elbow with sensor well
The color of the epoxy-coated sheet metal casing is Vitosilver.
The following are packed separately and attached to the crate:
- the crate:
- 1 brass elbow with sensor well
- 1 temperature and pressure relief valve
- 2 thermometers °F / °C
- 1 brass tee (1”)
- 1 brass hex bushing (1”x¾”)
- 1 brass cap (1”)
- 1 plug (R1½”)
CVB 119 USG (450 L) capacity DHW Tank
DHW tank made from steel with Ceraprotect enamel coating.
- 2 welded sensor wells for DHW tank temperature sensor, i.e. aquastat, and the thermometer
- protective magnesium anode
- fitted thermal insulation made from soft PET insulation, packed separately
- threaded elbow with sensor well
- adjustable leveling bolts
- protective magnesium anode
The color of the plastic-coated thermal insulation is Vitosilver.
The following are packed separately and attached to the crate:
- 1 temperature and pressure relief valve
- 1 brass tee (1¼”)
- 1 brass elbow with sensor well
- 1 brass cap
- 2 thermometers °F / °C
- 1 plug (R1½”)
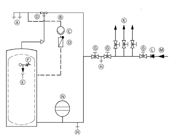
Domestic hot water connection

Legend
- A Domestic hot water supply
- B DHW recirculation line
- C DHW recirculation pump
- D Spring-loaded flow check valve
- E Discharge pipe
- F Pressure and temperature relief valve
- G Shut-off valve
- H Drain
- K Domestic cold water supply lines
- L Backflow preventer
- M Domestic cold water inlet
- M Precharged expansion tank (required where backflow preventer is installed; check local plumbing codes and requirements)
- O Thermostatic mixing valve/anti-scald valve for solar applications (field supplied)
System Design Guidelines
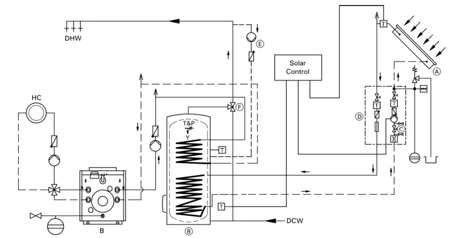
Installation Example

Legend
- A Solar collector
- B Vitocell 300-B
- C Filling valve
- D Solar-Division (pumping station)
- E Recirculation pump
- F Anti-scald tempering valve
- HC Heating circuit
- B Oil/Gas-fired boiler
- DCW Domestic cold water
- DHW Domestic hot water
- T&P Temperature and pressure relief valve
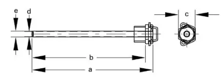
Sensor well
The sensor wells are welded into the DHW tank.

Sensor wells for solar operation
For solar heating systems, Viessmann recommends the placement of the DHW tank temperature sensor in the solar collector return. This requires a brass elbow with a sensor well included in the accessory pack.

| Dimensions | USG (L) | 79 (300) | 119 (450) | |
| a | in. (mm) | 6a (160) | 8c (220) | |
| b | in. (mm) | 57/8 (150) | 77/8 (210) | |
| c | in. (mm) | 7/8 (22) | ||
| 7/8 (22) | ||||
| d | in. (mm) | a (6.5) | ||
| a (6.5) | ||||
| e | in. (mm) | g (8) | g (8) |
Heating water supply temperature over 230ºF (110ºC)
These operating conditions require the installation of an additional safety high limit into the DHW storage tank, preventing the temperature from rising above 203ºF (95ºC). A domestic hot water tempering valve must be used.
Temperature and pressure relief valve
A 150 psi temperature and pressure relief valve (T&P relief valve) is supplied with the tank. The heating contractor must install the valve on each tank in a method meeting code requirements. If local codes require a different relief valve, substitute the manufacturer’s supplied valve. The tank is approved for 100 psi where a Canadian Registration Number (CRN) is required. The maximum operating pressure is 150 psi. The T&P relief valve supplied with the tank is tested under ANSI Z21.22 Code for Relief Valves and Automatic Gas Shut-off Devices for Hot Water Supply Systems.
Backflow preventers
Where backflow preventers are required, a domestic water expansion tank installation is recommended in the cold water inlet piping before the cold water enters the Vitocell. For the backflow device, observe local plumbing codes and regulations.
| T&P Valve | 100 psig (where CRN is required) | 150 psig |
| ASME pressure steam rating | see ratings marked on T&P valve | |
| CSA temperature steam rating | 205 MBH | 205 MBH |
| Relief temperature | 210°F (99°C) | 210°F (99°C) |
| Inlet thread | c” male | c” male |
| Outlet thread | c” female | c” female |
Warranty consideration
Viessmann DHW tanks require that the water to be heated must be of drinking (potable) water quality and that any water treatment equipment in use must function correctly.
Viessmann accepts no responsibility for damage howsoever caused and reserves the right to withdraw the product warranty if the product has been improperly installed or misapplied by the installer, contractor or final user. In order to qualify for a product warranty, strict adherence to the installation and service manuals must be assured.
In the event that Viessmann’s non-approved components are utilized, Viessmann reserves the right to withdraw all expressed or implied warranties without written notice. The water to be heated with the Vitocell must be drinking (potable) water quality. If the tank is used to heat other media, the warranty will be null and void. Damage resulting from excessive pressure or temperature is clearly not the responsibility of Viessmann. The amount of chloride and sulfate acceptable to the tank is limited. In areas where high concentrations of chloride and sulfate are present in drinking water, please consult Viessmann for directions. For full warranty details, please read the product warranty sheet.
Viessmann Manutacturing Company Inc.
750 McMurray Road Waterloo, Ontario N2V 2G5 Canada
- Techinfo Line 1-888-484-8643
- 1-800-387-7373
- Fax (519) 885-0887
- www.viessmann.ca
- [email protected]
Viessmann Manufacturing Company (U.S.) Inc.
45 Access Road Warwick, Rhode Island 02886 USA
- Techlnfo Line 1-888-484-8643
- 1-800-288-0667
- Fax (401) 732-0590
- www.viessmann-us.com
- [email protected]


















