
425 Series Installation Instructions
The 425 range of traditional electro-mechanical programmers offers a simple yet effective way of controlling hot water and central heating with the twin circuit Diadem and Tiara also allowing independent control of both.
INSTALLATION AND CONNECTION SHOULD ONLY BE CARRIED OUT BY A SUITABLY QUALIFIED PERSON AND IN ACCORDANCE WITH THE CURRENT EDITION OF THE IET WIRING REGULATIONS.
WARNING: ISOLATE MAINS SUPPLY BEFORE COMMENCING INSTALLATION
Fitting the backplate:
Once the backplate has been removed from the packaging please ensure the programmer is re-sealed to prevent damage from dust, debris etc.
The backplate should be fitted with the wiring terminals located at the top and in a position that allows the relevant clearances around the programmer (see diagram)
Direct Wall Mounting
Offer the plate to the wall in the position where the programmer is to be mounted, remembering that the backplate fits to the right-hand end of the programmer. Mark the fixing positions through the slots,(fixing centres 60.3mm), drill and plug the wall, then secure the plate in position. The slots in the backplate will compensate for any misalignment of the fixings.
Wiring Box Mounting
The backplate may also be fitted directly onto a single gang steel flush wiring box complying with BS4662, using two M3.5 screws. 425 electro-mechanical programmers are suitable for mounting on a flat surface only, they must not be positioned on a surface-mounted wall box or on unearthed metal surfaces.
Electrical Connections
All necessary electrical connections should now be made. Flush wiring can enter from the rear through the aperture in the backplate. Surface wiring can only enter from beneath the programmer and must be securely clamped.
The main supply terminals are intended to be connected to the supply by means of fixed wiring. The recommended cable sizes are 1.0mm2 or 1.5mm2 for a Diadem / Tiara and 1.5mm2 for a Coronet.
425 Electro-Mechanical Programmers are double insulated and do not require an earth connection but an earth terminal is provided on the backplate for terminating any cable earth conductors.
Earth continuity must be maintained and all bare earth conductors must be sleeved. Ensure that no conductors are left protruding outside the central space enclosed by the backplate.
Diadem / Tiara:
When used to control MAINS VOLTAGE SYSTEMS Terminals L, 2 and 5 should be electrically linked by means of a suitable piece of the sleeved conductor. When used to control EXTRA LOW VOLTAGE SYSTEMS these links MUST NOT be fitted.
Coronet:
When used to control MAINS VOLTAGE SYSTEMS Terminals L and 5 should be electrically linked by means of a suitable piece of the sleeved conductor. When used to control EXTRA LOW VOLTAGE SYSTEMS these links MUST NOT be fitted.
Interlocking – Diadem and Tiara only
If a Diadem or Tiara is used on gravity hot water/pumped central heating systems the selector slides must be interlocked for correct programme selection.
This is achieved by rotating the interlock located at the top of the HW programme slide. First select ‘Twice’ on the HW selector slide, then select the Off position on the CH selector slide; this will reveal the screwdriver slot in the interlock.
Position the screwdriver in the slot and rotate anticlockwise until the slot is almost horizontal (a stop will prevent the interlock from being turned too far).
Check for the correct operation of programme slides. This should result in the HW selector slide moving up to match any CH selection (twice, all day and 24 hours).
When the CH slide switch is returned to any of the lower positions (all day, twice and off), the HW slide switch will stay in the uppermost position reached and will have to be manually moved to the desired new position.
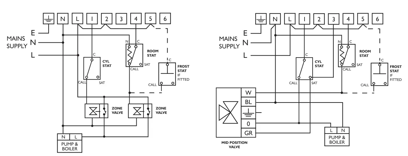
Typical wiring diagrams
Example circuit diagrams for some typical installations on pages 7 & 8. These diagrams are schematic and should be used as a guide only.
Please ensure that all installations comply with the current lET regulations.
For reasons of space and clarity, not every system has been included and the diagrams have been simplified (for example some earth connections have been omitted)
Other control components shown in the diagrams i.e. valves, room slats etc are general representations only. However, the wiring detail can be applied to the corresponding models of most manufacturers.
Cylinder and Room Thermostat Key: C = common CALL = call for heat or break on rise SAT = Satisfied on rise N = Neutral
425 Coronet controlling typical combination boiler installation via room thermostat
425 Coronet controlling gravity hot water with pumped heating via room stat and cylinder stat 
425 Coronet controlling fully pumped system via room stat, cylinder stat and using a 2 port spring return valve with auxiliary switch on the heating circuit
425 Diadem/ Tiara controlling gravity hot water with pumped heating via a room stat
425 Diadem/Tiara controlling gravity hot water with pumped heating via room stat and cylinder stat
425 Diadem/Tiara controlling gravity hot water with pumped heating using a 2 port spring return valve with changeover auxiliary switch on the hot water circuit 
425 Tiara controlling fully pumped system using room stat, cylinder stat and two (2 port) spring return zone valves with auxiliary switches
425 Tiara controlling fully pumped system using a mid-position valve via room stat and cylinder stat
Fitting the programmer
If surface wiring has been used, remove the knockout/insert from the bottom of the programmer to accommodate it.
End view of 425 electromechanical programmer
Loosen the two ‘captive’ retaining screws on the top of the unit. Now fit the programmer to the backplate and line the lugs on the programmer with the flanges on the backplate.
Swing the top of the programmer into position ensures that the connection blades on the back of the unit locate into the terminal slots in the backplate.
Tighten the two ‘captive’ retaining screws to fix the unit securely, then switch on the mains supply.
The tappets can now be set to suit the user’s requirements. Please refer to the user’s guide provided.
GENERAL INFORMATION
Before handing over the installation to the user, always ensure that the system responds correctly on all control programmes and that other electrically operated equipment and controls are correctly adjusted.
EXPLAIN HOW TO OPERATE THE CONTROLS AND HAND OVER THE USERS OPERATING INSTRUCTIONS TO THE USER.
Specification:
Coronet, Diadem and Tiara
| Models: Coronet: Diadem: Tiara: Contact type: Motor Supply: Double Insulated: Enclosure Protection: Max. Operating Temperature: Dirt protection: Mounting: Purpose of Control: Operating time limitation: Type 1 Action Case material: Dimensions: Clock: Programme selection: Operating periods per day: Override: Backplate: Design Standard: | Single Circuit 13(6)A 230V AC Double Circuit 6(2.5)A 230V AC Double Circuit 6(2.5)A 230V AC Micro disconnection (Voltage free, Coronet and Tiara only) 230-240V AC 50Hz IP 20 Coronet 35°C Diadem/Tiara 55°C Normal situations. 9 Pin Industry Standard Wallplate Electronic Time Switch Continuous Thermoplastic, flame retardant 153mmx112mm x 33mm 24 hours, On all day, Twice, Off Two Instant advance 9 Pin terminal connection BSEN60730-2-7 |

Secure Meters (UK) Limited
South Bristol Business Park,
Roman Farm Road, Bristol BS4 1UP, UK
t: +44 117 978 8700
f: +44 117 978 8701
e: [email protected]
www.Securemeters.com
![]()
Part Number P27673 Issue 23


















