HAMOKI B60 Planetary Industrial Food Mixer

Model: B10/B20/B30/B40/B60
Please read this instruction manual carefully before operation.
Safety
This planetary mixer is a dangerous appliance and must only be used by trained personnel in accordance with these instructions.
- Do not use this appliance without appropriate knowledge, unless you have been given supervision or instruction concerning use of the appliance by a person responsible for your safety.
- Only use original parts and accessories to prevent any damage brought by oxidization or any other chemical interference.
- Exposure to dust (including flour) may be harmful to health causing rhinitis (running nose), watering eyes and possibly occupational asthma. If dust is a hazard, ensure appropriate PPE (personal protective equipment) is used by operators. Ensure the electrical supply has been isolated and the power cord is disconnected before attempting to move or service the mixer. Be aware of the start capacitor situated behind the rear motor cover.
- Position on a flat, stable surface.
- A qualified technician should carry out installation and any repairs if required. Do not remove any components on this product, it will void your warranty.
- Always stand BEHIND the safety guard when operating the appliance.
- DO NOT place hands near the rotating attachments when in use. This can result in severe injury.
- DO NOT remove food from the appliance until the mixing attachments have come to a complete stop.
- DO NOT immerse the appliance in water.
- DO NOT attempt to mix items that this machine is not designed for. This can damage the mixing attachments.
- DO NOT use with a damaged mixing attachment.
- DO NOT bypass the safety interlocks.
- Always switch off and disconnect the power supply to the appliance when not in use.
- NEVER leave the appliance unattended when in use.
- The appliance is heavy, take care when moving and handling.
- This appliance must only be used in accordance with these instructions and by persons competent to do so.
- This appliance is not intended for use by persons (including children) with reduced physical, sensory or mental capabilities, or lack of experience and knowledge, unless they have been given supervision or instruction concerning use of the appliance by a person responsible for their safety.
- Keep all packaging away from children. Dispose of the packaging in accordance to the regulations of local authorities.
- If the power cord is damaged, it must be replaced by a qualified engineer in order to avoid a hazard. DO NOT attempt it yourself or it will void your warranty.
- Never use accessories which are not recommended by the manufacturer. They could pose a safety risk to the user and might damage the appliance. Only use original parts and accessories.
- Clean the surface of stainless steel periodically with appropriate method to prevent any damage brought by oxidization or any other chemical interference.
The following procedures and instructions should always be carried out in order to prevent any injuries. If the machinery is not used as recommended, the operator will be responsible for his/her own safety and for the safety of any other person who may be involved.
The information in this manual aims to assist the operator to understand, maintain, and operate the mixer correctly. In order to prevent accidents, please ensure to read, understand and follow all the precautions and warnings contained in this manual before installation or operating. To gain a clear understanding of your mixer, it is imperative that one must study this manual carefully.
Rotating machinery and electrics are dangerous and may cause injury if sufficient precautions are not taken prior to operating or servicing the mixer. Ensure that the power supply is not connected to mixer and is isolated before you clean or service the machine. In certain troubleshooting situations it may be necessary to operate the mixer in which case extreme caution must be used. Only suitably qualified personnel must service the mixer.
- This appliance is only for commercial and not for domestic use.
- Whilst the machine is in operation, do not remove any covers or loosen any fittings.
- When mixing products that develop dust, extreme care must be taken. Mix the ingredients in speed 1 until the dust is eliminated.
- Exposure to dust (including flour) may be harmful to health causing rhinitis (running nose), watering eyes and possibly occupational asthma.
- If dust is a hazard, ensure appropriate PPE (personal protective equipment) is used by operators.
- Ensure the electrical supply has been isolated and the power cord is disconnected before attempting to move or service the mixer.
- Be aware of the start capacitor situated behind the rear motor cover. In normal circumstances this should discharge when the mixer is switched off. If in doubt discharge the capacitor following adequate safety precautions.
- When accessing the electrical components inside the mixer, be cautious of exposed conductors that could be ‘live’.
- Always have your mixer and attachments regularly serviced; at least twice a year, depending on frequency of use.
- Ensure this manual is kept in an easily accessible place for future reference near the mixer
- When moving, transporting or lifting with a total weight in excess of 500kg, a bowl truck must be used. Avoid tasks concerned with manual handling that involves a risk to health as much as reasonably possible. This equipment should only be stored in or transported through an environment with an ambient temperature above 5°C and less than 55°C.
- When mixing ingredients care must be taken to avoid the inhalation of dust particles e.g. flour. Reference should be made to product supplier’s data sheets to ensure adequate precautions and protections are taken
The mixer is not suitable for outdoor installation and must not be installed where a water jet could be used for cleaning.
The mixer must only be operated by trained staff and must be installed in an area where the use and maintenance is restricted to trained personnel.
Ensure that the mixer is at a height with the bowl handles approximately between the knuckle and elbow height. This will reduce the need to bend at the waist.
Select a suitable flat level surface that can support the weight of the mixer and bowl contents when full. It is recommended the mixer is secured in position. Ensure the table, stand or work surface is firmly fixed to the floor. The appliance must be restrained to prevent any movement during use.
Ensure that there is sufficient space around the mixer to allow for the safe operation. Servicing may also become an issue if there is a greatly reduced clearance, so ensure that the service accesses to the top, side and rear of the mixer are clear.
- Use the mixer as intended and inline with the operating instructions.
- Use the mixer in a well-lit area.
- Ensure the bowl, agitator, attachment and guard are correctly fitted to the mixer.
- Remove the agitator before using any attachments.
- Stop the mixer before adding more ingredients.
- Use the stop button to stop machine.
- Disconnect the mains electricity supply before cleaning the mixer.
- Clean the bowl, agitators and attachments after use.
- Clean the mixer using mild soap and water.
- Clean the mixer daily.
- Inspect the power cable and appliance regularly. If a fault is found do not operate.
- Disconnect the mains electricity supply before cleaning the mixer.
DO NOT:
- Change speed whilst the mixer is operating.
- Wear loose clothing that may become caught in the mixer whilst it is in operation.
- Attempt to reach into the bowl whilst it is mixing.
- Leave the gear lever in mid position.
- Use the bowl lift handle to stop the machine.
- Use the gear lever to stop the machine.
- Access rotating parts.
- Use excessive force when operating which could affect the stability of the mixer.
- Operate the mixer if parts are disassembled.
- Fit the agitator to the mixer without a bowl in place.
- Leave the agitator on the machine without the bowl being fitted.
- Operate the mixer with both attachment and agitator fitted.
- Override the safety switches fitted to the mixer.
- Open the guard to stop the machine.
- Use the mixer in an unsafe condition.
- Operate the mixer or attachment if a fault develops or the mixer is unsafe.
- Attempt to repair the appliance yourself. A qualified technician must service the machine.
- Clean the mixer with scouring powder or a scouring pad.
- Hose or pressure clean this appliance.
- Clean aluminium agitators in a dishwasher.
- Inhale mixing ingredient dust particles.
About the Product
The following information and instructions within this manual may not cover all details or variations in the equipment, nor cover every problem that one may have during installation or use. If additional information is required please contact us.
The B series Planetary Food Mixers are designed and made for high performance. The agitators use a planetary motion in the bowl to ensure that the food has been fully blended. They can be used for a range of different functions, such as flour mixing, powdered and liquid food etc. These machines are also equipped with several levels of protection, so that they can work smoothly and reliably. Additionally, there are several working speeds and different agitators which all serve a different purpose, whether it be for flour mixing, stuffing mixing and egg beating etc. All the machine parts that come into contact with the food whilst in operation are made from stainless steel, or their surfaces are specially treated in conformity with hygiene standards.
The machine is, easily operable and very efficient, suitable for food preparation in hotels, restaurants, food processing factories and for material preparation in medicine making factories, chemical working facilities etc.
We reserve the right to alter the design of the products without prior notice. Whilst every effort is made to ensure this publication reflects the latest design, the company cannot guarantee full compliance.
Technical Specifications

The planetary mixer comes with three different types of agitators:
Spiral Agitator: Suitable for mixing dough and sticky solid food. When using, the capacity of flour must correspond to the mark and the capacity of the water is 45% to 50% of the flour. Should only be used at low speed.
Beater: Suitable for thin pieces, powdered and mushy food, such as stuffing. Suited for use at medium speed.
Wire Whip: Suited for mixing liquid food, such as cream and egg beating. Suited for use at high speed.
CAUTION: Before changing speed, you must stop the machine first. Do not mix dough at medium or high speed.
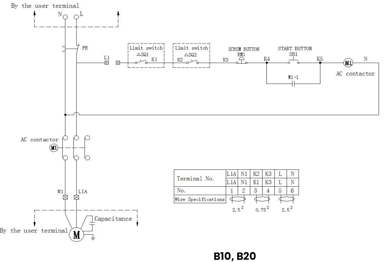
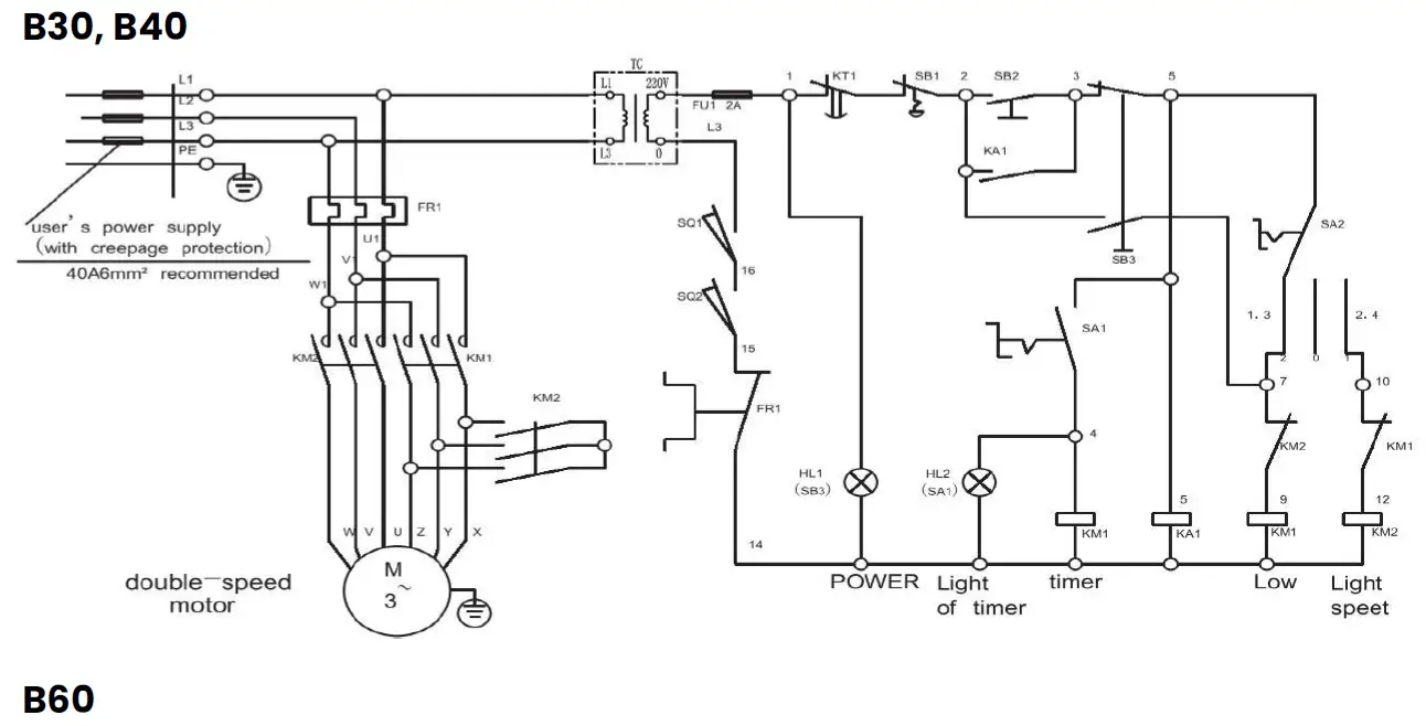
Before use, check whether the power supply corresponds to that required by the machine, check whether the external earth wire is reliably connected. The machine with the 3-phase motor must be checked to see that the machine.
- The machine with the 3-phase motor must be checked to see that the machine rotates in the direction indicated by the rotation mark. If the rotation direction is wrong, exchange the two of the three livewires with each other. Note: For testing of the machine, mixing tools should never be installed, otherwise they will fall out in the event of wrong rotation direction, and will cause damage to machine parts.
- For every power educe line which has no attached plug, it should be connected to the switch of at least 3mm touch-point distance which installed by user. Rated current of the switch must be not lower than 35A.
Note: When installing the blender, the Stir-axis gear must be a good size with the Stirrer Crossing in place to prevent falling.
Bowl lift:
- When mixing, rotate the hand wheel to raise the bowl until it reaches the stop position, so that the food can be mixed thoroughly.
- Exchanging agitators and after mixing, rotate the hand wheel to lower the bowl so that the bowl and agitators can be removed.
Note: When assembling an agitator, slip the agitator up on the shaft and turn it until the driving pin in the shaft reaches the L-shaped slot in the agitator shank in order to avoid the agitator falling down while running.

Refer to figure 1 for mixer component identification.
- Before using for the first time, thoroughly clean the bowl and agitator, as described in section 7 of this manual.
- Ensure that the mixer is firstly switched off (1)
- Ensure the cover (11) is fitted to the hub (where applicable) if an attachment is not in use.
- Always remove any attachments before using the agitator.
- Lower the bowl support by rotating the bowl handle downwards (3)
- Rotate the front guard cage assembly (10) to the open position
- Place the required agitator (9) into the bowl (7) and lift bowl onto the bowl support (5)
- Ensure that the rear bowl location (4) and side bowl pins (6) are correctly engaged
- Slide the agitator onto the shaft, turning clockwise to engage the drive pin in the “L” slot of the agitator shank.
- Add the ingredients into the bowl and raise the bowl using the handle (3)
- Rotate the front guard cage (10) into the operating position.
- Select the desired speed (12).
- Start the machine by pressing the ‘green’ start button (1)
- When mixing is complete stop the machine using the ‘red’ stop button (1)
- Lower the bowl support, open the guard cage and remove the agitator from the shaft
- Remove the bowl and agitator from the mixer for emptying and cleaning.
Speed setting 1 (LOW) is for heavy mixtures such as dough, heavy batters and mashed potatoes.
Speed setting 2 (MEDIUM-LOW) is for mixing cake batters, mashing potatoes and for developing dough.
Speed number 3 (MEDIUM-HIGH) is for mixing maximum 3 amount of air into light batches. The wire whip is used for whipping cream, beating egg whites, mixing light icings, meringues and whipping.
Mixer Components Identification
- Stop/Start switches
- Splash shield
- Bowl lift handle
- Rear bowl location pin
- Bowl support
- Side bowl pin
- Bowl
- Agitator
- Beater shaft
- Guard
- Attachment hub cover
Maintenance & Cleaning
- After use each time, carefully clean the bowl, agitators etc, and make sure to keep the machine clean.
- Lubricate the bowl side ways regularly.
- The transmission gearbox is packed with special grease that will be sufficient for six months. To add or replace grease, it is necessary only to remove the upper cover and the bearing cover.
NOTE:
- DO NOT CLEAN BY WATER DIRECTLY
- DO NOT HOSE OR PRESSURE CLEAN THIS MIXER
- DO NOT USE ANY ABRASIVE CLEANERS
Cage Assembly
When the cage assembly is in the closed position, a stop will prevent it from rotating in an anticlockwise direction. Loosen the screw. Once done, you can then remove the cage.
Ensure that the machine is disconnected from the main electrical power supply prior to cleaning.
It is important that correct and detailed cleaning procedures are made for all surfaces that come into contact with food. The cleaning frequency should be clearly defined for the mixer (i.e., daily, after production runs, or more often if necessary) and also the type of cleaning required must also be identified. The objective of cleaning and disinfecting food contact surfaces is to remove food debris (that bacteria require to grow), and to kill bacteria that are present. It is important the cleaned surfaces are stored dry to prevent bacteria growth. Cleaning equipment (brushes, etc.) used must also be stored in a clean and sanitary manner. The correct procedure for cleaning of the splash zone and the food-contact surfaces are as follows:
- Pre-clean – remove excess food waste by sweeping, wiping or pre-rinsing.
- Main clean – loosen surface waste and grease using a detergent.
- Rinse – remove loose food waste, grease and detergent.
- Disinfection – kill the bacteria.
- Final rinse – remove the disinfectant.
- Drying – remove all moisture.
- Note with light contamination the pre-clean and main clean can be combined.
- Some surfaces do not need to be disinfected after every wash.
- Disinfect any items which come either into direct contact with food or with the hands of operators.
- The best method of drying surfaces is to let them air-dry, but if this is not possible, use paper towels or a clean dry cloth.
- It is important the disinfecting chemicals are approved for food contact surface application.
CLEANING BEFORE INITIAL USE:
Before using the mixer for the first time, ensure to wash the mixer bowls, agitators and attachments in hot water and a mild detergent solution. This procedure should be followed for bowls and agitators before use for egg whites or whole eggs.
CLEANING AFTER USE:
After use, clean the mixing bowl, agitators and attachments with hot water and a suitable non-abrasive detergent and soft bristle brush. Rinsing the bowl with hot water immediately after use will also speed up the cleaning of the bowl afterwards.
Note: Do not clean the Aluminium agitators in a dishwasher. Wash immediately after use in a bowl of warm soapy water.
Ensure to wipe down the mixer with a hot damp cloth, thoroughly wiping the bowl support, pedestal, base and all exterior surfaces. All food debris must be removed. The guard should be cleaned in hot soapy water. The guard assembly has been designed to be easily removed for cleaning.
TO REMOVE THE CAGE ASSEMBLY
Ensure that the bowl support is in the lowered position (photograph 1). Remove the agitator and bowl first

When the cage assembly is in the closed position, a stop will prevent it from rotating in an anticlockwise direction.
Loosen the screw. Once done, you can then remove the cage.

TO REMOVE THE REAR SPLASH SHIELD:
The rear splash shield should by regularly inspected and cleaned when necessary. This should be performed by a suitably trained supervisor or maintenance department at least once a month. The splash shield can be either cleaned in either a bowl of hot soapy water or a dishwasher.
- Ensure that the bowl is in the down position. Remove the bowl, guard cage and agitator as described previously.
- Using a suitable bladed screwdriver, remove the 3 retaining screws securing the drip cup to the mixer. NOTE: ensure that you have a firm grip on the shield whilst removing the screws.
- The drip cup can be carefully lowered away from the machine. Take care not to damage the paintwork of the mixer.
- Wipe any signs of grease from the drip cup first before washing.
- Refit the rear splash shield in reverse order once done, ensuring the screws are securely tightened.
Wherever possible, the mixer should be transported to the installation position in the packaging provided to avoid any damage. Do not use a sharp knife to open the box to prevent damaging the machine. On first inspection, check for any possible shipping damages. If any damage has been found, save the packaging material and contact us.
Caution: The mixer is a heavy object and must be correctly handled and lifted to avoid any and all personal injuries.
With the machine in the vicinity of its final position remove from the transportation pallet. The machine is affixed to the pallet by four retaining bolts through the pallet into the threaded feet of the base. Care must be taken during this operation to ensure:
- All required safety measures are taken to ensure correct lifting and handling to avoid risk of injury, which may be through dropping, falling or tilting.
- No damage is made to the machine which could impair the normal operation.
The mixer is not suitable for outdoor installation and must not be installed where a water jet could be used for cleaning. The mixer must only be operated by trained staff and must be installed in an area where the use and maintenance is restricted to trained personnel.
- Ensure that the mixer is at a height with the bowl handles approximately between the knuckle and elbow height. This will reduce the need to bend at the waist.
- Select a suitable flat level surface that can support the weight of the mixer and bowl contents when full. It is recommended the mixer is secured in position.
- Ensure the table, stand or work surface is firmly fixed to the floor. The appliance must be restrained to prevent any movement during use.
- Ensure that there is sufficient space around the mixer to allow for safe operation. Servicing may also become an issue if there is a greatly reduced clearance, so ensure that the service accesses to the top, side and rear of the mixer are clear.
Usage Instructions
- Ensure that the mixer is at a height with the bowl handles approximately at waist level.
- Check whether the power supply corresponds to that required by the machine and whether the external earth wire is reliably connected.
- Thoroughly clean the bowl and agitator before using for the first time.
- Choose the appropriate agitator for your recipe and attach it to the beater shaft.
- Add your ingredients to the bowl according to your recipe.
- Before turning on the mixer, ensure that the cage assembly is securely in place.
- Turn on the mixer and select the appropriate speed for your recipe.
- When finished, turn off the mixer and remove the cage assembly. Carefully remove the agitator from the beater shaft.
- Clean the bowl, agitators, and machine thoroughly after each use. Lubricate the bowl side ways regularly.
Electrical Installation
ELECTRICAL INSTALLATION:
The electrical installation of the mixer must conform to the local or national electricity board regulations.
A competent person must carry out the electrical installation. Ensure that the electrical supply agrees with the machine specification, prior to connection.
The mixer is ‘class l’ appliances where the protection against electric shock does not rely solely on basic insulation. An external electrical isolator and MCB/fuses (both items supplied by others) must be fitted to the incoming electrical supply to the mixer. In addition a 35mA residual current device is strongly recommended to provide extra protection
This appliance should be connected to the point of the supply with the impedance value Zsys less than (0.05+j0.03)Ω.
If the supply cord is damaged, it must be replaced by a special cord or assembly available from the manufacturer or retailer.



Parts Guide

| No. | Name | Qty. | No. | Name , | Qt y .. | N;o .. | Name | Qty.. |
| 1 | Gear pusher{pr,e:Ss. co v e r) | 1 | 18 | boo y( box body) HT150 | 1 | 3,5 | Re d uc t io n shaft | 1 |
| 2 | P l!arn e t a ry d uster gear(d utdh) | 1 | 19 | shift han dlle b as€ [ h am dlle se at ) | 1 | 3 6 | Baok cover base(hack cover) | 1 |
| 3 | · . e shing gear (jo’i nt ge ar) | 1 | 20 | Shift han dll e | 1 | 3,7 | Ba ok oover {badi: cover p11ate ) | 1 |
| 4 | P in i o.n m e:Sh gear(sm a111 w o i n t , g ear) | 1 | 2 1 | Elle ct rri c sllee v e{ El’ectr icity cover) | 1 | 3 8 | Liin lk b l o clk(l”n lk h a ul m ) | 1 |
| 5 | Axeil sleeve(axis cover) | 1 | 22 | M i:icin g b a se( w’hip se ail:J | 1 | 3 ,9 | Liin 1k bar(00 111 n ectiiD,n h aulm ) | 1 |
| 6 | W o i n t e r {Zygosperm, J | 1 | 23 | Oill l!e akin,g pan{ iDill r e ceiver) | 1 | 40 | Liin 1k bar spriing( spri ng) | 1 |
| 7 | · . a in shaft::{prinaipl’e a XJi s) | 1 | 24 | M ixin g sh att (w h’ip sh aft ) | 1 | 41 | pole(exist pole) | 1 |
| 8 | Adjus ing washe r(adj ust ga sket ) | 1 | 25 | espi,cycl’i c gear( pll a n et ge ar ) | 1 | 4 2 | Bm.v11 p U1S her( i:m w l p re ss pllan lk) | 1 |
| 9 | W o i n t e r {Zygosperm, J | 1 | 2 6 | Bow ll su pp o rt ( sil i dle r a cJk) | 1 | 43 | bas;e | 1 |
| 10 | M e shing gear (jo’i n t ge ar) | 1 | 27 | Bow ll fiix l’evel!{bowl l st anding p iin ) | 2 | 44 | Hand w hee l,[ham dll e ) | 1 |
| 11 | a in shaft: w asher(gasket) | 1 | 28 | fo rk(dia l fork) | 1 | 45 | Liin k bar spriing(sp ri ng) | 1 |
| 12 | Se.al h i,Dsei aii r[P ro of cover) | 1 | 29 | Di1al fo r k a xil | 1 | 46 | bowll | 1 |
| 13 | Ri n g g ear (annu l ar g,ear ) | 1 | o | Wo rm shaft::(w orm ) | 1 | 4 7 | Egg· beat ,e r | 1 |
| 14 | Top oover | 1 | 31 | IM ot o r rot or {roil:or m m:lu l!e ) | 1 | 8 | Fllexible ca sin g | 1 |
| 15 | Gear pusher{cov er) | 1 | 32 | Red uci:Ji on shafft I mv ,e r gea r | 1 | 49 | Firxe d casing | 1 |
| 16 | Case omrer(b eari ng seat CO\i’e r) | 1 | 33 | Wo rm gear(w:orm wh ee l ) | 1 | 5 0 | M– xii ng hook | 1 |
| 17 | ··. a in shaft pusher{oover ) | 1 | 34 | Red uci:Ji on shafft u pp e r ge ar | 1 | 51 | M “xiing wh ip | 1 |

| N lo . | N la m e | Q t y . | N o . | N a m e | Q t y . | N o . | N a m ,e | Q t y . |
| 1 | Main slha f t (p r i n c i p le axis) | 1 | 21 | Worm gear(worm wheel Z= 29 } | 1 | 41 | Mixing base( w h ii p seat) | 1 |
| 2 | Shaft hose(axis cover} | 1 | 22 | Back cover base ( ba ck cover) | 1 | 42 | Oil leaking pan(oil receiver) | 1 |
| 3 | Meshing gear(joint gearZ=38), | 1 | 23 | Back cover(back cover plla t e ) | 1 | 43 | epicyclic gear(planet gear Z=19) | 1 |
| 4 | Main shaft washer(gask et ) | 1 | 24 | M o t o r r o t o r ( r o t o r m o d u le } | 1 | 44 | Mixing shaft(whip shaft) | 1 |
| 5 | G e a r p u sh er (p re ss cover) | 1 | 25 | Worm shaft bush ing( w o r m bush} | 1 | 45 | base | 1 |
| 6 | Planet ary cl ust er ge a r ( d u t c h ) | 1 | 26 | Worm shaft(worm) | 1 | 46 | Bow l pusher(bowl press plank) | 2 |
| 7 | Upper main shaft gear(gearZ47) | 1 | 27 | body(box body) | 1 | 47 | Bow l support(slide rack) | 1 |
| 8 | Bevel gear(big cone gear Z=4 6} | 1 | 28 | Dial fork axiil | 1 | 48 | B o w l fix l e v e l (b o w ll s t a n d in g pin) | 2 |
| 9 | Pinion mesh gear(s m a ll jo i n t gear) | 1 | 29 | fork( diaI fo rk) | 1 | 49 | pole(exist pole) | 1 |
| 110 | A xell s lle e v e (a xis co v e r ) | 1 | 30 | Sh ift handle | 1 | 50 | Hand wheel(handle) | 1 |
| 11 | jointer(Zygosperm), | 1 | 31 | Shift handle base(hand e seat) | 1 | 51 | pedestal(press plank) | 2 |
| 12 | Top cover | 1 | 32 | Ele ct r ic sleeve( Ele ct r ici t y cover) | 1 | 52 | Link b ar sp r ing( sp r ing ) | 1 |
| 13 | G e a r pusher(cover) | 1 | 33 | Fro nt cover | 1 | 53 | Link b ar ( co n n ect io n h au llm ), | 1 |
| 14 | Case cover(b e ar i ng se at co ve r } | 1 | 34 | G r in der H e ad bracket(twist t ie-in s e a t } | 1 | 54 | Link block(ll i n k h a u l m } | 1 |
| 1 5 | R e d u c t io n s h a f t (g e a r s h a ft Z = 1 5 ) | 1 | 35 | Lock pin (lo ck b o ll t ) | 1 | 5 5 | Mixing hook | 1 |
| 16 | Reduction shaf t up p er g e ar (g e ar Z=33) | 1 | 36 | Ba ll b e a ri ng (r o lll p i n b e a r i n g } | 1 | 56 | Mixing whip | 1 |
| 117 | A xell s lle e v e (b u sh ) | 1 | 37 | A d j u st in g washer(adjust gasket) | 1 | 57 | Eg g b e at e r | 1 |
| 18 | Re d uc t io n shaf t lo w er gear(g e ar Z= 2 3 } | 1 | 38 | Pi n ii o n le v e l (s m a ll cone gear Z=36) | 1 | 58 | Fle xi b le casing | 1 |
| 19 | Main slhaft pusher(cover) | 1 | 39 | Sea l hose(a ir p ro o f cover) | 1 | 59 | howl | 1 |
| 20 | Main slha f t (g e a r shaft Z=17} | 1 | 40 | Ring gear(a n n u la r gear Z= 6 7 } | 1 | 60 | Fi xe d casing | 2 |

| No. | Name | Qty. | No. | Name | Qty. | No. | Name | Qty. |
| 1 | rropcover ABS | 1 | 20 | Sm a ll! b e l ‘.t p u ll ey HT150 | 1 | 39 | M iix i lil g s h ah 40Cr | 1 |
| 2 | Case cover HT200 | 1 | 21 | Pinio n gear 40Cr | 1 | 40 | Oil leaking pan Alum. Alloy | 1 |
| 3 | Big pulley Big belt pulley HT200 | 1 | 22 | fo rk QT60-2 | 1 | 41 | M ixing hook s/s | 1 |
| 4 | M a in shaft | 1 | 23 | DiaI fork axil 40Cr | 1 | 42 | w hip s/s | 1 |
| 5 | Sh aft ho se ( ax is co ve r) | 1 | 24 | m o t o r | 1 | 43 | Egg b e tt er s/s se t s | 1 |
| 6 | lo w er m esh i ng g e ar ( sm a ll jo ilil t gear) | 1 | 25 | Fr o nt co ve r ABS | 1 | 44 | s/s bowl | 1 |
| 7 | Gear pusher (press cover) | 1 | 26 | Grinder Head bracket HT150 | 1 | 45 | Hand w heel sets | 1 |
| 8 | Plalilet ary cluster(clutch) | 1 | 27 | Lock lilUt s/s | 1 | 46 | Bo w l fi x l’.e v e l Z 2 0 1 | 2 |
| 9 | Upper main shaft gear(gearZ47) | 1 | 28 | BaII bearing GCr15 | 1 | 47 | base HT150 | 1 |
| 10 | Bevel gear(big cone gearZ=46) | 1 | 29 | washer 651M n | 1 | 48 | B a w l su p p o rt H T1 50 | 1 |
| 1 1 | Upper mesh in g gear (joint gearZ=38) | 1 | 30 | Pinion gear 40Cr | 1 | 49 | pedest al 45 | 2 |
| 12 | Ax e l slee ve (axis cover) | 1 | 31 | Sh ift handle4 5 | 1 | 50 | Hexible casing | 1 |
| 13 | ointer 45 (Zygosperm) | 1 | 32 | Sh ift handle base 45 | 1 | 51 | Fixed casing | 1 |
| 14 | body( box body) HT150 | 1 | 33 | epicyclic gear 40Cr | 1 | 52 | Drive sleeve | 1 |
| 15 | Re d u ct io n sh a ft (g e ar sh af t Z= 1 7 ) | 1 | 34 | Co n t r o l sleeve 45 | 1 | 53 | Pole | 1 |
| 16 | Re d u ct io n shaft mid- (gear Z=33) | 1 | 35 | Ring gear 40Cr | 1 | 54 | Sc re w | 1 |
| 17 | Re d u ct io n Sh a ft Lower Gear(gearZ=23) | 1 | 36 | Mixing base HT150 | 1 | 55 | Lift bevel gear | 1 |
| 18 | Re d u ct io n shaft | 1 | 37 | Adjusting washer 45 | 1 | 56 | Lift pinion bevel gear | 1 |
| 19 | Delta belt ru bber | 2 | 38 | pin 45 | 1 |
MIXER CAPACITY CHART
| PRODUCT | B10 | B20 | B30 | B40 |
| CapacIty Of Bowl (Litres Liquid) | 10 | 20 | 30 | 40 |
| Egg Whites | 0.6L | 1L | 1.4L | 1.7L |
| Mashed Potatoes | 5kg | 7kg | 11kg | 14kg |
| Mayonnaise (Liters of Oil) | 4.3L | 9.5L | 11.4L | 12,3L |
| Merinque (Qty. of Water) | 0.4L | 0.7L | 1L | 1.5L |
| Waffle or Hot Cake Batter | 5kg | 7kg | 12kg | 15kg |
| Whipped Cream | 3kg | 4kg | 6kg | 9kg |
| Cake, Angel Food (8-10 oz. cake) | 2kg | 4kg | 6kg | 9kg |
| Cake, Box or Slab | 6kg | 9kg | 14kg | 18kg |
| Cake, Cup | 6kg | 9kg | 14kg | 21kg |
| Cake, Layer | 6kg | 9kg | 14kg | 21kg |
| Cake, Pound | 6kg | 10kg | 14kg | 18kg |
| Cake, Short (Sponge) | 3kg | 7kg | 11kg | 11kg |
| Cake, Sponge | 4kg | 6kg | 8kg | 19kg |
| Cookies, Sugar | 5kg | 7kg | 11kg | 14kg |
| Dough, Bread or Roll § (Lt.-Med.) 60% AR | 6kg | 11kg | 21kg | 21kg |
| PRODUCT | B10 | B20 | B30 | B40 |
| Dough, Heavy Bread § 55% AR | 4kg | 7kg | 14kg | 16kg |
| Dough, Pie | 5kg | 8kg | 12kg | 16kg |
| Dough, Thin Pizza 40% AR § (max. mix time 5 min.) | 2kg | 4kg | 6kg | 11kg |
| Dough, Med. Pizza 50% AR § | 2kg | 5kg | 9kg | 15kg |
| Dough, Thick Pizza 60% AR § | 5kg | 9kg | 18kg | 21kg |
| Dough, Raised Donut 65% AR | 2kg | 4kg | 7kg | 11kg |
| Dough, Whole Wheat 70% AR | 5kg | 9kg | 18kg | 21kg |
| Eggs & Sugar for Sponge Cake | 2kg | 4kg | 6kg | 8kg |
| Icing, Fondant | 3kg | 6kg | 8kg | 11kg |
| Icing, Marshmallow | 1kg | 1kg | 2kg | 2kg |
| Shortening & Sugar, Creamed | 4kg | 7kg | 11kg | 16kg |
| Pasta, Basic Egg Noodle (max. mix time 5 min.) | – | 2kg | 4kg | 7kg |
TROUBLESHOOTING
| PROBLEM | POSSIBLE CAUSES | SOLUTION |
| The mixing shaft does not rotate after switch on | Electric connectors are loose | Check the electric circuit, tighten those loose connectors |
| Oil leakage | Oil seals are worn out | Replace the oil seals |
| The raising handle is too tight | Guide ways are corroded The lead screw, bevel gear and hand wheel shaft etc. is dry | Clean and oil the guide ways Oil them |
| Temperature rise of motor is too high, below speed | Lack of voltage Overload The working speed selected is too high or agitator is not suitable | Check the supply voltage Less load Select a suitable speed and agitator |
WARRANTY
WARRANTY Hamoki Ltd warrants the original purchaser of every new product (under normal and proper use and maintenance service as specified by Hamoki Ltd and upon proper installation and start-up in accordance with the instruction packet supplied with each unit) a one year parts only warranty.
Hamoki Ltd’s obligation under this warranty is limited to a period of one (1) year from the date of original installation.
WARRANTY CLAIMS:
All claims for parts must be made directly through the retailer in the first instance. All claims raised with the retailer should include:
Your name:
Model number:
Your company:
Serial number of the product:
Address: Date of purchase:
Email: Proof of purchase :
Phone:
Information supporting the alleged defect.(A video/photo)
Photo of the dataplate.


















