680 Digital Communicator
Instruction Manual
GENERAL INFORMATION:
The 680 Digital Communicator transmits coded messages over the telephone system to a Digital Receiver located at a central monitoring stat ,ion. Special leased lines are not required. The 680 is intended for use with d igital receivers such as those o=ESCOA, FRANKLIN or DCI .
The 680 consists of a printed circuit board chassis and cover that may be installed in any suitable enclosure, such as the Nos. 204 or 205 Cabinets, or the lower section of a No. 1023, 1024, BClO26 or BClO28 Alarm Processing Center’s cabinet. ( Note : The upper section of a No. 1023, 1024, BC1026 or BClO28’s cabinet may be usedas well, if the 680 is mounted behind or in lieu of the APC’s normal control chassis.
The 680 may be powered by a low cost 6V. dry battery (Ademco Nos. 460 or 866) or a rechargeable 6V.. DC f i I tered power supply (Ademco Recharge-A-Packs Nos. 96, 97, 492, 493, 497). The No. 89 pack may not be used. It may be triggered from any alarm control or other equipment that has a 6,to l2V. DC output, by normally open dry contacts or, by the addition of a resistor, norma I I y c 1 osed dry contacts.
The 680 has 2 sending channels. Channel A has an abort/non-abort option and Channel B is non-abort only as explained later. The channels may be used for a variety of purposes. The first channel may be used to transmit a fire alarm and the second +o send a burg.lar alarm message. Alternatively, the first may, be used for burglary .Id the second for a panic or holdup alarm. Either channel can also be used to monitor other functions such as freezers, oil burners, building temperature, machine perations, etc.
See the ACCESSORIES section at the end of these instructions for a description of items that are available to increase the versatility,of the 680.
OPERATION:
Whenever a channel is activated, transmission to the central monitoring station occurs as follows:
- First, the 680 checks for dial tone on the telephone line. If dial tone is detected, the 680 immediately and automatically dials the preprogrammed telephone number of the central monitoring station. Any number of digits, from one to eleven, may be .progranmed.
The probability of immediate dial tone detection is high, but if a dial tone is not detected within several seconds, the 680 will dial anyway, on the assumption that the connection may be good even though the dial tone is not clear. - When connection is made with the central monitoring receiver, a “handshake” tone (acknowledgment) is sent over the telephone lines by the Receiver to the 680. This “handshake” confirms, to the 680, that connection has been camp leted to the receiver.
If “handshake” is not received, the communicator will disconnect itself from the telephone line. After waiting long enough to disconnect any outgoing or incoming calls which might interfere with dialing (“anti-jam” which only works i n “ca I led party” control exchanges),‘the 680 will reconnect to the telephone line, and again check for dial tone and dial fi described in Step I. Note: “Anti.
j am” is most effective when used in conjunction with line seizure as provided by a No. 663 Lfne Seizure Module (see Diagram lot). If necessary, the 680 will make up to a total of IO attempts to reach the central monitoring station as described later, in Step 4. - Upon receipt of the “handshake” tone, the 680 wi I I start transmittinq its message. In less than 5 seconds, the message, consisting of a 3 digit customer identi– flcation number, and a I digit alarm identification number (burglary, fire, panic, freezer temperature, etc. 1 is sent. Since faulty phone lines can distort the numbers, the 680 sends the message up to 4 times while the receiver compares each message with the one before it. As soon as the Receiver detects 2 successive identical messages, it considers the transmission “va I id” and sends a “kiss-off” code (shutdown) to the Communicator. If the 680 does not receive the “kiss-off” code by the time it has sent its message four times, it hangs up and dials again. Up to a total of IO attempts will be made to reach the central monitoring station. See Step 4.
- In the event that either the “handshake” or the “kiss-off” is not received, the Communicator hangs up and tries again. If necessary, the 680 wi I I make up to a total of IO attempts to reach the central monitoring station. If after IO attemots the Communicator has not made contact and received the “kiss-off” signal, it will shut down and stop dialing.
ADDITIONAL FEATURES AND INFORMATION:
Abort: At the installer’s option, Channel A of the 680 can be wired in either the abort or non-abort mode simply by positioning a lead on the printed circuit boa rd. (Channel B is pre-wired for non-abort only operation.)
In the abort mode, if the alarm system triggering the 680 is reset prior to “handshake”, the message is cancelled and no transmission will occur. If the alarm system is reset after “handshake” but before “ki soff : has occurred, a code 9 will be transmitted (whether to.the.:monitoring station, instead of the alarm code or not “kiss-off” is subsequently received, in this instance, the 680 wi I I not redial).
In the non-abort mode, once the 680 is activated, the message cannot be cancelled. “Hold” Feature: The 680 will function with receivers (such as SESCOA’s) that have multiple telephone I ine capabi I ily. It can automatically detect the special “hold” signal that will be sent when the receiver is busy processing another call. When the receiver is ready, the 680 on “hold” will be signal led to proceed with its normal transmission.
INSTALLATION PROCEDURE:
Mounting:
The 680 may be mounted in a No. 205 Cabinet or any other enclosure that will accommodate it.
See GENERAL INFORMATION. If a No. 205 Cabinet is to be used, mount the cabinet in its desired location and install the communicator chassis in it. Use the upper set of grooves provided at the side edges of the cabinet and secure the chassis with a sheet metal screw through the upper hole in the cabinet’s right edge.
Current models of the Nos. 1023, 1024, BC1026 and BC1028 are provided with extra mounting grooves and hole at the sides of their cabinets to accommodate the communi- cator chassis. In addition, a smal I hole is provided in the top of these cabinets to enable the communicator chassis to be mounted vertically behind the alarm processing .nter’s chassis after programming. (See Diagram A.) Note: In cabinets without ounting grooves, the communicator chassis may be securedin place with double sided w.
Diagram A: INSTALLATION OF COMMUNICATOR CHASSIS IN ALARM PROCESSING CENTER. (eg: No. 1023.1024.6 C 1026, 8C 10281
Programming:
The 680 is easily p,rogrammed by placing programming jumpers on appropriate posts on the. printed circuit board. The programmi ng jumpers w i I I be found in a package accom- panying the 680. Four jumper colors are provided for grouping as desired. The progranmi.ng area is located at the lower right hand sorner of the PC board. See Diagrams I and 2.
The telephone number for the central monitoring station, the subscriber identification number and alarm codes .for the two channels are programmed by interconnecting the row of 16 sets of lettered PAIRED posts and the row of numbered DIGIT posts. Each set of PAIRED posts consists of a CHARACTER post and a DIGIT EXTENDER post.
CAUTION:
Push programming jumper connectors straightonto appropriate posts.
If connectors are angled or if excessive pressure is applied they may loosen.
If this occurs, tighten carefully with long nose pliers.
CAUTION: Push programming jumper connectors straight onto If connectors are angled or If excessive pressure may loosen. if this occurs, tlclhten carefuiiv with iona nose oliers.
Diagram 1: DESIGNATIO& AND LOCATIONS
Diagram 2: PROGRAMMING AREA CHART
(This diagram may be used to chart programming during actual installation. See example described in text and Diagram 3.1
| Chiracter Posts | DescriDtion |
| P | For use if’local requirements specify the use of a PREFIX NUMBER. If not used, it will be connected to the SKIP post with a programming jumper. Other- wise, it will be connected to the appropriate DIGIT post, as described later. There is a three second delay, after the prefix digit is dialed, before t‘he remaining characters are dialed (to accommodate PBX System dialing requirements). |
| A,B,C | For AREA CODE, when requ i red. If not used, these posts will be connected with jumpers for SKIP, .as described in the EXAMPLE given later. |
| D-K | For programming the TELEPHONE NUMBER of the centra I monitoring stat ion. For numbers with fewer than seven digits, leave untise? post(s) at ri’ght and program them as SKIP(s). See EXAMPLE given later. |
| w,x,y | For the SUBSCRIBER’S IDENTI FICATION (ACCOUNT) NUMBER. Up -I-o 999 different account numbers can be programmed. All three digits must be programmed. For subscriber identification numbers lower than 100, program W or W and X as “0” (zero). Examp le : Program “98” as “098”, program “8” as “008”. Do not use SKIP. |
| Chiracter Posts | DescriDtion |
| CH A, CH B | For programing the ALARM CODE numbers for Channels A and 8. Both Channels mtist be programmed. If channel A or B is not to be used, its character post must be programmed with a “0” (zero). Do not leave CH A or CH B unprogrammed and do not use SKIP, ozpurious communicator operation may result ifthe unused channel i inadvertently tripped. |
When two alarms are tripped simultaneously, the numerically lower alarm code always takes priority over the higher.
For example, if an alarm code 2 is tripped on Channel A and a code I is tripped on Channe I, 6, the lower code I wiII take priority and send its messages.
It is recommended, therefore, that codes be assigned as follows:
- Fire
- Hold-up (Panic)
- Burglary
- through 8: As requ i red 0: Unused Channel A or B
Code “9” is preset at the factory and reserved for .“Abort” signals to the central monitoring station.
Programing is accomplished by connecting each CHARACTER post either to an appropriate DIGIT post or DIGIT EXTENDER.post. When a DIGIT post is already occupied and that same digit is needed for another CHARACTER post, connection should be made to the DIGIT EXTENDER post paired with a CHARACTER post that is already programmed to that digit.
I All CHARACTER posts must be programmed. If not needed, posts P,A,B,C,D,E,F,G,H,J and/or K must be programmed as “SKIP”. ( I to 9 0757. Posts W,X,Y,CH A and CH B must use digits
Diagram 3: EXAMPLE Of PROGRAMMING Explained on next page.
EXAMPLE (See Diagram 3)
In the example shown in Diagram 3 the followlng procedure was followed to accomplish the programming of:
Prefix: None
Area Code: None
Telephone No.: 123-6666
Subscriber: 240
Channel A Code: I
Channe I B Code: 4
Pief ix: Si nce none i s requ i red, CHARACTER post “P” i s connected to DIGIT post “SKIP” with a program- ming jumper.
Area Code: Since none is required, but DIGIT post “SKIP” is a I ready used, CHARACTER post “A”. is connected to DIGIT EXTENDER post “P”. Similarly, “B” is connected to lrA” and “C” is connected to “6” in order to extend “SKIP” to a I I of these posts.
Telephone Number: CHARACTER posts ‘ID”, “I?‘, “F” and “G” are connected to DIGIT posts “I”, “2”; “3” and “6” respectively. CHARACTER posts “Hi’, “J” and “K” are each connected to the DIGIT EXTENDER post just to their left in order to extend the “6” to a I I of ‘these posts.
Subscriber Identificati’on: The “2” for CHARACTER post “W” is obta i ned from D IG IT EXTENDER post “E”. The “4” and “0” for posts “X” and “Y” are obta ihed directly from those DIGIT posts.
Alarm Codes: The “I” for Channel A is obtained from DIGIT E.nENDER post ‘ID”. The “4” for Channe I B is obtained from D I G IT EXTENDER post “X”.
Note: Diagram 2 may be used to chart the programming for the actual installation to be made.
Connect ions – Channel A
Channe I A. can be triggered in any one of three ways:
- BY a 6-IZV. DC voltaqe input from a control instrument (Diagram 4): This method is used when the 680 is connected as a “slave” to an existing local alarm. The 680 is connected to the local alarm control’s bell terminals as shown in Diagram 4.
- By a normally open “dry” contact closure (Diagram 5a): In this mode, Channel A will trigger when it senses the closure of a normally open circuit. Additional N.O. contacts may be connected in parallel with the one shown, if desired.
- By the opening of a normally closed “dry” contact (Diagram 5b): Additional N.C. contacts may be connected in series with the contact shown. Note: This method places a constant additional current drain of .I0 ma fshis channel on the 680’s power supply and requires the‘addition of a 680 ohm, l/4 watt resistor (not supplied).

Channel A Abort, Non-Abort Connections:
If the alarm condition that has triggered the 680 is reset before the Communicator has sent it message, the message will be cancelled (aborted) or allowed to go through (non-aborted) depending upon which option the installer has selected. These options may be selected by placing the Abort Jumper (WHITE) on the proper post, as follows:
a. If the input signal to Channel A is momentary, the Channel A Abort Jumper (WHITE) must be placed on the NON-ABORT Post to insure that messages will b=nt (Diagram 6).
b. If the input signal to Channel A is continuous and you DO NOT want messages to be aborted, place the Channel A Abort Jumper (WHITE) on the NON-ABORT Post (Diagram 6).
c. If the input signal to Channel A is continuous and you DO with to abort messages if the alarm system is reset quickly, place the Chdnnel A Abort Jumper (WHITE) on the ABORT Post (Diagram 7!.
Ph>,te : In the ABORT mode, if the input signal is removed from Channel A before the 680 receives the “handshake” (acknowledge signal) from the rsseiver, the Communicator will hang up (although not necessarily at the instant the input signal is removed) and not send any message at all. If the input signal is removed after “han$&ake”, but before “kiss-off”, a code 9 message will be sent and the 680 will not redial, whether or not “kiss-off” is subsequently received.
ConneM Channel B
Channel B, like Channel A, can be triggered in any one of three ways:
- Bi a 6-l2V. ,DC voltage input from a control instrument (Diagram 8). This method is used when the 680 is used as a “slave” to an existing local a I arm.
- By a norma I I y open “dry” contact closure (Diagram 9a 1: In this mode, ‘Channel B WIII trigger and transmit upon sensing the closure of a normally open circuit. Additional N.O. contacts may be placed in parallel with the one shown, if desired.
- By the opening of a normally closed “dry” contact (Diagram 9b): Additional N.C. contacts may be placed in series with the contacts shown. Note: This method places a constant additional load of IOma for this channel on the 680’s power supply and requires the addition of a 680 ohm, l/4 watt resistor (not supplied).

Note: Channel B is.pre-wired for NON-ABORT ONLY operation.
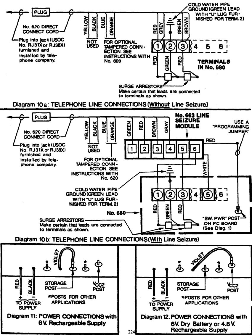
Ground Connection:
The 680 contains surge arrestors to help protect the dialer circuits from volt- age surges on the telephone line. For proper protection, terminal 2 of the 680 must be connected to a cold water pipe ground. A GREEN 18” lead with a “U” lug at one end has been provided for this purpose.
IMPORTANT: The 3 leads from the surge arrestors must be’connected to terminals I, 2, 3 as shown in Diagram IOA (RED leads to.1 and 3, GREEN to 2).
Telephone Line Connections:
Connection of the 680 to the telephone line should be made via an Ademco No. 620 irect Connect Cord which plugs into a telephone company supplied jack (USOC No. RJ3lX r RJ38X). Use Diagram IOa if no line seizure is desired.

Alternative I and 3 may and jack. lY* if local regulations permit and line seizure is not desired, terminals be connected to the telephone line via a standard 4 pin telephone plug for optional line seizure (automatic disconnection of all telephones in the protected premises whenever the 680 is activated, to insure.transmission without interruption) a No. 663 Line Seizure Module may be connected between the communicator and direct connect cord as shown in Diagram lob. With this option, the 680 will disconnect an outgoing call immediately upon being activated,
Power Connections: ’
Note : Before connecting power to the 680, inspect the PC board for any loose bits of wire or other foreign matter and recheck to insure that all connections are according to the instructions given so far. Furthermore, it is imperative that the following instructions concerning the VIOLET jumper be fol lowed.
The 680 can be powered by:
a. Rechargeable 6V. DC Fi Itered Power Supply, such as Ademco Nos. 96, 97, 492, 493 or 497. The 680’s VIOLET jumper should be connected to th.e STORAGE Post just to the right of the jumper. (.See Diagrams I and II.)
b. 6V. Dry Lantern Battery such as the Ademco No. 460 or 866. The VIOLET jumper should be connected to the Vcc2 Post. (See Diagrams I and 12.1
c. Rechargeable 4.8V. DC Battery Pack. The VIOLET jumper should be connected to the Vcc2 Post. (See Diagrams I and 12.1
IMPORTANT: No. 89 Energy Packs or other power sources supplying’unfiltered or pulsating DC MUST NOT be used.
Connect power to the 680 as follows and as shown in Diagrams II and 12:
- Connect the BLACK (flying) lead from the PC board to the negative (-1 termina I of the power source.
- Connect the RED (flying) lead to the positive (+I terminal of the power source.
- If a rechargeable power supply is used, its plug-in transformer should be installed in an outlet that is ON 24 hours a day.
ACCESSORIES:
Accessories that are available for use with the 680 include the following:
No. 657 Trigger Delay Adapter: Will delay either channel of the 680 from triggering from a voltage input for approximately 25 sec&ds. Unwanted transmission of short duration “alarm” conditions due to testing or accidental’tripping of the local alarm system can thus be minimized. No. 659 Line Fault Monitor: Detects phone line outages (30 sec. delay). No. 663 Line Seizure Module: Automatically disconnects all telephones on the same line with the communicator whenever the 680 is activated, to insure transmission without interruption. (See Diagram, lob. 1 No. 675 Ground Start Module: Pen its connect ion to telephone exchanges requiring “GROUND START” (a momentary connection of one side of the telephone line to ground) before dial tone may be obtained.
No. 676 Listen-in Module, No. 677 Microphone(s): Permit the central monitoring station to “listen-in” to any sounds in the protected area fol lowihg the 680’s message transmission. No. 683 Remote Command Tone Generator, No. 684 Remote Command Tone Responder: Permit activation of the 680 from the central monitoring station. No. 687 Voltage Regulator: Permits the 680 to be powered from a control panel or other source supplying nominally 12V. filtered DC. No. 689 AC Power/Telephone Line Monitor: Detects AC input (l/2 sec. delay) and phone line (30 sec. delay) outages.
Note : The No. 674 Select-A-Line cannot be used with the 680.
GENERAL SPECIFICATIONS:
Physical:
| Width: | 8” | (20.3 cm) |
| Height: | 5” | (12.7 cm1 |
| Depth: | I” | ( 2.5 cm) |
Note : May be mounted in No. 205 (or other) Cabinet (See GENERAL INFORMATION).
ElectricaI :
Power: 6V. DC (dry battery or rechargeable, filtered power source) or 4.8V DC (rechargeable battery pack). For additional information, see GENERAL INFORMATIONAL Activating lntxts ‘. , (Triqqering) to Channel A or 5: 6 to 12V DC (battery or ful I wave rectified) or “dry closure”. Current Dra i n: In standby (non-activated): negligible (be ow 0.01 ma) – During call (activated): 0.175 Amps Transmission Format: Accommodates receivers such as those of: SESCuA, FRANKLIN or DCI.
TO THE INSTALLER
Regular maintenance by the installer and frequent testing by the user is vital to continuous satisfactory operation of any alarm system. The installer should assuma the responsibility of developing and offer- ing a regular maintenance progrw to the user as well as acquainting the user with the proper operation and limitations of the alarm system and its component parts. Recannendations must be ,included for a specific program of frequent testing to insure the system’s proper operation at all times.
ALARM DEVICE MANUFACTURING CO.
*awS0UormT Qlpoamol
165 EileerdfVay, Syosset, New York 117Ql
P466!3 REV.*. lll80
Oopyright~ 1980 PITTWAY CORPORATION
www.PDF-Zoo.com
firealarmresources.com



















