ADEMCO 660RS232 Computer Interface

GENfiRAL INFORMATION
- The No. 660RS232 accepts the output of a No. 660 Digital Qeceiver (or No. 6731 Receiver/Printer) and formats it for transmission to a minicomputer (such as the Data General Nova 4) in standard ASCII format. (The interface protocol is EIA-RS-232C. The serial transmission is at 600 Baud.)
- In addition, the No. 660RS232 permits the 3 digit subscriber number normally used by the No. 660 Receiver to be expanded to a 6 digit number by adding 3 digits ahead of the receiver’s digits.
- The characters and.their order of transmission are shown below:

- Each character is an ASCII code and includes.1 start bit, 7 data bits, parity (none) and I stop bit. Output voltage is + 12V. DC (nominal).
- Digits 2, 3 and 5 are programmable within the No. 660RS232 as described herein. The eIeven characters are sent without parity.
- The 660RS232 obtains its operating power from its associated No. 660 receiver.
- The information contain Receiver/Printer.
MODIFICATION OF No. 660 RECEIVER (or No. 673T or 673 Receiver/ Printer, if used):
To provide a valid Message Received” signal to the No. 66ORS232 from the receiver, the following receiver modification is required:
- Disconnect power from the recei’ver if it is already connected.
- Remove the No. 660 Receiver’s cover.
- Locate the AUTO-MANUAL mode (slide) switch and the 15 pin PRINTER connector on the rear panel of the receiver.
- Connect a short length of B22GA insulated wire from pin 2 of the I5 pin PRINTER connector to the bottom pa i r of termi na I s on the AUTO-MANlJ4L switch (to which a YELLOW wire is general ly connected). See Diagram I.


- Replace receiver’s cover. Leave power disconnected until installation and interconnection of the No.. 660RS232 is complete.
Note : With a No. 673T (or .673) Recelver/Printer,an AUTO-MANUAL (toggle) switch Is on the front panel. Connect an 18” length of #22’insuIated wire from the top (YELLOW wire)air of terminals on this switch to pi’ 2 OS the receiver’s 15 pin PRINTER connector.
PROGRAMMING ADDITIONAL SUBSCRIBER IDENTIFICATION CHARACTERS
- The 3 digit subscriber identification number normally used by the No. 660 Receiver can be expanded to a 6 number by the No. 660RS232 which can add 3 digit’s .(or characters) ahead of the receiver’s 3 digits.
- The additional digits (or characters) may be selected by cutting appropriate resistorjumpers on the No. 660RS232’s circuit board.
- Three groups of 4 resistor jumpers, designated Digit I, Dig.it 2 and Digit 3, are located along the right side of the No. 660RS232’s circuit board. The group for Digit I is . shown in Diagram 2. Al I three groups are shown in Diagram 3.
- Note that each group of 4 resistor jumpers contains individual jumpers labeled: 8, 4, 2 and I. In order to program a particular digit from I to 9, simply cut the longer lead(s) of the resistor(s) whose sum equals the desired digit. I f none of the resi stors in’a group are cut, a zero (0) Will be transmitted for that diqit position.
- Note : Cutting resistors (within a group) totaling more than “9” wi II result in a transmission of a legitimate ASCII characterxch is not a.numeric. Thus, a total of I6 alpha-numeric symbols may be chosen in ez of the unit’s three “digit” positions.
INSTALLATION AND INTERCONNECTION
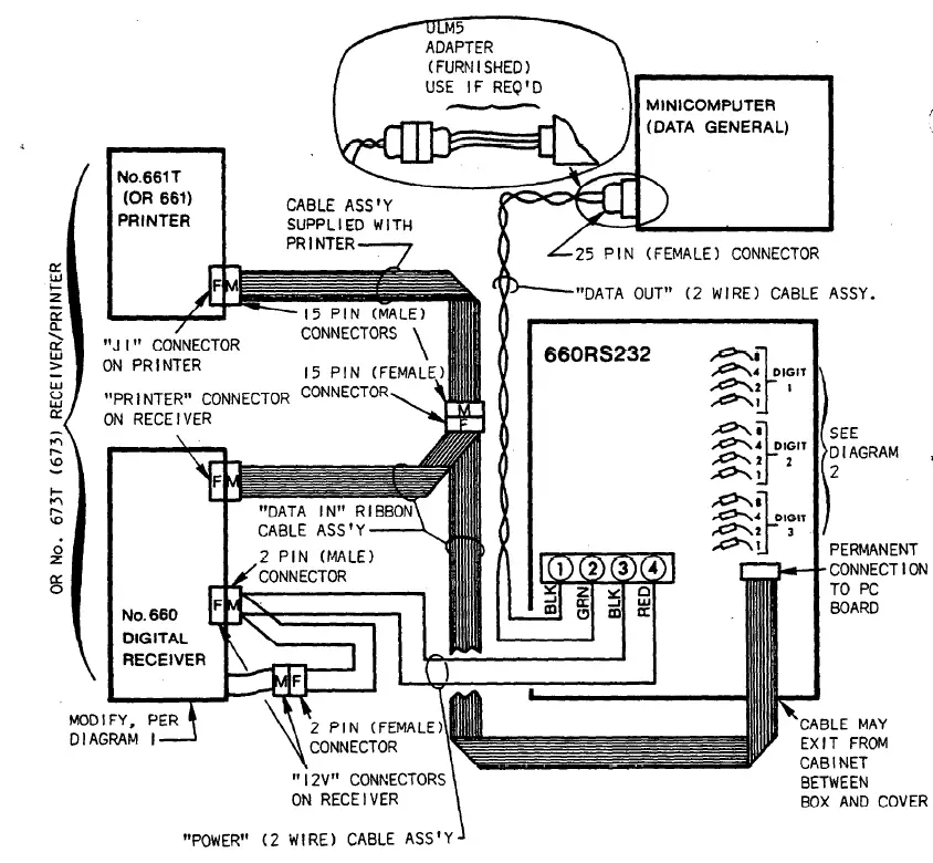
Three cable assemblies are provided with the No. 660RS232:
- “Power” Cable Assembly: Two wire (RED and BLACK) cable with spade lugs -at one end and two 2’pin connectors (one male, bne female) at the other end. “Data In” Cable Assembly: I5 conductor ribbon cable permanently connected to the unit’s PC board at one end and provided with two I5 pin connectors (one male, one female) at the other end.
- “Data Out” Cable Assembly: Two wire (GREEN and BLACK) cable with spade lugs at one end and a 25 pin (female) connector at the other end. Note: A ULM-5
- Adapter is also provided for use, if required,:’ In connecting tothe computer.
- It consists of a short cable terminating in a 25 pin (male) connector and a small 5 pin (female). connector.
INTERCONNECTIONS
- Locate the No. 660RS232 adjacent to the receiver and printer in the vicinity of the computer.
- With power still disconnected from the receiver, connect the GREEN and BLACK “Data Out” Cable Assembly between terminals I and 2 of the No. 660RS232 and the computer, as shown in Diagram 3. The ULM-5 Adapter is provided for use, if needed, in making the computer connection.
- Connect the connectors at the free end of the “Data In” ribbon cable assembly to the receiver and printer as shown. Note that a cable assembly supplied with the printer is also utilized for the printer connection.
The ribbon cable may exit from the. No. 660RS232’s cabinet in the space between the box and .its cover.
Connect the RED and BLACK “Power” Cable Assembly in the following order:
- In the No. 660RS232, connect BLACK to terminal 3 and RED to terminal 4, as shown in Diagram 3.
- At the rear of the receiver,‘remove the male “12V” connector from its normal position and connect it to the “Power” Cable’s female connector.
- Connect the cable’s male connector to the female “12V” connector at the rear of the receiver.
GENERAL SPECIFICATIONS
TO THE INSTALLER
Regular maintenance by the installer and frequent testing by the user is vital to continuous satisfactory operation of any alarm system. Thz installer should assume the responsibility of developing and offering a’ regular maintenance program to the user as well as acquainting the user with the proper operation and limitations of the alarm system and its component parts. Recommendations must be included for a specific program of frequent testing to insure the system’s ‘proper operation at all times.























