FLASHLOGIC OEM-ALRS Remote Starter

TERMS OF USE:
Automotive Data Solutions Inc. (“ADS”) products are strictly intended for installation by Certified Technicians who are employed by a registered business specialized in the installation of automotive aftermarket electronics products. Prior to beginning installation of an ADS product in a vehicle, it is the Certified Technician’s responsibility to review the most current Product Guide, Install Guide and vehicle-specific notes available in Weblink®. ADS is not responsible for any damages whatsoever, including but not limited to any consequential damages, incidental damages, damages for loss of time, loss of earnings, loss of profit, commercial loss, loss of economic opportunity and the like that may or may not have resulted from the use, misuse, improper installation or operation of its products. ADS reserves itself the right to suspend any Weblink® account without notice and decline to offer technical support to non-Certified Technicians, non-compliant Certified Technicians or end-users.
BEFORE INSTALLATION
- Connect module to computer
- Login to Weblink account
- Flash firmware to module (module is not preloaded with firmware)
- Use accessories accordingly (accessories are sold separately)
VEHICLE LIST – 1 OF 1

BOX CONTENTS

WEBLINK CABLE (required accessory sold separately)

CH5 T-HARNESS (optional accessory sold separately)

TECHNICAL NOTE – 1 OF 1
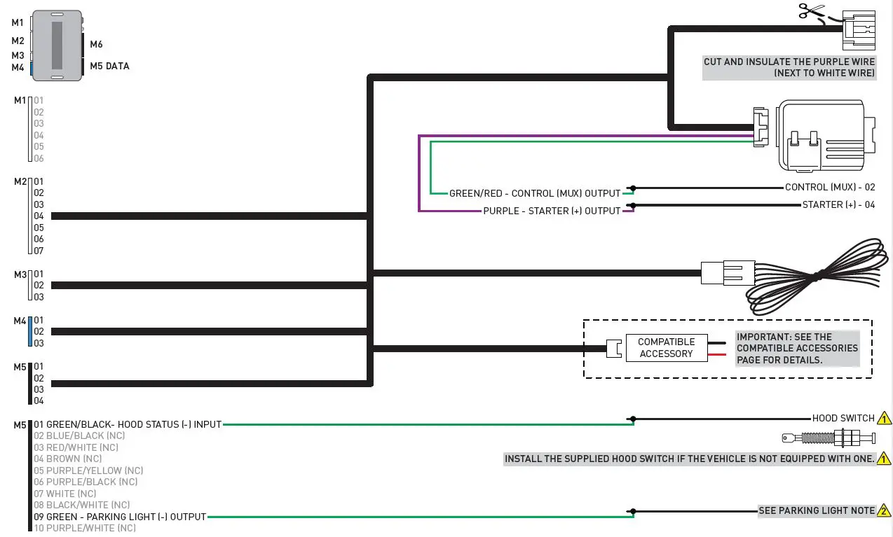
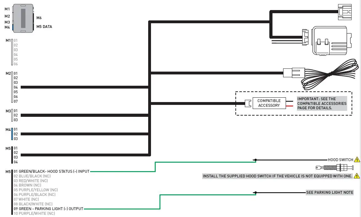
PARKING LIGHT NOTE

TYPE 1 – WIRE CHART – 1 OF 1

TYPE 1 – WIRING DIAGRAM – 1 OF 1


TYPE 2 – WIRE CHART – 1 OF 3

TYPE 2 – WIRE CHART – 2 OF 3

TYPE 2 – WIRE CHART – 3 OF 3

TYPE 2 – WIRING DIAGRAM – 1 OF 1


TYPE 3 – WIRING DIAGRAM – 1 OF 1


MODULE PROGRAMMING PROCEDURE – STD KEY – 1 OF 1
- Close driver door.
- Re-open driver door to wake up data bus.
- Insert key into ignition.
- Turn key to ON position.
- LED will turn solid RED.
- Within 5 seconds, LED will fl ash GREEN rapidly.
- Turn key to OFF position.
- Remove key.
- Press UNLOCK on the OEM remote. If vehicle is not equipped with OEM remote, press module programming button.
- Wait, LED will turn solid GREEN for 2 seconds.
- Module Programming Procedure completed.
VALET MODE PROGRAMMING PROCEDURE – 1 OF 1
NOTE: In Valet Mode, the Remote starter is not functional. Keyless entry, Lock and Unlock will remain functional. See RF kit user manual for alternate valet mode programming.
- Time restriction. Complete next step within 7 seconds.
- Cycle ignition ON fi ve times [5x OFF/ON] rapidly.
- Wait, LED 1 will turn solid RED for 2 seconds.
- Set ignition to OFF position.
- Valet Mode Programming Procedure completed.
To exit valet mode: repeat steps 1 to 5.
MODULE NAVIGATION PROCEDURE – 1 OF 1
It is mandatory to exit the Module Navigation at the end of this procedure. Failure to exit the Module Navigation will drain vehicle battery.
To exit the Module Navigation at any time:
Follow STEP 13.
Module must be programmed to the vehicle.
Use the Module Navigation Chart on the next page.
- Set ignition to OFF position.
- TO ACCESS THE MENUS: Press and hold programming button until LED 1 turns solid GREEN.
- IN THE MENUS: Press the programming button as many times as the menu number indicates. LED 1 will fl ash GREEN an equal amount of times continuously.
- TO ACCESS THE OPTIONS: Press and hold programming button until LED 1 turns solid RED.
- IN THE OPTIONS: Press the programming button as many times as the option number indicates. LED 1 will fl ash RED an equal amount of times continuously.
- TO ACCESS THE SETTINGS: Press and hold programming button until LED 1 turns solid GREEN.
- LED 1 will flash GREEN as many times as the current (or default) setting number, continuously.
- IN THE SETTINGS: Press the programming button as many times as necessary to access your setting. LED 1 will fl ash GREEN an equal amount of times continuously.
- To return to the MENUS: exit the Module Navigation and redo the Module Navigation Procedure.
- To save and return to the OPTIONS: Press and hold programming button until LED 1 turns solid RED.
- LED 1 will fl ash RED as many times as the current option number continuously.
- Configure every other setting and proceed to step 13.
- MANDATORY: EXIT MODULE NAVIGATION.
Press and hold programming button for 7 seconds. LED 1 will fl ash RED rapidly. Release programming button. LED 1 will turn OFF. - Module navigation completed.
Failure to exit the Module Navigation will drain vehicle battery.
MODULE NAVIGATION CHART – 1 OF 1

REMOTE STARTER ERROR CODES – 1 OF 1

MODULE DIAGNOSTICS – 1 OF 1

MODULE RESET PROCEDURE – 1 OF 1
- Disconnect all connectors from module except the BLACK 4-PIN connector.
- Disconnect the BLACK 4-PIN connector.
- PRESS AND HOLD programming button while connecting the BLACK 4-PIN connector.
- Wait, LED 1 will flash RED. RELEASE programming button.
- LED 1 will turn RED for 2 seconds.
- Module RESET completed.
- Reconnect all connectors.
- Repeat programming procedure.
Failure to follow procedure may result with a DTC or a CHECK ENGINE error message.
TAKEOVER PROCEDURE – STD KEY – 1 OF 1
All vehicle doors must be closed and locked prior to remote start sequence.
- Press unlock on OEM or aftermarket remote.
- Insert key into ignition.
- Turn key to ON position.
- Press and release BRAKE pedal.
- Take over procedure completed.
Failure to follow procedure will result in vehicle engine shutdown.
INSTALLATION CHECKLIST – 1 OF 1
- WARNING: Vehicle engine will start many times. Test in a well ventilated area.
- Close all vehicle doors, hood and trunk.
- Press LOCK button three times [3x] rapidly on the OEM keyfob to remote start vehicle.
Question 1: Does the vehicle remote start?
YES: Go to next step.
NO: The module doesn’t detect OEM remote lock button from the vehicle communication network. Check all connections, repeat the test and call technical support, if the problem persists. - Press LOCK button three times [3x] rapidly on the OEM keyfob to shut down vehicle.
Question 2: Does the vehicle shut down?
YES: Go to next step.
NO: Repeat step. If the problem persists, press on the brake pedal once [1x] to shut down the vehicle and call technical support. - RAP Shutdown test
Question 3: Did the radio, interior controls, and headlights turn off within 60 seconds after remote start shutdown?
YES: Go to next step.
NO: Verify the RAP SHUTDOWN connections as illustrated in the wiring diagram. Repeat the test and call technical support, if the problem persists. - Open hood.
- If not already installed, affi x the mandatory orange warning sticker under the hood and proceed to next step.
- Press LOCK button three times [3x] rapidly on the OEM keyfob to remote start vehicle.
Question 4: Does the vehicle remote start?
YES: The vehicle is not equipped with a factory hood pin. Install a mandatory aftermarket hood switch, then repeat the test.
NO: Go to next step. - Close hood.
- Enter vehicle and close the doors.
- Press LOCK button three times [3x] rapidly on the OEM keyfob to remote start vehicle.
- Wait for the vehicle to start.
- Press brake pedal.
Question 5: Does the vehicle shut down?
YES: Go to next step.
NO: The module does NOT detect the brake pedal signal. Press LOCK button three times [3x] rapidly on the OEM keyfob to shut down, check the brake connection as illustrated in the wiring diagram, if applicable, and call technical support. - Exit vehicle.
- Installation checklist completed.
Patent No. US 8,856,780 CA 2759622
OEM-AL(RS)-CH5-[FLCAN]-EN
www.flashlogic.com




















