ROWELD P 125 Set 63-75 mm Electronic Sleeve Welding
Instructions

Overview
no. 55546 P125 Set 63-125mm 230V
no. 55321 ROWELD P125 basic 230V
no. 55322 ROWELD P125 basic 110V
Please read and retain these directions for use. Do not throw them away! The warranty does not cover damage caused by incorrect use of the equipment! Subject to technical modifications!
DECLARATION OF CONFORMITY
We declare on our sole accountability that this product conforms to the standards and guidelines stated.
ROWELD P125:
2014/30/EU, 2014/35/EU, 2011/65/EU,
EN 60335-1, EN 60335-2-45, EN 55014-1,
EN 61000-3-2, 610000-3-3, EN 62233
Herstellerunterschrift
Manufacturer/ authorized representative signature
ppa. Thorsten Bühl
Director Corporate
Technology
Helheim, 09.02.2018
i. A. Maximilian Gottschalk
Teamleader Product
Approval & Patents
Technische Interlaken bee/ Technical file at: ROTHENBERGER Werkzeug GmbH Spessartstraße 2-4
D-65779 Helheim/Germany
Markings in this document:
Markings in this document!
This sign warns against the danger of personal injuries.
Caution!
This sign warns against the danger of property damage and damage to the environment.
Call for action
Safety Notes
1.1 Intended use
ROWELD P125 must be used only for producing heating plate butt fusion welded joints of PE, PVDF and PP-Pipes with outer diameters of 16-125mm. This device may only be used correctly as described!.
1.2 General Power Tool Safety Warnings
WARNING! Read all safety warnings, instructions, illustrations and specifications provided with this power tool. Failure to follow all instructions listed below may result in electric shock, fire and/or serious injury. Save all warnings and instructions for future reference. The term “power tool” in the warnings refers to your electrically-operated (corded) power tool or battery-operated (cordless) power tool.
- Work area safety
a) Keep work area clean and well lit. Cluttered and dark areas invite accidents.
b) Do not operate power tools in explosive atmospheres, such as in the presence of flammable liquids, gases or dust. Power tools create sparks which may ignite the dust or fumes.
c) Keep children and bystanders away while operating a power tool. Distractions can cause you to lose control. - Electrical safety
a) Power tool plugs must match the outlet. Never modify the plug in any way. Do not use any adapter plugs with earthed (grounded) power tools. Unmodified plugs and matching outlets will reduce risk of electric shock.
b) Avoid body contact with earthed or grounded surfaces, such as pipes, radiators, ranges and refrigerators. There is an increased risk of electric shock if your body is earthed or grounded.
c) Do not expose power tools to rain or wet conditions. Water entering a power tool will increase the risk of electric shock.
d) Do not abuse the cord. Never use the cord for carrying, pulling or unplugging the power tool. Keep cord away from heat, oil, sharp edges and moving parts. Damaged or entangled cords increase the risk of electric shock.
e) When operating a power tool outdoors only, use an extension cords suitable for outdoor use. Use of a cord suitable for outdoor use reduces the risk of electric shock.
f) If operating a power tool in a damp location is unavoidable, use a residual current device (RCD) protected supply. Use of an RCD reduces the risk of electric shock. - Personal safety
a) Stay alert, watch what you are doing and use common sense when operating a power tool. Do not use a power tool while you are tired or under the influence of drugs, alcohol or medication. A momentary lack of attention while operating power tools may result in serious personal injury.
b) Use personal protective equipment. Always wear eye protection. Protective equipment such as dust mask, non-skid safety shoes, hard hat, or hearing protection used for appropriate conditions will reduce personal injuries.
c) Prevent unintentional starting. Ensure the switch is in the off-position before connecting to power source and/or battery pack, picking up or carrying the tool. Carrying power tools with your finger on the switch or energizing power tools that have the switch on invites accidents.
d) Remove any adjusting key or wrench before turning the power tool on. A wrench or a key left attached to a rotating part of the power tool may result in personal injury.
e) Do not overreach. Keep proper footing and balance at all times. This enables better control of the power tool in unexpected situations.
f) Dress properly. Do not wear loose clothing or jewellery. Keep your hair, clothing and gloves away from moving parts. Loose clothes, jewellery or long hair can be caught in moving parts.
g) If devices are provided for the connection of dust extraction and collection facilities, ensure these are connected and properly used. Use of dust collection can reduce dustrelated hazards.
h) Do not let familiarity gained from frequent use of tools allow you to become complacent and ignore tool safety principles. A careless action can cause severe injury within a fraction of a second. - Power tool use and care
a) Do not force the power tool. Use the correct power tool for your application. The correct power tool will do the job better and safer at the rate for which it was designed.
b) Do not use the power tool if the switch does not turn it on and off. Any power tool that cannot be controlled with the switch is dangerous and must be repaired.
c) Disconnect the plug from the power source and/or remove the battery pack, if detachable, from the power tool before making any adjustments, changing accessories, or storing power tools. Such preventive safety measures reduce the risk of starting the power tool accidentally.
d) Store idle power tools out of the reach of children and do not allow persons unfamiliar with the power tool or these instructions to operate the power tool. Power tools are dangerous in the hands of untrained users.
e) Maintain power tools and accessories. Check for misalignment or binding of moving parts, breakage of parts and any other condition that may affect the power tool’s operation. If damaged, have the power tool repaired before use. Many accidents are caused by poorly maintained power tools.
f) Keep cutting tools sharp and clean. Properly maintained cutting tools with sharp cutting edges are less likely to bind and are easier to control.
g) Use the power tool, accessories and tool bits etc., in accordance with these instructions, taking into account the working conditions and the work to be performed. Use of the power tool for operations different from those intended could result in a hazardous sit- uation.
h) Keep handles and grasping surfaces dry, clean and free from oil and grease. Slippery handles and grasping surfaces do not allow for safe handling and control of the tool in unexpected situations. - Service a) Have your power tool serviced by a qualified repair person using only identical replacement parts. This will ensure that the safety of the power tool is maintained.
1.3 Special safety instructions
Do not use the electrical device if it is damaged. There is a danger of accident. Only connect the electrical device to an outlet with protected earth. Only touch the electrical device on the handle (1) when it is plugged into an outlet. The heating plate (7), heating jack (8), heating arbor’s (9) as well as the metal parts between the heating element and the plastic handle (1) reach operating temperatures of up to 290°C. Touching these parts can cause severe burns.
Let the electrical device cool down for a long time after unplugging before touching the metal parts. Touching parts that are still hot during the cooling phase can cause severe burns. The electrical device takes a long time to cool down after unplugging. Make sure that you keep your hands far enough away from the end of the pipe, the molding, the heating plate (7), heating jack (8) and heating arbors (9) or wear suitable gloves when welding. The pipes and moldings to be welded, the heating element and the heating tools get hot during welding and can cause severe burns.
The weld connection stays very hot for a long time after completion. Do not change the heating jack (8) and heating arbors (9) until they have completely cooled down. Touching parts which are still hot causes severe burns. Protect third persons from the hot electrical device and hot welded connections. Touching the hot parts causes severe burns. Do not accelerate the cooling process of the electrical device by immersing it in liquid. There is a danger of injury from electric shock and/or sudden spurting of the liquid. The electrical device will also be damaged. Place the electrical device down only on its supporting stand, in the table clamp or on a fire-retardant base. Placing the hot electrical device on a base which is not fire-retardant or in the vicinity of inflammable material can damage the surface and/or cause a fire.
Only use approved and appropriately marked extension leads with a sufficient cable cross-section. Use extension leads up to a length of 10 m with cable cross-section 1.5 mm², from 10 – 30 m with cable cross-section 2.5 mm². Check the power cable of the electrical device and the extension leads regularly for damage. Have these renewed by qualified experts or an authorized ROTHENBERGER customer service workshop in case of damage.
This device is not intended for use by children and persons with physical, sensory or mental limitations or a lack of experience or knowledge. This device can be used by children aged 8 and above and by persons who have physical, sensory or mental limitations or a lack of experience or knowledge if a person responsible for their safety supervises them or has instructed them in the safe operation of the device and they understand the associated dangers. Otherwise, there is a danger of operating errors and injuries.
Supervise children during use, cleaning and maintenance. This will ensure that children do not play with the device. The equipment must only be operated by qualified specialized staff!
Technical Data
| Power supply | 230V a.c. / 110-120V a.c., 50/60 Hz, 1300 W |
| Working range | Ø 16-125mm |
| Dimensions | 500x200x65mm |
| Weight | 3,1 kg |
| Protection type .. | IP 20 |
Function of the Unit
3.1 Overview
- Isolated Handle
- Flex with Plug
- Pushbutton
- “+“ / “-“ button
- red diode “Stand by“
- temperature indicator
- Heating plate
- Heating jack
- Heating arbours
- Counter pin
The handy pipe socket welding machines are designed for the overlap welding of PE, PP and PVDF plastic pipes and shaped pieces in a workshop and on sites.
There are two methods of welding: type A und type B.
Using method A the pipe is used without peeling, it is simply chamfered. Using method B the pipe must be peeled to a certain length and then chamfered. The ROTHENBERGER heating jacks (8) and -arbors (9) are designed in form A and are marked accordingly on the uncoated rear.
3.2 Operating instructions
The Heating Element must be used by well trained and authorized operators only!
3.2.1 Putting into operation
Please read the operating- and safety-instructions attentively before putting the heating element into operation!
Do not use the heating element in explosive environments or bring it into contact with easily flammable materials!
- Fit the corresponding heating jacks (8) and heating arbours (9). Secure heating arbour (9) with counter pin (10) and thighten the screw M6x40 with allen key (s.fig. A).
- Insert the heating element with the mounting groove in a table clamp (no.: 55540) or floor stand (no.: 55539).
- Connect power plug to the power supply stated on the type plate. The red “Stand by“ diode on the heating element lights up, which means: voltage is being applied. Switch on the heating element on the hand grip using the large press-button (lights up green) and set the desired temperature using the “+“ or “-“ button (160°C to 285°C / 320°F to 545°F).
Heating is displayed on the hand grip by the yellow diode. Horizontal bars also appear on the temperature indicator. The yellow diode goes out shortly before reaching the set nominal temperature (tolerance +/-3°C / 5.4°F) and the green one lights up. The heating element is usable after a further 10 minutes. Note: upon first reaching the nominal temperature the set value can be exceeded for short time.
Check the temperature using an external temperature measuring instrument. If there are deviations it means that the heating element must be re-calibrated: press the “+“ and “-“ button simultaneously and then set the difference using the “+“ or “-“ button. If “Er1“ appears this means the electronics are defective. For “Er2“ the resistance thermometer is either defective or not connected. Send the device to an authorised ROTHENBERGER specialist workshop.
Very hot – Do not touch! The heating element can reach a temperature of approx. 290°C / 554°F!
3.2.2 Preparations for welding
- The end of the pipe is to be chamfered as shown in fig 1 and set out in Table 1.
- The connection area of the pipe is to be machined as specified by the manufacturer of the shaped piece.
- Make the insertion depth at the end of the pipe over a distance as set out in table 1.
| Pipe diameter PE, PP, PVDF d (mm) | Pipe chamfer PE, PP, PVDF (mm) | Insertion depth PE, PP, PVDF l (mm) |
| 16 | 2 | 13 |
| 20 | 2 | 14 |
| 25 | 2 | 16 |
| 32 | 2 | 18 |
| 40 | 2 | 20 |
| 50 | 2 | 23 |
| 63 | 3 | 27 |
| 75 | 3 | 31 |
| 90 | 3 | 35 |
| 110 | 3 | 41 |
| 125 | 3 | 46 |
The inside of the shaped piece is to be cleaned thoroughly with a degreasing agent (for example methylated spirits) and a non-fibrous paper!
Check weather conditions!
3.2.3 Welding
- Move the pipe and shaped piece quickly and axially to the mark on the heating arbor and jack fitted on the heating element and fix them in place.
- Keep them secure for the heating time as shown in tables 2-4.
- After the elapse of the heating time, pull the pipe and shaped pipe out of the heating arbor and jack quickly and push them together up to the mark immediately without turning them (positioning time shown in tables 2-4).
- Hold the connection tight for the time shown in tables 2-4 and then allow it to cool. The weld must not be stressed by further installation work until after the elapse of the cooling time!
- After each weld the heating arbour and jack should be cleaned with non-fibrous paper and, if necessary, methylated spirits.
The welding parameters shown in the tables are only guide values for which ROTHENBERGER cannot accept any guarantee! The parameters recommended by the pipe and shaped piece manufacturer must be obtained for the specific materials.
Table 2: Guide value table for PE-HD pursuant to DVS 2207 T1 (09/2005):
| Pipe outer diameter(mm) | Heating time SDR6 – 7,4 – 11(sec) | Heating time SDR17 (sec) | Positioning (sec) | Cooling time holding total (sec) (min) | |
| 16 | 5 | 4 | 6 | 2 | |
| 20 | 5 | 4 | 6 | 2 | |
| 25 | 7 | 4 | 10 | 2 | |
| 32 | 8 | 6 | 10 | 4 | |
| 40 | 12 | 6 | 20 | 4 | |
| 50 | 18 | 6 | 20 | 4 | |
| 63 | 24 | 8 | 30 | 6 | |
| 75 | 30 | 18 | 8 | 30 | 6 |
| 90 | 40 | 26 | 8 | 40 | 6 |
| 110 | 50 | 36 | 10 | 50 | 8 |
| 125 | 60 | 46 | 10 | 60 | 8 |
Table 3: Guide value table for PP pursuant to DVS 2207 T11 (08/2008):
| Pipe outer diameter(mm) | Heating time SDR 6 – 7,4 – 11 (sec) | Heating time SDR 17 – 17,6 (sec) | Positioning (sec) | Cooling time holding total (sec) (min) | |
| 16 | 5 | 4 | 6 | 2 | |
| 20 | 5 | 4 | 6 | 2 | |
| 25 | 7 | 4 | 10 | 2 | |
| 32 | 8 | 6 | 10 | 4 | |
| 40 | 12 | 6 | 20 | 4 | |
| 50 | 18 | 6 | 20 | 4 | |
| 63 | 24 | 10 | 8 | 30 | 6 |
| 75 | 30 | 15 | 8 | 30 | 6 |
| 90 | 40 | 22 | 8 | 40 | 6 |
| 110 | 50 | 30 | 10 | 50 | 8 |
| 125 | 60 | 35 | 10 | 60 | 8 |
Table 4: Guide value table for PVDF pursuant to DVS 2207 T15 (12/2005):
| Pipe outer diameter (mm) | min. pipe wall thicken. (mm) | Heating time (sec) | Positioning (sec) | Cooling time holding total (sec) (min) | |
| 16 | 1,5 | 4 | 4 | 6 | 2 |
| 20 | 1,9 | 6 | 4 | 6 | 2 |
| 25 | 1,9 | 8 | 4 | 6 | 2 |
| 32 | 2,4 | 10 | 4 | 12 | 4 |
| 40 | 2,4 | 12 | 4 | 12 | 4 |
| 50 | 3,0 | 18 | 4 | 12 | 4 |
| 63 | 3,0 | 20 | 6 | 18 | 6 |
| 75 | 3,0 | 22 | 6 | 18 | 6 |
| 90 | 3,0 | 25 | 6 | 18 | 6 |
| 110 | 3,0 | 30 | 6 | 24 | 8 |
3.2.4 Putting out of operation
- Switch off heating element and pull power plug from the socket.
- For safety storage and transportation the machine can be kept in a crate (no. 55555). The hotplate must be cooled off!
3.3 General requirements
Because weather and environmental influences have a decisive impact on welding, the corresponding specifications in the DVS guidelines 2207 Part 1, 11 and 15 must be observed unconditionally. Outside Germany the corresponding national guidelines shall apply. (The welding work must be monitored constantly and carefully!)
Care and Maintenance
Check the heating arbor and jack for signs of damage. If they are damaged they must be recoated. Material residue is to be removed with non-fibrous paper and detergent with one Ethanol content >99.8% (according to DVS 2207). The heating element may only be supplied with the voltage specified on the type plate. If the mains cable is damaged it must be replaced with a special cable H 05 RR-F. Do not use any cleaning products which contain solvents to clean the machine since they may damage the plastic parts.
It is recommendable to have repairs done only by a service workshop or by the manufacturer!
Accessories
You can find suitable accessories in the main catalog or at www.rothenberger.com
Customer service
The ROTHENBERGER service locations are available to help you (see listing in catalog or online) and replacement parts and service are also available through these same service locations. Order your accessories and spare parts from your specialist retailer or using RO SERVICE+ online: ℡ + 49 (0) 61 95/ 800 8200
+ 49 (0) 61 95/ 800 7491
[email protected] – www.rothenberger.com
Disposal
Components of the unit are recyclable material and should be put to recycling. For this purpose registered and certified recycling companies are available. For an environmental friendly disposal of the non-recyclable parts (e.g. electronic waste) please contact your local waste disposal authority.
For EU countries only:
Do not dispose electric tools with domestic waste. In accordance with the European Directive 2012/19/EU the disposal of electrical and electronic equipment and its implementation as national law, electric tools that are no longer serviceable must be collected separately and utilised for environmentally compatible recycling.
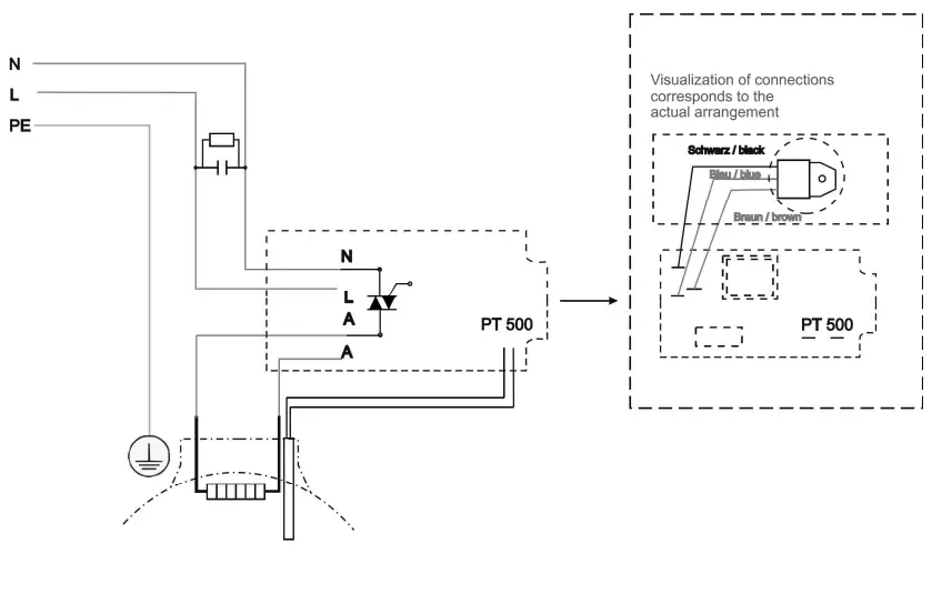
Wiring diagram
Attention
Work on electrical systems may be performed only by authorized technicians.
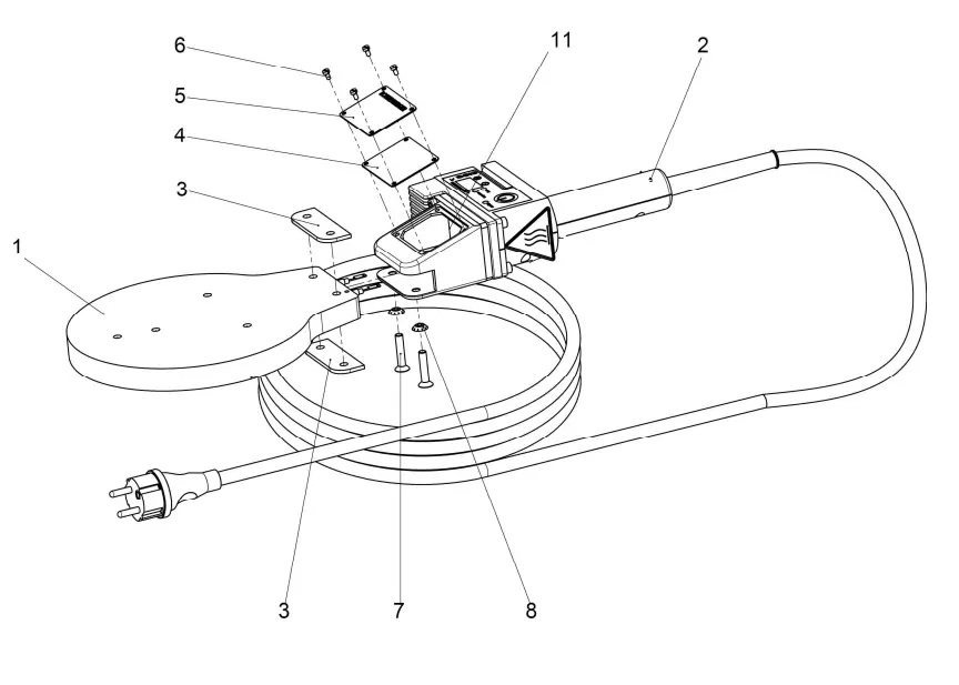
Spare parts list
ROWELD P125 Art.-Nr.: 55321/055321Z/55322:
| Description | qty. | Art.-Nr |
| Heating plate P125 (230V) | 1 | L83570 |
| Heating plate P125 (115V) | 1 | L83538 |
| Handle with electronic cpl. (230V | 1 | 1200001064 |
| Handle incl. Electronic cpl. (Swiss) Handle with electronic cpl. (115V | 1 | 1200001073 |
| Insulating strip | 1 | 1200001550 |
| Gasket for housing | 2 | L82081 |
| Type plate P125 230V | 1 | L82297 |
| Type plate P125 115V | 1 | 1200002913 1200002914 |
| Oval head machine screw M3x6 | 4 | L83575 |
| Countersunk screw M6x30 | 2 | H98309 |
| tooth lock washer V6,4 | 2 | H98310 |
| Air cushion bag | 1 | H87411 |
| Silicone hose | 2 | H88942 |
handle incl. elector 230V no. 1200001064-i3, 1200001073-i3,
| Description | qty. | Nr / No. |
| annex fitting | 1 | L82082 |
| insulating plate | 1 | L82083 |
| handle, lower section | 1 | 1300002221 |
| handle, upper section | 1 | L82085P |
| temperature controller, electronic 230V | 1 | 1200001063 |
| temperature controller, electronic 115V | 1 | 1200001551 |
| Sticker film °C | 1 | 1300002143 |
| Sticker film °F | 1 | 1300003129 |
| Power cord EUROPA 230V | 1 | H98313 |
| Power cord 230V version switzerland | 1 | 1300006751 |
| Power cord 115V | 1 | 1300003119 |
| cable clamp PT31-21 | 1 | L82098 |
| resistance thermometer PT500 | 1 | L83572 |
| Teflon cable brown | 1 | L82107 |
| Teflon cable blue | 1 | L82126 |
| Teflon cable 1.50×150 green-yellow | 2 | L82110 |
| Cylinder head screw DIN 912 M5x25 | 4 | L82113 |
| Cylinder head screw DIN 84 M4x8. | 3 | L82409 |
| tooth lock washer A4,3 DIN 6797 gal | 3 | L82123 |
| sheet metal screw DIN 7981 2,9×13 | 2 | L82118 |
| sheet metal screw DIN 7981 3,9×16 | 5 | L82120 |
| Hexagon nut M5 DIN 934 | 2 | L82112 |
| Information label | 1 | L84004 |
| sheet metal screw DIN7981 2,9×9,5 | 2 | L81983 |
| Tension relief | 1 | H98316 |
| Cable lug M4 | 1 | L87039 |
| Blade receptacle 6,3mm | 2 | H88991 |
| Insulating nozzle 6,3mm | 2 | H80997 |
| Warning label | 1 | L21036 |
| Cable strap | 1 | H88963 |
| RC element power | 1 | 1300005962 |
ROTHENBERGER Werkzeuge GmbH
Industriestraße 7
D-65779 Helheim / Germany
Telefon +49 6195 / 800 – 0
Telefax +49 6195 / 800 – 3500
[email protected]
rothenberger.com



















