BROAN CST80SLW Roomside Series Decorative Fan Light

Register this product at Broan-NuTone.com/register or Broan-NuTone.ca/register. For Warranty Statement, or to order Service Parts: go to Broan-NuTone.com or Broan-NuTone.ca and type the model number in the “Model Search” field. Broan-NuTone LLC, 926 West State Street, Hartford, Wisconsin USA 53027 800-558-1711 Installer: Leave this manual with the homeowner.
READ AND SAVE THESE INSTRUCTIONS
SAFETY
WARNING
To reduce the risk of fire, electric shock, or injury to persons, observe the following:
- Use this unit only in the manner intended by the manufacturer. If you have questions, contact the manufacturer at the address or telephone number listed in the warranty.
- Before servicing or cleaning unit, switch the power off at service panel and lock the service disconnecting means to prevent power from being switched on accidentally. When the service disconnecting means cannot be locked, securely fasten a prominent warning device, such as a tag, to the service panel.
- Installation work and electrical wiring must be done by a qualified person(s) in accordance with all applicable codes and standards, including fire-rated construction codes and standards.
- Sufficient air is needed for proper combustion and exhausting of gases through the flue (chimney) of fuel-burning equipment to prevent back-drafting. Follow the heating equipment manufacturer’s guidelines and safety standards such as those published by the National Fire Protection Association (NFPA), the American Society for Heating, Refrigeration and Air Conditioning Engineers (ASHRAE), and the local code authorities.
- When cutting or drilling into a wall or ceiling, do not damage electrical wiring and other hidden utilities.
- Ducted fans must always be vented to the outdoors.
- This unit must be grounded.
- The wearing of safety glasses and gloves is recommended when installing, maintaining or cleaning the unit to reduce the risk of injury that could be caused by the presence of thin metal and/or moving parts.
- If the fan makes excessive noise or if there is unusual noise or smells of smoke, disconnect the power supply and contact customer service.
CAUTION
- For general ventilating use only. Do not use to exhaust hazardous or explosive materials and vapors.
- For installation in flat ceilings only.
- To avoid motor bearing damage and noisy and/or unbalanced impellers, keep drywall spray, construction dust, etc. off power unit.
- Please read the specification label on the product for further information and requirements.
CLEANING & MAINTENANCE
For quiet and efficient operation, long life, and attractive appearance – remove grille and vacuum interior of unit with the dusting brush attachment.
The motor is permanently lubricated and never needs oiling. If the motor bearings are making excessive or unusual noises, replace the blower assembly (including motor and impeller).
TRIM RING PAINTING TIPS
Remove trim ring from the fan. Clean the surface of the trim ring with a clean, wet cloth. Let dry before paint application. For best results, apply a self-etching primer to the surface before painting.
OPERATION
The humidity control and fan can be operated separately. Use a 1- or 2-function wall control. Do not use a dimmer switch to operate the humidity control.
SENSOR OPERATION
This humidity-sensing fan uses a sophisticated humidity sensor that responds to: (a) rapid to moderate increases in humidity or (b) humidity above a set-point. The humidity sensor may occasionally turn the fan ON when environmental conditions change.
MANUAL ON WITH TIMED OFF
This humidity sensing fan has an additional operation feature. For odor or vapor control, the fan can be energized by cycling the power switch. Once the fan has been energized in this manner, it will remain on for the set timer period.
To manually energize the fan:
- If the fan power switch is already ON, proceed to Step 2; otherwise, turn the power switch ON for more than 1 second.
- Turn fan power switch OFF for less than 1 second.
- Turn the fan power switch back ON and the fan will turn ON.

% HUMIDITY ADJUSTMENT
%HUMIDITY has been factory set at 80% for most shower applications. If fan is not responding to changing humidity conditions, adjust toward 50%. If fan is responding too often to changing humidity conditions, adjust toward 80%. If fan is still responding too often at 80%, contact Broan Technical Support.
To adjust the %HUMIDITY:
- Turn the power off at the electrical service panel.
- Use a small screwdriver to carefully rotate%HUMIDITY control to the desired level.
- Turn the power on.
- Repeat the above steps if necessary.
MINUTES ADJUSTMENT (TIMER)
This humidity-sensing fan has a timer that controls how long the fan remains on after (a) a rise in humidity and (b) humidity level are both below the user-adjustable%HUMIDITY setting, or after being energized by a cycling power switch.
To adjust the timer:
- Disconnect power at the electrical service panel.
- Use a small screwdriver to carefully rotate MINUTE’s control to increase or decrease time.
- Turn the power on.
- Repeat the above steps if necessary.
ALL INSTALLATIONS
Start here
IMPORTANT
The ducting from this fan to the outside of the building has a strong effect on the air flow, noise and energy use of the fan. Use the shortest, straightest duct routing possible for best performance, and avoid installing the fan with smaller ducts than recommended. Insulation around the ducts can reduce energy loss and inhibit mold growth. Fans installed with existing ducts may not achieve their rated airflow.
OPTION
To mount housing anywhere between ceiling framing: Use optional Hanger Bar Kit (sold separately from local distributors or website). Follow mounting instructions included with kit.
- Remove blower and all packing material from fan housing

- Remove wiring panel from fan housing (if already installed).

- A pair of flanges may be attached to housing if desired or required. Snap both flange pieces under rolled-over edge of housing (all four sides).

- Attach grille brackets to housing.
NEW CONSTRUCTION
For Retrofit Installation - Attach damper/duct connector to fan housing.
Push the connector through the opening from inside of the housing. Engage tabs and secure with a screw from parts bag.
- Mount housing to the ceiling structure.
Make sure the bottom of the housing will be flush with the finished ceiling. For proper location when using ½” ceiling material: Bend out housing tabs to fit against the bottom of the structure. Secure housing through mounting ears with appropriate fasteners (not included). If mounting housing to I-joist, use wood blocking as shown.
- Connect 4-in. round duct.

- Connect wiring.
Connect the power cable to the housing with an appropriate UL-approved connector (not included). Make wiring connections as shown in the “Wiring Diagrams” section. Re-install wiring panel and secure with a screw from parts bag.
CAUTION
DO NOT TOUCH THE HUMIDITY-SENSING CIRCUIT BOARD. Electrostatic discharge may damage the circuit board. - Install blower.
Re-install blower. Secure blower with (2) screws from parts bag and plug blower into the black receptacle.
CAUTION
Make sure that the wiring inside of the housing does not interfere with the re-installation of the blower. - Finish ceiling then installs grille. Attach MOUNTING PLATE to housing with (2) SCREWS, using the GRILLE BRACKETS installed in step 4. Connect LIGHT PANEL PLUG to the receptacle in corner of the housing. Place LIGHT PANEL SLOT over HOOK on MOUNTING PLATE. Swing opposite side of LIGHT PANEL up to MOUNTING PLATE and secure with ATTACHMENT SCREW. Line up the GRILLE FRAME with (3) LIGHT PANEL OPENINGS and rotate the GRILLE FRAME clockwise to secure it to the LIGHT PANEL.

RETROFIT
- Remove the old fan.
Enlarge ceiling opening (if necessary) to 9¾” (parallel to joist) by 10½” (perpendicular to joist). Leave ductwork and wiring in place.
- Fold mounting ears flat against the housing.

- Connect wiring.
Connect the power cable to the housing with an appropriate UL-approved connector (not included). Make wiring connections as shown in the “Wiring Diagrams” section. Re-install the wiring panel and secure it with a screw from the parts bag.
CAUTION
DO NOT TOUCH THE HUMIDITY-SENSING CIRCUIT BOARD. Electrostatic discharge may damage the circuit board. - Mount fan to ceiling structure.
Mount housing to ceiling structure with standard drywall or wood screws (not included) in locations shown. Center hole optional.
- Connect 4-in. round duct.
- Pull existing ducting through the housing discharge opening.
- Attach and tape ducting to duct connector.
- Push the connector/ducting back through the opening.
- Engage tabs and secure with a screw from the parts bag.


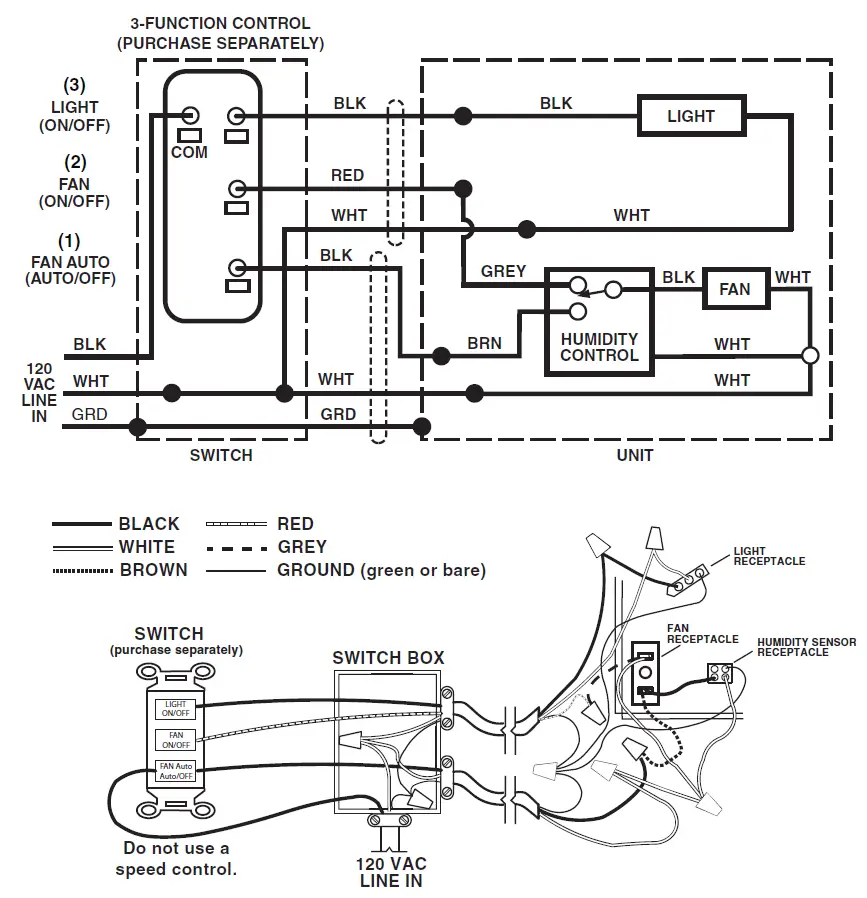
WIRING DIAGRAMS
WIRING OPTION #1
- When the first switch (1) is ON, the fan will operate automatically, based on room humidity conditions.
- Turn the fan ON immediately for the set timer period (to control odors), by cycling the first switch.
- Use second switch (2) to turn the light ON/OFF.
- With an optional connection shown, the fan will always be ON when the light is ON.


WIRING OPTION #2
- When the first switch (1) is ON, the fan will operate automatically based on room humidity conditions.
- Turn the fan ON immediately (to control odors) by using the second switch (2).
- Use third switch (3) to turn the light ON/OFF.






NEW CONSTRUCTION


CAUTION
CAUTION

























