ESAB Caddy Arc 251i Welding Machine Instruction Manual
SAFETY
Meaning of symbols
As used throughout this manual: Means Attention! Be Alert!
DANGER!
Means immediate hazards which, if not avoided, will result in immediate, serious personal injury or loss of life.
WARNING!
Means potential hazards which could result in personal injury or loss of life
CAUTION!
Means hazards which could result in minor personal injury.
WARNING!
Before use, read and understand the instruction manual and follow all labels, employer´s safety practices and Safety Data Sheets (SDSs).
Safety precautions
Users of ESAB equipment have the ultimate responsibility for ensuring that anyone who works on or near the equipment observes all the relevant safety precautions. Safety precautions must meet the requirements that apply to this type of equipment. The following recommendations should be observed in addition to the standard regulations that apply to the workplace.
All work must be carried out by trained personnel well-acquainted with the operation of the equipment. Incorrect operation of the equipment may lead to hazardous situations which can result in injury to the operator and damage to the equipment.
- Anyone who uses the equipment must be familiar with:
- its operation
- location of emergency stops
- its function
- relevant safety precautions
- welding and cutting or other applicable operation of the equipment
- The operator must ensure that:
- no unauthorised person is stationed within the working area of the equipment when it is started up
- no-one is unprotected when the arc is struck or work is started with the equipment
- The workplace must:
- be suitable for the purpose
- be free from drafts
- Personal safety equipment:
- Always wear recommended personal safety equipment, such as safety glasses, flame-proof clothing, safety gloves
- Do not wear loose-fitting items, such as scarves, bracelets, rings, etc., which could become trapped or cause burns
- General precautions:
- Make sure the return cable is connected securely
- Work on high voltage equipment may only be carried out by a qualified electrician
- Appropriate fire extinguishing equipment must be clearly marked and close at hand
- Lubrication and maintenance must not be carried out on the equipment during operation
WARNING!
Arc welding and cutting can be injurious to yourself and others. Take precautions when welding and cutting.
ELECTRIC SHOCK – Can kill
- Install and ground the unit in accordance with instruction manual.
- Do not touch live electrical parts or electrodes with bare skin, wet gloves or wet clothing.
- Insulate yourself from work and ground.
- Ensure your working position is safe
ELECTRIC AND MAGNETIC FIELDS – Can be dangerous to health
- Welders having pacemakers should consult their physician before welding. EMF may interfere with some pacemakers.
- Exposure to EMF may have other health effects which are unknown.
- Welders should use the following procedures to minimize exposure to EMF:
- Route the electrode and work cables together on the same side of your body. Secure them with tape when possible. Do not place your body between the torch and work cables. Never coil the torch or work cable around your body. Keep welding power source and cables as far away from your body as possible.
- Connect the work cable to the work piece as close as possible to the area being welded.
FUMES AND GASES – Can be dangerous to health
- Keep your head out of the fumes.
- Use ventilation, extraction at the arc, or both, to take fumes and gases away from your breathing zone and the general area.
ARC RAYS – Can injure eyes and burn skin
- Protect your eyes and body. Use the correct welding screen and filter lens and wear protective clothing.
- Protect bystanders with suitable screens or curtains.
NOISE – Excessive noise can damage hearing
Protect your ears. Use earmuffs or other hearing protection.
MOVING PARTS – Can cause injuries
- Keep all doors, panels and covers closed and securely in place. Have only qualified people remove covers for maintenance and troubleshooting as necessary. Reinstall panels or covers and close doors when service is
finished and before starting engine. - Stop engine before installing or connecting unit.
- Keep hands, hair, loose clothing and tools away from moving parts.
FIRE HAZARD
- Sparks (spatter) can cause fire. Make sure that there are no inflammable materials nearby.
- Do not use on closed containers.
MALFUNCTION – Call for expert assistance in the event of malfunction.
PROTECT YOURSELF AND OTHERS
CAUTION!
This product is solely intended for arc welding.
WARNING!
Do not use the power source for thawing frozen pipes.
CAUTION!
Class A equipment is not intended for use in residential locations where the electrical power is provided by the public low-voltage supply system. There may be potential difficulties in ensuring electromagnetic compatibility of class A equipment in those locations, due to conducted as well as radiated disturbances.
NOTE!
Dispose of electronic equipment at the recycling facility!
In observance of European Directive 2012/19/EC on Waste Electrical and Electronic Equipment and its implementation in accordance with national law, electrical and/or electronic equipment that has reached the end of its life must be disposed of at a recycling facility.
As the person responsible for the equipment, it is your responsibility to obtain information on approved collection stations.
For further information contact the nearest ESAB dealer.
ESAB has an assortment of welding accessories and personal protection equipment for purchase. For ordering information contact your local ESAB dealer or visit us on our website.
INTRODUCTION
Arc 251i is a welding current power source intended for use with coated electrodes (MMA welding) and TIG welding.
ESAB accessories for the product can be found in the “ACCESSORIES” chapter of this manual.
Equipment
The power source is supplied with:
- Instruction manual for the welding power source
- Instruction manual for the control panel
- 3 m return cable
- 3 m welding cable
Instruction manuals in other languages can be downloaded from the Internet: www.esab.com
Control panel A32, A34
Welding process parameters are controlled via the control panel.
See the separate instruction manual for a detailed description of the control panels.
TECHNICAL DATA
| Arc 251i | |
| Mains voltage | 400 V ±15%, 3~ 50/60 Hz |
| Mains supply | Ssc min 3.3 MVA |
| Primary current | |
| Imax MMA | 14 A |
| Imax TIG | 10 A |
| No-load power demand when in the energy-saving mode, 6.5 min. after welding | 30 W |
| Setting range | |
| MMA | 4–250 A |
| TIG | 3–250 A |
| Permissible load at MMA | |
| 30% duty cycle | 250 A / 30 V |
| 60% duty cycle | 190 A / 27.6 V |
| 100% duty cycle | 150 A / 26 V |
| Permissible load at TIG | |
| 30% duty cycle | 250 A / 20 V |
| 60% duty cycle | 190 A / 17.6 V |
| 100% duty cycle | 150 A / 16 V |
| Power factor at maximum current | |
| MMA | 0.94 |
| TIG | 0.93 |
| Efficiency at maximum current | |
| MMA | 83% |
| TIG | 79% |
| Open-circuit voltage | |
| without VRD | 65 V |
| with VRD | <35 V |
| Operating temperature | -10 to +40 °C (+14 to +104 °F) |
| Transportation temperature | -20 to +55 °C (-4 to +131 °F) |
| Continual sound pressure at no-load | <70 db (A) |
| Dimensions lxwxh | 418 × 188 × 208 mm (16.5 × 7.4 × 8.2 in.) |
| Weight | 10.5 kg (23.1 lb) |
| Insulation class transformer | H |
| Enclosure class | IP23 |
| Application class | |
Mains supply sec, min
Minimum short circuit power on the network in accordance with IEC 61000-3-12.
Duty cycle
The duty cycle refers to the time as a percentage of a ten-minute period that you can weld or cut at a certain load without overloading. The duty cycle is valid for 40 °C / 104 °F, or below.
Enclosure class
The IP code indicates the enclosure class, i.e. the degree of protection against penetration by solid objects or water.
Equipment marked IP23 is intended for indoor and outdoor use.
Application class
The symbol indicates that the power source is designed for use in areas with increased electrical hazard.
INSTALLATION
The installation must be carried out by a professional.
Location
Position the power source so that its cooling air inlets and outlets are not obstructed.
Mains supply
NOTE!
Mains supply requirements
This equipment complies with IEC 61000-3-12 provided that the short-circuit power is greater than or equal to Sscmin at the interface point between the user’s supply and the public system. It is the responsibility of the installer or user of the equipment to ensure, by consultation with the distribution network operator if necessary, that the equipment is connected only to a supply with a short-circuit power greater than or equal to Sscmin. Refer to the technical data in the TECHNICAL DATA chapter.
Mains power supply
Make sure that the welding power source is connected to the correct supply voltage and that it is protected by the correct fuse rating. A protective earth connection must be made in accordance with regulations.
Recommended fuse sizes and minimum cable area
| Arc 251i | |
| Mains voltage | 400 V |
| Mains cable area (mm2 ) | 4 G 1.5 |
| Phase current (I1eff ) | 8 A |
| Fuse | |
| anti-surge | 10 A |
| type C MCB | 10 A |
NOTE!
The mains cable areas and fuse sizes as shown above are in accordance with Swedish regulations. For other regions, supply cables must be suitable for the application and meet local and national regulations.
OPERATION
General safety regulations for handling the equipment can be found in the “SAFETY” chapter of this manual. Read it through before you start using the equipment!
Connections and control devices
- Mains voltage switch
- Connection (+)
TIG: return cable
MMA: welding cable or return cable - Connection (-)
TIG: torch
MMA: return cable or welding cable - Connection for remote control unit
- Control panel, see separate instruction manual

Connection of welding and return cable
The power source has two outputs, a positive terminal (+) and a negative terminal (-), for connecting welding and return cables. The output to which the welding cable is connected depends on the type of electrode used. The connecting polarity is stated on the electrode packaging.
Connect the return cable to the other output on the power source. Secure the return cable’s contact clamp to the work piece and ensure that there is good contact between the work piece and the output for the return cable on the power source.
TIG welding
At TIG-welding complete the power source with:
- a TIG torch with gas valve
- an argon gas tube
- an argon gas regulator
- tungsten electrode
Overheating protection
The welding power source has overheating protection that operates if the temperature becomes too high. When this occurs the welding current is interrupted and a fault code is displayed on the control panel.
The overheating protection resets automatically when the temperature has fallen.
MAINTENANCE
NOTE!
Regular maintenance is important for safe and reliable operation.
CAUTION!
Only persons with the appropriate electrical knowledge (authorised personnel) may remove the safety plates.
CAUTION!
All warranty undertakings from the supplier cease to apply if the customer attempts any work to rectify any faults in the product during the warranty period.
Power source
Check regularly that the welding power source is not clogged with dirt.
How often and which cleaning methods apply depend on:
- the welding process
- arc times
- positioning of welding power source
- the surrounding environment.
It is normally sufficient to blow the power source clean with dry compressed air (reduced pressure) once a year.
Clogged or blocked air inlets and outlets otherwise result in overheating.
Welding torch
The wear parts should be cleaned and replaced at regular intervals in order to achieve trouble-free welding.
TROUBLESHOOTING
Try these recommended checks and inspections before sending for an authorized service technician.
| Type of fault | Corrective actions |
| No arc. |
|
| The welding current is interrupted during welding. |
|
| The thermal overload protection trips frequently. |
|
| Poor welding performance. |
|
ORDERING SPARE PARTS
Arc 251i is designed and tested in accordance with the international and European standards EN 60974-1 and EN 60974-10. It is the obligation of the service unit which has carried out the service or repair work to make sure that the product still conforms to the mentioned standard.
Spare parts and wear parts can be ordered through your nearest ESAB dealer, see esab.com. When ordering, please state product type, serial number, designation and spare part number in accordance with the spare parts list. This facilitates dispatch and ensures correct delivery.
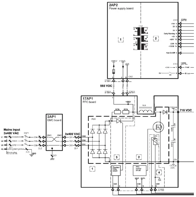
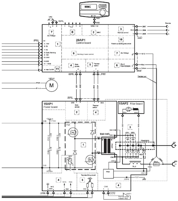
DIAGRAM

DIAGRAM
ORDERING NUMBERS

| Ordering no. | Denomination | Type |
| 0460 300 880 | Welding power source | Caddy® Arc 251i, A32 |
| 0460 300 881 | Welding power source | Caddy® Arc 251i, A34 |
| 0459 839 021 | Spare parts list | Arc 251i |
| 0460 449 * | Instruction manual | Control panel Caddy® A32, A34 |
The three last digits in the document number of the manual show the version of the manual.
Therefore they are replaced with * here. Make sure to use a manual with a serial number or software version that corresponds with the product, see the front page of the manual.
Instruction manuals and the spare parts list are available on the Internet at: www.esab.com
ACCESSORIES
| 0459 491 896 | Remote control unit AT1 MMA and TIG: setting of current |
|
| 0459 491 897 | Remote control unit AT1 CF MMA and TIG: rough and fine setting of current |
|
| 0349 090 886 | Foot pedal FS002 with 5 m cable |
|
| Remote cable 12 pole – 8 pole 5 m 10 m 15 m 25 m | ![]() | |
| 0459 552 880 | ||
| 0459 552 881 | ||
| 0459 552 882 | ||
| 0459 552 883 | ||
| 0700 006 902 | Welding cable kit | ![]() |
| 0700 006 903 | Return cable kit | |
| 0460 265 002 | Cable holder | |
| 0460 265 003 | Shoulder strap | |
| 0700 300 539 | Tig torch TXH 151V 4 m | ![]() |
| 0700 300 545 | Tig torch TXH 151V 8 m | |
| 0700 300 553 | Tig torch TXH 201V 4 m | |
| 0700 300 556 | Tig torch TXH 201V 8 m |
| 0459 366 885 | Trolley for 5-10 litre gascylinder | ![]() |
| 0459 366 886 | Trolley for 20-50 litre gascylinder | ![]() |
| 0460 330 880 | Trolley for 20-50 litre gascylinder | ![]() |
EU DECLARATION OF CONFORMITY
According to:
The Low Voltage Directive 2014/35/EU;
The RollS Directive 2011/65/EU;
Type of equipment Arc welding power source
Type designation Caddy Arc 251i
Brand name or trademark ESAB
The EMC Directive 2014/30/EU;
The Ecodesign Directive 2009/125/EC
with serial number from 112 xxx xxxx (2021 w12)
Manufacturer or his authorised representative established within the EEA ESAB AB Undholmsallen 9, Box 8004, SE-402 77 GOteborg, Sweden Phone: +46 31 50 90 00, www.esab.com
The following EN standards and regulations in force within the EEA has been used in the design:
EN IEC 60974-1:2018/A1:2019
EN 60974-10:2014/A1:2015
EU no.2019/1784
Arc welding equipment – Part 1: Welding power sources Arc welding equipment – Part 10: Electromagnetic compatibility (EMC) Ecodesign requirements for welding equipment pursuant to Directive 2009/125/K
Additional Information:
Restrictive use, Class A equipment, intended for use in locations other than residential. IEC
EN draft standard 26/708/CDV have been used to establish
EU no. 2019/1784 data.
By signing this document, the undersigned declares as manufacturer, or the manufacturer’s authorised representative established within the EEA. that the equipment in question complies with the safety and environmental requirements stated above.
Place/Date
Signature
Pedryl Muniz
Standard Equipment Director
Goteborg
2021-04-08
A WORLD OF PRODUCTS AND SOLUTION
Support
For contact information visit esab.com
ESAB AB, Lindholmsallén 9,
Box 8004, 402 77 Gothenburg, Sweden,
Phone +46 (0) 31 50 90 00
![]()
![]()
![]()
![]()




























