3000W RATED POWER
INVERTER GENERATOR
USER MANUAL
AKGE-3.0KGO_01
V1.2
PLEASE READ AND UNDERSTAND THIS MANUAL COMPLETELY BEFORE USING THIS PRODUCT.
SAFETY INFORMATION
EXHAUST FUMES ARE POISONOUS
- Never operate the engine in an enclosed space or it may cause unconsciousness and death within a short time. Operate the engine in a well-ventilated area.
FUEL IS HIGHLY FLAMMABLE AND POISONOUS
- Always turn off the engine when refueling.
- Never refuel while smoking or in the vicinity of an open flame.
- Take care not to spill any fuel on the engine or muffler when refueling.
- If you swallow any fuel, inhale fuel vapor, or allow any to get in your eyes, see your doctor immediately. If any fuel spills on your skin or clothing, immediately wash with soap and water and change your clothes.
- When operating or transporting the machine, be sure it is kept upright. If it tilts, fuel may leak from the carburetor or fuel tank.
ENGINE AND MUFFLER MAY BE HOT
- Place the machine in a place where pedestrians or children are not likely to touch the machine.
- Avoid placing any flammable materials near the exhaust outlet during operation.
- Keep the machine at least 1 m (3 ft) from buildings or other equipment, or the engine may overheat.
- Avoid operating the engine with a dust cover.
- Be sure to carry the generator only by the carrying handle.
ELECTRIC SHOCK PREVENTION
- Never operate the genertor in rain or snow.
- Never touch the machine with wet hands or electrical shock will occur.
CONNECTION NOTES
- Do not connect the generator to any power outlet.
- Do not connect the generator in parallel with any other generator.
- This generator is designed for portable use to supply power to appliances connected to its socket outlets. Any other connection should be in accordance with applicable Australian and New Zealand national safety standards such as the Wiring Rules (AS/NZS 3000) including the sub-standards to that series e.g. AS/NZS 3001, and should be performed by suitably qualified personnel in order to avoid a hazard.
SAFETY SYMBOLS
| Caution – The user should be aware of a general hazard. | |
| Dangerous Voltage | |
| Flammable | |
| Hot Surface – Do not touch. |
CONTROL FUNCTIONS
GENERATOR OVERVIEW
- Carrying handle
- Fuel tank
- Economy control switch
- Engine switch
- Output reset
- Breaker circuit
- AC receptacle
- Fuel meter
- Fuel tank cap
- Fuel filter
- Spark plug
- Air filter
- Choke button
- Carburetor
- Muffler
- Ground (earth) terminal
- Oil level gauge
- Oil outlet
- Output light
- Overload indicator light
- Oil warning light
- Recoil starter
- Fuel cock

OIL WARNING SYSTEM
When the oil level falls below the lower level, the engine stops automatically. Unless you refill with oil, the engine will not start again.
CIRCUIT BREAKER
The circuit breaker switch controls the AC output.
- ON AC output is on.
- OFF AC output is off.

ENGINE AND FUEL COCK SWITCH
The engine switch controls the ignition system.
- ON (RUN) Ignition circuit is switched on. The engine can be started.
- OFF (STOP) Ignition circuit is switched off. The engine will not run.

ECONOMY CONTROL SWITCH
When the economy control switch is turned ON, the economy control unit will change the engine speed according to the connected load. The results are improved fuel economy and less noise.

OUTPUT RESET
Push the reset button continuously for 2 seconds, this will reset the AC output if the generator has stopped due to the overload protection.
NOTE
If the overload protection has been tripped ensure the total load does not exceed the rated power output.

PRE-OPERATION CHECK
- Pre-operation checks should be made each time the generator is used.

CHECK ENGINE FUEL
- Make sure there is sufficient fuel in the tank.
- If fuel is low, refill with unleaded automotive gasoline.
- Be sure to use the fuel filter screen on the fuel filter neck.
- Recommended fuel: Unleaded gasoline.
- Fuel tank capacity: 12L
CHECK ENGINE OIL
- Make sure the engine oil is at the upper level of the oil filler hole. Add oil as necessary.
- Remove oil filler cap and check the engine oil level.
- If oil level is below the lower level line, refill with suitable oil to upper level line. Do not screw in the oil filler cap when checking oil level.
- Change oil if contaminated.
- Oil capacity: (see page 17)
- Recommended engine oil:
API Service “SJ”
OPERATION
NOTE
- The generator has been shipped without engine oil.
Fill with oil or it will not start. - Do not tilt the generator when adding engine oil. This could result in overfilling and damage the engine.

STARTING THE ENGINE
NOTE
- Before starting the engine, ensure there are no appliances connected to the generator until the engine has come to an idle.

PULL START
- Turn the fuel petcock lever to the ON position.
- Turn the engine switch to the ON position.

- Turn the choke lever to the
CHOKE position.
Not necessary if the engine is warm. - Pull the starter handle lowly until resistance is felt.
This is the compression point. Return the handle to its original position and pull swiftly. Do not fully pull out the rope. After starting, allow the starter handle to return to its original position while still holding the handle. Grasp the carrying handle firmly to prevent the generator from falling over when pulling the recoil stater.
- Warm up the engine.

- Turn the choke lever back to the
run position. - Once engine is warm, a load can be put onto the generator.
USING ELECTRIC POWER
- AC APPLICATION
a. Check the AC pilot lamp for proper voltage.
b. Turn off the switch(es) of the electrical appliance(s)
before connecting to the generator.
c. Insert the plug(s) of the electrical appliance(s) into the receptacle.
CAUTION
• Be sure the electric apparatus is turned off before plugging in.
• Be sure the total load is within generator rated output.
• Be sure the socket load current is within socket rated current.
• The economy control switch must be turned to OFF when using electric devices that require a large starting current, such as a compressor or a submergible pump
- OVERLOAD INDICATOR LIGHT
The overload indicator light will blink when an overload of a connected electrical device is detected. Decrease the load to below the rated output and the overload indicator light will go off.
When an overload is detected, the inverter unit overheats, or the AC output voltage decreases, the overload indicator light will come on and the electronic breaker will then activate, stopping power to the generator in order to protect the generator and any connected electrical devices. The output pilot light (Green) will be off, the overload indicator light will turn RED, & the engine will stop. If a overload occurs the following steps will need to be done:
a. Turn off any connected electrical devices
b. Reduce the total wattage of connected devices
c. Check for blockages in the cooling air inlet, muffler air exhaust pipe opening and the control unit before restarting engine.

STOPPING THE ENGINE
- Turn off the power switch of the electrical apparatus and switch the circuit breaker to the OFF position.

- Turn the engine switch to the STOP position.
- Turn the fuel petcock lever to OFF.

PERIODIC MAINTENANCE
MAINTENANCE CHART
| ITEM | REMARKS | PRE-OPERATION CHECK (DAILY) | INITIAL 1 MONTHS OR 20 HR | EVERY 3 MONTHS OR 50HR | EVERY 6 MONTHS OR 100HR | EVERY 12 MONTHS OR 300HR |
| Spark Plug | Check condition adjust gap and clean. Replace it necessary. | • | ||||
| Check oil level | • | |||||
| Engine Oil | Replace | • | • | |||
| Air Fitter | Clean. Replace if necessary. | • | ||||
| Fuel Filter | (dean tuel filter. Replace if necessary | • | ||||
| Choke | Check choke operation | |||||
| Valve Clearance | Check and adjust when engine is cold. | • | ||||
| Fuel Line | Check fuel hose for crack or damage. Replace if necessary. | • | ||||
| Exhaust | Check for leakage. Retighten or replace gasket if necessary | • | ||||
| System | Check muffler screen. Clean 1 replace if necessary. | • | ||||
| Carburetor | Check choke operation | • | ||||
| Cooling System | Check fan damage. | • | ||||
| Starting System | LA MLA ICUAI starter operation. | • | ||||
| ktle speed | Check and adjust engine idle speed | • | ||||
| Fittings/ Fasteners | Check all fittings and fasteners correct it necessary. | • | ||||
| Crankcase Breather | t..neck Dreamer hose for cracks or damage. Replace if IPCPCSaInt | • | ||||
| Generator | Check the pilot light comes on | • |
Regular maintenance is most important for the best performance and safe operation.
ENGINE OIL REPLACEMENT
- Place the generator on a level surface and warm up the engine for several minutes. Stop the engine and turn the fuel petcock knob to the OFF position. Turthe fuel tank cap air vent knob counterclockwise to the CLOSED position.
- Loosen the screw and remove the cover.

- Remove the oil filler cap.
- Place an oil pan under the engine. Tilt the generator to drain the oil completely.
- Return the generator to a level surface.
- Add engine oil until it reaches the upper level.
- Install the oil filler cap.
- Install the cover and tighten the screw
• Recommended engine oil: (see page 17) API Service “ SJ”
CAUTION
- Be sure no foreign material enters the crankcase.
- Do not tilt the generator when adding engine oil. This could result in overfilling and damage to the engine
AIR FILTER
Maintaining an air filter is very important. Dirt and debris entering through improperly installed, improperly serviced, or inadequate filters can damage and wear out engines prematurely. Always keep the filter clean.
- Remove the cover.
- Remove the air filter.
- Wash the filter in a solvent and dry.
- Oil the filter and squeeze out excess oil. The filter should be wet but not dripping.
- Insert the filter into the cover.
- Install the cover.

CAUTION
- The engine should never run without the filter; excessive piston and/or cylinder wear may result.
CLEANING AND ADJUSTING THE SPARK PLUG
- Remove the spark plug
- Check for discoloration and remove any carbon buildup.
- Check the spark plug type and gap.
- Install the spark plug.
- Install the cover.

CAUTION
- Standard electrode color: Tan Color.
- Standard Spark Plug: A5RTC (TORCH)
- Spark Plug Gap: 0.6-0.7 mm (0.024-0.028 in)
FUEL TANK FILTER
- Remove the fuel tank cap and filter.
- Clean the filter with solvent. If damaged, replace.
- Wipe the filter and insert it.
WARNING
- Be sure the tank cap is securely tightened.

MUFFLER SCREEN
WARNING
- The engine and muffler will be very hot after the engine has been run.
- Avoid touching the engine and muffler while they are still hot with any part of your body or clothing during inspection or repair.
1. Remove the cover.
2. Remove the muffler screen.
3. Use a flathead screwdriver to pry the spark arrester out from the muffler.
4. Remove the carbon deposits on the muffler screen and spark arrester using a wire brush.
5. Install the muffler screen.
6. Install the cover.

TROUBLESHOOTING
ENGINE WON’T START
- Fuel systems
No fuel supplied to combustion chamber.• No fuel in tank: Supply fuel. • Fuel in tank: Fuel cock knob to ON. • Clogged fuel line: Clean fuel line. • Clogged carburetor: Clean Clean - Engine oil system
Oil level Insufficient
• Oil level is low: Add engine oil. - Electrical systems
Poor spark
• Spark plug dirty with carbon or wet: Remove carbon or wipe spark plug dry.
• Faulty ignition system: Consult dealer. - Compression insufficient
• Worn out piston and cylinder: Consult dealer.
GENERATOR WON’T PRODUCE POWER
Safety device (AC) to “OFF”: Stop the engine, then restart.
STORAGE
Long term storage of your machine will require some preventive procedures to guard against deterioration.
DRAIN THE FUEL
- Remove the fuel tank cap, drain the fuel from the fuel tank
- Drain fuel from the carburetor by loosening the drain screw.
ENGINE
- Remove the spark plug, pour in about one tablespoon of SAE 10W30 or 20W40 motor oil into the spark plug hole and reinstall the spark plug.
- Use the recoil starter to turn the engine over several times (with ignition off).
- Pull the recoil starter until you feel compression.
- Stop pulling.
- Clean exterior of the generator and apply a rust inhibitor.
- Store the generator in a dry, well-ventilated place, with the cover placed over it.
- The generator must remain in a vertical position.
SPECIFICATIONS
| MODEL | 3500iO | |
| GENERATOR | Type | Inverter Generator |
| AC Voltage | 240V | |
| Frequency | 50Hz | |
| Max. Output | 3.3 kW | |
| Rated Output | 3.0 kW | |
| Power Factor | 1.0 | |
| ENGINE | Model | XY170F-2 |
| Type | Air-cooled, 4 cycle, OHV, Gasoline Engine | |
| Bore×Stroke mm×mm | 70×54 | |
| Displacement | 208 cc | |
| Max. Output | 4.0KW / 3800rpm | |
| Fuel | Regular Automobile Gasoline | |
| Fuel tank Capacity | 12.0 liters | |
| Rated Continuous Operation | 5.5 hr (100% Load) | |
| Lubricating oil | SAE 10W30 | |
| Lubricating oil Capacity | 0.60 liter | |
| Starting System | Recoil Starter | |
| Ignition system | C.D.I. | |
| Spark Plug: Type | F7RTC (TORCH) | |
| DIMENSION | Net dimension L×W×H | 445×425×445 mm |
| Overall dimension L×W×H | 500×480×500 mm | |
| Net Weight | 30.5 Kg | |
| Gross Weight | 34.0 Kg | |
Specifications subject to change without prior notice.
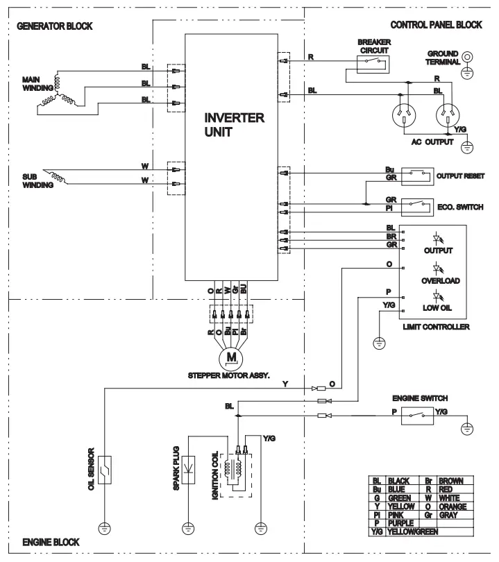
WIRING DIAGRAM
3500iO (240V)

24 MONTH LIMITED
WARRANTY
WARRANTY PERIOD:
Full 24 month warranty from date of purchase against all manufacturing defects.
WHAT DOES THE WARRANTY COVER?
Under normal usage conditions, this warranty covers:
a. Any defect in design or manufacture which results in the product failing to perform substantially as described in authorised advertising or literature.
b. We will either repair or replace the product at our discretion providing that the fault is found to have been caused by a design or manufacturing defect and not misuse or tampering.
Our goods come with guarantees that cannot be excluded under the Australian Consumer Law. You are entitled to a replacement or refund for a major failure and for compensation for any other reasonably foreseeable loss or damage. You are also entitled to have the goods repaired or replaced if the goods fail to be of acceptable quality and the failure does not amount to a major failure. The benefits provided to you as the consumer by this warranty are in addition to other rights and remedies available to you under the law.
THE WARRANTY DOES NOT COVER:
a. Any damage resulting from improper use
b.product we recommend that you insure against loss or damage.
c. The cost of removing and reinstalling the product
d. Travel and /or other expenses due to customer’s remote location
e. Transport charges and damage in transit. It is your responsibility to deliver and pick up your product, including any costs associated with the postage of your repair or replacement product. If you do freight your product we recommend that you insure against loss or damage.
f. Any loss directly or indirectly associated with the product failing to operate.
g. Damage caused by mould, insects, animals, misuse, incorrect operation, adverse weather, accidents and fair wear and tear
TO MAKE A CLAIM, PLEASE ENSURE YOU RETAIN YOUR SALES RECEIPT OF PURCHASE
1800 88 39 64
OUTDOOR SUPACENTRE PTY LTD
2 Stanley St Silverwater NSW, 2128
PHONE: 1800 88 39 64
www.4wdsupacentre.com.a




CAUTION
• Be sure the socket load current is within socket rated current.
a. Turn off any connected electrical devices






















