Panasonic RG-C811LHA Whisper Choice DC with LED Light and Humidity Sensor User Manual

WARNING
This service information is designed for experienced repair technicians only and is not designed for use by the general public. It does not contain warnings or cautions to advise non-technical individuals of potential dangers in attempting to service a product. Products powered by electricity should be serviced or repaired only by experienced professional technicians. Any attempt to service or repair the product or products dealt with in this service information by anyone else could result in serious injury or death.
IMPORTANT SAFETY NOTICE
There are special components used in this equipment which are important for safety. These parts are marked by in the Schematic Diagrams, Exploded Views and Replacement Parts List. It is essential that these critical parts should be replaced with manufacturer’s specified parts to prevent shock, fire or other hazards. Do not modify the original design without the manufacturer’s approval.
Please have a static electricity depletion process in place before handling these components.. Please use gloves when handling PCB parts during the repair process..
Specification

HVI Certified performance based on HVI Procedures 915, 916, 920 at 0.1″ WG.
Parts Identification
Main Body Section

Main PCB Section

Main Label

Packing Section

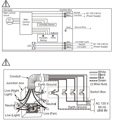
Wiring Diagram

4. Parts List
Main Body Section
| No. | Part No. | Part Name | Q’ty | Remark |
| 1 | FFVC811LH900 | Frame Assembly | 1 | |
| 2 | FFV11QCL1910 | Adapter Assembly | 1 | |
| 3 | FFV11QCL1913 | Connector Plate | 1 | |
| 4 | FFV11QCL1331 | Ground Wire | 1 | |
| 5 | FFV11QCL1301A | Connector Assy | 1 | |
| 6 | FFV11QCL1341A | Connector Assy (L) | 1 | |
| 7 | FFV11QCL1912A | Junction Cover | 1 | |
| 8 | FFV11QCL1M21AX | Motor | 1 | |
| 9 | FFV11QCL1904C | Motor Support Assy | 1 | |
| 10 | FFV0400114S | Blade | 1 | |
| 11 | FFV7020021S | Nut | 1 | |
| 12 | FFV11QCL1906B | Casing Section | 1 | |
| 13 | FFV811HAPCB | Main PCB section | 1 | |
| 14 | FFVC811LH810 | Grill Assembly | 1 | |
| 15 | FFV11QCL1070 | Led Unit | 1 | |
| 16 | FFVC811LH811 | Grill Section | 1 | |
| A | FFVXYM4-E8FJ | Screw (M4-8) | 1 | |
| B | FFVXTT4-8FFJ | Screw (ST4-8) | 5 | |
| C | FFV7000089S | Screw (ST4-12) | 8 | |
| D | FFVXYM4DC8BN | Screw w/washer(M4-8) | 1 | |
| E | FFV7000065S | Screw (M4-12) | 2 |
Main PCB Section
| No. | Part No. | Part Name | Q’ty | Remark |
| 17 | FFVC811LH991 | Main PCB Box | 1 | |
| 18 | FFV11QCL1560 | Humidity & Timer Preset Selector | 1 | |
| 19 | FFV11QCL1992C | Main PCB Cover | 1 | |
| F | FFVXTN3-8GFJ | Screw (M3-8) | 3 |
Main Label
| No. | Part No. | Part Name | Q’ty | Remark |
| 20 | FFV11QCL1011A | Switch Label | 1 | |
| 21 | FFV811LH112 | Speed Switch Label | 1 | |
| 22 | FFVC811LH15 | Name Plate | 1 | |
| 23 | FFV0810011S | Caution Label 1 | 1 | |
| 24 | FFV811LH183 | Caution Label | 1 | |
| 25 | FFV811LH152 | Warning Label | 1 | |
| 26 | FFV2260003S | Holograph Label | 1 |
Packing Section
| No. | Part No. | Part Name | Q’ty | Remark |
| 27 | FFV11QCL1920 | Hanger Assy | 1 | |
| 28 | FFV4710381S | Grill Pad Assy | 1 | |
| 29 | FFV4650016S | Poly Cover | 1 | |
| 30 | FFVC811LH42 | Installation Inst | 1 | English / Spanish For USA Market |
| 31 | FFV11KSL1M031A | Accessory A | 1 | |
| 32 | FFV11QCL1891 | Left Pad | 1 | |
| 33 | FFV11QCL1892 | Right Pad | 1 | |
| 34 | FFVC811LH400 | Packing Case Assy | 1 |

















