vetus HL12500A Electro Hydraulic Lifting System

Introduction
An electro-hydraulic lifting system basically consists of one electrohydraulic pump (EHP) with built-in non-return valve and one cylinder.
A second cylinder can be fitted to the lifting system as an optional extra. *
The electro-hydraulic pump (EHP) is already fitted with a pressure valve. This valve prevents damage to the lifting system caused by (short-term) excess lifting pressure (exceeding the lifting system design limits).
Following the recommendations below will result in an increased operating life and better performance of the electro-hydraulic lifting system.
- Use only the type of hydraulic oil specified in the Technical Data.
- Check for correct battery voltage.
- Reduce cable voltage loss by fitting cables with sufficient crosssection.
- Carry out the specified maintenance regularly.
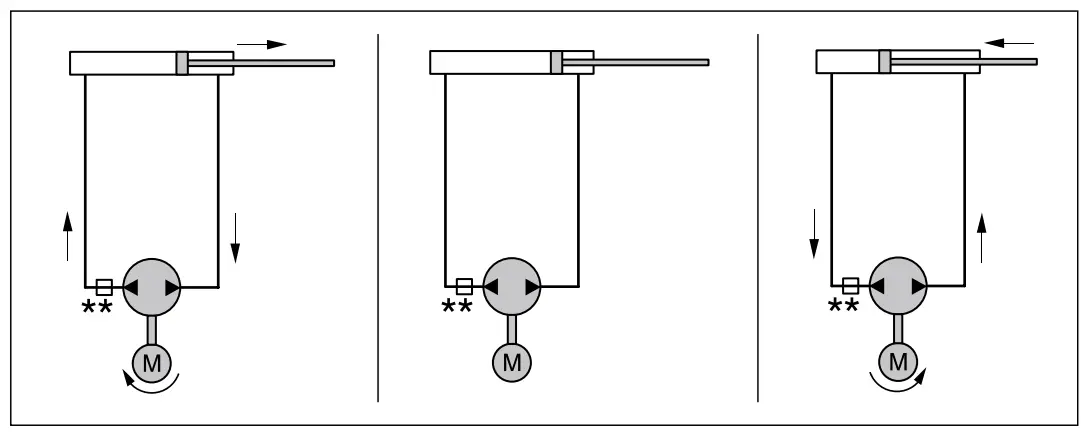
Operation EHP with a reversible motor
The EHP consists of an oil pump (driven by a reversible electromotor), a non return valve, relief valves, suction valves and a tank.
Depending on the rotation direction of the electromotor, the oil is pumped from one side of the piston to the other side of the piston – and vice versa.
Safety
General regulations and laws concerning safety and the prevention of accidents should always be taken into account.
- Always keep out of the way of moving parts when operating the electro-hydraulic lifting system.
- Always stop the EHP before inspecting or adjusting components of the electro-hydraulic lifting system.
- Always make sure that nothing can get trapped in the machinery.
Installation
Cylinder
General
Avoid weld and paint splashes or other damage to the piston rod during assembly. This damage could effect the oil seal ring, creating oil leaks.
The cylinder air bleed nipples should point upwards to ensure effective bleeding. Fit one cylinder foot to the hatch and the other to a suitably strong foundation, this should be strong enough to accommodate the push and pull forces generated during raising and lowering.
Install the cylinder in a dry, well-ventilated space.
If this is not possible, take provisions to protect the cylinder from damp, dirt and seawater.
Layout
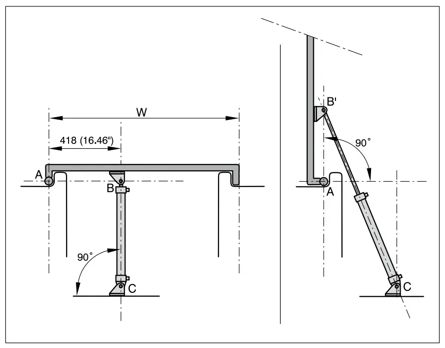
The following assumptions apply to all the situations in this paragraph:
- The open angle of the hatch is 90° when the piston is at the end of its stroke (500 mm stroke).
- Piston ‘in’ is at right angle to the hatch.
- The fork pivot (B) and hatch hinge point (A) lie along a horizontal line AB.
On the basis of this, the cylinder should be fitted at a horizontal distance of 418 mm. from the centre of the hatch hinge point.
If the situation is different, you will have to make the calculations yourself.
However, it should be noted beforehand that:
- When the pivot point B is above the centre line AB, the opening angle will be greater than 90°.
- When pivot point B is below the centre line AB, the opening angle will be less than 90°.
When installing, ensure that the cylinder hatch hinge and cylinder can never clash!
Calculation

G = Weight of object to be lifted [kg]
W = Width of object to be lifted [mm]
F = Lifting force required [kgf]
The lifting capacity of the cylinder is 125 kgf.
When the pivot point B is above or below the centre line AB, this calculation will not apply. However the calculation can be used to provide an approximation of the lifting power required.
Example:
A hatch weighing 80 kg and 1200 mm wide.
Lifting force required:
In this case, only one cylinder is required (model ‘125 kgf’).
Electro-hydraulic Pump (EHP)
The space in which the EHP is installed must be dry and well ventilated. Place the EHP as close to the cylinder as possible.
When choosing the position and the mode of installation, take into account the noise and vibration created by the EHP.
The EHP is fitted with rubber vibration dampers.
The foot of the EHP should be fitted on a horizontal surface.
The filler cap for the balance pipe* should always be on top, at the highest point.
- A filler cap with air hole or the connection for the balance pipe should be fitted to the EHP.
Oil Expansion Tank (optional)
A part of the EHP serves as an oil expansion tank. The expansion volume required depends on the amount of oil in the control system and the expected minimum and maximum ambient temperatures.
If the expansion volume is too small, oil will escape from the EHP filler cap.
Model ‘125 kgf’:
Install an extra oil expansion tank when:
- The total length of pipe exceeds 4 metres.
- Extreme temperature changes are expected during operation.
- It is also recommended that an extra oil expansion tank is fitted when the vessel undergoes extreme movement during operation.
- Two or more cylinders are fitted.

Model ‘320 kgf’:
Always install an extra oil expansion tank.
Furthermore, an extra oil expansion tank simplifies filling the system.
Fit the oil expansion tank above the EHP.
The VETUS oil expansion tank filler cap has an air hole; when fitting an extra oil expansion tank, ensure an air hole is also present.
Fittings
Never use Teflon tape for sealing the screw-thread connections.
A liquid sealant should be applied with great care; sealant in the hydraulic system will cause problems.
Cylinder
The pipe connections are already fitted. A liquid sealant is used.
When the connections are refitted, remove the old sealant and apply new liquid sealant.
EHP
Attach the two connective couplings to the two nylon pipes which have already been fitted to the EHP.
Ensure the coupling with built-in throttle is correctly positioned.
Installing the Tubes
The separate parts of the hydraulic steering system are connected together with nylon tube (4 mm internal, 6 mm outside diameter).
To reduce internal resistance always keep the connecting hoses as short as possible.
With reference to bleeding the system, it is recommended that the horizontal hose sections should be fitted with a slope of 3 cm per metre (3/8” per ft); the pump side higher than the cylinder side.
Install the hoses in such a way that the risk of external damage or attack by chemicals or high temperature is reduced to a minimum. Protect hoses which pass through a bulkhead with grommets or use bulkhead couplings.
Bends must be absolutely free of kinks; any kink in the system restricts the free flow of the hydraulic oil.
With respect to the movement of which the cylinder should be allowed to the ends of both the tubes towards the cylinder, over a length of 50 cms (20”), should be fitted with a large bend radius.
After installation, blow through the hoses with nitrogen, or compressed air, for example, (never use water!) to check for any blockages and remove any pollutants. The minimum bend radius for the nylon tube is 25 mm (1”).
Always fit the hose with brackets; distance between brackets about 50 cms (20”).
The hose is shortened by cutting.
Never cut the hose with a saw (sawdust in the hydraulic system will create problems) or by clipping (this deforms the hose).
Assembling the Nylon Tube in the Connection
After cutting the nylon tube, fit the coupling nut and olive on the tube and fit the support sleeve inside the tube.
Electrical Installation
Check that the voltage stated on the electric motor type plate is the same as the on-board voltage.
The battery capacity should be calculated on the basis of the current consumption stated in ‘Technical Data’.
Voltage loss between battery and EHP motor may not exceed 10% of the supply voltage.
See the cable selection table below for the minimum core crosssection and maximum cable lengths.
| EHP type | Total length positive and negative cable | Cable core cross-section | ||
| EHPA R2, 12 V | 0 – 11 m | 0 – 49 ft | 1,5 mm2 | AWG14 |
| 11 – 18 m | 49 – 78 ft | 2,5 mm2 | AWG12 | |
| EHPA R2, 24 V | 0 – 23 m | 0 – 98 ft | 1,0 mm2 | AWG16 |
| EHPC R2, 12 V | 0 – 11 m | 0 – 31 ft | 2,5 mm2 | AWG 14 |
| 11 – 18 m | 31 – 50 ft | 4,0 mm2 | AWG 12 | |
| EHPC R2, 24 V | 0 – 23 m | 0 – 66 ft | 1,5 mm2 | AWG 16 |
Install a master switch and fuse (rated in accordance with ‘Technical Data’) in the positive (+) cable of the main current circuit. Fit a 2-Amp fuse in the control current circuit.
Connecting the EHP to a selector switch
Consult the ‘Wiring Diagrams’ on page 42 for connecting a selector switch to the EHP.
A second selector switch can always be fitted in parallel with the first selector switch.
Limit Switches (optional)
Limit switches can be fitted as an option, these will stop the EHP motor when the piston is fully ‘in’ or ‘out’.
Filling and Bleeding
The hydraulic lifting system should be filled at the highest point in the system, either by the EHP or in the extra oil expansion tank.
- Disconnect the EHP motor selector switch temporarily.
- Connect the black wire from the electric motor to the positive (+) pole on the battery, via a switch.
- Connect the red wire from the electro-motor to the minus (-) pole on the battery.
- Remove the filler cap from the pump housing.
- Put a funnel in the filler and fill the EHP tank with hydraulic oil.
For oil specification, see ‘Technical Data’.
Ensure that there is always sufficient oil in the tank; if the pump sucks in air, the bleeding process will have to be repeated. To prevent air being taken in with the oil, fill the tank slowly and carefully.
- Open air bleed nipple ‘A’. Move the piston rod until the piston is against end cap ‘A’. Switch the EHP motor on using the switch.
When the oil flowing from air bleed nipple ‘A’ no longer contains air bubbles, switch off the EHP motor. - Close air bleed nipple ‘A’ and switch the EHP motor on again. Continuously top up the buffer tank while the piston is moved by the EHP to end cap ‘B’.
Now connect the red wire from the electric motor to the positive (+) pole on the battery via a switch, and the black wire to the minus (-) pole on the battery. - Open air bleed nipple ‘B’.
Switch the EHP motor on using the switch. When the oil flowing from air bleed nipple ‘B’ no longer contains air bubbles, switch of the EHP motor and close air bleed nipple ‘B’.
Now top-up the buffer tank to the correct level.
Disconnect the temporary connections from the battery to the EHP and reconnect to the control device or the selector switch with the EHP motor relay and check that the piston rod moves in the right direction; reverse the red and black wiring connections if the piston rod’s direction of movement is incorrect.
General
The oil level should be checked several times during the first days after filling. If necessary, top-up the oil level.
The oil level may drop initially as fine air bubbles escape from the oil.
Use
When the switch on the control panel is pressed, the cylinder will move in or out and the object to be lifted (hatch, for example) will be moved (opened/closed).
If no limit switches are fitted, the switch should be released immediately after the cylinder has moved fully in or out. This will prevent the EHP overheating.
Maintenance
- Check the EHP oil level regularly. When the installation includes an extra oil expansion tank, the level should be halfway up this tank.
- Inspect the piston rod regularly for dirt, and clean as necessary; this will prevent damage to the oil seal ring.
- Drain and change the hydraulic oil once every 2 years, or after every 200 operating hours.
Technical Data
| Cylinder | HL12500A | HL24500A | HL12500B | HL24500B |
| Type | Unbalanced cylinder | |||
| Stroke | 500 mm | |||
| Volume | Piston rod ‘in’: 80 cm3 | Piston rod ‘in’: 275 cm3 | ||
| Piston rod ‘out’: 157 cm3 | Piston rod ‘out’: 402 cm3 | |||
| Maximum power | 125 kgf (1250 N) | 320 kgf (3200 N) | ||
| Operating pressure | 40 bar (40 kg/cm2 , 3922 kPa) | |||
| Connections | G 1/8 female thread | |||
| Weight | 1,4 kg | 2,7 kg | ||
| Operating time | Cylinder ‘out’: 27 seconds | Cylinder ‘out’: 25 seconds | ||
| Cylinder ‘in’: 13 seconds | Cylinder ‘in’: 17 seconds | |||
| With 2 cylinders, multiply these times by 2 | ||||
| Electro-hydraulic pump (EHP) | ||||
| Type | EHPA R2, 12 V | EHPA R2, 24 V | EHPC R2, 12 V | EHPC R2, 24 V |
| Electro-motor | ||||
| Type | Reversing, permanent magnet, direct current motor | |||
| Voltage | 12 V | 24 V | 12 V | 24 V |
| Current, zero load | 6,5 A | 4,0 A | 9,0 A | 6,0 A |
| Current, maximum | 9,5 A | 6,0 A | 15 A | 8,9 A |
| Hydraulic pump | ||||
| Type | Plunger pump | |||
| Capacity | 350 cm3 /min | 950 cm3 /min | ||
| Pressure valve | ||||
| Setting | 40 bar (40 kgf/cm2 , 3923 kPa) | |||
| Buffer tank | ||||
| Capacity | 0.2 litres | |||
| Connections | ||||
| Pump | 6 mm. external diameter connections supplied | |||
| Buffer tank | 7/16 — 20 UNF internal. | |||
| Fuses | ||||
| In main circuit | 20 A 1) | 15 A 1) | 30 A 1) | 20 A 1) |
| Weight | ||||
| Excluding oil | 2,3 kg | |||
| 1) Based on ‘Fast Acting’ (F) fuse; in accordance with SAE J 1284 Standard. | ||||
| Pipes | ||||
| Type | Nylon pipe, 4 mm internal, 6 mm external diameter | |||
Hydraulic Fluid
| Hydraulic Oil | In accordance with ISO VG 15 |
| Viscosity | 14 cSt at 40 degrees C (104 degrees F) |
| Viscosity Index | approx. 380 |
| Solidifying Point | below -60 degrees C (-76 degrees F) |
The following hydraulic oils conform to the specifications above:
| VETUS | Hydraulic Steering Oil HF 15 |
| Shell | Aeroshell Fluid 4 |
| Chevron Texaco | Aircraft Hydraulic 5606G |
| Esso | Univis HVI 13 |
| Exxon Mobil | Mobil Aero HFA |
Overall Dimensions
| 1. Cylinder connections |
| 2. Connection for the compensating line |
| 3. Filler neck |
| 4. Maximum oil level |
| 5. By-pass valve, hexagonal 6 mm int. |
| 6. Check valve block |
| 7. Relay |



Installation Examples

Hydraulic Diagrams
- Hydraulic lifting system with 1 cylinder model ‘125 kgf’

- Hydraulic lifting system with 1 cylinder model ‘320 kgf’

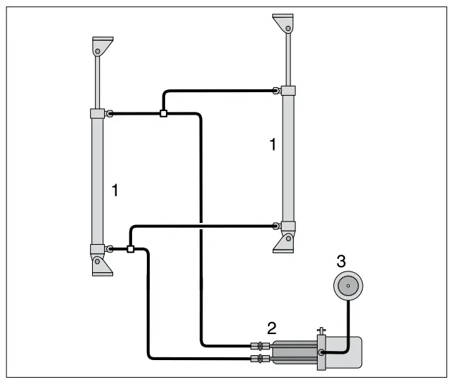
- Hydraulic lifting system with 2 cylinders

| 1. Cylinder |
| 2. Electro-hydraulic pump |
| 3. Oil expansion tank |
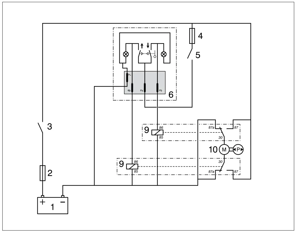
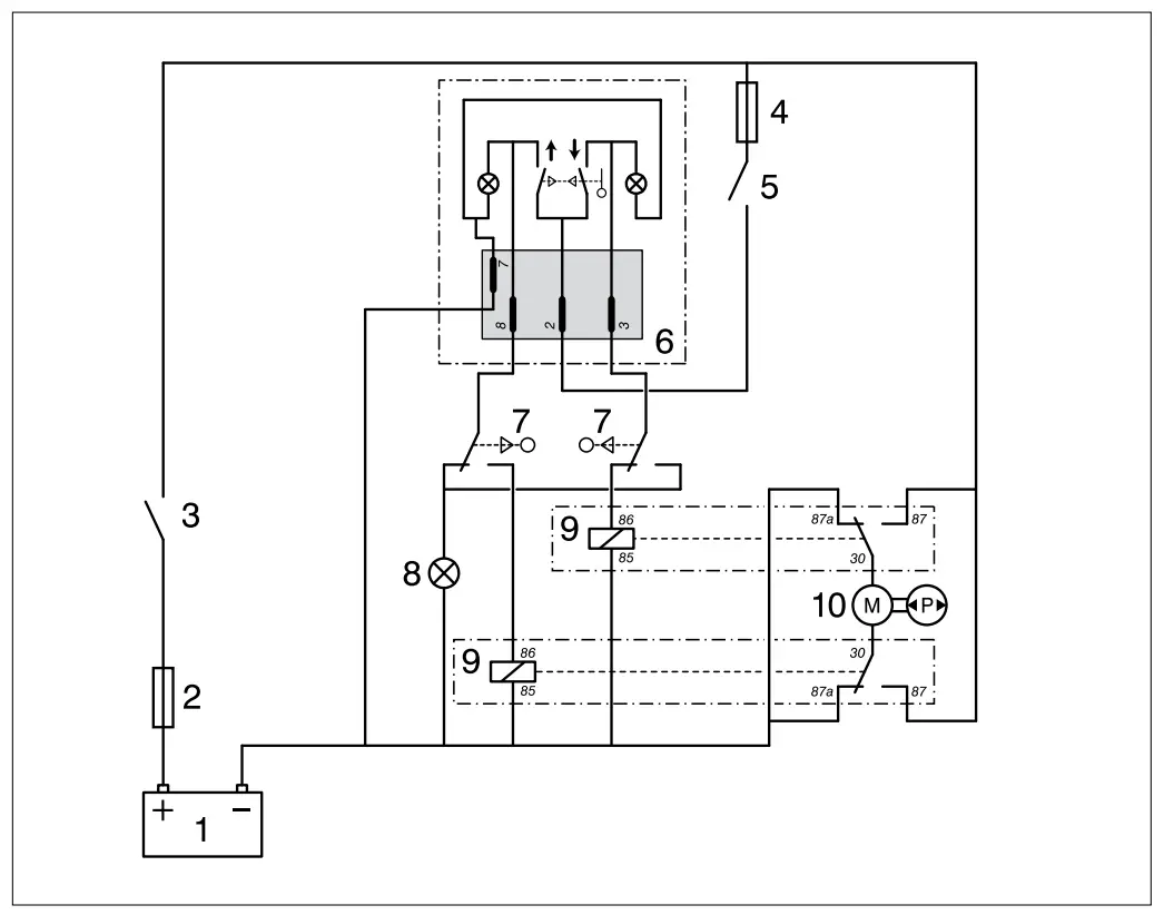
Electrical Circuit Diagrams

Hydraulic lifting system with selector switch
| 1. Battery |
| 2. Main fuse |
| 3. Main switch |
| 4. Fuse |
| 5. On/Off switch |
| 6. Selector switch |
| 7. Limit switch |
| 8. Warning lamp |
| 9. Magnetic switch (relay) |
| 9. 1x change-over contact |
| 10. Reversing electric motor |

Customer Support
Fokkerstraat 571 – 3125 BD Schiedam – Holland
Tel.: +31 (0)88 4884700 – [email protected] – www.vetus.com






















