vetus EHPA12R2 Electro-Hydraulic Pumps

Introduction
The installation of an electrohydraulic pump (EHP), integrated into an hydraulic steering system, makes it possible to steer a boat via automatic steering gear (autopilot) or selector switch (gear lever ‘joy stick’ or a manual remote control unit) options.
The capacity of a suitable EHP should match the stroke volume of the respective cylinder (displaced oil volume for board-to-board rudder deflection) and the required board-to-board steering time.
Calculation of an EHP
Determine the volume of a cylinder that has been or is to be instal-led. For details please see the technical specifications published by the supplier of the control unit.
Divide the cylinder capacity by the required board-to-board time to determine the capacity of the suitable EHP.
Example:
The board-to-board time of a given boat is 15 seconds.
The selected cylinder is a VETUS MTC72 model. This cylinder has a volume of 146 cm3.

Thus, the required EHP must exhibit a capacity of approximately 584 cm3/min (35.6 cu.inch/min).
A suitable EHP type for this purpose is the VETUS EHP type ‘EHPB R2’ with a capacity of 700 cm3/min (42.7 cu.inch/min). The board-to-board time is 12.5 seconds.
General
There are two types of cylinders; i. e., ‘balanced’ or ‘symmetrical’ cylinders (with a continuous piston rod) and ‘unbalanced’ cylinders (with a non-continuous piston rod ).
The VETUS EHPs may be connected to balanced as well as unbalanced cylinders, due to the fact that the EHPs possess a bypass. Thus, the oil volume which enters the oil pump from one side of the cylinder does not need to equal the volume which leaves the oil pump in the other direction.
Besides, the VETUS EHPs also lend themselves to use with a cylinder set (2 cylinders with a non-continuous piston rod, a double rudder, or two single rudders).
The following recommendations should be observed to prolong the lifetime and improve the performance of your electrohydraulic pump (EHP).
- Only use hydraulic oil in accordance with the technical specifications
- Make sure the battery voltage is correct
- Limit the voltage loss over the battery cables by using cables with an adequate diameter
- Ensure regular maintenance
Operation EHP with a reversible motor (EHPA R2, EHPB R2, EHPC R2)
The EHP consists of an oil pump (driven by a reversible electromotor), relief valves, suction valves, a check valve, a by-pass valve and a tank.
Depending on the rotation direction of the electromotor, the oil is pumped from one side of the piston to the other side of the piston – and vice versa.
Hydraulic steering systems
An hydraulic steering system basically consists of one or more pumps as well as a cylinder.
If the steering system contains only one Electro-Hydraulic Pump (EHP), then it is not necessary to install a (double) check valve.
The EHP type ‘R2’ is already equipped with a built-in check valve. See diagram ‘1’ *.
In the case of an hydraulic steering system with 2 or 3 pumps, on the other hand, a (double) check valve definitely needs to be installed – both to be able to automatically switch over from one steering pump to the other, and to be able to prevent the unused steering pump from following. For details please see diagram no.-‘2’ and ‘3’.
Separate check valves
All VETUS EHP’s feature a built-in check valve and it is therefore not necessary to install a separate check valve, see diagrams ‘1’, ‘2’ and ‘3’.
There is no need to install separate check valves between the stee-ring pumps and the cylinder if the (manual) steering pumps are al-ready equipped with a (built-in) check valve. For details please see diagram no. ‘4’.
Relief valve
The EHP already possesses a relief valve to protect the steering system from damage in the case of a (temporarily) excessive rudder moment (exceeding the maximum for which the steering system was originally designed).
By-pass valve
A by-pass valve is necessary if emergency rudder steering is desired.
When the by-pass valve is open there is no pressure so that the oil can flow from one side of the piston to the other and the hydraulic system no longer blocks the emergency (rudder) steering.
N.B. A by-pass valve can only be used when the cylinders are balanced.
N.B. The by-pass valve built in the EHP has a very small bore opening. When this valve is used as by-pass valve for emergency steering the force required on the rudder is very high.
Use a 6 mm hexagonal socket wrench to open and close the by-pass valve.
If emergency steering is desired install a by-pass valve which is geared to the size of the cylinder; see diagram ‘5’.
* Individual circuit diagrams are found in the ‘Hydraulic diagrams’ on pages 40.
Assembly
Setup of the electrohydraulic pump
The room in which the EHP is to be set up must be dry and well ventilated. Make sure that the EHP is positioned as closely as possible to the cylinder.
In selecting a suitable location, consider the possible noise and vi-bration caused by the EHP.
The EHPA R2, EHPB R2 and EHPC R2 models are equipped with rub-ber vibration absorbers.
Make sure that the base of the EHP rests on a perfectly horizontal surface.
The filler neck respectively the connection for the compensating line
- must always be located on top; i. e., at the highest point.
- if the installation consists only of a cylinder with an EHP, the EHP must be equipped with a filler neck and a breather.
If the installation features one or more steering pumps, all oil reservoirs must be interconnected via a compensating line. The highest steering pump must be equipped with a filler neck with a breather. The other pumps must exhibit a filler neck without an opening.
Assembly of a double check valve
Install a (double) check valve as closely as possible to the steering cylinder. Make sure that the pipe sections between the check valve and the cylinder, which are continuously pressurized, are as short as possible.
Install the (double) check valve on an absolutely level surface.
Before installing the steering pump and the cylinder, consult the instructions for the manual control unit.
Fittings
Never use teflon tape to seal off the screw connections. Liquid sealants should be applied with great care. Sealants entering the hy-draulic system may cause malfunction.
EHP models with a reversible motor (EHPA R2, EHPB R2, EHPC R2):
Attach the two connective couplings to the two nylon pipes which have already been fitted to the EHP.
Check valve:
Insert the fittings into the check valve by using appropriate copper or aluminum gaskets.
Installation of tubes or pipes
The individual components of the hydraulic control unit must be interconnected by a nylon pipe or a nylon tubing or by using a (copper or steel) pipe.
In order to limit the specific resistance, make sure that the connec-ting sections are as short as possible.
In conjunction with the ventilation of the system, the horizontal sections should be installed with a gradient of approximately 3-cm (1.2”) per meter.
The pump side should be higher than the cylinder side.
While installing the pipes or the tubes, try to limit the risk of external damage or corrosion (in the case of metal pipes) respectively the risk of attack by chemicals or high temperatures (that may damage nylon pipes and nylon tubing).
Protect the pipes or the tubes that must be led through bulkheads by using appropriate bulkhead lead-throughs or bulkhead couplings.
Make sure that the bends are absolutely free of flaws; a kink in the pipe reduces the free flow of the hydraulic oil.
If copper or steel pipes are used, use ‘internally cleaned’ pipes.
Avoid long straight sections of copper or steel pipe; the length of the pipe is affected by the ambient temperature.
In conjunction with the cylinder’s freedom of movement, the cylin-der must always be connected via two sections of flexible nylon pipe or nylon tubing.
These two pieces of flexible nylon pipe must be at least 50 cm (20”) long and must be installed with a large bending radius.
After installation, blow through the pipes with nitrogen gas or (pres-surized) air to check for possible obstructions and to remove any contaminates.
The minimum bending radius of nylon piping is:
- 50 mm (2”) (internal radius 6 mm, external radius 8 mm) The minimum bending radius of nylon tubing is:
- 75 mm (3”) (internal radius 6 mm, external radius 10 mm)
- 90 mm (3.5”) (internal radius 8 mm, external radius 12 mm)
Always fasten the tubing or the pipe with clamps, preferably made of plastics; the clamp distance should be approximately 60 cm (24”).
To shorten pipes or tubing, always cut off the required section.
Never cut off piping or tubing by using a saw (to pre-vent sawdust from entering the hydraulic system, which will invariably cause problems) or by shearing (since this will cause excessive tube deformation).

After cutting off copper or steel pipe sections, remove the burrs. 
Inserting a nylon pipe/ tube into the fitting

Nylon pipe
After cutting off the required nylon piping section, place the screw cap and the cutting ring onto the pipe and insert the supporting sleeve into the pipe.
Nylon tube (internal radius 5 mm (0.2”), external radius 10-mm (0.4”))
After cutting off the required nylon tubing section, place the screw cap and the cutting ring on the tubing (ensuring the correct distance from the end of the tubing) and then insert the supporting sleeve into the pipe.
After hand-tight assembly of the screw cap, fasten it fully with a wrench:
- The right-hand screw coupling : 4 turns
- The T screw coupling : 2 turns
- The intermediate coupling : 3 turns
- The T-piece : 2 turns
Nylon tubing (internal radius 8 mm (0.31”), external radius 12-mm (0.47”))

- After cutting, screw the tube coupling sleeve onto the tubing (left-handed thread), ending approximately 1.5 mm (0.06”) in front of the stop.
- Oil the tube coupling and screw it into the sleeve.
Make sure that the internal sheathing of the tubing does not follow while tightening the screw!
Also make sure that the internal sheathing of the tubing is not squeezed while tightening the screw.
Electrical installation
Check whether the voltage mentioned on the identification plate of the electromotor matches the on-board voltage.
The battery charging device must be more than adequately power-ful to compensate the power consumption of the EHP while in moti-on. For details please see the chapter about ‘Technical Specifications’. If the EHP is employed without recharging the batteries, the battery capacity should be calculated on the basis of the power consumpti-on listed in the ‘Technical Specifications’.
The voltage loss between the battery and the EHP motor must not exceed 10 % of the supply voltage.
Consult the following wiring table to find the minimum wire diame-ter and the maximum cable length.
EHP type Total length of the plus Wire diameter and the minus cable
- EHPA R2, 12 V 0 – 11 m 0 – 49 ft 1.5 mm2 AWG 14 11 – 18 m 49 – 78 ft 2.5 mm2 AWG 12
- EHPA R2, 24 V 0 – 23 m 0 – 98 ft 1.0 mm2 AWG 16
- EHPB R2, 12 V 0 – 14 m 0 – 37 ft 2.5 mm2 AWG 14 14 – 22 m 37 – 60 ft 4 mm2 AWG 12
- EHPB R2, 24 V 0 – 19 m 0 – 83 ft 1.0 mm2 AWG 16
- EHPC R2, 12 V 0 – 11 m 0 – 31 ft 2.5 mm2 AWG 14 11 – 18 m 31 – 50 ft 4 mm2 AWG 12
- EHPC R2, 24 V 0 – 23 m 0 – 66 ft 1.5 mm2 AWG 16
Install a main switch as well as a fuse in the + cable of the primary electric circuit; the fuse value should match the technical specificati-ons. Install a 2 A fuse in the control circuit.
Connections
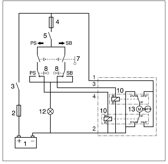
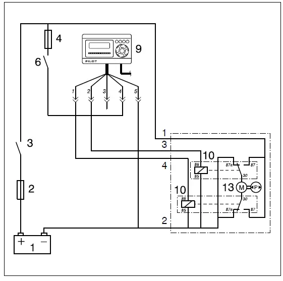
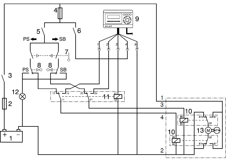
- Connecting the EHP to a selector switch
In conjunction with the connection of the EHP to a selector switch, please consult the individual circuit diagrams on page 44. - Connecting the EHP to the autopilot
For details concerning the connection of the EHP to the autopilot, please see the individual circuit diagrams on page 44.
Limit switches
If the EHP is controlled by a selector switch, install limit switches next to the rudder stops.
If necessary, a control light may be connected to these limit switches.
In the presence of a automatic steering gear, the EHP is frequent-ly switched off as soon as a certain rudder deflection, measured by the rudder indicator of the automatic steering gear, is reached. If the automatic steering gear is not equipped with this device, correspon-ding limit switches must be installed.
For details concerning the connection and the setup of the limit switches please see page 43.
Filling and bleeding
Hydraulic steering system, cylinder and EHP with a reversible motor (EHPA R2, EHPB R2, EHPC R2)
Temporarily remove the connections between the automatic stee-ring gear or the selector switch and the EHP motor.
Connect the orange wire from the relay via a switch to the positive terminal of the battery.
Remove the filler neck of the pump housing.
Place a funnel in the appropriate opening and fill the EHP tank with hydraulic oil.
Details concerning the oil specifications are found in the ‘Technical Specifications’.
While filling, make sure that the tank contains a sufficient oil volume; if the pump sucks in air, the system must be ventilated once more. In order to prevent the oil from absorbing air, fill the tank slowly and carefully.

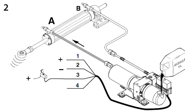
Open the air bleed valve A. Move the piston rod until the piston touches the end cover A. Then switch on the EHP motor by acti-vating the switch. As soon as the oil emerging from the breather nipple A is air-free, the EHP motor may be turned off again.
- Red (+)
- Brown (-)
- Orange
- White

Close the breather nipple A and turn on the EHP motor once more. Fill up the buffer tank while the piston, through the EHP, is moved toward the end cover B.

Now connect the white wire from the electromotor via a switch to the positive terminal of the battery.
Open the breather nipple B.
Activate the EHP motor by pressing the appropriate switch. As soon as the oil emerging from the breather nipple B is air-free, the EHP motor may be switched off again and the breather nip-ple B may be closed.
Fill the buffer tank up to the specified level.
Disconnect the temporary connections from the battery to the relay and reconnect the terminals of the automatic steering control or the selection switch to the relay of the EHP motor. Check whether the piston rod moves in the right direction. If the piston rod does not move in the right direction reverse the connections of the orange and white wires.
Hydraulic steering system, cylinder with (a) steering pump(s) and EHP
Fill the system via the filling connection in the steering pump; the EHP tank will have to be filled with oil via the compensating line.
A steering gear with two steering pumps should be filled up at the uppermost steering pump.
In the next step, fill and bleed the EHP and the cylinder as described above.
Then fill and bleed the steering pumps according to the manufacturer’s instructions.
General
Make sure to repeatedly check the oil level for the first few days after filling; if necessary, refill the oil.
The oil level may initially decrease since finely distributed air escapes from the oil.
Maintenance
- The oil level should be checked regularly.
If the installation consists only of an EHP and a cylinder, the oil level in the EHP tank must be checked.
If the installation also includes one or more steering pumps, the oil level in the (upper) steering pump must be checked. - Change the hydraulic oil once every two years or every 200 operating hours.
Technical specifications
Type EHP : EHPA R2 EHPB R2 EHPC R2
Electromotor
- Type : Reversible, permanent magnet, DC motor
- Voltage : 12 V 24 V 12 V 24 V 12 V 24 V
- Current at no load : 6.5 A 4.0 A 7.5 A 4.8 A 9.0 A 6.0 A
- Current at max. : 9.5 A 6.0 A 12.5 A 6.9 A 15 A 8.9 A
Hydraulic pump
- Type : Plunger pump
- Capacity : 350 cm3/min (21.3 cu.inch/min) 700 cm3/min (42.7 cu.inch/min) 950 cm3/min (57.9 cu.inch/min)
Relief valve
- Setting : 50 bar (50 kgf/cm2, 4905 kPa) (711 psi)
Buffer tank
- Capacity : 0.16 liters (0.035 Imp. gallon)
Connections
- Pump : couplings for tubing 8 mm O.D./ 10 mm O.D. are separately available
- Buffer tank : 7/16 – 20 UNF female
Fuse
- In the primary circuit : 20 A 1) 15 A 1) 25 A 1) 15 A 1) 30 A 1) 20 A 1)
Weight
- Excluding the oil : 2.3 kg (5 lbs)
Based on ‘Fast Acting (F) fuse in accordance with the SAE J 1284 norm
Hydraulic medium
- Hydraulic oil : in accordance with ISO VG 15
- Viscosity : 22 cSt at 40˚C
- Viscosity index : above 100
- Solidification point : lower than -30˚C
- Double check valve : G 1/4
- Type of check valve : Double-controlled check valves
- Relation piston-check-valve : 4 : 1
- Connections : G 1/4 female thread
- Weight, excluding the connections : 2.2 kg (5 lbs)
The following hydraulic oils match the listed specifications:
- VETUS : Hydraulic oil ISO VG 15
- Shell : Tellus 22
- Esso : Nuto H22
- Texaco : Rando oil HD22
- BP : HLP22
Principal dimensions

- Cylinder connections
- Connection for the compensating line
- Maximum oil level (If there are no manual steering pumps in the system)
- Maximum oil level (If manual steering pumps are used in the system)
- By-pass valve, hexagonal 6 mm int
- Check valve block
- Relay
Hydraulic diagrams

- Hydraulic control unit, with Electrohydraulic Pump type ‘R2’
- Hydraulic control unit, single control function, with check valve and Electrohydraulic Pump type ‘R2’
- Cylinder
- (Lower) steering pump
- Upper steering pump
- Electrohydraulic pump
- Double check valve
- By-pass valve

- Hydraulic control unit, double control function, with check valve and Electrohydraulic Pump type ‘R2’
- Hydraulic control unit, single or double control function, with surface- mounted check valves and Electrohydraulic Pump type ‘R2’

- By-pass valve for emergency or rudder operation
Limit switches
Connections of the limit switches

Setup of the limit switches and the rudder stops

N.B. PS limit switch installed at SB
SB limit switch installed at PS
- Limit switch
- End stop
- Rudder
- Rudder arm
Electrical circuit diagrams
EHP with reversible motor, selector switch

EHP with reversible motor, autopilot

EHP with reversible motor, selector switch and autopilot

- Battery
- Main fuse
- Main switch
- Fuse
- On/Off switch (selector switch)
- On/Off switch (autopilot)
- Selector switch
- Limit switch
- Autopilot Autopilot
Magnetic switch (relay): - Change-over contact (1x)
- Change-over contact (2x)
Fokkerstraat 571 – 3125 BD Schiedam – The Netherlands
Tel.: +31 (0)88 4884700 – [email protected] – www.vetus.com
Printed in the Netherlands
020203.06 2022-07


















