ECOFLOW Smart Home Panel
Safety Instructions
- The product must be installed by a licensed electrician and verified by local AHJ.
- The SHP defaults to grid mode when without power. Please make sure the energization of load circuits is safe.
- Do not access the load circuit when there is an internal fault.
- This product is not intended to be used as a disconnect. To completely de-energize the product, the user MUST open the upstream breakers as well as unplug all DELTA Pros.
- Unplugging the relay module while the SHP is still energized may cause damage to the components.
- This product does not provide an AFCI (Arc Fault Circuit Interrupter) function.
- All upstream breakers should be non-GFCI/AFCI. GFCI and AFCI protection should be downstream of the SHP using GFCI/AFCI breakers or outlets.
- Do not use the product near a heat source, such as a fire or a furnace.
- If there is a loud noise in the relay module, there may be a ground fault downstream of the SHP.
- The user should clear the fault and replace the relay module before resetting the SHP for normal use.
- Do not use the SHP if the Short-Circuit Current Rating (SCCR) at the entrance to your house is above 10kA.
- Do not install or operate the product outdoors or in damp/wet conditions.
- Do not install or operate the product in extreme temperatures.
- Do not use the product if it is damaged or appears to be damaged.
- Do not connect the channels to circuit breakers higher than their current rating.
- The split-phase mode should be used for multi-branch circuits (circuits sharing a balanced neutral), and the circuits split across the two phases appropriately.
- Adhere to all local and national safety regulations for installation and use.
- Once a ground fault (breaker tripped) occurs, the corresponding relay module must be replaced to ensure safe operation in the future.
- This product is designed for residential use only.
- Upstream circuit breakers protect the SHP only in grid mode.
- Only use circuit breakers with a fault current interruption capability more or equal to 10kA, 4ms or 5kA, 8ms.
- The maximum total current for all input circuits under the grid mode is 160A.
The SHP MUST be completely de-energized before being serviced Complete the following to de-energize the SHP
- Open all connected upstream circuit breakers and make sure the Grid Power Indicators are off.
- Disconnect both DELTA Pros from the SHP and ensure the DELTA Pro Power Indicators are off.
- While opening the front panel, the alarm buzzer stays off.
DANGER
- Multiple sources power this equipment.
- Electrical equipment should be serviced by authorized personnel only.
- This equipment is not intended to be used as a service disconnect breaker.
- Upon losing power, this product automatically switches back to grid mode.
- This equipment and downstream load can only be de-energized by opening all upstream breakers and physically unplugging all power stations.
Specifications
- Product Info
- Weight
- Dimensions
- Mounting Type
- Standard Connector
- Ingress Rating
- Warranty Description
- Maximum # of Circuits Controlled
- Rated System Voltage
- Rated Relay Module Current
- Rated Max DELTA Pro Input
- DELTA Pro Charging Power
- Max Connected Battery Energy
- Temperature Range
- 20 lb (9 kg)
- 18.1×11.8×4.7 in (460x330x120 mm)
- Wall Mount
- EcoFlow Infinity Port
- IP20
- 3 Years
- 10
- 120V/240V
- 15A, 20A, 30A
- 7200W Max (2x3600W)
- 6800W Max (2x3400W)
- 21.6 kWh (6×3.6kWh)
- -4 °F ~ 113 °F (-20 °C ~ 45 °C )
System Info
1 Pro Connected
Phases
Max Backup Power
Max Backup Energy
Max Solar Input
Single Phase 120V
3600W
10.8kWh
1600W
2 Pros Connected
- Phases
- Max Backup Power
- Max Backup Energy
- Max Solar Input
- Single Phase 120V/Split Phase 240V
- 7200W
- 21.6kWh
- 3200W
Getting Started
General Usage
The Smart Home Panel provides several key functions Automatic Power Backup
- With a DELTA Pro and Extra Battery, Uninterrupted Power Source (UPS) mode starts in less than 20ms
Energy Scheduling Function
- Through the EcoFlow App, user can schedule charging and discharging of the connected DELTA Pros. Using this function, DELTA Pro can work with AC-coupled solar system and the grid to increase return on investment for both solar and battery systems.
Energy Management function
- The Smart Home Panel can monitor and control up to 10 frequently used home circuits. Users can monitor the energy use and apply strategies to reduce energy bills and extend the usable time during a blackout.
Fast Charging Station for DELTA Pro
- The SHP serves as a fast-charging station for the DELTA Pro(s) at home. Users can charge the DELTA Pro at a maximum of 3400W, giving that a 30A circuit breaker is used for charging.
Integrated System Control
- Use the EcoFlow app to monitor and control all EcoFlow appliances can work together to offer more power.
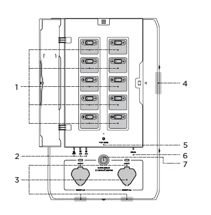
Product Details
Load Circuit Control Board
The SHP can control 10 load circuits. Circuits 1, 3, 5, 7, 9 are on the left of the board and 2, 4, 6, 8, 10 on the right. A button allows users to manually reset each circuit relay if there has been an overcurrent on the circuit. A light on the button will turn red if there is a circuit fault. A lightning indicator turns on if that load circuit is energized through one of the sources.
Grid Indicator and Infinity Port Indicator
- There are three energization indicators on the SHP, one for the grid and two for the DELTA Pros. If any of these lights are on, the SHP is energized from that source and cannot be serviced.
Infinity Port and Enable Button
- There are two Infinity Ports on the SHP, either on the bottom of the SHP (default) or the front.
- Use these Infinity Ports to connect DELTA Pros to the SHP using an Infinity Cable. Once plugged in, SHP and DELTA Pro will establish a connection.
- Users need to press the Enable Button to prepare DELTA Pro for output.
Panel Open Alarm System
- When the DELTA Pro load circuits are energized, an alarm buzzer will go off if the front panel is opened. To de-energize the product, all upstream breakers must be opened and the DELTA Pros must be unplugged.
IOT Reset Button and Indicator
- This button can be used to turn on the bluetooth hotspot for 5 minutes for the user to connect. If held down for 5 seconds, it will reset the bluetooth and IOT connection.
Error Indicator
- If no fault exists inside the SHP, the light will be off. It will turn red if there is any fault in the product. Users can go to the app for a fault diagnostic report and reach out to the customer support representative for help.
Power Station Pause/Resume Button
- The pause button will physically isolate the 10 load circuits and lock the DELTA Pro. A signal will tell the DELTA Pros to stop output power.
Hardware Functions
Power Indicators
- If the grid power light is on, the SHP is receiving grid power. If the DELTA Pro light is green but flashing slowly, it indicates that DELTA Pro is connected but not ready for output. When the light is static and green, DELTA Pro is ready for power output.

Power Station Enable/Disable Button
- When DELTA Pro is connected using the Infinity Port, press the enable button once to prepare the unit. Press it again to put DELTA Pro into sleep mode. Holding down the SHP enable button for 3 seconds will start charging the connected DELTA Pro.

Power Station Pause/Resume Button
- DELTA Pro is electrically disconnected from the SHP output when this button is held down. SHP output is cut. To safely disconnect, the user should still physically disconnect DELTA Pro from the SHP.

IOT Reset Button and Light
- This light is usually off. When the button is pressed once, the light flashes blue, and SHP Bluetooth allows pairing for one minute. If the user pairs with the SHP, the light stays blue. Hold down the button for 5 seconds if the Bluetooth connection needs resetting. If nothing pairs with the SHP, Bluetooth goes into sleep mode, and the light turns off.

Circuit Control
The circuit control consists of three parts, the circuit index number, the reset button, and the power indicator. The reset button is used to reset the circuit if there has been a fault in that circuit. If that circuit is white, it is powered by the grid power and green when powered by the DELTA Pro. The lightning-shaped power indicator indicates whether that load circuit is energized or not.
Error Indicator
- If there is no fault with the SHP, this light is off. It will flash red if there is any fault in the product. Check the App for a fault diagnostic report and reach out to an EcoFlow customer support representative for help.
Note
- If there is a relay module fault, only the faulty channel will default back to grid mode. For other faults, all channels may default to grid mode.
APP
Control and monitor EcoFlow portable power stations and the SHP remotely. Download the EcoFlow app from the App Store or Google Play Store and set up the account.
Read the EcoFlow App user guide and access the download link here: https://ecoflow.com/pages/ecoflow-app
Privacy Policy
By using EcoFlow Products, Applications, and Services, you consent to the EcoFlow Terms of Use and Privacy Policy, which you can access via the “About” section of the “User” page on the EcoFlow App or the official EcoFlow website at https://ecoflow.com/pages/terms-of-use and https://ecoflow.com/ pages/privacy-policy.
FAQ
1. Can the SHP connect to a solar roof system?
- Yes, it can. There are several ways to connect to a solar roof system. The SHP can work with an AC- coupled roof solar panel system without modifications. With a DC-coupled solar panel system, only portable solar panels with the correct output parameters can connect to the system.
Does the SHP support split phase 240V output?
- Yes, it does.
What’s the maximum number of DELTA Pros and Extra Batteries that can connect to the SHP?
- A maximum of 2 DELTA Pros and 4 Extra Batteries can be connected, with a total of 7200W output power and a capacity of 21.6kWh.
Can multiple Smart Home Panels be used simultaneously in one house?
- Yes.
Can I manually switch between grid and backup power?
- Yes. You can switch using the EcoFlow app.
How many circuits can SHP manage?
- SHP can manage up to 10 single-phase circuits or 5 split-phase circuits.
Does the SHP have any protection functions?
- Yes. There is a relay-based overcurrent protection system in the grid and backup mode. There is also a fuse for fault protection in backup mode.
Does SHP have a built-in AFCI function?
- No, an additional accessory needs to be purchased to house an AFCI breaker.

Safety Instructions




















