ECO FLOW Smart Home Panel Combo(13 relay modules)

WARNING
The EcoFlow Smart Home Panel must be installed by a licensed electrician, who should be familiar with all electrical codes, electrical wiring practices, and experience working with home electrical systems. Any accident, damage or personal injury caused by the incorrect installation is the sole responsibility of the user.
Safety Instructions
- The product must be installed by a licensed electrician and verified by local AHJ (Authority Having Jurisdiction, i.e., your city, town, county or state).
- The SHP defaults to grid mode when not powered. For safety, do not access or disconnect any load circuits when there is an internal fault. Power down those loads and contact a licensed electrician or EcoFlow technical support.
- This product is not intended to be used as a service disconnect. To completely de-energize the product, the user MUST open the upstream breakers as well as physically unplug all DELTA Pros. Failure to do so may present a shock hazard.
- DO NOT unplug relay modules while SHP is energized, because unplugging the relay module while the SHP is energized may cause damage to the relay modules and SHP.
- Smart Home Panel by itself does not provide an AFCI (Arc Fault Circuit Interrupter) function. AFCI or GFCI protection may be available with an external AFCI accessory. Consult EcoFlow support for AFCI or GFCI solutions.
- All upstream breakers feeding SHP should be non-GFCI/AFCI. GFCI and AFCI protection should be downstream of the SHP using GFCI/AFCI breakers or outlets. Follow NEC or local electrical codes for AFCI or GFCI installation. An additional accessory panel to aid with the installation of AFCI circuits may be available from EcoFlow.
- Do not use the product near a heat source, such as a fire or furnace. Do not place flammable gases or liquids (e.g. Gasoline) near the device.
- If there is a loud noise in the relay module, there may be a ground fault downstream of the SHP. The user should clear the fault and replace the relay module before resetting the SHP for normal use.
- Do not use the SHP if the Short-Circuit Current Rating (SCCR) at the electrical service entrance is above 10kA.
- Do not install or operate the product outdoors or in damp/wet conditions.
- Do not install or operate the product in extreme temperatures.
- Do not use the product if it is damaged or appears to be damaged.
- Do not connect the relay channels to circuit breakers higher than their current rating. Doing so can result in damage to the relay modules.
- The split-phase mode should be used for multi-wire circuits (MWBC, circuits sharing a balanced neutral), and the circuits split across the two phases appropriately.
- Adhere to all local and national safety regulations for installation and use.
- If an overcurrent fault (breaker tripped) occurs, the corresponding relay module must be replaced to ensure safe operation in the future.
- This product is designed for residential use only.
- Upstream circuit breakers protect the SHP only in grid mode. Only use circuit breakers with a fault current interruption capability of 10kA or greater, 4ms or 5kA, or 8ms.
- The maximum total current for all input circuits under the grid mode is 160A.
The SHP MUST be completely de-energized before being serviced
Complete the following to de-energize the SHP
- Open all connected upstream circuit breakers and make sure the Grid Power Indicators are off.
- Turn off DELTA Pro(s) from the SHP and ensure the DELTA Pro Power Indicators are off.
- The alarm will sound if the SHP is energized while the front cover is open. Please ensure that the unit is de-energized and the alarm has stopped
DANGER
- Multiple sources power this equipment.
- Electrical equipment should be serviced by authorized personnel only.
- This equipment is not intended to be used as a service disconnect breaker.
- Upon losing power, this product automatically switches to the power station.
- This equipment and downstream load can only be de-energized by opening all upstream breakers and physically unplugging all DELTA Pros.
Specifications
General Information
- Weight 20 lbs (9 kg)
- Dimensions 19.7×11.8×4.7 in (500x330x120 mm)
- Mounting Type Wall Mount
- Standard Connector EcoFlow Infinity Port
- Type of Enclosure Type 1
- Warranty Description 5 Years
- Maximum # of Circuits Controlled
- Rated System Voltage 10
- Max Total Input Current 120V/240V
- Short Circuit Rating 160A
- Rated Relay Module Current 10kA
- Rated Max DELTA Pro Input 30A, 20A, 15A
- DELTA Pro Charging Power 7200W Max (2x3600W)
- Max Connected Battery Energy 6800W Max (2x3400W)(Max. charging time <3hrs)
- Operating Humidity (RH) 21.6 kWh (6×3.6kWh) 5-85%
Product Details
External Features
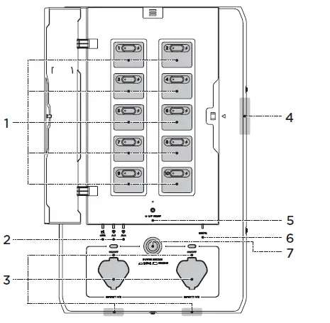
Load Circuit Control Board
The SHP can be set up to control a total of 10 load circuits, circuits 1, 3, 5, 7, and 9 on the left and 2, 4, 6, 8, and 10 on the right. There is a button allowing users to manually reset each circuit relay if there has been an overcurrent event on the circuit. An indicator lamp on the button turns red if there is a fault in that circuit. A lightning bolt indicator for each load circuit is illuminated if that load circuit is energized through one of the sources (grid or power station).
Grid Indicator and Infinity Port Indicator
There are three energization indicators on the SHP, one for the grid, and two for the DELTA Pros. If any of these indicators are illuminated, SHP is energized from that source and, therefore, cannot be opened to be serviced.
Infinity Port and Enable Button
There are two infinity ports on the SHP, which can be either on the bottom of the SHP (default), or relocated to the front. They connect DELTA Pros to the SHP through the Infinity Cable (one for each DELTA Pro). Once plugged in, SHP and DELTA Pro will try to establish the connection through communication, and SHP’s control circuitry may be powered via DC current from the DELTA pro. Press the enable button located near the infinity port (labeled “AC 1” or “AC2” to make DELTA Pro ready for output.
Panel Open Alarm System
When the DELTA Pro load circuits are energized, an alarm will sound if the front panel cover is opened. To de-energize the product, all upstream breakers must be opened and both DELTA Pros must be unplugged.
IOT Reset Button and Indicator
This button can be used to turn on the Bluetooth hotspot for 5 minutes for the user to connect.
Error Indicator
This indicator is normally off if no fault is present inside the SHP. It will turn red if there is a fault in the product. Users can go to the app for a fault diagnostic report. If there is an issue, please contact customer support for assistance.
Power Station Pause/Resume Button
The pause button will physically isolate the 10 load circuits and lock out both connected DELTA Pros. A signal from the SHP will tell the DELTA Pros to stop outputting power. Please note that this does not substitute for a service disconnect, nor does it substitute for the de-energization procedure required before servicing.
NOTE
This is the only “quick disconnect” that can be used to manually cut all power in an emergency. AC in and Pro in still energize.
Internal Features
Output Wire Connectors
These are the wire connectors for output hot wires going to the load.
Communication Ports connecting to the key panel
Relay Modules
The relay modules are available in different current ratings, 15A, 20A and 30A. These modules contain two relays for each circuit as well as an overcurrent protection fuse. Each module can be individually replaced without affecting other circuits. De-energize the SHP before replacing any module.
DELTA Pro Wire Connectors
These are wire connectors for DELTA Pro. There is one hot wire and one neutral wire required for each DELTA Pro. At least one neutral wire must be connected to the main panel even if no DELTA Pro is used. This neutral is used as a return path for DELTA Pro to power your circuits.
Infinity Ports
Infinity ports can be installed either on the front or the bottom of the product. Users can choose to switch the position of the Infinity ports. This can improve cable management in tight quarters.
Cooling Fan
The cooling fan is activated under extreme operating conditions to reduce the ambient temperature inside of the unit.
Ground Bus Bar
This is the ground bus bar, which should be connected to the ground bus bar in the main electrical panel. The panel casing is connected to this ground. NOTE: Please follow NEC and/or local code requirements with regard to bonding neutral and ground. Bonding should be done at the first means of disconnect, which is the service panel, NOT the SHP.
Input Wire Connectors
These are the wire connectors for hot wires coming from the circuit breakers in your main panel.
Switching Connector for Single/Split Phase Operation
For split phase operation (North America and Japan ONLY), this connector should be removed permanently from the product. Split-phase also requires additional setup in the EcoFlow app
What’s in the Box
NOTE
The AWM wires can be removed from the harness plugs and replaced with an appropriate length and type of cable.
Installation SOP Checklist


Installation Steps
Preparation
Tools and Items Needed for Installation:
- Level
- Phillips head screwdriver, Torx T20 screwdriver, and 7mm socket screwdriver
- Pliers
- Wire cutters
- Wire nuts
- Drill
- Conduit (e.g. 1,1/4 inch and 1 inch), Conduit whip
- Wire harness
- Tape measure
- Multimeter
- Voltage detector
- Purchase a new double pole 30A circuit breaker or two single pole 30A circuit breakers. (NOTE: these breakers may be required to be handle tied per code.)
warning
Installation of this product involves high voltage. Please hire a licensed electrician to perform the installation.
Load Calculation Example
The total DELTA Pro wattage (3600W for a single Pro or 7200W for two Pros) should be greater than the total continuous running wattage of all backed-up loads plus the largest start-up wattage.

NOTE
Inductive loads such as air conditioners, clothes dryers or pumps have high Inrush current when starting. This may trip the relay modules because of overload. Ensure the circuit is sized appropriately for the intended load. Once you have determined the load circuits that you want to back up, fill out the table below. The numbering arrangement is the same as your SHP. 
De-energize the system: When you are ready to start the installation work, turn off the main breaker as well as each branch circuit breaker intended to be connected. Ensure that DELTA Pros are not connected to the SHP as well.
Installing the Relay Module
The relay modules are shipped separately from the main unit. These modules include two switching relays and a fuse. The fuse is for load circuit protection in the backup mode only and therefore should match the current rating for the circuit breaker upstream of that load circuit. There are three standard ratings for the modules, 15A, 20A and 30A. Users should install these modules at the position corresponding to the load circuits that they plan to use it for according to the diagram below. The diagram below shows the module position corresponding to the circuit number. There are 10 module mounting spaces inside the SHP as shown below. 4 out of the 10 channels (Channel 1-4) have a maximum of 30A current rating, the rest have a maximum 20A current rating. No load circuit larger than the maximum current rating for a channel should be connected. Once placed into position, two screws are used to secure the module into place. It’s easier if the knockouts are removed before the SHP is installed on the wall.The actual continuous current rating for each relay module is 80% of the module rating. For example, for the 20A relay module, the continuous current rating is 20A × 0.8 = 16A.
Relay Module Position
Install Relay Module
- Open the panel cover using the T20 screwdriver.
- Slide out the screw cover on top.
- Release the four screws one by one.
- (a) Plug in each relay module and seat firmly (it is recommended to use the palm of your hand).

- Secure the relay module by tightening the two screws.
- Close the front panel, and secure the four screws.
- The Relay Module installation is complete.
- Repeat for all 10 relays. 10 relays must be installed even if they are not all used
- (a) Plug in each relay module and seat firmly (it is recommended to use the palm of your hand).
Mounting
After you have placed the relay module inside and fastened the screws, attach both top and bottom mounting brackets to the SHP as shown below.
- Position the SHP center to center to your main panel. Please follow the local safe electrical clearance distance.

- Attach the top mounting bracket along the top edge of the mark on the wall. Make sure you also check the length of the flexible conduit.
- Hang the SHP up on the wall bracket. Secure the bottom mounting bracket to the wall.

Wiring inside the Smart Home Panel
All wires come labeled in the box, 12 input wires, labeled “1 in – 10 in” “Pro1 in, Pro2 in” connected to the circuit breakers, 10 output wires, labeled “1 out – 10 out” connecting to the load hot wires, two neutral wires connecting to the neutral bus bar in the main panel and ground wire connecting to the ground bus bar in the main panel. Users should connect all input, output, neutral and grounds wire to their designated connectors inside the SHP.
NOTE
Two neutral wires and the ground wire must be connected to the main panel in order for the SHP to operate correctly and safely. The maximum current for circuits 1-4 is 30A. The maximum current for circuits 5-10 is 20A. The current rating for each circuit should not be exceeded. Please plan the load circuits appropriately. If a non-metallic conduit is used to connect between the main panel and SHP, an equipment grounding conductor needs to be present inside each conduit. Additional ground wires can be connected between the ground bar inside the main panel and the SHP. You may use your own wires with the connectors instead of the included wire. Use a screwdriver to remove the connectors, strip the wire and then insert and torque down
Wiring in the Electrical panel
- Turn off the main breaker as well as the 10 branch circuit breakers intended to be connected in the main panel and use a voltage detector or voltmeter to make sure the system is fully de-energized.
- Remove the front cover of the main panel. Keep in mind that the grid side of the main panel (upstream of the main breaker) is still energized.
- Remove the knockouts that you want to use on both the SHP and the main electrical panel.
- Attach both top and bottom conduit to the SHP and main electrical panel.
- Pull all wires (Input, output, neutral and ground) from the SHP to the main electrical panel.
- Connect the two neutral wires and the ground wire to the neutral and ground bus respectively. Cut them to the appropriate length before connecting.
- Remove the hot wire from the circuit breaker. Connect each load hot wire to the corresponding output wire from the SHP using wire nuts (for example, the output wire labeled “1 out” means it’s the output for channel 1). Make sure it’s connected to the right number as planned.
- Connect the input wire, with the same number (for example, if you used “1 out”, now you should find the red wire labeled “1 in”), to the circuit breaker planned. Make sure you cut them to the appropriate length before connecting.
- Repeat step 7 & 8 for all 10 load circuits.
- Each charging circuit for DELTA Pro needs to feed off a single 30A breaker from the main panel to enable the fast charge function. If not available, 30A circuit breakers need to be purchased and installed. The wires corresponding to the PRO charging wires are labeled “PRO1 in” and “PRO2 in”. If the 30A breaker is not used, the correct current rating should be entered into the app, later on, to prevent the circuit breaker from tripping from charging current. It is recommended to handle tie both charging breakers or use a double pole breaker. This makes the de-energization of the SHP safer for future servicing.
Single Phase Setup (120V)
Below illustrates a typical single-phase 120V (100V in Japan) setup. SHP can be connected to the main electrical panel to provide backup power to ten 120V load circuits. All input wires should be routed through the bottom conduit into the SHP and output wires through the upper conduit. The whole system is single point grounded at the main electrical panel.
Single-phase without GFCI or AFCI breakers
- Run a cable from the grounding bus of the main electrical panel to the grounding bar in SHP. Install two 30A single poles or one 30A double pole circuit breaker(s) to the main electrical panel and connect Pro 1 and Pro 2 modules in SHP with a 10AWG cable to provide AC charging and overcurrent protection for the Delta Pro(s).

- Connect input wires from SHP to the corresponding breakers of the main electrical panel and output wires to the load port of the main electrical panel.

Single-phase with GFCI or AFCI breakers
- Uninstall the upstream A/GFCI breaker of the main electrical panel and replace with normal breakers, then install the A/GFCI breakers into the EcoFlow AFCI/GFCI Box (please refer to the manual of EcoFlow AFCI/GFCI Box for details).
- Follow the steps below to wire up the product:
- Connect the grounding wire from the ground bus of the main electrical panel to the EcoFlow AFCI/GFCI Box.
- Connect input wires from SHP to corresponding breakers of the main electrical panel.
- Connect output wires from SHP to corresponding breakers of the EcoFlow AFCI/GFCI Box.
- Connect the A/GFCI breakers of the EcoFlow AFCI/GFCI Box back to the load port of the main electrical panel.

Split Phase Setup (240V)
- The switching connector needs to be unplugged from the SHP.
- Two DELTA Pros need to be connected at the same time to support the split-phase operation.
- Circuits 1,3,5,7 and 9 are connected to the same phase in the SHP when the phase split, and should be connected to the same phase inside the main electrical panel. Circuits,4,6,8 and 10 should be connected to the other phase.
Split-phase without GFCI or AFCI breakers
- Remove the switching connector of SHP.

- Connect L1 phase and L2 phase of the main electrical panel to corresponding outputs and inputs of SHP (L1 phase to 1, 3, 5, 7, 9 of SHP; L2 phase to 2, 4, 6, 8, 10 of SHP).


Split-phase with GFCI or AFCI breakers
- Connect the grounding wire from the ground bus of the main electrical panel to the grounding terminal of the EcoFlow AFCI/GFCI Box.

- Connect L1 phase and L2 phase of the main electrical panel to the corresponding inputs of SHP. Output wires of SHP are connected to corresponding hot wire terminals.

System Commissioning and App Setup
After you have connected all wires accordingly, clean up all the wires and tie them using a wire harness. Close the front panel and tighten the screws to secure the door. Label the circuit names accordingly on the SHP.
- Download the EcoFlow app from the App Store, Google Play Store or EcoFlow official site. Set up the account and sign in.
- Connect a DELTA Pro to the SHP without pressing the enable button.
- Press the IOT button to enable Bluetooth connection. When the indicator light is flashing, it’s ready to pair with the EcoFlow App.
- Open the EcoFlow App and add the device from the “+” icon on the top right. Find the SHP and click the icon to pair. After the Bluetooth connection, you will be asked to choose the Wi-Fi and enter the Wi-Fi password to finish the Internet connection.
- For first-time users, the app will lead through a commissioning process to setup the SHP. Simply follow the steps to complete the process. Once you have finished the commissioning process on the app, you are ready to energize the SHP.
- After completing the device wiring test, press the enable button (near the infinity port) for the connected DELTA Pro. The power indicator should turn green. Watch for any abnormal signs and fault indications.
- If there is no sign of fault, turn the main breaker back on and then turn each branch circuit breaker back on one by one and watch for any fault indication.
- a. If the device wiring testing reports any errors, or if there are any errors, please resolve the issue following the message shown on the App or contact our customer support from the Help Center in the App. You can leave your SHP as long as there is no indication of electrical or another type of sign for a fault. The default mode for SHP is grid power so it will not affect your use of power.
- If there is no sign of error, congratulations! You are ready to go!
WARNING
The SHP defaults to grid mode when without power, which means the load is automatically connected to the grid power if no power is supplied to the SHP or it’s started for the first time. Please make sure the energization of load circuits do not endanger any person or incur any property damage before closing the main breaker.
APP
Control and monitor EcoFlow portable power stations and the SHP remotely with the EcoFlow App. Download at: https://download.ecoflow.com/app
Privacy Policy
By using EcoFlow Products, Applications, and Services, you consent to the EcoFlow Terms of Use and Privacy Policy, which you can access via the “About” section of the “User” page on the EcoFlow App or the official EcoFlow website at https://ecoflow.com/pages/terms-of-use and https://ecoflow.com/ pages/privacy-policy.
FAQ
- Can the SHP connect to a roof solar system, if yes, how?
For DC-coupled solar panel systems, currently, only solar panels with the correct output parameters can be connected to the system. See the DELTA Pro manual for supported solar panel specifications. - Does the SHP support split phase 240V output?
Yes, it does up to 30 amps, 7200W. This requires two DELTA pros and two infinity cables.. - What’s the maximum number of DELTA Pros and extra batteries that can be connected to the SHP?
A maximum of 2 DELTA Pros and 4 extra batteries can be connected, with a total of 7200W output power and 21.6kWh of energy. - Can multiple smart panels be used at the same time in one house?
Yes. - Can I manually switch between grid power and backup power?
Yes. Through the EcoFlow App. - How many circuits can SHP manage?
A maximum of 10 single-phase circuits or 5 split-phase circuits. - Is there any protection function in the SHP?
Yes. There is a relay-based overcurrent and over-temperature protection system in both the grid and backup mode. There is also a fuse for fault protection in the backup mode only. - Is there an AFCI function provided by the SHP?
No, an additional accessory needs to be purchased to house an AFCI breaker


































