DEH 500 Docking Kit External Additional Heat
Instruction Manual

Important information
SAFETY INFORMATION
This manual describes installation and service procedures for implementation by specialists.
The manual must be left with the customer.
This appliance can be used by children aged 8 years and above and persons with reduced physical, sensory or mental capabilities or lack of experience and knowledge if they have been given supervision or instruction concerning the use of the appliance in a safe way and understand the hazards involved. Children shall notplay with the appliance. Cleaning and user maintenance shall not be made by children without supervision.
Rights to make any design or technical modifications are reserved.
©NIBE 2021.
SYMBOLS
NOTE
This symbol indicates danger to a person or machine.
Caution
This symbol indicates important information about what you should consider when installing or servicing the installation.
TIP
This symbol indicates tips on how to facilitate using the product.
MARKING
CE
The CE mark is obligatory for most products sold in the EU, regardless of where they are made.
IP21
Classification of enclosure of electro-technical equipment.
Danger to person or machine.
Read the Installer Manual.
General
This accessory is used for VVM 500 indoor module to enable connection and control of external additional heat as follows:
- Oil boiler
- Immersion heater/electric boiler
- Gas boiler
- Prioritized additional heat
The heat is used to heat the building and the hot water.
Normally additional output is provided by the immersion heater in VVM 500 in the event that the heat pump output is not sufficient. With the alternative above this additional output is provided using external additional heat. If the power is not available in the external additional heat, the immersion heater in VVM 500 is automatically engaged.
Prioritized additional heat refers to heating from an external, non-controlled heat source which, if available, is prioritized to be used before the heat pump. An example of prioritized additional heat would be a wood-fired boiler or back boiler.
In order to dock external additional heat, the indoor module must be supplemented with two docking pipes, which are included in the docking kit DEH 500.
NOTE
When this accessory is installed and activated the temperature in the indoor module vessel is limited to about 85 °C. Therefore, temperature settings regarding hot water or heating must not exceed 85 °C.
CONTENTS
2 x Heating pipe paste
2 x Angle connection
1 x Insulation pipe
1 x Insulation tape
1 xAXC module (AA25)
2 x Aluminum tape
4 x Cable ties
1 x Temperature sensor (BT52)
2 x Copper pipe
2 x Cover discs
COMPONENT POSITIONS

ELECTRICAL COMPONENTS
AA5 Accessory card
AA5-S2 DIP switch
AA5-X2 Terminal block, inputs
AA5-X4 Terminal block, communication
AA5-X9 Terminal block, outputs
AA25 AXC module
AA25-FC1 Miniature circuit-breaker
AA25-X1 Terminal block, power supply
Designations according to standard EN 81346-2.
Pipe connections
GENERAL
Two pipes are supplied with the product. All other pipework must use 22 mm copper pipes. Sharp bends must be avoided.
PIPE CONNECTIONS
- Remove the front cover according to the Installation manual for VVM 500.
- If VVM 500 has already been installed and filled with water, the climate system and VVM 500 must be drained of water, see the Installer manual for VVM 500 for further instructions.
- Remove the plugs in the connections for docking (XL18) and (XL19).
- Install the supplied angled couplings in both the connections, the connections must be sealed.
- Insulate the copper pipes provided with the insulating pipes supplied.
- Install the shorter pipe in the connection docking in (XL18).
- Install the longer pipe in the connection docking out (XL19).
- Install the cover discs.
TIP
To prevent unnecessary heat losses insulate the pipes.

System diagram
EXPLANATION
EB15 VVM 500
XL18 Connection, docking in high temperature
XL19 Connection, docking out high temperature
EB1 In external addition, an immersion heater
AA25 AXC module
GP10 External heating medium pump
EM1 External addition, boiler
AA25 AXC module
BT52 Temperature sensor, boiler
GP10 External heating medium pump
Designations according to standard EN 81346-2.
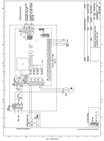
DOCKING EXTERNAL ADDITION
The incoming temperature from external additional heat to VVM 500 must not exceed 85 °C.
DOCKING EXTERNAL ADDITION
Docking to an energy source with a large internal volume, e.g. electric or oil-fired boiler.
When the degree minutes drop to the degree minute setting for starting external additional heat, the boiler activates (EM1).
When the boiler sensor (BT52) is 3°C hotter than the hot water sensor, the external heating medium pump (GP10) starts.
When the hot water sensor (EB15-BT6) reaches a minimum of 1°C hotter than the set stop temperature for the hot water, and at least 6°C hotter than the calculated supply temperature, the external heating medium pump (GP10) stops, and the heat supply to VVM 500 ceases.
After the external heating medium pump (GP10) has stopped, the boiler is kept heated according to the settings in the menu system for VVM 500.

Note! This is an outline diagram. Actual installations must be planned according to applicable standards.
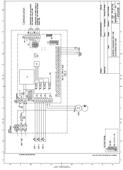
DOCKING, STEP CONTROLLED ADDITIONAL HEAT
Docking to an energy source with a small internal volume, for example, an electric heater or gas boiler.
DEH 500 controls an electric boiler (EB1) for up to 7 steps binary or 3 steps linearly.
Step controlled additional heat can be configured to be controlled in one step when docked to a gas boiler.
When the degree minutes drop to the degree minute setting for starting external additional heat, the first powerful step in the electric heater is activated. The external heating medium pump (GP10) starts at the same time.
Additional heat is stepped in by 1 stepper minute and heats until the hot water sensor (EB15-BT6) reaches at At least 1 °C hotter than the set stop temperature for the hot water and at least 6 °C are hotter than the calculated supply temperature.
Stepping in of power steps is slowed when the hot water sensor (EB15-BT6) approaches its stop conditions.
When the last power step has been disengaged, the external heating medium pump (GP10) stops.

Note! This is an outline diagram. Actual installations must be planned according to applicable standards.
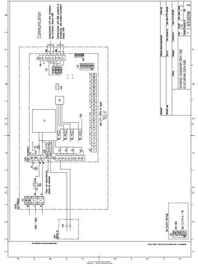
DOCKING PRIORITISED ADDITIONAL HEAT
The boiler sensor (BT52) measures the temperature of the prioritized additional heat (EM1).
When the boiler sensor (BT52) is 3°C hotter than the hot water sensor (EB15-BT6), the external heating medium pump (GP10) starts to transfer heat from the prioritized additional heat to VVM 500.

Note! This is an outline diagram. Actual installations must be planned according to applicable standards.
Electrical connections
NOTE
All electrical connections must be carried out by an authorised electrician.
Electrical installation and wiring must be carried out in accordance with the stipulations in force. The indoor module must not be powered when installing DEH 500.
- The minimum area of communication and sensor cables to external connections must be 0,5 mm² up to 50 m, for example, EKKX, LiYY, or equivalent.
- To prevent interference, sensor cables to external connections must not be laid close to high voltage cables.
- DEH 500 must be installed via an isolator switch. The cable area has to be dimensioned based on the fuse rating used.
- Mark the relevant electrical cabinet with a warning about external voltage, in those cases where a component in the cabinet has a separate supply.
- DEH 500 restarts after a power failure.
The electrical circuit diagram is at the end of this Installer handbook.
CABLE LOCK
Use a suitable tool to release/lock cables in terminal blocks.

MOUNTING
The AXC module (AA25) is a separate, electric control module and must be mounted on a wall.
Caution
The screw-type must be adapted to the surface on which installation is taking place.

Use all mounting points and mount the module upright, flat against the wall.
Leave at least 100 mm of free space around the module to allow access and make cable routing easier during installation and servicing.
NOTE
The installation must be carried out in such a way that IP21 is satisfied.
OVERVIEW ACCESSORY BOARD

CONNECTING COMMUNICATION
DEH 500 contains an accessory board (AA5) that connects directly to the main product’s input board (terminal block AA3-X4).
If more accessories are to be connected, or are already installed, the boards are connected in series.
Because there can be different connections for accessories with the accessory board (AA5), you should always read the instructions in the manual for the accessory that is to be installed.

POWER CONNECTION
Connect the power supply cable to terminal block AA25X1 as illustrated.
Tightening torque for earth cable: 0,5–0,6 Nm.

CONNECTION OF BOILER SENSOR (BT52)
Connect the sensor to AA5-X2:23-24.
Caution
Sensor cable splicing must fulfill IP54.

CONNECTING EXTERNAL HEATING MEDIUM PUMP (GP10)
Connect the external heating medium pump (GP10) to AA5-X9:7 (N), AA5-X9:8 (230 V) and X1:PE.

CONNECTION OF BOILER CONTROL
Connecting gas boiler control to AA5-X9:1(N) and X9:2 (230V).

CONNECTION OF ELECTRIC HEATER CONTROL
Connect the control of the electric heater to AA5-X9:16.

EXTERNAL BLOCKING
A contact (NO) can be connected to AA5-X2:21-22 to block the accessory. When the contact closes, the accessory is blocked.
Caution
The relay outputs on the accessory board can have a max load of 2 A (230 V) in total.

DIP SWITCH
The DIP switch (S2) on the accessory board (AA5) must be set as follows.

Program settings
Activating DEH 500 can be performed via the start guide or directly in the menu system.
START GUIDE
The start guide appears upon first start-up after heat pump installation but is also found in menu 5.7.
MENU SYSTEM
If you do not make all settings via the start guide or need to change any of the settings, this can be done in the menu system.
MENU 5.2 -SYSTEM SETTINGS
Activating/deactivating of accessories.
MENU 5.3.7 – EXTERNAL ADDITION
Make settings for external additional heat here.
Caution
Also, see the Installer Manual for the main product.
Technical data
TECHNICAL SPECIFICATIONS
| AXC module | ||
| Electrical data | ||
| Rated voltage | 230 V — 50 Hz | |
| Enclosure class | IP21 | |
| Rated value for impulse voltage | kV | 4 |
| Pollution degree | 2 | |
| Min fuse rating | A | 10 |
| Optional connections | ||
| Max number of sensors | 8 | |
| Max. number of outputs for charge pumps | 3 | |
| Max. number of outputs for valves | 2 | |
| Miscellaneous | ||
| Operation mode according to EN 60 730-1 | Type 1 | |
| Area of operation | °C | -25 — 70 |
| Ambient temperature | °C | 5 — 35 |
| Program cycles, hours | 1, 24 | |
| Program cycles, days | 1, 2, 5, 7 | |
| Resolution, program | min. | 1 |
| Dimensions LxWxH | mm | 175x250x100 |
| Weight | kg | 1,47 |
| AXC module | ||
| Part No. | 067 180 | |
WIRING DIAGRAM



Kontaktinformation
AUSTRIA
KNV Energietechnik GmbH
Gahberggasse 11, 4861 Schörfling
Tel: +43 (0)7662 8963-0
[email protected]
knv.at
FINLAND
NIBE Energy Systems Oy
Juurakkotie 3, 01510 Vantaa
Tel: +358 (0)9 274 6970
[email protected]
nibe.fi
GREAT BRITAIN
NIBE Energy Systems Ltd
3C Broom Business Park,
Bridge Way, S41 9QG Chesterfield
Tel: +44 (0)845 095 1200
[email protected]
nibe.co.uk
POLAND
NIBE-BIAWAR Sp. z o.o.
Al. Jana Pawla II 57, 15-703 Bialystok
Tel: +48 (0)85 66 28 490
biawar.com.pl
RUSSIA
EVAN
bld. 8, Yuliusa Fuchika str.
603024 Nizhny Novgorod
Tel: +7 831 288 85 55
[email protected]
nibe-evan.ru
NIBE AB Sweden
Hannabadsvägen 5
Box 14
SE-285 21 Markaryd
[email protected]
www.nibe.eu

References
Nowoczesne urządzenia grzewcze — bufory i pompy | BIAWAR
Wärmepumpen und effiziente Energiesysteme von KNV
Heat pumps for sustainable energy solutions - NIBE
Wärmepumpen für einen nachhaltigen und einfachen Alltag - NIBE
Contemporary and Energy-efficient Heat pumps From - NIBE
Švédská tepelná čerpadla pro komfortní a udržitelný život - NIBE
Wärmepumpen | Heizen, Kühlen & Lüften - NIBE - NIBE
NIBE - Lämpöpumppuja jo yli 30 vuoden ajan - NIBE
Fabricant Suédois de pompes à chaleur - NIBE
Varmepumper for vannbåren varme - NIBE
Värmepumpar för en enkel och hållbar vardag - NIBE
Jouw warmtecomfort is onze passie - NIBE
Vølund Varmeteknik - varmeløsninger og varmepumper
Nowoczesne urządzenia grzewcze — bufory i pompy | BIAWAR
Wärmepumpen und effiziente Energiesysteme von KNV
Heat pumps for sustainable energy solutions - NIBE
Wärmepumpen für einen nachhaltigen und einfachen Alltag - NIBE
Contemporary and Energy-efficient Heat pumps From - NIBE
Švédská tepelná čerpadla pro komfortní a udržitelný život - NIBE
Wärmepumpen | Heizen, Kühlen & Lüften - NIBE - NIBE
NIBE - Lämpöpumppuja jo yli 30 vuoden ajan - NIBE
Fabricant Suédois de pompes à chaleur - NIBE
Varmepumper for vannbåren varme - NIBE
Jouw warmtecomfort is onze passie - NIBE
Vølund Varmeteknik - varmeløsninger og varmepumper
Värmepumpar för en enkel och hållbar vardag - NIBE


















