CHAMPION 201078 8000W Electric Start Dual Fuel Generator User Guide

Contents hide
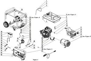
GENERATOR PARTS DIAGRAM

GENERATOR PARTS LIST
| # | Part Number | Description | Qty. |
| 1 | 2.06.006 | Clamp, Ø7 x Ø1 | 1 |
| 2 | 24.070030.00 | Orifice, Breather Tube | 1 |
| 3 | 152.070014.08 | Tube, Fuel Tank Breather | 1 |
| 4 | 2.06.016 | Clamp Ø8.7 x b8 | 3 |
| 5 | 152.070000.64.48 | Fuel Tank Assembly, See Figure F | 1 |
| 6 | 2.08.143.1 | Flange Bolt/Washer Assembly M6 x 20, Black | 4 |
| 7 | 45.090006.20 | Bracket, Air Cleaner Support | 1 |
| 8 | 1.6177.1.06 | Lock Nut M6, Flange | 2 |
| 9 | 1.6177.1.08 | Lock Nut M8, Flange | 2 |
| 10 | 46.100001.07 | Gasket, Exhaust | 1 |
| 11 | 46.101000.01.2 | Muffler Assembly | 1 |
| 12 | 1.9074.4.0510 | Screw/Washer Assembly M5 x 10 | 3 |
| 13 | 46.101300.00 | Spark Arrester | 1 |
| 14 | 1.16674.0820.1 | Flange Bolt M8 x 20, Black | 2 |
| 15 | 154.190000.13 | Alternator Assembly, See Figure E | 1 |
| 16 | 1.5789.0608 | Flange Bolt M6 x 8 | 2 |
| 17 | 152.192300.01 | Vent, Alternator Fan | 1 |
| 18 | 152.190005.00 | Rubber, Fore-Cover, A | 1 |
| 19 | 152.190005.01 | Rubber, Fore-Cover, B | 1 |
| 20 | 48.606 | Engine, 459cc | 1 |
| 21 | 152.100007.00 | Heat Shield, Motor Mount | 1 |
| 22 | 1.6177.1.10 | Lock Nut M10, Flange | 4 |
| 23 | 65312.201078 | Frame Assembly, See Figure H | 1 |
| 24 | 2.05.001 | Clamp, Ø8 x 6.5 | 2 |
| 25 | 1.862.06 | Lock Washer Ø6, Toothed | 1 |
| 26 | 5.1900.029 | Grounding Line 150 mm | 1 |
| 27 | 1.97.1.06.2 | Washer Ø6 | 2 |
| 28 | 1.93.06 | Lock Washer Ø6 | 1 |
| 29 | 1.62.06 | Butterfly Type Nut M6 | 1 |
| 30 | 1.9074.3.0510 | Screw/Washer Assembly M5 x 10 | 2 |
| 31 | 1.6177.1.05 | Lock Nut M5, Flange | 2 |
| 32 | 9.1000.140 | Battery 12V14AH | 1 |
| 33 | 152.200904.00 | Strap, Battery | 1 |
| 34 | 152.200013.02 | Jacket, Wire, Black | 1 |
| 35 | 152.200013.02.3 | Jacket, Wire, Red | 2 |
| 36 | 5.1900.126 | Wire Harness, SAE Battery | 1 |
| 37 | 152.200013.03 | Sleeve, Connector | 1 |
| 38 | 5.1900.125 | Wire Harness, SAE Motor | 1 |
| 39 | 1.5789.0615.1 | Flange Bolt M6 x 15, Black | 4 |
| 40 | 9.1500.005 | Sleeve, Connector | 1 |
| 41 | 1.818.0614.1 | Bolt M6 x 14, Black | 2 |
| 42 | 47.136000.05 | Pressure-Reducing Valve | 1 |
| 43 | 152.070012.13 | Hose, LPG, Pressure-Reducing to Fuel Valve, 200 mm | 1 |
| 44 | 2.06.032 | Clip Ø17 | 3 |
| 45 | 152.070011.27 | Tube, Fuel, Fuel Valve to Carburator, 430+25mm | 1 |
| 46 | 2.05.009 | Clamp Ø12.5 x 7 | 2 |
| 47 | 152.070012.22 | Hose, LPG, Fuel Valve to Carburetor, 420 mm | 1 |
| 48 | 2.06.023 | Clip Ø20 | 1 |
| 49 | 201078.21 | Control Panel Assembly, See Figure G | 1 |
| 50 | 2.06.050 | Clamp, Ø8 x Ø18 | 1 |
| 51 | 152.070012.21 | LPG Hose With Regulator 3.3 ft. | 1 |
ENGINE PARTS DIAGRAM

ENGINE PARTS PART LIST
| # | Part Number | Description | Qty. |
| 1 | 21.061006.02 | Handle, Recoil, Soft | 1 |
| 2 | 1.16674.0608 | Flange Bolt M6 x 8 | 3 |
| 3 | 46.061100.03.2 | Cover, Recoil Starter, Black | 1 |
| 4 | 45.060005.00 | Spring, Recoil Starter | 1 |
| 5 | 45.061102.00 | Reel, Recoil Starter | 1 |
| 6 | 2.10.003.1 | Rope Ø4 x 1550, Black | 1 |
| 7 | 45.060003.00 | Spring, Ratchet | 2 |
| 8 | 45.060002.00 | Starter Ratchet, Steel | 2 |
| 9 | 45.060009.00 | Spring, Ratchet Guide | 1 |
| 10 | 45.060007.00 | Ratchet Guide | 1 |
| 11 | 45.060008.00 | Screw, Ratchet Guide | 1 |
| 12 | 1.5789.0612 | Flange Bolt M6 x 12 | 12 |
| 13 | 2.05.009 | Clamp Ø12.5 x 7 | 2 |
| 14 | 47.080100.01.48 | Fan Cover, Yellow | 1 |
| 15 | 2.02.007 | Nut M16 x 1.5 | 1 |
| 16 | 1.5789.0629 | Flange Bolt M6 x 29 | 2 |
| 17 | 45.060001.00 | Pulley, Starter | 1 |
| 18 | 46.123000.08 | Ignition Coil | 1 |
| 19 | 48.080001.00 | Fan, Engine | 1 |
| 20 | 46.120100.05 | Flywheel | 1 |
| 21 | 46.091000.09 | Air Cleaner Assembly, Black | 1 |
| 22 | 46.061000.03 | Recoil Assembly | 1 |
| 23 | 2.11.007 | Oil Seal Ø35 x Ø52 x 8 | 2 |
| 24 | 2.05.050 | Wire Clip 100 mm | 2 |
| 25 | 152.070031.01 | Sheath, Wire | 1 |
| 26 | 2.03.023 | Washer Ø12.5 x Ø20 x 2 , Drain Bolt | 1 |
| 27 | 48.030100.00 | Crankcase | 1 |
| 28 | 45.127000.02 | Oil Level Sensor | 1 |
| 29 | 1.5789.0615 | Flange Bolt M6 x 15 | 2 |
| 30 | 1.276.6202 | Bearing 6202 | 2 |
| 31 | 48.050006.00 | Weight Balancer | 1 |
| 32 | 47.050100.01 | Crankshaft Assembly | 1 |
| 33 | 46.030008.00 | Gasket, Crankcase Cover | 1 |
| 34 | 2.04.001 | Dowel Pin Ø9 x 14 | 2 |
| 35 | 46.080600.00 | Air Guide, Right Side | 1 |
| 36 | 1.276.6207 | Bearing 6207 | 1 |
| 37 | 46.031000.01.48 | Oil Dipstick, Yellow | 1 |
| 38 | 45.030007.00 | Cover, Crankcase | 1 |
| 39 | 1.5789.0840 | Flange Bolt M8 x 40 | 7 |
| 40 | 2.03.021.1 | Washer Ø6.4 x Ø13 x 1, Black | 1 |
| 41 | 45.110013.00 | Shaft, Governor Gear | 1 |
| 42 | 45.110100.00 | Gear, Governor | 1 |
| 43 | 21.110011.00 | Clip, Governor Gear | 1 |
| 44 | 45.110012.00 | Bushing, Govornor Gear, Steel | 1 |
| 45 | 47.050200.00 | Connecting Rod Assembly | 1 |
| 46 | 48.050005.00 | Piston | 1 |
| 47 | 2.09.004 | Circlip Ø21 x Ø1 | 2 |
| 48 | 45.050003.00 | Pin, Piston | 1 |
| 49 | 48.050303.00 | Ring, Oil | 1 |
| 50 | 48.050302.00 | Ring, Second Piston | 1 |
| 51 | 48.050301.00 | Ring, First Piston | 1 |
| 52 | 2.04.004 | Dowel Pin Ø12 x 20 | 2 |
| 53 | 47.010000.01 | Cylinder Head Assembly,See Figure C | 1 |
| 54 | 46.080400.00 | Air Guide, Lower | 1 |
| 55 | 2.08.040 | Bolt M6 x 21, Governor Arm | 1 |
| 56 | 45.110006.00 | Rod, Governor | 1 |
| 57 | 2.15.002(F6RTC) | Spark Plug F6RTC | 1 |
| 58 | 2.08.122 | Flange Bolt M10 x 95 | 4 |
| 59 | 46.020002.00 | Gasket, Cylinder Head Cover | 1 |
| 60 | 47.021000.00 | Cover, Cylinder Head | 1 |
| 61 | 45.020001.02 | Breather Tube | 1 |
| 62 | 47.020100.00 | Bolt, Cylinder Head Cover | 1 |
| 63 | 2.08.039 | Drain Bolt M12 x 1.5 x 15 | 1 |
| 64 | 48.041000.00 | Camshaft | 1 |
| 65 | 48.040013.00 | Lifter, Intake Valve | 1 |
| 66 | 45.110005.00 | Spring, Throttle Return | 1 |
| 67 | 45.110007.00 | Spring, Governor | 1 |
| 68 | 46.040005.00 | Push Rod | 2 |
| 69 | 46.080300.20 | Air Guide, Upper | 1 |
| 70 | 45.110003.01 | Arm, Governor | 1 |
| 71 | 45.040013.00 | Lifter, Exhaust Valve | 1 |
| 72 | 45.125000.03 | Starter Motor Assembly | 1 |
| 73 | 46.040200.00 | Rocker Arm Assembly | 1 |
| 74 | 21.061301.01.48 | Support, Handle, Recoil | 1 |
| 75 | 45.040008.00 | Rotator, Exhaust Valve | 1 |
| 76 | 46.040004.00 | Guide Plate, Push Rod | 1 |
| 77 | 46.040016.00 | Shaft, Rocker Arm | 1 |
| 78 | 46.040201.00 | Retainer, Rocker Arm | 1 |
| 79 | 46.040009.00 | Rocker Arm, Intake Valve | 1 |
| 80 | 46.040018.00 | Rocker Arm, Exhaust Valve | 1 |
| 81 | 1.97.1.06 | Washer Ø6 | 2 |
| 82 | 22.040012.00 | Screw, Valve Adjustment | 2 |
| 83 | 1.6177.1.06 | Flange Nut M6 | 2 |
| 84 | 21.040021.00 | Nut M6 x 0.5, Lock | 2 |
| 85 | 1.6177.1 | Flange Nut M5 | 6 |
| 86 | 46.130002.20 | Gasket, Insulator | 1 |
| 87 | 45.130001.00 | Insulator, Carburetor | 1 |
| 88 | 46.130003.20 | Gasket, Carburetor | 1 |
| 89 | 48.131000.20 | Carburetor Assembly | 1 |
| 90 | 46.130004.20 | Gasket, Air Cleaner | 1 |
| 91 | 1.6177.06 | Flange Nut M6 | 3 |
| 92 | 46.091100.09 | Base, Air Cleaner | 1 |
| 93 | 45.091002.20 | Seal, Air Cleaner | 1 |
| 94 | 45.091001.20 | Separator, Air Cleaner | 1 |
| 95 | 45.091003.20 | Element, Air Cleaner | 1 |
| 96 | 46.091200.09 | Cover, Air Cleaner | 1 |
| 97 | 1.5789.0835 | Flange Bolt M8 x 35 | 2 |
| 98 | 45.125100.00 | Starter Motor | 1 |
| 99 | 45.125200.03 | Relay, Starter | 1 |
| 100 | 1.93.05 | Lock Washer Ø5 | 2 |
| 101 | 1.16674.0516 | Flange Bolt M5 x 16 | 2 |
| 102 | 45.110001.00 | Shaft, Governor Arm | 1 |
| 103 | 2.03.019 | Washer Ø8.2 x Ø17 x 0.8 | 1 |
| 104 | 2.11.006 | Oil Seal Ø7 x Ø14 x 5 | 1 |
| 105 | 45.110008.00 | Pin, Shaft | 1 |
CYLINDER PART DIAGRAM

CYLINDER PART LIST
| # | Part Number | Description | Qty. |
| 1 | 47.040002.00 | Intake Valve | 1 |
| 2 | 47.040006.00 | Exhaust Valve | 1 |
| 3 | 48.030009.00 | Gasket, Cylinder Head | 1 |
| 4 | 2.01.008 | Stud Bolt M6 x M8 x 105 | 2 |
| 5 | 47.010100.01 | Cylinder Head | 1 |
| 6 | 2.01.010 | Stud Bolt M8 x 35 | 2 |
| 7 | 45.040015.00 | Retainer, Valve Spring | 2 |
| 8 | 45.040017.00 | Oil Seal, Valve | 2 |
| 9 | 45.040003.00 | Spring, Valve | 2 |
| 10 | 45.040001.00 | Retainer, Intake Valve Spring | 1 |
| 11 | 45.040007.00 | Retainer, Exhaust Valve Spring | 1 |
| 12 | 23.040010.00 | Bolt, Rocker Arm | 2 |
ALTERNATOR DIAGRAM

ALTERNATOR PART LIST
| # | Part Number | Description | Qty. |
| 1 | 1.6175.05 | Nut M5 | 2 |
| 2 | 1.97.1.05 | Washer Ø5 | 2 |
| 3 | 1.93.05 | Lock Washer Ø5 | 2 |
| 4 | 2.08.071 | Bolt M5 x 229 | 2 |
| 5 | 152.190300.00 | Carbon Bursh Assembly | 1 |
| 6 | 122.190004.01 | Bracket, Carbon Brush Securing | 1 |
| 7 | 1.9074.15.0520 | Bolt/Washer Assembly M5 x 20 | 1 |
| 8 | 122.190018.03 | Bracket, Generator End Cover | 1 |
| 9 | 2.08.068.1 | Flange Bolt M5 x 13, Black | 1 |
| 10 | 152.190003.02.48 | Cover, End Housing, Yellow | 1 |
| 11 | 1.9074.17.0516 | Screw/Washer Assembly M5 x 16 | 2 |
| 12 | 122.190400.02 | Terminal Block | 1 |
| 13 | 1.16674.0516 | Flange Bolt M5 x 16 | 2 |
| 14 | 153.190200.03 | AVR | 1 |
| 15 | 1.16674.0512 | Flange Bolt M5 x 12 | 3 |
| 16 | 152.190002.00 | End Housing | 1 |
| 17 | 2.08.069 | Flange Bolt/Washer Assembly M6 x 194 | 4 |
| 18 | 153.191002.00 | Stator Cover | 1 |
| 19 | 2.08.070 | Flange Bolt/Washer Assembly M10 x 280 | 1 |
| 20 | 154.191200.13 | Stator Assembly, Al, Ø190 x 148 mm, DC 12V | 1 |
| 21 | 153.191100.18 | Rotor Assembly, Al, Ø190x 158 mm, DC 12V | 1 |
| 22 | 154.191000.13 | Alternator Assembly, Al, Ø190 x 158 mm, DC 12V | 1 |
FUEL TANK PART DIAGRAM

FUEL TANK PART LIST
| # | Part Number | Description | Qty. |
| 1 | 122.070300.03 | Fuel Filter | 1 |
| 2 | 122.070100.09 | Fuel Tank Cap | 1 |
| 3 | 152.072000.06 | Fuel Gauge Assembly | 1 |
| 4 | 24.070800.00 | Reversal Valve | 1 |
| 5 | 152.071000.64.48 | Fuel Tank, 29.1L, Yellow | 1 |
| 6 | 122.070015.01 | Mount Vibration, Fuel Tank | 4 |
| 7 | 21.070600.03 | Fitting, Fuel Tank | 1 |
| 8 | 2.06.016 | Clamp Ø8.7 x b8 | 1 |
| 9 | 152.070011.28 | Tube, Fuel, 270+25 mm, Fuel Tank to Fuel Valve | 1 |
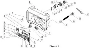
CONTROL PANEL PART DIAGRAM

CONTROL PANEL PART LIST
| # | Part Number | Description | Qty. |
| 1 | 5.1810.004 | VFO Diode | 1 |
| 2 | 1.818.0514.2 | Screw M5 x 14 | 3 |
| 3 | 5.1800.006 | Rectifier | 1 |
| 4 | 152.210002.63 | Control Panel Housing | 1 |
| 5 | 1.6177.1.05 | Lock Nut M5, Flange | 8 |
| 6 | 62.139002.00.48 | Cover, Fuel Select Dial, Yellow | 1 |
| 7 | 1.9074.4.0414.1 | Screw/Washer Assembly M4 x 14, Black | 1 |
| 8 | 122.139001.02 | Fuel Select Dial | 1 |
| 9 | 5.1050.006 | Microswitch, 2-Pole | 1 |
| 10 | 5.1050.005 | Microswitch | 1 |
| 11 | 1.308.7 | Ball Bearing, Ø7 | 1 |
| 12 | 62.139007.00 | Spring, Steel Ball | 1 |
| 13 | 1.818.0414 | Screw M4 x 14 | 3 |
| 14 | 122.139004.02 | Mounting Plate, Fuel Valve | 1 |
| 15 | 1.845.4816 | Screw, ST4.8 x 16 | 4 |
| 16 | 122.070400.09 | Fuel Valve | 1 |
| 17 | 201078.21.10 | Wire Harness | 1 |
| 18 | 152.210003.03 | Plug, End Housing | 1 |
| 19 | 5.1320.024 | Sheath, Wire | 1 |
| 20 | 152.210003.01 | Wire Jacket, Control Panel Housing | 1 |
| 21 | 5.1830.022 | Module, CO Shutdown | 1 |
| 22 | 1.845.4213 | Screw, ST4.2 x 13 | 3 |
| 23 | 5.1820.009 | Charger Module | 1 |
| 24 | 5.1210.920 | 20Amp Circuit Breaker, Push Button, CSA | 2 |
| 25 | 5.1870.014 | Circuit Breaker Cover, Push Button | 4 |
| 26 | 5.1210.930 | 30Amp Circuit Breaker, Push Button, CSA | 2 |
| 27 | 5.1240.330 | 33Amp Circuit Breaker, Double Pole | 1 |
| 28 | 5.1120.050 | Receptacle 5-20R, Duplex GFCI | 2 |
| 29 | 1.6177.1.04.1 | Lock Nut M4, Flange, Black | 8 |
| 30 | 5.1870.022 | Receptacle Cover, Receptacle 5-20R, Duplex GFCI | 2 |
| 31 | 1.9074.4.0306.1 | Screw/Washer Assembly M3 x 6, Black | 4 |
| 32 | 5.1120.023 | Receptacle L5-30R, CSA | 1 |
| 33 | 5.1870.023 | Receptacle Cover,Receptacle L5-30R | 1 |
| 34 | 5.1120.026 | Receptacle L14-30R, CSA | 1 |
| 35 | 5.1870.020 | Receptacle Cover,Receptacle L14-30R | 1 |
| 36 | 5.1000.005.3 | Ignition Switch, Red | 1 |
| 37 | 5.1470.000 | Intelligauge, INT1AOF | 1 |
| 38 | 152.259.8.2 | Control Panel | 1 |
FRAME ASSEMBLY PART DIAGRAM

FRAME ASSEMBLY PART LIST
| # | Part Number | Description | Qty. |
| 1 | 65312.0.10.2 | Frame, 700 x 576 x 585 | 1 |
| 2 | 152.200703.03 | Long Pin, Handle | 2 |
| 3 | 11.110008.00 | Pin Ø1.6 x 24, “R” Shape , Black | 2 |
| 4 | 122.200702.14.48 | Cover, Handle, Lower, Yellow | 1 |
| 5 | 122.200702.13.48 | Cover, Handle, Upper, Yellow | 1 |
| 6 | 1.9074.4.0414.1 | Screw/Washer Assembly M4 x 14, Black | 2 |
| 7 | 152.200701.22.2 | Handle, U Shape, Black | 1 |
| 8 | 152.200703.02 | Short Pin, Handle | 2 |
| 9 | 1.894.1.08 | Circlip Ø8 | 2 |
| 10 | 1.6177.1.08 | Lock Nut M8, Flange | 4 |
| 11 | 1.6177.1.08.1 | Lock Nut M8, Flange , Black | 6 |
| 12 | 1.5789.0825.1 | Flange Bolt M8 x 25, Black | 2 |
| 13 | 122.201400.04 | Rubber, Support, 55 x 36 x 22 | 2 |
| 14 | 152.200002.18.2 | Support Leg, 78 mm, Black | 2 |
| 15 | 1.5789.0850.1 | Flange Bolt M8 x 50, Black | 4 |
| 16 | 152.201701.13.48 | 9.5 in. Wheel, PU, Yellow | 2 |
| 17 | 122.201501.25.1 | Pin Roll, Wheel, Ø16 x Ø10 x 97, Black | 2 |
| 18 | 122.201702.11.48 | Wheel Cover, Tooth Profile 8-10 in, Yellow | 2 |
| 19 | 2.16.001.1 | Pin Ø2 x 33, “R” Shape , Black | 2 |
| 20 | 152.201200.03 | Motor Mount 1 | 2 |
| 21 | 152.201200.04 | Motor Mount 2 | 2 |
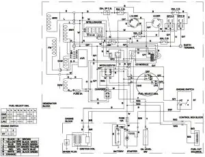
WIRING DIAGRAM





















