HT7 Stepping Motor Drive
Product Information: STEPPING MOTOR DRIVE Series HT7 HW MANUAL
The STEPPING MOTOR DRIVE Series HT7 is a product designed to drive stepping motors. The product has several connectors and interfaces that allow it to be integrated into various systems. The product comes with a user manual that provides detailed technical information, safety precautions, and instructions on how to connect and use the product.
Technical Data
The STEPPING MOTOR DRIVE Series HT7 has the following technical data:
- Power supply/Motor Connector: J1A (Left) – Phase B2 of the motor, Phase B1 of the motor, Phase A2 of the motor, Phase A1 of the motor, Power supply input DC (connect to HV0 or use as input DC power), 0V power supply; J1B (Right) – Power supply Vac, Power supply Vac, Rectified output, Logic power supply input 24Vdc, Shield 0V power supply Aux
- FIELDBUS Connector: J3 – 1, 0V, CL (CANL), RS- (RS485-), CH (CANH), RS+ (RS485+)
- Input/Output Connectors: J2A (Left) – Encoder A+, Encoder A-, Encoder B+, Encoder B-, Encoder Z+, Encoder Z-, Encoder common (don’t use in differential); J2B (Right) – Output common (OUT1, OUT2, OUT3), Output OUT1 – (default motor run), Output OUT2 – (default Drive Ready), Output OUT3 – (default unused), Input common (IN1, IN2, IN3, ENA/DIS), Analog Input IN0 (*1), Analog Input IN1 (*1), Analog Input IN2 (*1), Analog Output (*1), 0V (relative at EXT_12V, AN_IN, AN_OUT) (*1), Output +12V (relative at GND_:SIGNAL)
- DIP-SWITCH and Ethernet Connectors: DIP1 – ON Insert termination CAN, Insert termination RS485, Input function En / Dis = ENABLE; OFF – Input function En / Dis = DISABLE
- Status LEDS: Power, Ready, Fault, Run, Direction
- Protection/Display messages: Overvoltage, Overcurrent, Undervoltage, Overtemperature, Short-circuit, Encoder error
- Parameters setting: The product has several parameters that can be set using the software provided by the manufacturer.
- Mechanical dimension: The dimensions of the product are provided in the user manual.
Safety Notes
The following safety notes should be taken into consideration when using the STEPPING MOTOR DRIVE Series HT7:
- The product manual is subject to change due to product improvement, specification changes or improvements of the manual.
- The manufacturer is not responsible for damage to property and/or persons caused by faulty installation and/or unauthorized modifications of the product.
- Do not install or put into operation damaged drive systems to avoid injury to persons and damage to property.
- Changes or modifications made to the drive systems are prohibited and involve the extinction of any right to warranty or of any obligation of responsibility.
Connection
The user manual provides detailed instructions on how to connect the STEPPING MOTOR DRIVE Series HT7. The instructions cover the following:
- Installation note
- AC Power Supply
- DC Power Supply
- Input/Outputs
- Digital Inputs
- Digital Outputs
- Encoder Inputs
- Analog Inputs/Outputs
Operating Mode
The STEPPING MOTOR DRIVE Series HT7 has several operating modes that can be set using the software provided by the manufacturer. The user manual provides detailed instructions on how to set the operating mode.
HT7 Models Code
The STEPPING MOTOR DRIVE Series HT7 has several models with different codes. The user manual provides detailed information on the codes and their differences.
For more information, please visit www.shsitalia.it or email info@[email protected].
Product Usage Instructions
Before using the STEPPING MOTOR DRIVE Series HT7, please read the user manual carefully and follow the safety precautions and instructions provided. The user manual provides detailed information on how to connect and use the product.
To use the product, follow these steps:
- Connect the power supply/motor connector (J1A and J1B) to the motor and power supply according to the instructions provided in the user manual.
- Connect the FIELDBUS connector (J3) to the fieldbus according to the instructions provided in the user manual.
- Connect the input/output connectors (J2A and J2B) to the input/output devices according to the instructions provided in the user manual.
- Set the DIP switch (DIP1) according to the instructions provided in the user manual.
- Set the operating mode using the software provided by the manufacturer according to the instructions provided in the user manual.
- Use the product according to the instructions provided in the user manual.
Safety notes
The SHS automation products should be handled, installed and maintained by qualified personnel trained on installation of automation components, and only for the purposes described in the user manual. Installers must pay particular attention to the potential risks caused by mechanical and electrical equipment. It is very important that applications and installations meet all applicable safety requirements. Each installer has an obligation to take responsibility to verify their knowledge and understanding of all applicable safety standards. Any use which does not meet the safety requirements can damage equipment and injure the user. SHS s.r.l. does not consider itself responsible for, and assumes no liability for damage caused by handling products and / or improperly installed, or in cases where the customer has allowed, or executed, modifications and / or repairs not authorized by SHS s.r.l. The SHS drives are devices for automation high performance capable of generating rapid movements and high forces. Pay high attention, especially during installation and application development. Only use equipment properly sized for the application.. The SHS devices are considered components for automation and are sold as finished products to be installed only by qualified personnel and in accordance with all local safety regulations. The technicians must be able to recognize possible dangers that may result from programming, by changing parameter values and generally by the mechanical, electrical and electronic. SHS s.r.l. recommends to always follow basic safety rules. Failure to heed them can result in injury to persons and / or property.
General precautions
This manual is subject to change due to product improvement, specification changes or improvements of the manual SHS s.r.l. is not responsible for damage to property and/or persons caused by faulty installation and / or unauthorized modifications of the product.
The damaged drive systems must not be installed or put into operation in order to avoid injury persons and damage to property. Changes or modifications made to the drive systems is prohibited and It involves the extinction of any right to warranty or of any obligation of responsibility.
TECHNICAL DATA
Power supply / Motor connector
FIELDBUS Connector
Input / Output Connectors
*1: IF YOU NEED TO USE THE ANALOG INPUTS AND OUTPUTS WITH MORE THAN ONE DRIVE POWERED BY THE SAME TRANSFORMER (ON TERMINALS J1B-AC1 AND J1B-AC2) YOU MUST SWITCH TO DC POWER (ON TERMINALS J1A-HVI AND J1A_GND) AVOIDING THE USE OF THE INTERNAL RECTIFIER (TERMINALS J1B-AC1, J1B-AC2 AND J1B-HVO DISCONNECTED)
DIP SWITCH
Only HT7xx PN, EC, EI model is supplied of double RJ45 interface ( upper pictures ). The RJ45 connections can be used interchangeably in PN and EI model, in the EC model RJ45s have IN and OUT
Status LEDS
Protection / Display messages
Drive is provided with protections against overtemperature, overvoltage, undervoltage, short-circuits among outputs and among outputs and the positive power pole, no-phase motor connection.
If one of the mentioned conditions occurs, drive disables the power bridge and shows an error condition on the display. To restore the protection use the fault reset bit in the control word, or restart the drive. The decimal point to the left indicates the status RX, while the one on the right indicates the status of the communication interface TX. The leds near the RJ45 connectors indicate the fieldbus state (1)
- Available only in EC, EI, PN release.
- If not available “Drive Disable Hardware” is “DIS” on the display.
Protection / Display messages
Drive is provided with protections against overtemperature, overvoltage, undervoltage, short-circuits among outputs and among outputs and the positive power pole, no-phase motor connection.
If one of the mentioned conditions occurs, drive disables the power bridge and shows an error condition on the display. To restore the protection use the fault reset bit in the control word, or restart the drive. The decimal point to the left indicates the status RX, while the one on the right indicates the status of the communication interface TX. The leds near the RJ45 connectors indicate the fieldbus state (1)
- Available only in EC, EI, PN release.
- If not available “Drive Disable Hardware” is “DIS” on the display.
Parameters setting
By using the buttons below the display (hereinafter referred to as [\/] , [<>], [/\] ) you can parameterize the drive:
- To access to main menù, press [\/] + [<>] , it will visualized “ menu ” for 1 sec, after the parameter “ p001 ” From the main menu to select the parameter to be changed press the button [\/] or [/\].
- From main menù to visualize the actual value of parameter press [<>].
- From the parameter to change the value press [\/] or [/\] From the parameter to store the value press the button [<>] for 1 sec and it will appear “ memo ” From the parameter to come back at main menù without modify any conditions, press [<>] less than 1 sec (don’t will appear “ memo”).
- From the main menù to go out press [<>] + [/\].

Mechanical dimension

INSTALLATION NOTES
ATTENTION
DANGER OF ELECTRICAL SHOCK ONLY QUALIFIED PERSONNEL SHOULD WORK ON THIS EQUIPMENT. DISCONNECT ALL POWER BEFORE WORKING ON EQUIPMENT. DANGEROUS VOLTAGES MAY EXIST AFTER POWER IS REMOVED! BEFORE WORKING ON EQUIPMENT CHECK DC BUS VOLTAGE OF DRIVES EACH TIME POWER IS REMOVED.
AC Power Supply
The transformer power is P=Vac*(Inf(tot) + 1) Where P is VA power, Vac is secondary voltage in Volts and Inf(tot) is the sum of all nominal currents set in all the drive to be supplied.
NOTE: use a transformer with an isolated secondary, don’t connect the secondary at ground.
Vac nom : Range value of voltage by which the drive can be powered.
Vac max: Opertative Maximum voltage. Over this limit, the protection of maximum voltage inhibits the drive.
Vac min: Operative Minimum voltage. Under this limit, the protection of minimum voltage inhibits the drive. I max: Maximum value of phase current.
I min: Minimum value of phase current.
Operating temperature: For any temperature over 45°C and any current over 6A a forced ventilation is necessary.
Vdc aux: Logic power supply.
Idc aux: Logic power supply maximum current.
WIRING DIAGRAM:
In AC power mode do not connect GND signals between two or more HT7 drives:
DC POWER SUPPLY
Vdc nom : Range value of voltage by which the drive can be powered.
Vdc max: Operating Maximum voltage. Over this limit, the protection of maximum voltage inhibits the drive. Vdc min: Operating Minimum voltage. Under this limit, the protection of minimum voltage inhibits the drive. I max: Maximum value of phase current.
I min: Minimum value of phase current.
Operating temperature: For any temperature over 45°C and any current over 6A a forced ventilation is necessary.
Vdc aux: Logic power supply.
Idc aux: Logic power supply maximum current.
WIRING DIAGRAM:
Inputs / Outputs
Digital inputs and outputs pins are isolated from power.
- Single Ended inputs are NPN/PNP type selectable through COM-IN pin.
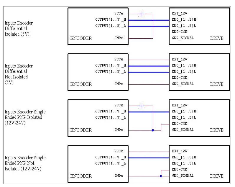
- Differential input are TTL compatible, and can be 24V compatible PNP through COM-ENC pin.
- Outputs are NPN/PNP type selectable through COM-OUT (10mA max for OUT1, 100mA max for OUT2 and OUT3). On request the outputs can be equipped with OptoMOS devices (maximum current 400mA, 60V).
Analog inputs and outputs pins are not isolated from power, they have range 0 to 10V.
INPUTS FEATURES:
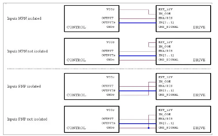
Digital Inputs
Digital Outputs
Encoder Inputs
Analog Inputs / Outputs
Note: we suggest to use isolated inputs scheme, no electrical connections between control and drives.
OPERATING MODE
The driver can be operated in one of the follwing modes:
- SHS RS485 PROTOCOL (WS)
- MODBUS RTU (MB)
- CAN OPEN (CO)
- PROFIBUS (PB)
- PROFINET (PN)
- ETHERCAT (EC)
- ETHERNET/IP (EI)
- MODBUS/TCP (MT)
Refer to the appropriate Fieldbus manual
HT7 MODELS CODE
The defaul configuration it:
- Input from 12 to 24V

not available for this drive
EXAMPLE 1: the default configuration will become option 0 ( 00000 )
EXAMPLE 2: TTL Input + OUT1 NPN/PNP relay + EEprom Firmware, will become option 4+16+128 = 148 ( 00148 )
www.shsitalia.it
info:[email protected]
Tel. +39 0331 466918
Fax. +39 0331 466147
www.shsitalia.it
S.H.S. s.r.l. Via F.lli Rosselli, 29 20027 Rescaldina (MI) – ITALY






































