PENTAIR SPX50 SPX Series Explosion Proof Effluent Pumps

Product Information
The SPX50/SPX50H models are submersible pumps designed for hazardous locations. These pumps are suitable for handling sewage, wastewater, and stormwater only. They are equipped with motors that must be repaired and serviced only at Hydromatic authorized service centers or at the Hydromatic factory. The models with Third Party approval(s) are clearly marked on individual pump nameplates.
This product and related accessories contain chemicals known to the State of California to cause cancer, birth defects or other reproductive harm. Therefore, the product is marked with a California Proposition 65 warning label.
Product Usage Instructions
- Before installing the pump, read the safety warnings and instructions carefully. The installation and operation of this product should be done with reasonable care and safe methods. Check local codes and requirements before installation. Only experienced professionals should install the pump. During installation or servicing, all electrical sources must be disconnected.
- Only qualified personnel should install or service this system, and NFPA 70/National Electric Code (NEC) or local codes must be followed.
- The system must be properly grounded according to NEC. Do not lift the pump by power cord. After connecting the wastewater source, biohazard risk exists.
- Therefore, proper personal protective equipment must be used by the installer(s) and/or service personnel when handling equipment.
- Handling procedures per OSHA 29 CFR 1910.1030 must be followed. The pump may be installed in a confined space. Therefore, the installer(s) and/or service personnel must use proper personal protective equipment and follow OSHA 29 CFR 1910.146 or OSHA 29 CFR 1926. The basin or wet well must be vented per local code to avoid the risk of asphyxiation. Smoking or using open flames in or around the system is not allowed.
- Pumping flammable liquids is also not allowed. To avoid fire or explosion, consult the factory for optional equipment rated for hazardous location use. The cord strain relief should not be modified, and the pump should not be operated with a frayed or damaged power cord. The cord should not be handled with wet hands, and it should not be let to lie in water. The pump should not be run dry, as it can overheat and cause burns to anyone handling it. The pump normally runs hot, so it should be allowed to cool for 30 minutes after shutdown before handling it.
INSTALLATION AND SERVICE MANUAL
NOTE! To the installer: Please make sure you provide this manual to the owner of the equip ment or to the responsible party who maintains the system.
general information
Thank you for purchasing your Hydromatic® Pump. To help ensure years of trouble-free operation, please read the following manual carefully.
- CAUTION
Read these safety warnings first before installation, servicing or operating any pump. These instructions are written with the understanding that the individuals have experience in building wet wells and installing basins, grinder pumps and pumping equipment. Do not discard or misplace this manual. - CALIFORNIA PROPOSITION 65 WARNING:
This product and related accessories contain chemicals known to the State of California to cause cancer, birth defects or other reproductive harm. - NOTE: Models with Third Party approval(s) are clearly marked on individual pump nameplates.
Safety Warnings
- Before Installation:
This manual contains important information for the safe use of this product. Read this manual completely and follow the instructions carefully. Reasonable care and safe methods relating to the installation and operation of this product should be practiced. Check local codes and requirements before installation.
Must be installed by experienced professionals only. - Hazardous Location Service:
SPX50 pumps are to be used for handling sewage, wastewater and storm water only. DO NOT use in other hazardous locations. These motors must be repaired and serviced only at Hydromatic authorized service centers or at the Hydromatic factory.
Any unauthorized field repair voids the warranty, the hazardous location rating and CSA certification. - DANGER
Risk of Electrical Shock or Electrocution. May result in serious injury or death or fire hazard. Installer must disconnect all electrical sources prior to installation, handling or servicing. Only qualified personnel may install or service this system. NFPA 70/National Electric Code (NEC) or local codes must be followed. System must be properly grounded according to NEC. Do not lift pump by power cord. - DANGER
Biohazard Risk. Once wastewater source has been connected to system, biohazard risk exists. Installer(s) and/or service personnel must use proper personal protective equipment and follow handling procedures per OSHA 29 CFR 1910.1030 when handling equipment after wastewater source has been connected to system. - DANGER
Risk of Asphyxiation. Installer(s) and/or service personnel must use proper personal protective equipment and follow OSHA 29 CFR 1910.146 or OSHA 29 CFR 1926. Pump may be installed in a location classified as a confined space. Basin or wet well to be vented per local code. - DANGER
Risk of Fire or Explosion. Do not smoke or use open flames in or around this system. Do not pump flammable liquids. Consult factory for optional equipment rated for hazardous location use. - CAUTION
DO NOT modify the cord strain relief. DO NOT operate pump with frayed or damaged power cord. DO NOT handle cord with wet hands. DO NOT let cords lie in water. - CAUTION
DO NOT run the pump dry. Dry running can overheat the pump (causing burns to anyone handling it) and will void the warranty. The pump normally runs hot. To avoid burns, allow it to cool for 30 minutes after shutdown before handling it. - CAUTION
Submersible sump and sewage pumps are not approved for use in swimming pools, recreational water installations, decorative fountains or any installation where human contact with the pumped fluid is common. - WARNING
On three phase pumps only “motor protection” must be provided by the installer. All three phase pumps must be installed with magnetic starters having three leg overload protection in accordance with the national electric code. For installations with more than one pump, each pump motor must have separate overload protection. - WARNING
Only qualified persons shall conduct services and installations of this pump. The pump must be wired by a qualified electrician, using an approved starter box.
NOTICE: For use with maximum 104°F liquid. Acceptable for indoor use only. - WARNING
DO NOT exceed working load limit of lifting rope or chain. DO NOT use lifting rope or chain where failure could result in injury or loss of life. Examine all lifting devices, rope or chain for damage before and after each lift. - CAUTION
DO NOT exceed manufacturer’s recommendation for maximum performance, as this could cause the motor to overheat. - CAUTION
Secure the pump in its operating position so it cannot tip over, fall or slide. - CAUTION
Keep hands and feet away from impeller when power is connected.
For hazardous locations, use pumps that are listed and classified for such locations.
IMPORTANT: Hydromatic is not responsible for losses, injury or death resulting from failure to observe these safety precautions, misuse or abuse of pumps or equipment.
Pump Information
- Pump Models:
These instructions cover the installation and service of the Hydromatic SPX50 and SPX50H series submersible sump pumps. - Motor HP & Voltages:
The SPX50/SPX50H sump pumps are offered in single and three phase. Voltages will vary according to power supplied. - Control Panels:
NOTE: Hydromatic built control panels supply the correct circuitry for moisture and heat sensor connections. Failure to install the correct circuitry with proper connection would negate warranty and CSA certification. - General Hazardous Construction:
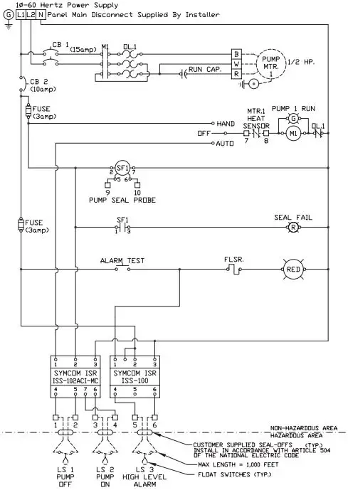
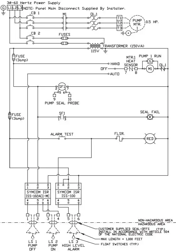
These pumps are to be used for handling contaminated septic tank effluent, sewage, and storm water only. The SPX50/SPX50H motor construction is designed to meet CSA requirements for Group 1, Div. 1, Class D wastewater applications. These models are certified and nameplated with this approval. Do not use in other hazardous location environments pumps are not rated for. A cross-sectional view of the internal workings of the pumps can be seen on pages 12 & 13. The motor chamber and seal chamber are filled with a high dielectric type oil for improved lubrication and heat transfer of the bearings and motor. The oil should not require replacement under normal operating conditions. An air space above the oil level in both the seal and motor chambers is provided to allow for the expansion of the oil when at operating temperature.
Internal connection wiring diagrams are shown on page 6. - General Installation:
Various configurations and methods of plumbing this series of sump pumps may be used.
NOTE: If the SPX50 and SPX50H hazardous location pumps are used in conjunction with a rail lift-out system, it must be a UL or CSA approved nonsparking, hazardous location system.
Hydromatic recommends using the rail lift-out system so that no service is required inside the basin.
IMPORTANT: If the following guidelines are not followed, the CSA hazardous location approval is void. - Motor:
Each motor is provided with heat sensor thermostats attached directly to the motor windings. The thermostats open if the motor windings experience excessive heat and, consequently, open the motor contactor in the control panel, interrupting power to the pump. When the motor is stopped due to an overheat condition, it will not start until the motor has cooled and the heat sensor reset button is manually pushed on the front of the Hydromatic control panel. This circuitry is provided in the Hydromatic control panel designs.
The SPX50 and SPX50H pumps are equipped with internal thermostats. The SPX50 and SPX50H models are designed to meet Class B heat rise of 266°F (130°C).
NOTE: Failure to use proper circuitry and to connect the motor overheat protection in the control panel would negate all warranties and CSA listings. - Motor Seal Failure Warning:
The seal chamber is oil filled and provided with moisture sensing probes to detect water leakage through the lower shaft seal. The probes also detect moisture present in the upper motor housing.
The contamination of water energizes a red seal leak warning light at the control panel. This is a warning light only, and does not stop the motor. It indicates a leak has occurred and the pump must be repaired. Normally, this indicates the outboard seal has leaked. Allowing the unit to operate too long after the warning could cause upper seal leakage along with motor failure.
The resistance across the moisture sensing (seal failure) probes should be checked after a seal leak warning light has been activated. This can be done by disconnecting the red and orange control wires from the control panel and measuring the resistance with an ohmmeter between the wires. For a hazardous location pump the reading should be above 30,000 ohms. If the measured values are below those indicated above, the pump may have a lower seal failure and require service.
On the Hydromatic hazardous location control panels the seal leak test switch tests the seal leak circuit continuity. When pushed, the seal leak test bulb should light. If the test bulb does not light, it means either the wiring circuitry to the seal leak probes has been broken or the bulb has burned out. - Motor Power Cord, Control Cord and Cord Cap Assembly:
- Each motor power cord has 4 conductors: white, black, red and green. For a single-phase motor the black is connected to the common lead, the white is connected to the main lead, while the red is connected to the start circuitry, and the green is attached to ground. The rotation of a single phase pump is set properly at the factory. For three phase, red, black and white are power leads and green is ground.
- Three Phase: When pump is installed to operate on three phase power, pump rotation must be checked. For inside installation where control box is near the sump basin, pump can be laid on side to check rotation before installing in sump.
- To check rotation turn Hand-Off-Auto switch to Off position and turn on circuit breaker. Quickly turn H-O-A switch to Hand position, then Off. Note impeller rotation. Impeller must rotate counterclockwise. If rotation is wrong, change any two line leads to motor at control box terminal. Recheck for proper rotation.
- Where pump is installed remote from control box in outside installation a different method is used.
- Set the pump in the basin and run in some water so pump can operate. Turn H-O-A switch to Hand position and let pump pull water down in basin. When water reaches the bottom of pump, rotation of the water can be observed. Water should rotate in a clockwise direction if pump rotation is correct. If not correct rotation, interchange any two line leads to motor at control panel.
- When replacing a pump with a new unit, rotation must be checked.
- The control cable has 5 conductors: black, white, red, orange and green. White and black connect to the heat sensor terminals in the control panels; red and orange connect to the seal failure terminals in the control panel; and the green connects to the ground in the control panel.
- The cord cap is epoxy potted. This allows the cord cap, with cords, to be removed from the motor. With this arrangement, the cords can be permanently installed in a sealed fitting in the sump.
- This must be an approved hazardous location junction box for hazardous locations. The control and power cables cannot be spliced!
- Electrical Motor Controls:
All electrical controls and motor starting equipment should be purchased from Hydromatic. Consult factory for any acceptable alternatives. Consult national and local codes for proper location of controls and control panels. - Junction Box:
If a junction box is used in a hazardous location, it must follow national and local codes for placement inside a hazardous area.
Level Sensing Controls:
Intrinsically safe-type float controls are recommended for all applications and required for hazardous location service. An intrinsically safe control panel relay will limit the current and voltage to the level controls. A Hydromatic control panel can be supplied with this type circuitry.
The float level controls maintain the basin sewage water level by controlling pump turn-on and turn-off levels.
- The lower turn-off control should be set so that the pump stops with the water covering the entire motor housing. Consult the factory for any settings below this point.
- The upper turn-on control should be set above the lower turn-off control. The exact height between the two controls is determined by the number of pump starts desired and the depth of the basin. A maximum of 10 starts per hour should not be exceeded.
- The override control is set at a specified height above the upper turn-on control.
- The alarm control is set about 6″ to 12″ above the override control.
- No control should be set above the inlet invert.
Electrical Connections:
All electrical wiring must be in accordance with local code and only qualified electricians should make the installations. Complete wiring diagrams are included for use in making the installation. All wires should be checked for shorts to ground with an ohmmeter or Megger after the connections are made. This is important, as one grounded wire can cause failure of the pump, control panel or personal injury.
Pump:
The fluid end of the pump is field serviceable and can be disassembled in case of wear, damage, plugging or outboard seal failure. The following will describe the disassembly and reassembly process.
WARNING: Disconnect the power first.
Disassembly
- With the pump located in a secure place, remove the bolts fastening the seal housing to the volute. The motor and impeller can now be removed as a unit.
- Lay the unit down on its side. If the lower seal is to be removed, it is recommended that the oil in the seal chamber be drained. This can be done by removing the lower seal chamber plug and draining the oil into a holding container.
- Using a proper wrench, the impeller retaining nut must be removed. This may require a piece of wood placed between the vanes to keep the impeller from rotating while removing the nut. Loctite™ is used on this bolt and heating to 450°F to 500°F may also be required to loosen. The impeller is mounted on a threaded shaft. To remove impeller, rotate impeller with one hand while holding pump shaft with screwdriver.
- If the lower seal needs to be removed, first remove the compression spring that rides between the impeller and the seal assembly. Next take a pair of screwdrivers and remove the compression ring that surrounds the rubber bellows on the rotating portion of the seal assembly. Again using the screwdrivers, pry the remaining portion of the rotating seal assembly off the shaft. The ceramic stationary assembly can be removed by placing a screwdriver between the rubber and the ceramic face, and then prying, working around the entire diameter. Note, these parts should be discarded and a new seal assembly installed.
- If the oil in the seal chamber was drained, examine the contents to determine if the upper seal has been damaged. Signs of grit or other abrasive material may indicate that the upper seal has also been damaged. Pressurizing the motor housing assembly between 7 and 10 psi and observing any drop in pressure will indicate if the upper seal is functioning properly.
NOTE: Upper seal repairs must be done at a Hydromatic authorized service center or at the Hydromatic factory. Any unauthorized field repair voids warranty and the hazardous location approval on the CSA listed pumps.
Reassembly
- Remove the ceramic portion of the new seal from the package. Brush new dielectric oil around the rubber portion of the stationary assembly and into the pocket in the seal housing. Note, keep the oil off the seal face. Without scratching the seal face, press the ceramic stationary portion into the seal housing. Seal installation tool can be ordered from Hydromatic. With clean cloth, lightly wipe the face of the seal surface to make sure it is dirt free. Remove the rotating portion of the seal from the package and lubricate the inside diameter of the rubber bellows and the outside diameter of the shaft. Place the seal over the shaft with the seal installation tool. Evenly press on the body of the rotational assembly and slide it down the shaft until the seal faces meet. Once the seal assembly is in position, place the spring over the register on the rotational portion of the seal.
- Thread the impeller onto the shaft, making sure that the seal spring is registered properly onto the back side of the impeller. Place the proper Loctite fluid on the impeller retaining nut. Tighten nut on shaft.
- Fill the seal chamber with new dielectric oil. An air gap of 10–15% volume must be left for the expansion of the oil when it is at operating temperature.
- The motor and impeller assembly can be installed into the volute, making sure that the units are aligned properly. Install the volute retaining bolts and tighten.
- Air tends to trap in the pump case when water rises in the sump or when the pump is lowered into the water after service. To vent off this air, a small hole is drilled into the volute casting. Be sure this vent hole is clean after any service work on pump. Air venting is not a problem after initial start.

Pump Troubleshooting
Checking for Moisture in Motor:
Use an ohmmeter or a Megger and set on highest scale. Readings on the large power cord between any of the conductors red, black or white to the green conductor or to the motor housing should be greater than 1,000,000 ohms (megohm).
A motor will probably run with a lower reading, but if the pump is out of service and the value of the reading is below 1,000,000 ohms (1 megohm), the motor housing and stator should be re moved and baked in a drying oven at 220°F. This service work must be done only at an authorized service station.
NOTE: Readings should be taken with the line leads disconnected from the control panel.
Below is a list of troubles and their probable causes:
Red light comes on at control box.
This indicates some water has leaked past the lower seal and has entered the seal chamber and made contact with the elec trode probe. Pump must be removed for re place ment of lower seal. This pre ven tive repair will save an expensive motor.
Overload trips at control box and alarm buzzer or flashing red light comes on due to high water level in basin
- Push in on red reset button to reset overload. If overload trips again after short run, pump has some damage and must be removed from basin for check ing.
- Trouble may be from clogged impeller causing motor to overload or could be from failed motor.
- Trouble may be from faulty component in control box. Always check control box before removing pump.
Yellow run light stays on continuously
- Indicates H-O-A switch may be in the Hand position.
- Level control switch may have failed, causing pump to continue to operate when water is below lower control.
- Impeller may be partially clogged, causing pump to operate at very reduced capacity.
- Gate valve or check valve may be clogged, causing low pump flow.
- Pump may be air logged.
Circuit breaker trips
- Reset breaker by pushing completely down on handle then back to On position. If breaker trips again in few seconds, it indicates excessive load probably caused by a short in the motor or control box. Check out instructions given with control box before pulling pump.
- If this condition happens after an electrical storm, motor or control box may be damaged by lightning.
- Resistance reading of the motor with lead wires disconnected from the control box can determine if trouble is in motor or control box.
Pump is noisy and pump rate is low.
Impeller may be partially clogged with some foreign objects, causing noise and overload on the motor.
Grease and solids have accumulated around pump and will not pump out of basin
- Lower control switch may be set too high.
- Run pump on Hand operation for several minutes with small amount of water running into basin to clean out solids and grease. This allows pump to break suction and surge which will break up the solids. If level switch is set properly, this condition generally will not occur.
- Trash and grease may have accumulated around floats, causing pump to operate erratically.
Pump Wiring Diagrams

Pump Wiring Schematic


Dimensional Data

Parts List
ORDERING REPLACEMENT PARTS: Product improvements are made from time to time. The latest part design will be fur nished as long as it is in ter change able with the old part. When ordering re place ment parts, always furnish the following information: (1) serial num ber, (2) model and size, (3) part description, (4) part number, (5) quan ti ty required, and (6) shipping instructions.

| Ref. No. | Part No. | Part Description | Qty. |
| 1 | 22407C602 | Cap, Cord | 1 |
| 2 | 10649A102 | Tube, Plastic x 1-1/4″ Lg. | 2 |
| 3 | 19100A012 | Screw, Cap 5/16 x 1-1/4″ Lg. | 8 |
| 4 | 05876A122 | O-Ring, 4-1/2″ x 4-1/4″ x 1/8″ | 1 |
| 5 | 21570B100X | Cap, Upper Bearing | 1 |
| 6 | 05876A123 | O-Ring, 4-7/8″ x 4-5/8″ x 1/8″ | 1 |
| 7 | 05022A054 | Plug, Pipe 1/4″ NPT | 2 |
| 8 | 05434A034 | Screw, Mach. #10 x 1/2″ Lg. | 1 |
| 9 | 06107A015 | Washer, Lock | 1 |
|
10 |
07597A017 | Screw, Mach. 5/16 x 1″ Lg. (SPX50) | 2 |
| 07597A017 | Screw, Mach. 5/16 x 1″ Lg. (SPX50H) | 6 | |
|
11 |
21571D150K | Housing w/Stator, 1ø | 1 |
| 21571D151K | Housing w/Stator, 200V, 3ø | 1 | |
| 21571D152K | Housing w/Stator, 230/460V, 3ø | 1 | |
| 12 | – | Oil, Transformer (1 gal. can) | 1.06 gal. |
| 13 | 19331A005 | Washer, Spring | 2 |
| 14 | 08565A013 | Bearing, Ball (upper) | 1 |
| 15 | 11816A006 | Ring, Retaining | 1 |
|
16 |
26859C101X | Rotor w/Shaft, 1 | 1 |
| 26859C104X | Rotor w/Shaft, 3 | 1 | |
| 17 | 0856A018 | Bearing, Ball (lower) | 1 |
| 18 | 21574D100X | Housing, Upper Seal | 1 |
| 19 | 21576A010 | Seal, Shaft | 2 |
| 20 | 12588A006 | Ring, Retaining | 1 |
| 21 | 22578A003 | Electrode w/Resistor | 1 |
| 22 | 05876A125 | O-Ring, 6-1/8″ x 5-7/8″ x 1/8″ | 2 |
| 23 | 22579A000 | Ferrule, Rubber | 1 |
| 24 | 21577A000 | Plug, Special | 1 |
| 25 | 21578C115X | Housing, Lower Seal | 1 |
| 26 | 06106A008 | Screw, Cap 5/16 x 1″ Lg. | 4 |
| 27 | 26226D012 | Case, Volute | 1 |
| 28 | 19099A012 | Screw, Cap 1/4 x 1″ Lg. | 3 |
| 29 | 21663C010 | Impeller, Recessed | 1 |
| 30 | 19109A070 | Nut, Jam | 1 |
| 31 | 05013A027 | Screw, Set | 2 |
Parts List
ORDERING REPLACEMENT PARTS: Product improvements are made from time to time. The latest part design will be fur nished as long as it is in ter change able with the old part. When ordering re place ment parts, always furnish the following information: (1) serial num ber, (2) model and size, (3) part description, (4) part number, (5) quan ti ty required, and (6) shipping instructions.

| Ref. No. | Part No. | Part Description | Qty. |
| 1 | 22407C602 | Cap, Cord | 1 |
| 2 | 10649A102 | Tube, Plastic x 1-1/4″ Lg. | 2 |
| 3 | 19100A012 | Screw, Cap 5/16 x 1-1/4″ Lg. | 8 |
| 4 | 05876A122 | O-Ring, 4-1/2″ x 4-1/4″ x 1/8″ | 1 |
| 5 | 21570B100X | Cap, Upper Bearing | 1 |
| 6 | 05876A123 | O-Ring, 4-7/8″ x 4-5/8″ x 1/8″ | 1 |
| 7 | 05022A054 | Plug, Pipe 1/4″ NPT | 2 |
| 8 | 05434A034 | Screw, Mach. #10 x 1/2″ Lg. | 1 |
| 9 | 06107A015 | Washer, Lock | 1 |
|
10 |
07597A017 | Screw, Mach. 5/16 x 1″ Lg. (SPX50) | 2 |
| 07597A017 | Screw, Mach. 5/16 x 1″ Lg. (SPX50H) | 6 | |
|
11 |
21571D150K | Housing w/Stator, 1ø | 1 |
| 21571D151K | Housing w/Stator, 200V, 3ø | 1 | |
| 21571D152K | Housing w/Stator, 230/460V, 3ø | 1 | |
| 12 | – | Oil, Transformer (1 gal. can) | 1.06 gal. |
| 13 | 19331A005 | Washer, Spring | 2 |
| 14 | 08565A013 | Bearing, Ball (upper) | 1 |
| 15 | 11816A006 | Ring, Retaining | 1 |
|
16 |
26859C101X | Rotor w/Shaft 1ø | 1 |
| 26859C104X | Rotor w/Shaft 3ø | 1 | |
| 17 | 08565A018 | Bearing, Ball (lower) | 1 |
| 18 | 21574D100X | Housing, Upper Seal | 1 |
| 19 | 21576A010 | Seal, Shaft | 2 |
| 20 | 12588A006 | Ring, Retaining | 1 |
| 21 | 22578A003 | Electrode w/Resistor | 1 |
| 22 | 05876A125 | O-Ring, 6-1/8″ x 5-7/8″ x 1/8″ | 2 |
| 23 | 22579A000 | Ferrule, Rubber | 1 |
| 24 | 21577A000 | Plug, Special | 1 |
| 25 | 21578C115X | Housing, Lower Seal | 1 |
| 26 | 06106A008 | Screw, Cap 5/16 x 1″ Lg. | 4 |
| 27 | 21612D000 | Case, Volute | 1 |
| 28 | 19099A012 | Screw, Cap 1/4 x 1″ Lg. | 3 |
| 29 | 21663C020 | Impeller, Recessed | 1 |
| 30 | 19109A070 | Nut, Jam | 1 |
| 31 | 05013A027 | Screw, Set | 2
|
STANDARD LIMITED WARRANTY
- Pentair Hydromatic® warrants its products against defects in material and workmanship for a period of 12 months from the date of shipment from Pentair Hydromatic or 18 months from the manufacturing date, whichever occurs first – provided that such products are used in compliance with the requirements of the Pentair Hydromatic catalog and technical manuals for use in pumping raw sewage, municipal wastewater or similar, abrasive-free, noncorrosive liquids.
- During the warranty period and subject to the conditions set forth, Pentair Hydromatic, at its discretion, will repair or replace to the original user, the parts that prove defective in materials and workmanship. Pentair Hydromatic reserves the right to change or improve its products or any portions thereof without being obligated to provide such a change or improvement for prior sold and/or shipped units.
- Start-up reports and electrical schematics may be required to support warranty claims. Submit at the time of start up through the Pentair Hydromatic website: http://forms.pentairliterature.com/startupform/startupform.asp?type=h. Warranty is effective only if Pentair Hydromatic authorized control panels are used. All seal fail and heat sensing devices must be hooked up, functional and monitored or this warranty will be void. Pentair Hydromatic will cover only the lower seal and labor thereof for all dual seal pumps. Under no circumstance will Pentair Hydromatic be responsible for the cost of field labor, travel expenses, rented equipment, removal/reinstallation costs or freight expenses to and from the factory or an authorized Pentair Hydromatic service facility.
- This limited warranty will not apply: (a) to defects or malfunctions resulting from failure to properly install, operate or maintain the unit in accordance with the printed instructions provided; (b) to failures resulting from abuse, accident or negligence; (c) to normal maintenance services and parts used in connection with such service; (d) to units that are not installed in accordance with applicable local codes, ordinances and good trade practices; (e) if the unit is moved from its original installation location; (f) if unit is used for purposes other than for what it is designed and manufactured; (g) to any unit that has been repaired or altered by anyone other than Pentair Hydromatic or an authorized Pentair Hydromatic service provider; (h) to any unit that has been repaired using non factory specified/OEM parts.
- Warranty Exclusions: PENTAIR HYDROMATIC MAKES NO EXPRESS OR IMPLIED WARRANTIES THAT EXTEND BEYOND THE DESCRIPTION ON THE FACE HEREOF. PENTAIR HYDROMATIC SPECIFICALLY DISCLAIMS THE IMPLIED WARRANTIES OF MERCHANTABILITY AND FITNESS FOR ANY PARTICULAR PURPOSE.
Liability Limitation: IN NO EVENT SHALL PENTAIR HYDROMATIC BE LIABLE OR RESPONSIBLE FOR CONSEQUENTIAL, INCIDENTAL OR SPECIAL DAMAGES RESULTING FROM OR RELATED IN ANY MANNER TO ANY PENTAIR HYDROMATIC PRODUCT OR PARTS THEREOF. PERSONAL INJURY AND/OR PROPERTY DAMAGE MAY RESULT FROM IMPROPER INSTALLATION. PENTAIR HYDROMATIC DISCLAIMS ALL LIABILITY, INCLUDING LIABILITY UNDER THIS WARRANTY, FOR IMPROPER INSTALLATION. PENTAIR HYDROMATIC RECOMMENDS INSTALLATION BY PROFESSIONALS. - Some states do not permit some or all of the above warranty limitations or the exclusion or limitation of incidental or consequential damages and therefore such limitations may not apply to you. No warranties or representations at any time made by any representatives of Pentair Hydromatic shall vary or expand the provision hereof.
740 EAST 9TH STREET ASHLAND, OHIO, USA 44805 419-289-1144
WWW.HYDROMATIC.COM
Warranty Rev. 12/13
490 PINEBUSH ROAD, UNIT #4 CAMBRIDGE, ONTARIO, CANADA N1T 0A5 800-363-PUMP



















