TEMPCO F017575 SureHeat Air Heaters

Basic Instructions for Process Air Heaters
Warnings
SHOCK HAZARD!
- Only qualified individuals should install this heater and related controls.
- Follow all applicable electrical codes and use proper wiring.
EXPLOSION HAZARD!
USE WITH AIR OR INERT GASES ONLY!
- Do not use with or near explosive or reactive gases.
- DO NOT USE NEAR VOLATILE OR COMBUSTIBLE MATERIAL.
BURN HAZARD!
- Avoid contact with the side, or exposure to the heater exit-end, during or soon after operation.
- Depending on the installation location customer may need to install protective screen or guard.
Precautions
- DO NOT OPERATE HEATER WITHOUT AIR!
- Use clean, dry air
- Use in a well ventilated area, away from dust, dirt, and moisture
- Used exposed-junction type “K” thermocouples only
- Locate control thermocouple within 1″ (25mm) of heater exit
- Use only TUTCO SureHeat approved controls.

Basic Operation
START-UP
- Reference the Performance Curves section of the specific operating manual for operating parameters before attempting to operate the heater. (Minimum recommended airflow is 2-3 SCFM per element/heating tube)
- Turn on air and set pressure and/or flow to desired operating level.
- If using a closed loop system, turn on power to the temperature and power controller, then set the desired temperature on the temperature controller. If using an open loop system, increase power to the heater through the power controller until the desired temperature is attained.
SHUT-DOWN
- Reduce set point to 70 F (20 C) and turn off Main Power circuit breaker, or disconnect Main Power line.
- Allow air to continue to flow through heater for a minimum of 1 minute or until exit air temperature is 150°F (65°C) or less for safety. Continue airflow longer as necessary to prevent burn hazard to personnel.
- Turn off air to the system.
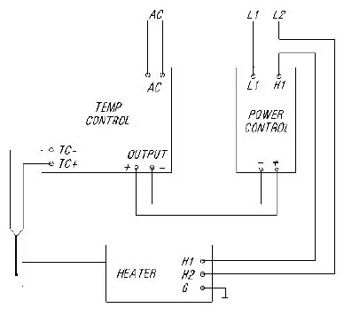
Basic Wiring/Setup

1-Phase Wiring
3Ø Wiring
Limited Warranty
TUTCO SureHeat warrants that all products to be delivered hereunder will be free from defects in material and workmanship at the time of delivery. TUTCco SureHeat’s obligation under this warranty shall be limited to (at its option) repairing, replacing, or granting a credit at the prices invoiced at the time of shipment for any of said products. This warranty shall not apply to any such products which shall have been repaired or altered, except by TUTCO SureHeat, or which shall have been subjected. TUTCO SureHeat shall be liable under this warranty only if (A) TUTCO SureHeat receives notice of the allegeddefect within sixty (60) days after the date of shipment; (B) the adjustment procedure hereinafter provided is followed, and (C) such products are, to TUTCO SureHeat’s satisfaction, determined to be defective.
THE WARRANTY SET FORTH IN THE PRECEDING PARAGRAPH IS EXCLUSIVE AND IN LIEU OF ALL OTHER WARRANTIES, EXPRESS OR IMPLIED, INCLUDING, WITHOUT LIMITATION, ANY IMPLIED WARRANTY OF FITNESS FOR A PARTICULAR PURPOSE OR OF MERCHANTABILITY.
The information contained in this manual is based on data considered to be true and accurate. Reasonable precautions for accuracy has been taken in the preparation of this manual, however TUTCO SureHeat assumes no responsibility for any omissions or errors, nor assumes any liability for damages that may result from the use of the product in accordance with the information contained in this manual.
Please direct all warranty/repair requests or inquiries to the place of purchase, and provide the following information, in writing:
- Order number under which product(s) was shipped
- Model/Production Number of product
- Reason for rejection/return/repair
PRODUCTS CAN NOT BE RETURNED TO TUTCO SUREHEAT WITHOUT AUTHORIZATION.
Replacement, repair, or credit for products found to be defective will be made by the place of purchase. All products found to be not defective will be returned to the Buyer; transportation charges collect or stored at Buyer s expense.
Contact Information
1.888.610.7664
www.calcert.com
[email protected].



















