Westinghouse WEG080C2X0**H Grid Enabled Electric Water Heaters

WARNING
This water heater must only be installed by a qualified installer/service technician. Read all instructions in this manual before installing. Perform steps in the given order. Failure to do so could result in substantial property damage, severe personal injury, or death.
California Proposition 65 Warning: This product contains chemicals known to the State of California to cause cancer, birth defects, or other reproductive harm.
NOTE
The manufacturer reserves the right to make product changes or updates without notice and will not be held liable for typographical errors in literature.
The surfaces of these products contacted by potable (consumable) water contain less than 0.25% lead by weight as required by the Safe Drinking Water Act, Section 1417.
NOTE TO CONSUMER: PLEASE KEEP ALL INSTRUCTIONS FOR FUTURE REFERENCE.
SPECIAL ATTENTION BOXES
The following defined terms are used throughout this manual to bring attention to the presence of hazards of various risk levels or to important product information.
DANGER indicates an imminently hazardous situation which, if not avoided, will result in serious personal injury or death.
WARNING indicates a potentially hazardous situation which, if not avoided, could result in personal injury or death.
CAUTION indicates a potentially hazardous situation which, if not avoided, may result in moderate or minor personal injury.
CAUTION used without the safety alert symbol indicates a potentially hazardous situation which, if not avoided, may result in property damage.
NOTICE is used to address practices not related to personal injury.
Foreword
This manual is intended to be used in conjunction with other literature provided with the water heater. This includes all related control information. It is important that this manual, all other documents included in this system, and additional publications be reviewed in their entirety before beginning any work.
Installation should be made in accordance with the regulations of the Authority Having Jurisdiction, local code authorities, and utility companies which pertain to this type of water heating equipment.
Authority Having Jurisdiction (AHJ) – The AHJ may be a federal, state, local government, or individual such as a fire chief, fire marshal, chief of a fire prevention bureau, labor department or health department, building official or electrical inspector, or others having statutory authority. In some circumstances, the property owner or his/her agent assumes the role, and at government installations, the commanding officer or departmental official may be the AHJ.
NOTE: Westinghouse reserves the right to modify product technical specifications and components without prior notice.
For the Installer
This water heater must be installed by qualified and licensed personnel. The installer should be guided by the instructions furnished with the water heater, and by local codes and utility company requirements.
Installations Must Comply With:
Local, state, provincial, and national codes, laws, regulations, and ordinances.
The latest version of the National Electrical Code, NFPA No. 70.
For Your Records
Write the Product Model and Serial Numbers:
Model # ___________________________________________ Serial # ____________________________________________ These numbers are listed on the product ratings label. Keep this manual and information for future reference.
WARNING
IMPORTANT SAFETY INSTRUCTIONS
When using electrical appliances, basic safety precautions to reduce the risk of fire, electric shock, or injury to persons should be followed, including:
- READ ALL INSTRUCTIONS BEFORE USING THIS WATER HEATER.
- This water heater must be grounded. See Part 4 – Wiring, this manual, for grounding details.
- Install or locate this water heater only in accordance with the provided installation instructions.
- Use this water heater only for its intended use as described in this manual.
- Do not operate this water heater if it has been damaged or dropped.
- This water heater should be serviced only by qualified service personnel. Contact the water heater installer or a qualified service agency for examination, repair, or adjustment.
SAVE THESE INSTRUCTIONS
From the Uniform Plumbing Code 2000 – Section 510 – Protection From Damage
- Water heaters generating a glow, spark or flame capable of igniting flammable vapors may be installed in a garage, provided the pilots, burners or heating elements and switches are at least eighteen (18) inches (457 mm) above the floor level.
- Where such water heaters installed within a garage are enclosed in a separate, approved compartment having access only from outside of the garage, such water heaters may be installed at floor level provided the required combustion air is also taken from the exterior of the garage. Fuel burning water heaters having sealed combustion chambers need not be elevated.
- All water heaters installed in areas where they may be subjected to mechanical damage shall be suitably guarded against such damage by being installed behind adequate barriers or by being elevated or located out of the normal path of a vehicle using any such garage.
- In seismic zones 3 and 4, water heaters shall be anchored or strapped to resist horizontal displacement due to earthquake motion. Strapping shall be at points within the upper one-third (1/3) and lower one-third (1/3) of its vertical dimensions. At the lower point, a minimum distance of four (4) inches (102 mm) shall be maintained above the controls with the strapping.
- An water heater supported from the ground shall rest on level concrete or other approved base extending not less than three (3) inches (76 mm) above the adjoining ground level.
- When an water heater is located in an attic, attic-ceiling assembly, floor-ceiling assembly, or floor-subfloor assembly where damage may result from a leaking water heater, a watertight pan of corrosion resistant materials shall be installed beneath the water heater with a minimum three-quarter (3/4) inch (20 mm) diameter drain to an approved location.
NOTE: Obey all local codes. Obtain all applicable permits before installing the water heater.
NOTE: Install all system components and piping in such a manner that does not reduce the performance of any fire rated assembly.
General Safety Information
This water heater is approved for indoor installations only and is not intended for use as a pool heater. Clearance to combustible materials: 0” top, bottom, sides, and back. Heater must have room for service: 24” front, 6” top, and 6” sides are minimum recommended service clearances. (A combustible door or removable panel is acceptable front clearance.) This water heater has been approved for closet installation and installation on combustible flooring. Do not install directly on carpeting. Install the water heater in a location where temperature and pressure relief valve discharge or a leak will not result in damage to the surrounding area.
WARNING
Installer – Read all instructions in this manual before installing. Perform steps in the given order.
User – This manual is for use only by a qualified heating installer/service technician. Have this water heater serviced/inspected annually by a qualified service technician.
FAILURE TO ADHERE TO THE GUIDELINES ON THIS PAGE CAN RESULT IN SUBSTANTIAL PROPERTY DAMAGE, SEVERE PERSONAL INJURY, OR DEATH.
DO NOT USE THIS WATER HEATER IF ANY PART HAS BEEN SUBMERGED IN WATER. Immediately call a qualified service technician. The water heater MUST BE replaced if it has been submerged. Operating a previously submerged water heater could result in property damage, severe personal injury, or death. NOTE: Water heater damage due to flood or submersion is considered an Act of God, and IS NOT covered under product warranty.
WARNING
NOTE: If the water heater is exposed to the following, do not operate. Immediately call a qualified service technician.
- Fire
- Damage
- Water
Failure to follow this information could result in property damage, severe personal injury, or death.
CAUTION
Using this water heater for anything other than its intended purpose (as described in this manual) will void product warranty and could result in property damage or personal injury.
High heat sources (sources generating heat 100oF / 37oC or greater, such as stove pipes, space heaters, etc.) may damage plastic components of the water heater as well as plastic vent pipe materials. Such damages ARE NOT covered by warranty. It is recommended to keep a minimum clearance of 8” from high heat sources. Observe heat source manufacturer instructions, as well as local, state, provincial, and national codes, laws, regulations and ordinances when installing this water heater and related components near high heat sources.
NOTICE
UNCRATING THE WATER HEATER – Any claims for damage or shortage in shipment must be filed immediately against the transportation company by the consignee.
A. When Servicing the Water Heating System
WARNING
Be sure to disconnect electrical power before performing service. Failure to do so could result in electrical shock, property damage, serious personal injury, or death.
NOTE: When inquiring about service or troubleshooting, reference the model and serial numbers from the water heater rating label.
To avoid severe burns, allow water heater and associated equipment to cool before servicing.
B. Heater Water
Do not use petroleum-based cleaning or sealing compounds in a water heating system. Gaskets and seals in the system may be damaged. This can result in substantial property damage.
Do not use “homemade cures” or “patent medicines”. Damage to the water heater, substantial property damage, and/or serious personal injury may result.
C. Freeze Protection
NOTE: Consider piping and installation when determining heater location. Failure of the water heater due to freeze related damage IS NOT covered by product warranty.
WARNING
NEVER use any toxic chemical, including automotive, standard glycol antifreeze, or ethylene glycol made for hydronic (non-potable) systems. These chemicals can attack gaskets and seals in water systems, are poisonous if consumed, and can cause personal injury or death.
D. Water Temperature Adjustment
This water heater is grid enabled. Use the upper thermostat control to adjust the water temperature up or down accordingly for the application. Once adjusted, contact the utility to enable the lower element and set the lower set point.
If the water heater is going to have a set temperature above 120oF, it is recommended to use an ASSE 1017 rated mixing valve to avoid severe burns or death from scalding temperatures.
WARNING
Households with small children, disabled, or elderly persons may require a 120oF or lower temperature setting to prevent severe personal injury or death due to scalding.
| Households with small children, disabled, or elderly persons may require a 120oF or lower temperature setting to prevent severe personal injury or death due to scalding. | |
| Approximate Time / Temperature Relationships in Scalds | |
| 120oF | More than 5 minutes |
| 125oF | 1 1/2 to 2 minutes |
| 130oF | About 30 seconds |
| 135oF | About 10 seconds |
| 140oF | Less than 5 seconds |
| 145oF | Less than 3 seconds |
| 150oF | About 1 1/2 seconds |
| 155oF | About 1 second |
Table 1 – Approximate Time / Temperature Relationships in Scalds
Prepare the Water Heater
Remove all sides of the shipping crate to allow the heater to be moved into its installation location.
CAUTION
COLD WEATHER HANDLING – If the water heater has been stored in a very cold location (BELOW 0oF) before installation, handle with care until the components come to room temperature. Failure to do so could result in damage to the water heater.
A. What’s in the Box
Components included with the water heater:
- Drain Valve
- Temperature and Pressure Relief Valve
- Hot Outlet Heat Trap
- Cold Water Inlet Fitting with Dip Tube
- Key (to Enable Lower Element)
- Use and Care Manual and Warranty
NOTE: Some components may ship factory installed.
whl-608 Revision Date 3.4.22
WARNING
This water heater is certified for indoor use only. DO NOT INSTALL OUTDOORS. Outdoor installations ARE NOT covered by warranty. Failure to install the water heater indoors could result in property damage, severe personal injury, or death.
This water heater must be installed upright in the vertical position as described in this manual. DO NOT attempt to install this water heater in any other orientation. Doing so will result in improper water heater operation and property damage, and could result in serious personal injury or death.
- Installation Area (Mechanical Room) Operating Conditions
- Ensure ambient temperatures are higher than 32oF / 0oC and lower than 104oF / 40oC
- Avoid continuously high levels of humidity
- Never close existing ventilation openings
NOTE: When installing in a zero clearance location, it may not be possible to read or view some product labeling. It is recommended to make note of the water heater model and serial number.
NOTE: A combustible door or removable panel is acceptable front clearance.
CAUTION
The service life of the water heater’s exposed metallic surfaces, such as the junction box, is directly influenced by proximity to damp and salty marine environments. In such areas higher concentration levels of chlorides from sea spray coupled with relative humidity can lead to degradation of water heater components.
WARNING
Incorrect operating conditions can lead to damage to the heating system and put safe operation at risk. Ensure that the installation location adheres to the information included in this manual. Failure to do so could result in property damage, serious personal injury, or death. Failure of the water heater or components due to incorrect operating conditions IS NOT covered by product warranty.
B. Locating the Water Heater
CAUTION
All water heaters eventually leak. Locate the water heater where any leakage from the relief valve, related piping, tank, or connections will not result in damage to surrounding areas or lower floors of the building. Any water heater should be installed in such a manner that if it should leak the resulting flow of water will not cause damage to the area in which it is installed. National Plumbing codes require a drain pan for any water heater installation. This drain pan should be sized with a maximum depth of 2”, and a minimum diameter 2” greater than the diameter of the water heater. The drain pan should empty into an open drain line. This drain line should be 3/4” ID minimum, piped to an open drain. Leakage damages ARE NOT covered by warranty. Failure to install a drain pan is the sole responsibility of the owner and/or installer. Reference UPC 2000 (Uniform Plumbing Code) Section 510 – Protection from Damage or IPC 200 (International Plumbing code) Section 504 – Safety Devices. Leakage damages ARE NOT covered by warranty.
In addition, water leak detection devices and automatic water shutoff valves are readily available at plumbing supply houses. IT IS HIGHLY RECOMMENDED BY THE MANUFACTURER TO INSTALL WATER LEAK DETECTION DEVICES AND AUTOMATIC SHUTOFF VALVES IN ANY WATER HEATER INSTALLATION WHERE A LEAKAGE OF WATER COULD RESULT IN PROPERTY DAMAGES.
- Choose a location for the water heater as centralized to the piping and electrical system as possible. Also, locate the water heater and domestic water piping where it will not be exposed to freezing temperatures. All piping should be insulated. Additionally, place the water heater so that the drain, controls, and inlets/outlets are easily accessible.
Figure 1 – Recommended Service Clearances – NOTE: Overhead View Not Representative of All Models
NOTE: To save on heating costs and improve energy efficiency keep the distance between the water heater and fixtures to a minimum to reduce heat loss from excess piping and keep friction loss at a minimum. Ensure all water heater piping is properly insulated to minimize heat loss.
NOTE: If you do not provide the minimum clearances shown in Figure 1, it might not be possible to service the water heater without removing it from the space.
NOTE: In the State of California, the water heater must be braced, anchored, or strapped to avoid moving during an earthquake. Contact local utilities for code requirements in your area. Visit http://www.dsa.dgs.ca.gov or call 1-916-445-8100 and request instructions.
However, applicable local codes shall govern installation. For residential water heaters of a capacity of greater than 52 gallons, consult the local building jurisdiction for acceptable bracing procedures. - Check area around water heater. Remove any combustible materials, gasoline, and other flammable liquids.
DANGER
This water heater must not be located near flammable liquids such as gasoline, butane, liquefied propane, adhesives, solvents, paint thinners, etc., as the controls of this water heater could ignite these vapors and cause an explosion resulting in property damage, severe personal injury, or death. - If the water heater is to replace an existing water heater, check for and correct any existing system problems such as:
- System leaks
- Location that could cause the system and water heater to freeze and leak
- Incorrectly-sized expansion tank
- This water heater must be installed vertical on a level surface.
C. Water Chemistry Requirements
CAUTION
Chemical imbalance of the water supply may affect efficiency and cause severe damage to the appliance and associated equipment. Water quality must be professionally analyzed to determine whether it is necessary to treat the water. Various solutions are available to adjust water quality. Adverse water quality will affect the reliability of the system. In addition, operating temperatures above 135oF will accelerate the build-up of lime scale and possibly shorten appliance service life. Failure of an appliance due to lime scale build-up, low pH, or other chemical imbalance IS NOT covered by the warranty.
The water must be potable, free of corrosive chemicals, sand, dirt, and other contaminates. It is up to the installer to ensure the water does not contain corrosive chemicals or elements that can damage the heat exchanger. Potable water is defined as drinkable water supplied from utility or well water in compliance with EPA secondary maximum contaminant levels (40 CFR Part 143.3). If the water contains contaminants higher than outlined by the EPA, water treatment is recommended and additional, more frequent maintenance may be required.
If you suspect that your water is contaminated in any way, discontinue use of the appliance and contact an authorized technician or licensed professional.
- Water pH between 6.5 and 8.5
- pH levels below 6.5 can cause an increase in the rate of corrosion. pH of 8.5 or higher can potentially cause lime scale build-up
- Maintain water pH between 6.5 and 8.5. Check with litmus paper or have it chemically analyzed by a local water treatment company.
- If the pH is not between 6.5 and 8.5, consult a local water treatment company for solutions.
- Hardness less than 12 grains (200 mg/L) (Residential Use -water temperatures below 140oF)
- Hardness levels above the required amounts can lead to lime scale build-up throughout the system. Water below 5 grains/gallon (85 mg/L) may be over softened.
- Consult local water treatment companies for unusually hard water areas (above the required amounts) or for other treatment solutions if water is being over softened (below 5 grains/gallon [85 mg/L]).
- Chloride concentration less than 100 ppm (mg/L)
- Do not fill appliance or operate with water containing chlorides in excess of 100 ppm (mg/L).
- Using chlorinated fresh water should be acceptable as levels are typically less than 5 ppm (mg/L).
- Do not connect the appliance to directly heat swimming pool or spa water.
- Total Dissolved Solids (TDS) less than 500 ppm (mg/L)
- Total dissolved solids are minerals, salts, metals, and charged particles that are dissolved in water.
- The greater the amounts of TDS present, the higher the corrosion potential due to increased conductivity in the water.
- If using softened water to fill the appliance, it is still possible to have high TDS. This water can be corrosive. Consult local water treatment companies for other treatment solutions to reduce this affect.
- NOTE: To promote appliance service life, it is strongly recommended to follow the maintenance procedures in this manual.
CAUTION
Failure of electric elements due to lime scale build-up on the heating surface, low pH, or other imbalance IS NOT covered by the warranty.
D. Technical Specifications
Figure 2 – Dimensional Drawing
| Specifications and Dimensions | Water Temperature Ratings | |||||||||||
| Models | Storage Capacity | A | B | C | D | E | Safety Listing | Hot / Cold Inlets | Shipping Weight (Lbs. Est.) | Min. Delivered Temp. | Max. Delivered Temp. | High Temp. Limit |
| WEG080C2X045H | 80 | 6 1/2” | 60” | 69” | 23 1/4” | 8” | UL 174 | 3/4” NPT | 155 | 110oF (43.3 C) | 170oF (76.6 C) | 190oF (87.8 C) |
| WEG100C2X045H | 100 | 7 1/4” | 52” | 61” | 27” | 210 | ||||||
| WEG115C2X045H | 115 | 60” | 69” | 228 | ||||||||
Table 2 – Specifications and Dimensions – *** Refers to Electrical Specifications – See Table 3 for Electrical Specifications
| Models | # Elements | Available Wattage | Voltage | Full Load Current in Amps (Single Phase) |
| C2X045H | 2 | 4,500 | 240 | 19 |
| C2X055H | 2 | 5,500 | 240 | 23 |
Table 3 – Electrical Specifications Including Corresponding Wattages / Voltages / Amperages – **** Refers to Model Type and Gallon Size – See Table 2 for Model Specifications and Dimensions
Piping
A. Plumbing
It is mandatory that all plumbing be done in accordance with federal, local, and state plumbing codes and practices. Failure to properly install the water heater WILL VOID the warranty. It is also necessary to use both thread tape and pipe sealing compound on all mechanical plumbing connections.
It is recommended to use unions on the hot and cold water connections to easily disconnect the water heater for servicing.
CAUTION
Dielectric unions or galvanized steel fittings must not be used in a system with this water heater. Doing so WILL VOID the warranty. It is recommended to use only copper, brass, or stainless steel fittings. Teflon thread sealant must be used on all connections.
Do not disturb the factory seal on the water heater connections! Use two wrenches when tightening or loosening the piping, valve, or adapters at the water heater. One to secure the water heater fitting, the other to tighten or loosen connections to the water heater. DO NOT over-tighten!
Do not apply heat to the Hot or Cold water heater connections. If sweat connections are used, sweat tubing to the adapter before fitting adapter to the water connections on the heater. Any heat applied to the water heater connections will permanently damage the dip tube and/or heat traps. Damages due to improper installation practices ARE NOT covered by warranty.
- Install a shut-off or check valve or both on the inlet connection on the top of the heater. Connect the cold water supply line to the shut-off valve or check valve. Refer to piping Applications, this manual.
- Connect the hot water line to the connection marked “HOT” on the top of the water heater.
B. Thermal Expansion
A check valve may be installed in the cold water inlet line as a separate backflow preventer, or may be part of a pressure reducing valve, water meter, or water softener. An “open water system” refers to a system without a check valve. A “closed water system” refers to a system with a check valve installed in the cold water inlet line.
As water is heated, it expands in volume and increases pressure within the water system. This action is referred to as “thermal expansion”. In an open water system, expanding water which exceeds the capacity of the system flows back into the city main where pressure is easily dissipated.
A closed water system prevents expanding water from flowing back to the city main. The resulting thermal expansion can rapidly increase pressure in the water heater and system piping. This rapid pressure increase can exceed the setting of the pressure relief valve, causing it to operate during each heating cycle, resulting in discharge from the T&P. This rapid and repeated expansion and contraction of components in the system can cause premature failure of system components, including the relief valve and possibly the water heater. Replacing the relief valve will not correct thermal expansion.
A potable hot water expansion tank is required to offset thermal expansion. Expansion tanks are designed with an air cushion built in that compresses as system pressure increases, thereby relieving the overpressure condition and eliminating repeated operation of the relief valve. This expansion tank should be installed in the cold water line between the water heater and check valve, and must be sized for the entire water volume of the hot water system. See piping Applications.
Other methods of controlling thermal expansion are available. Check with the local water utility to determine if a check valve exists in the cold water inlet line. Contact your installing contractor, water supplier, or plumbing inspector for additional information regarding thermal expansion.
C. Condensation
Condensation can form on the water heater when it is first filled with water, and may also occur with a heavy water draw and very cold inlet water temperature. This condition is not unusual and will disappear as the water becomes heated. However, if the condensation should continue, examine the piping and fittings for possible leaks.
D. Insulation Blankets
WARNING
If local codes require external application of insulation blanket kits, the manufacturer’s instructions included with the kit must be carefully followed.
In addition, pay careful attention to the following so as not to restrict the proper function and operation of the water heater:
- Do not cover the operating or warning labels attached to the water heater or attempt to locate them on the exterior of the insulation blanket.
- Do not apply insulation to the top of the water heater. This could interfere with the safe operation of the electrical junction box.
- Do not cover the jacket access panel(s) to the thermostat and heating elements or T&P valve.
- Inspect the insulation blanket frequently.
Failure to follow these instructions could result in property damage, severe personal injury, or death.
E. Temperature and Pressure Relief Valve
For protection against excessive pressures and temperatures in this water heater, install temperature and pressure protective equipment as required by local codes, but not less than a combination T&P valve meeting the requirements for Relief Valves and Automatic Gas Shutoff Devices for Hot Water Supply Systems, ANSI Z21.22B / CSA 4.4-M99 by a nationally recognized testing laboratory that maintains periodic inspection of production listed equipment and materials. This valve must be marked with a maximum set pressure not to exceed the marked maximum working pressure of the water heater. Install the T&P valve into the opening provided and marked for this purpose on the water heater. The T&P valve must be plumbed down so discharge can exit at least 6” above the structural floor. The relief line cannot be in contact with any live electrical parts.
WARNING
RE-INSPECTION OF T&P RELIEF VALVES: T&P valves should be inspected AT LEAST ONCE EVERY THREE YEARS, and replaced if necessary, by a licensed plumbing contractor or qualified service technician to ensure that the product has not been affected by corrosive water conditions and to ensure that the valve and discharge line have not been altered or tampered with illegally. Certain naturally occuring conditions may corrode the valve and its components over time, rendering the valve inoperative. Such conditions can only be detected if the valve and its components are physically removed and inspected. Do not attempt to conduct an inspection on your own. Contact your plumbing contractor for a re-inspection to assure continued safety.
FAILURE TO RE-INSPECT THE T&P VALVE AS DIRECTED COULD RESULT IN UNSAFE TEMPERATURE AND/OR PRESSURE BUILD-UP WHICH CAN RESULT IN PROPERTY DAMAGE, SERIOUS PERSONAL INJURY, OR DEATH.
WARNING
To avoid water damage or scalding due to relief valve operation:
- Discharge line must be connected to relief valve outlet and run to a safe place of disposal. Terminate the discharge line in a manner that will prevent possibility of severe burns or property damage should the relief valve discharge.
- Discharge line must be as short as possible and the same size as the valve discharge connection throughout its entire length.
- Discharge line must pitch downward from the valve and terminate at least 6” above the floor drain, making discharge clearly visible.
- The discharge line shall terminate plain, not threaded, with a material serviceable for temperatures of 375oF or greater.
- Do not pipe discharge to any location where freezing could occur.
- No valve may be installed between the relief valve and heater or in the discharge line. Do not plug or place any obstruction in the discharge line.
- Test the operation of the relief valve after filling and pressurizing the system by lifting the lever. Make sure the valve discharges freely. If the valve fails to operate correctly, immediately replace with a new properly rated relief valve.
- Test T&P valve at least once annually to ensure the waterway is clear. If valve does not operate, turn the heater “off” and call a plumber immediately.
- Take care whenever operating relief valve to avoid scalding injury or property damage.
FAILURE TO COMPLY WITH THE ABOVE GUIDELINES COULD RESULT IN FAILURE OF RELIEF VALVE OPERATION, RESULTING IN POSSIBILITY OF SUBSTANTIAL PROPERTY DAMAGE, SEVERE PERSONAL INJURY, OR DEATH.
Do not thread a cap or plug into the relief valve or block relief valve outlet line under any circumstances! Explosion and property damage, serious injury, or death may result.
F. Scalding
WARNING
Mixing valves are recommended for reducing point of use water temperature by mixing hot and cold water in branch water lines. It is recommended that a mixing valve complying with the Standard for Temperature Actuated Mixing Valves for Hot Water Distribution Systems, ASSE 1017, be installed. Mixing valves can reduce but do not eliminate the risk of scalding.
To avoid scalding:
- Set the water heater set point temperature as low as possible.
- Feel water before bathing or showering.
- If thermostatic valves are required, use devices specifically designed for such purpose. Install these devices in accordance with instructions provided by the manufacturer.
Failure to install a temperature limiting or mixing valve and follow these instructions could result in property damage, severe personal injury, or death due to scalds.
This water heater can deliver scalding water. Be careful whenever using hot water to avoid scalding injury. Certain appliances such as dishwashers and automatic clothes washers may require increased water temperatures. By setting the thermostat on this heater to obtain the increased water temperature required by these appliances you may create the potential for scald injury.
To protect against injury, install a mixing valve in the water system. This valve will reduce point of use discharge temperatures by mixing cold and hot water in branch supply lines. Such valves are available from your local plumbing supplier.
Table 1 details the relationship of water temperature and time with regard to scald injury and may be used as a guide in determining the safest water temperature for your applications.
G. Filling the Heater
- Make certain that the drain valve is completely closed.
- Open the shut-off valve in the cold water supply line.
- Open the hot water faucets to allow air to vent from the heater and piping.
- Allow sufficient time for the heater to completely fill with water.
- Verify elements are installed correctly. Check for leaks.
CAUTION
When filling the water heater, open a hot water tap to release air in the tank and piping. The tank must be full of water before the heater is turned on. Failure to ensure the water heater is full before turning it on could result in damage to the water heater and other property damages. Such damages ARE NOT covered by water heater warranty.
H. Applications
Figure 3 – Piping Detail – NOTE: Drawing is meant to demonstrate system piping concept. Heat traps are optional.
PIPING NOTES:
The following notes are applicable to all of the piping applications demonstrated on this page.
- Minimum pipe size should match connection size. Upsize pipe accordingly if greater flow is required.
- A thermal expansion tank suitable for potable water must be sized and installed within this piping system between the backflow preventer and the cold water inlet.
- All circulators should have an integral flow check.
- Drains and check valve between unit and storage tank will assist in purging air from system.
- These drawings are meant to demonstrate system piping only. The qualified installer / service technician is responsible for all equipment and detailing required by local codes. In Massachusetts, you MUST install a vacuum relief valve per 248 CMR. Some installations (attic installations, for example) in other locales may also require a vacuum relief valve. Consult the AHJ and local codes to prevent vacuum related damage to the water heater. Vacuum related damages ARE NOT covered by product warranty.
- Mixing valve application is optional, but recommended to help prevent scalding. See Part 3 for more information.
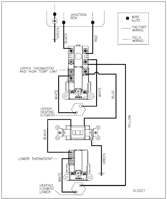
Part 4 – Wiring
A. Communication
NOTE: 80 gallon and larger water heaters are locked per Federal Regulations. The water heater is intended to be used for thermal energy storage by the utility. See Figure 4 for a detail of the lock. Contact the utility to enable the lower element, and adjust the lower thermostat.
This water heater is equipped with a disabled lower heating element. The utility must manually enable the lower element for it to operate.
B. Enabling the Lower Element
Figure 4 – Enabling the Lower Element
- Remove the two (2) screws holding the lower access cover in place.
- Use the key (included with the water heater) to flip the switch from OFF (right) to ON (left).
- Remove the key.
- Reinstall the lower access cover with the two screws removed in Step 1. See Figure 4 for details.
C. Field Wiring Details
CAUTION
Tank must be full of water before the power is turned on. Heating elements will be damaged if energized for even a short time while tank is dry. Failures due to “dry-firing” ARE NOT covered by warranty.
This unit is factory wired to a junction box on top of the water heater for field wiring connection. These heaters are equipped and wired for the maximum possible input allowable (see Table 3 for listing of inputs and amperage requirements). The voltage requirement and dedicated wattage load for the heater is specified on the rating label of the water heater. Consult your electrician or a qualified technician to determine if your electrical service is adequate for the additional load of the heater.
Refer to the wiring diagrams for field connections. All wiring must conform to all local, state, and the National Electric Code and regulations and should be done by a qualified licensed electrician. The water heater must be electrically grounded as part of the electrical connections.
WARNING
HAZARDOUS VOLTAGE: Risk of electric shock. Can cause injury or death. This water heater must be electrically grounded as part of the electrical connection. Grounding must include at least one of the following:
- A metallic conduit or metallic sheathed cable assembly suitable for this application with approved fittings
- A non metallic sheathed cable with a grounding conductor suitable for this application.
Electrical connections and materials must meet the requirements of all local, state, and the National Electric Code and regulations. Failure to follow these instructions could result in property damage, severe personal injury, or death.
Installation Checklist
| Installation Checklist | ||
| Water Heater Location | Yes | No |
| Close to area of heated water demand | ||
| Indoors and protected from freezing temperatures | ||
| Area free of flammable vapors | ||
| Provisions made to protect area from water damage and control thermal expansion | ||
| Sufficient room to service heater | ||
| Relief Valve | Yes | No |
| Temperature and Pressure Relief Valve properly installed and discharge line run to open drain | ||
| Discharge line protected from freezing | ||
| Wiring | Yes | No |
| Power supply voltage agrees with water heater rating plate | ||
| Branch circuit wire and fusing or circuit breaker of proper size | ||
| Electrical connections tight and unit properly grounded | ||
| Water Supply | Yes | No |
| Water heater completely filled with water BEFORE operating the unit | ||
| Air purged from water heater and piping | ||
| Water connections tight and free of leaks | ||
Table 4 – Installation Checklist
Operation
CAUTION
Tank must be full of water before the power is turned on. Heating elements will be damaged if energized for even a short time while tank is dry. Failures due to “dry-firing” ARE NOT covered by warranty.
After water and electrical connections have been made and tank is filled with water, turn on power to the heater. The heater is now in operation.
A. Combination Thermostat and High Limit Control (ECO)
Each water heater is equipped with a combination Thermostat -High Limit Control (ECO). The thermostat is located above the upper heating element. If for any reason the water temperature becomes excessively high, the ECO breaks the circuit to the heating elements. Once the switch opens it must be reset manually. However, THE CAUSE OF THE OVER TEMPERATURE CONDITION MUST BE CORRECTED FIRST.
WARNING
The cause of the high temperature condition must be investigated by a qualified service technician and corrective action must be taken BEFORE placing the water heater back in service. Failure to do so could result in property damage, severe personal injury, or death.
B. Thermostat Adjustment and ECO Reset
There are two thermostats on these dual element heaters. Only the upper thermostat is equipped with an ECO.
DANGER
Failure to disconnect the power from the water heater before attempting to adjust or reset the thermostat will result in property damage, severe personal injury, or death.
TO ADJUST THE THERMOSTAT OR RESET THE
ECO (RED RESET BUTTON)
- STEP #1 – Turn off power to the water heater by removing fuse or shutting off at circuit breaker.
- STEP #2 – Remove the two screws that hold the access cover in place. Remove the cover.
- STEP #3 – Remove the insulation to expose the thermostat.
- STEP #4 – See Figure 6
a. Reset the ECO by pushing in the red button marked “RESET”. - b. Adjust the water temperature by turning the white adjustment knob. Figure 6 – Detail of Step #4 Turning the knob to the right (clockwise) makes the water hotter. Turning the knob to the left (counterclockwise) makes the water cooler.
- Step #5 – Replace the insulation.
- Step #6 – Reattach the access cover with the two screws.
- Step #7 – Restore power by replacing the fuse or turning on the circuit breaker.
- Step #8 –
a. After resetting the ECO, ensure the water heater is operating properly before leaving the installation.
b. After adjusting the water temperature, allow the water heater enough time to heat the water to temperature. After the water heater has stopped heating, measure the water temperature at a hot water outlet in the structure. - Step #9 – If the water heater is operating properly and the water temperature is satisfactory, adjustment is complete.
WARNING
Risk of scald injury increases as you increase water temperature.
Failure to replace insulation or access cover could result in property damage, severe personal injury, or death.
C. Heating Element Replacement Procedure
WARNING
If heating elements need replacement, it is very important to use the same voltage, wattage, and construction. DO NOT replace heating element with a generic heating element. Only Westinghouse heating elements are approved for use with this water heater. Failure to follow this warning will result in premature product failure and VOID the warranty, and could result in severe personal injury or death.
- STEP #1 – Turn off power to the water heater. Use a Phillips Head screwdriver to remove wires connecting the element to the thermostat.
DANGER
Failure to disconnect the power from the water heater before attempting heating element replacement will result in property damage, severe personal injury, or death due to electric shock. - STEP #2 – Run hot water at a faucet in the system. When it runs cold, shut off the faucet. Then shut off water at the main cold water inlet or, if possible, valve off the water heater from the system. Drain the water from the system, or just the water heater if it can be isolated from the system.
WARNING
Completely drain the water heater before removing and replacing a heating element or elements. Failure to do so will result in a leakage of water and property damage, and could result in moderate to severe personal injury or death.
WARNING
Water drained from the water heater may be scalding hot. Take care to avoid scalding. Wear gloves and safety glasses, and direct water to a safe drainage location. Failure to comply with this warning could result in property damage, severe personal injury, or death. - Step #3 – Remove the element with a 1 1/2” socket wrench or element tool.
- Step #4 – Inspect the removed element. Determine whether the replacement element will need a square or circular gasket and washer.
Figure 7 – Heating Element Detail
Step #5 – Ensure thread and opening are completely free of debris. Use a nylon brush to clear away any debris.
Step #6 – Put a small amount of NSF approved lubricant and sealant on the appropriate gasket and/or washer for the installation. Put the gasket and/or washer on the element. - Step #7 – Screw the element clockwise into the tank, and tighten with the 1 1/2” socket wrench or element tool. Use the appropriate gasket for the water heater (two are included in the kit), and ensure the gasket seats properly.
NOTE: Repeat Steps 3 – 6 as Necessary for Multiple Elements Step #8 – Open the main cold water inlet. If the water heater has been isolated from the system, open the valves. Refill the tank with cold water. Open a hot water faucet high in the system to bleed any air pressure from the system. Water will flow freely when air is completely bled.
WARNING
When filling the water heater, open a hot water tap to release air in the tank and piping. The tank must be full of water before the heater is turned on. Failure to ensure the water heater is full before turning it on will result in damage to the water heater, and could result in property damage, serious personal injury, or death. Such damages ARE NOT covered by water heater warranty. - Step #9 – Pressure check the tank for leaks around element. If no leaks are found, connect wires from the element to the thermostat.
- Step #10 – Turn power back on to the water heater.
CAUTION
Failure to refill the tank before restoring power to the water heater will result in damage to the heating elements and property damage. Such damages ARE NOT covered by warranty.
Maintenance
Considerations
- To avoid electric shock, disconnect electrical supply before performing maintenance.
- To avoid severe burns, allow heater to cool before performing maintenance.
NOTE: In addition to the routine maintenance detailed in this manual, this water heater should be inspected annually by a qualified service technician to assure that all the equipment is operating safely and efficiently. The owner should make necessary arrangements with a qualified heating contractor for periodic maintenance of the heater. The qualified installer / service technician must also inform the owner that lack of proper care and maintenance may result in a hazardous condition, premature heater failure, and void the warranty. Routine preventative maintenance ensure the water heater operates safely and efficiently over its service life. The Owner / User may perform the maintenance activities described below.
Monthly (Every two weeks in hard water locations)
It is recommended that a few quarts of water be drained from the heater. This will flush sediment deposits from the bottom of the heater and lengthen the heater’s service life. Turn off power to the heater during flushing operation, so the elements will not be damaged.
CAUTION
Failure to shut off the heater when draining may damage the heating elements. Operating a partially filled / empty water heater could lead to damage from “dry-firing”. Failures due to such damage ARE NOT covered by warranty.
WARNING
Water drained from the water heater may be scalding hot. Take care to avoid scalding. Wear gloves and safety glasses, and direct water to a safe drainage location. It is recommended to turn power off to the water heater and run water at a hot water faucet until it cools BEFORE draining water from the heater. Failure to comply with this warning could result in property damage, severe personal injury, or death.
To flush the tank, attach a hose to the field installed drain valve. Close the cold water supply line shut-off valve. Open the drain valve and hot water faucet(s) to vent heater while draining. Direct the flow of water to a drain or bucket where it will not cause damage. Flush until water runs clear to complete this operation. Close drain valve and reopen the supply line shut-off valve. Close the hot water faucet(s) once all air has been bled from the system (when water runs freely). Make certain that the heater is completely full of water before restoring power.
Periodically (At least twice a year)
Check around the water heater and related plumbing for leaks. If the combination temperature and pressure relief valve discharges periodically, or water is leaking from around the heating elements, there may be a problem with your water system. DO NOT ATTEMPT TO REPAIR LEAKS YOURSELF! Contact a qualified service contractor for assistance.
Check the area around the water heater for flammable liquids or combustible materials. If any are found, remove from the area.
Vacation (Extended shut-off periods)
During extended mild or warm weather periods when hot water will not be in use, shut off the electric power to the tank. When hot water is needed again, restore power to the water heater.
During extended cold weather periods when hot water will not be in use and prone to freezing conditions, shut off electric power to the tank, close the supply line shut-off valve, open the drain valve and drain the water heater to a safe drainage location (as detailed previously). Once drained, close the drain valve. When hot water is needed again, restore the water supply to the tank. Once the tank is full, restore power.
WARNING
Water drained from the water heater may be scalding hot. Take care to avoid scalding. Wear gloves and safety glasses, and direct water to a safe drainage location. It is recommended to turn power off to the water heater and run water at a hot water faucet until it cools BEFORE draining water from the heater. Failure to comply with this warning could result in property damage, severe personal injury, or death.
The maintenance activities described below are only to be performed by the Installer / Qualified Service Provider. These maintenance items should be performed during recommended annual service and any service calls.
- Ask the owner/user if there have been any issues with the water heater. Diagnose any heater issues and repair / replace parts as necessary.
- Check the water heater and related plumbing for leaks. Repair any that are found.
- Check the area around the water heater for flammable liquids or combustible materials. If any are found, remove from the area.
- Check the heating elements while the heater is in operation. If the elements are hissing/singing excessively, they may need to be cleaned. Inspect the elements and clean if necessary.
- Inspect the Temperature and Pressure (T&P) Relief Valve. See instructions below.
- Turn power supply off to the water heater. Open the drain valve and drain a few gallons of water from the tank to clear any hard water deposits. Once complete, close the drain valve and restore power to the water heater.
WARNING
T&P Relief Valve Maintenance Instructions:
- Annually: Certain naturally occuring mineral deposits may adhere to the valve, blocking waterways and rendering the valve inoperative. The T&P Relief Valve lever must be operated to ensure the waterways are clear. If waterways are clear, hot water will discharge from the valve. Take precautions to avoid personal injury and property damage from contact with hot water. Before operating lever, check to see that a discharge line is connected to the valve, directing the flow of hot water from the valve to a proper place of disposal.
- Replacement of the valve is required if no water flows when the lever is operated. Turn the water heater off until the valve is replaced.
- If water flows from the valve, drain a few gallons from the tank to ensure the water flows freely.
- At least once every three years: To ensure that the T&P valve has not been affected by corrosive water conditions and that the valve and discharge line have not been altered or tampered with illegally, relief valves should be inspected, and replaced, if necessary, by a licensed plumbing contractor or qualified service technician.
Failure to comply with these guidelines could result in failure of relief valve operation, and possibly result in substantial property damage, severe personal injury, or death.
Troubleshooting
| Troubleshooting | ||
| Problem | Reason | Remedy |
|
No Hot Water | Manual disconnect switch turned off | Turn switch on |
| Blown fuse or circuit breaker tripped | Diagnose system for possible short circuit or malfunction. Replace fuse or reset breaker. | |
| Circuit overload | Provide adequate circuit for load | |
| Grounded element or thermostat | Repair or replace defective part(s) | |
| Manual Reset High Limit open 1. Thermostat defective or out of calibration 2. High Limit defective or out of calibration 3. Heat build-up due to loose wires | Refer to Part 6, this manual. 1. Replace upper thermostat assembly 2. Replace upper thermostat assembly 3. Repair wire connections | |
| Improper wiring | Check and rewire per Wiring Detail | |
| Utility Control limiting energy usage | Contact System Technician | |
|
Not Enough Hot Water | Heater undersized | Reduce rate of hot water use or replace with larger wa- ter heater |
| Defective element(s) | Check amperage, replace element(s) if low | |
| Wired incorrectly or defective thermostat causing only one element to work | Check wiring or replace thermostat | |
| Utility Control limiting energy usage | Contact System Technician | |
|
Water Too Hot or Not Hot Enough | Mixing valve setting too high or low | Refer to mixing valve manufacturer instructions for set- ting the mixed temperature |
| Mixing valve out of calibration | *Replace mixing valve | |
| Thermostat setting too high or low | *Change setting as required. | |
| Thermostat out of calibration | *Replace thermostat | |
| Thermostat access panel(s) and/or insulation not in place | Inspect and replace as needed | |
| Thermostat not resting tightly against mounting plate | Ensure that retaining spring(s) or mounting screws hold thermostat tightly to mounting plates | |
| Thermostat setting too high or low | *Change setting as required | |
| Utility Control limiting energy usage | Contact System Technician | |
| T&P Valve Discharges | Improperly seated valve | Open and close the handle to try to reseat valve |
| Thermal expansion in closed water system | Install a thermal expansion tank | |
| Damaged / defective valve | Replace T&P relief valve NOTE: DO NOT plug T&P valve under any circumstances | |
| Water Leaks | Loose connection between inlet / outlet piping, relief valve, and/or hex nut union on tank fittings | Tighten fittings |
| Damaged element seal ring washer | Replace seal rings as required | |
| Gasket around heating element(s) | Inspect and replace gasket if necessary | |
| Hot Water Odor | High sulfate or mineral content in water supply | Drain and flush water heater. Refill. |
| Bacteria in water supply | Check with local water treatment specialist or utility to identify and address this problem. | |
| Noisy Operation | Hard water scale built up on element(s) | *Remove element and clean |
Table 5 – Troubleshooting – *See Scald / Electric Shock Warnings and Caution Statements, this page.
CAUTION
If draining of the water heater is necessary, open the T&P valve or a hot water tap to prevent vacuum buildup in the tank and piping.
WARNING
Be sure to disconnect electrical power before performing service. Failure to do so could result in electrical shock, property damage, serious personal injury, or death.
WARNING
The risk of scald injury increases as you increase water temperature. Use a water tempering or mixing valve and extreme caution when using hot water to avoid scald injury. Consult codes for conformance. Failure to follow these instructions could result in serious personal injury or death.
Replacement Parts

| ITEM# | PART# | DESCRIPTION |
| 1 | 6060P-1038 | HEAT TRAP |
| 2 | 6060P-018 | DIP TUBE |
| 3 | 6060P-983 | COVER – JUNCTION BOX |
| 4 | TP1000 | PRESSURE RELIEF VALVE |
| 5 | 6060P-187 | ELECTRIC DOOR |
| 6 | 6075P-006 | SCREWS – ELECTRIC DOOR |
| 7 | 6060P-636 | ELECTRIC CONTROL PROTECTIVE COVER |
| 8 | 6060P-956 | UPPER THERMOSTAT MOUNTING CLIP |
| 9 | 6060P-001 | UPPER THERMOSTAT |
| 10 | 6060P-938 | ELECTRIC ELEMENT – 4500 WATT |
| 6060P-937 | ELECTRIC ELEMENT – 5500 WATT | |
| 11 | 6060P-097 | LOWER THERMOSTAT MOUNTING CLIP (W/GROUND) |
| 12 | 6060P-002 | LOWER THERMOSTAT |
| 13 | 6060P-132 | KEYED SWITCH |
| 14 | 6060P-634 | ELECTRIC CONTROL PROTECTIVE COVER |
| 15 | 6060P-948 | ENCLOSURE INSULATION |
| 16 | 6060P-093 | LOWER COVER WITH GASKET |
| 17 | 6060P-090 | SCREWS – LOWER COVER (#8 X 1″) |
| 18 | 6070P-009 | DRAIN VALVE |
| 19 | 6060P-633 | MOUNTING CLIP – BOLT ON (NOT SHOWN) |
| 20 | 6060P-070 | ELEMENT PROTECTIVE COVER (USED W/BOLT ON CLIP) (NOT SHOWN) |
| 21 | 6060P-982 | REPLACEMENT COVER – JUNCTION BOX (W/SCREWS) |
| 22 | 6060P-965 | PROTECTIVE INSULATION |
Grid Enabled
Stainless Steel Electric Water Heater
Limited Warranty
Westinghouse warrants each grid enabled electric water heater to be free from defects in materials and workmanship according to the following terms, conditions, and time periods. UNLESS OTHERWISE NOTED THESE WARRANTIES COMMENCE ON THE DATE OF INSTALLATION. This limited warranty is only available to the original consumer purchaser (hereinafter “Owner”) of the water heater, and is non-transferable.
WARRANTY PERIODS
| Extended Grid Enabled Warranty | Parts | Tank |
| Water heater is registered online within 90 days of the installation date. |
Six (6) Years |
Lifetime |
| NOTE: Any water heater used in a leasing or rental program IS EXCLUDED from an Extended Warranty and will be covered by the Standard Warranty detailed below. | ||
| Standard Grid Enabled Warranty | Parts | Tank |
| Water heater is used in a leasing or rental program, or | One (1) Year | Ten (10) Years |
| Water heater is not registered online within 90 days of the installation date. |
COVERAGE
A. Extended Warranty – During the first six (6) years after the original date of installation in the dwelling, Westinghouse warrants that it will repair or replace, at its option, any defective or malfunctioning component of the water heater. Replacement components will be warranted for ninety (90) days.
Standard Warranty – During the first year after the original date of installation in the dwelling, Westinghouse warrants that it will repair or replace, at its option, any defective or malfunctioning component of the water heater. Replacement components will be warranted for ninety (90) days.
B. Should a defect or malfunction result in a leakage of water from the water heater within the above-stated warranty periods due to defective material or workmanship, malfunction, or failure to comply with the above warranty, with such defect or malfunction having been verified by an authorized Westinghouse representative, Westinghouse will replace the defective or malfunctioning water heater with a replacement of the nearest comparable model available at the time of replacement. The replacement water heater will be warranted for the unexpired portion of the applicable warranty period of the original water heater.
C. In the event of a leakage of water of a replacement water heater due to defective material or workmanship, malfunction, or failure to comply with the above warranty, Westinghouse reserves the right to refund to the Owner the published wholesale price available at the date of manufacture of the original water heater.
D. If government regulations, industry certification, or similar standards require the replacement water heater or component(s) to have features not found in the defective water heater or component(s), the Owner will be charged the difference in price represented by those required features. If the Owner pays the price difference for those required features and/or to upgrade the size and/or other features available on a new replacement water heater or component(s), the Owner will also receive a complete new limited warranty for that replacement water heater or component(s).
E. If at the time of a request for service the Owner cannot provide a copy of the original sales receipt or the warranty registration, the warranty period for the water heater shall then be deemed to have commenced on the date of manufacture of the water heater and NOT the date of installation of the water heater, and be covered by the unexpired portion of the Standard Grid Enabled Warranty detailed above.
F. This warranty extends only to water heaters utilized in heating applications that have been properly installed by qualified professionals based upon the manufacturer’s installation instructions.
G. It is expressly agreed between Westinghouse and the Owner that repair, replacement, or refund are the exclusive remedies of the Owner.
OWNER RESPONSIBILITIES
The Owner or Qualified Installer / Service Technician must:
- Have a relief valve bearing the listing marks of the American Society of Mechanical Engineers (ASME) installed with the water heater assembly in accordance with federal, state, and local codes.
- Have a vacuum relief valve certified to ANSI Z21.22 – Relief Valves for Hot Water Supply Systems – installed with the water heater assembly in accordance with federal, state, and local codes and in installations prone to vacuum related damages.
- Maintain the water heater in accordance with the maintenance procedure listed in the manufacturer’s provided instructions. Preventive maintenance can help avoid any unnecessary breakdown of the water heater and keep it running at optimum efficiency.
- Maintain all related system components in good operating condition.
- Use the water heater in an open system, or in a closed system with a properly sized and installed thermal expansion tank.
- Use the water heater at water pressures not exceeding the working pressure shown on the rating plate.
- Keep the water heater free of damaging scale deposits.
- Make provisions so if the water heater or any component or connection thereto should leak, the resulting flow of water will not cause damage to the area in which it is installed.
WARRANTY EXCLUSIONS
This limited warranty will not cover:
- Any water heater purchased from an unauthorized dealer.
- Any water heater not installed by a qualified heating installer / service technician, or installations that do not conform to ANSI, CSA, and/or UL standards, as well as any applicable national or local building codes.
- Service trips to teach the Owner how to install, use, maintain, or to bring the water heater installation into compliance with local building codes and regulations.
- The workmanship of any installer. The manufacturer disclaims and does not assume any liability of any nature caused by improper installation, repair, or maintenance.
- Electricity or fuel costs, or increased or unrealized savings for same, for any reason whatsoever.
- Any water damage arising, directly or indirectly, from any defect in the water heater or component part(s) or from its use.
- Any incidental, consequential, special, or contingent damages or expenses arising, directly or indirectly, from any defect in the water heater or the use of the water heater.
- Failure to locate the water heater in an area where leakage of the tank or water line connections and the relief valve will not result in damage to the area adjacent to the water heater or lower floors of the structure, as well as failure to install the water heater in or with a properly sized drain pan routed to an approved drainage location.
- Any failed components of the system not manufactured by Westinghouse as part of the water heater.
- Water heaters repaired or altered without the prior written approval of Westinghouse.
- Damages, malfunctions, or failures resulting from improper installation, or failure to install the water heater in accordance with applicable building codes/ordinances or good plumbing and electrical trade practices; or failure to operate and maintain the water heater in accordance with the manufacturer’s provided instructions.
- Damages, malfunctions, or failures resulting from failure to operate the water heater at pressures not exceeding the working pressure shown on the rating label.
- Failure to operate the water heater in an open system, or in a closed system with a properly sized and installed thermal expansion tank.
- Failure or performance problems caused by improper sizing of the water heater, expansion device, piping, electric service voltage, wiring or fusing.
- Damages, malfunctions, or failures resulting from vacuum conditions.
- Damages, malfunctions, or failures caused by operating the water heater with modified, altered, or unapproved components, or any component / attachment not supplied by Westinghouse.
- Damages, malfunctions, or failures caused by abuse, accident, fire, flood, freeze, lightning, electrochemical reaction, acts of God and the like.
- Tank failures (leaks) caused by operating the water heater in a corrosive or contaminated atmosphere.
- Damages, malfunctions, or failures caused by operating the water heater with an empty or partially empty tank (“dry firing”), or failures caused by operating the water heater when it is not supplied with potable water, free to circulate at all times.
- Failure of the heater due to the accumulation of solid materials or lime deposits.
- Any damage or failure resulting from improper water chemistry, or heating anything other than potable water. WATER CHEMISTRY REQUIREMENTS – Water pH between 6.5 and 8.5. Hardness less than 7 grains (120 mg/L). Chloride concentration less than 100 ppm (mg/L). TDS less than 500 ppm (mg/L).
- Any damages, malfunctions, or failures resulting from the use of dielectric unions.
- Production of noise, taste, odors, discoloration, or rusty water.
- Water heaters replaced for cosmetic reasons.
- Components of the water heater that are not defective, but must be replaced during the warranty period as a result of reasonable wear and tear.
- Components of the water heater that are subject to warranties, if any, given by their manufacturers; Westinghouse does not adopt these warranties.
- Damages, malfunctions, or failures resulting from the use of any attachment(s) not supplied by Westinghouse.
- Water heaters installed outside the fifty states (and the District of Columbia) of the United States of America and Canada.
- Water heaters moved from the original installation location.
- Water heaters that have had their rating labels removed.
ONLINE EXTENDED LIMITED WARRANTY REGISTRATION
To register for the Extended Limited Warranty, complete the form located on the Westinghouse website at http://www.westinghousewaterheating. com/warranty within 90 days of installation. The form must be completed in full with owner name, email address, and phone number, the address where the unit is installed and installation date, and unit model and serial numbers. Proof of purchase is required, and may be an invoice for the product, or a bill from an installing contractor that clearly documents the installation of the unit. To be valid, proof of purchase must also include the unit serial number. Proof of purchase may be typed or hand written. Submit the proof of purchase to Westinghouse via the directions provided on the website.
PROCEDURES FOR WARRANTY SERVICE REQUESTS
Any claim for warranty assistance must be made promptly. Determine if the water heater is “in-warranty” (that is, within the applicable warranty period) by reviewing a copy of the original sales receipt. You must present a copy of the original sales receipt for a warranty service request.
If your water heater is “in-warranty”, contact the retailer from whom the water heater was purchased (or the installer) for assistance. Be prepared to provide the retailer or installer with a copy of your original receipt, complete model and serial numbers, and the date of installation of your water heater, in addition to explanation of your water heater problem. Warranty coverage is subject to validation of “in-warranty” coverage by Westinghouse claims department personnel. All alleged defective or malfunctioning parts must be returned to Westinghouse via the local distribution channels where original purchase was made. NOTE: Any parts or heaters returned to Westinghouse for warranty analysis will become the property of Westinghouse and will not be returned, even if credit is denied.
If all warranty conditions are satisfied, Westinghouse will provide replacement parts to the retailer. If you have questions about the coverage of this warranty, please contact Westinghouse at the following phone number: 1(774) 417-6000.
SERVICE, LABOR AND SHIPPING COSTS
Except when specifically prohibited by the applicable state law, the Owner, and not the Manufacturer, shall be liable for and shall pay for all charges for labor or other expenses incurred in the removal, repair, or replacement of the water heater or any component part(s) claimed to be defective or any expense incurred to remedy any defect in the product. Such charges include, but are not necessarily limited to:
- All freight, shipping, handling, and delivery costs of forwarding a new water heater or replacement part(s) to the owner.
- All costs necessary or incidental in removing the defective water heater or component part(s) and installing a new water heater or replacement part(s).
- All administrative fees incurred by the Owner, as well as material required to complete, and/or permits required for, installation of a new water heater or replacement part(s), and
- All costs necessary or incidental in returning the defective water heater or component part(s) to a location designated by the manufacturer.
LIMITATIONS OF YOUR WESTINGHOUSE WARRANTY AND REMEDIES
THE FOREGOING WARRANTIES ARE EXCLUSIVE AND ARE GIVEN AND ACCEPTED TO THE FURTHEST EXTENT UNDER APPLICABLE LAW IN LIEU OF ANY AND ALL OTHER WARRANTIES, EXPRESS OR IMPLIED, INCLUDING WITHOUT LIMITATION THE IMPLIED WARRANTIES OF MERCHANTABILITY AND FITNESS FOR A PARTICULAR PURPOSE AND ANY OBLIGATION, LIABILITY, RIGHT, CLAIM OR REMEDY IN CONTRACT OR TORT, WHETHER OR NOT ARISING FROM WESTINGHOUSE’S NEGLIGENCE, ACTUAL OR IMPUTED. THE REMEDIES OF THE OWNER SHALL BE LIMITED TO THOSE PROVIDED HEREIN TO THE EXCLUSION OF ANY OTHER REMEDIES INCLUDING WITHOUT LIMITATION, INCIDENTAL OR CONSEQUENTIAL DAMAGES, SAID INCIDENTAL AND CONSEQUENTIAL DAMAGES INCLUDING, BUT NOT LIMITED TO, PROPERTY DAMAGE, LOST PROFIT OR DAMAGES ALLEGED TO HAVE BEEN CAUSED BY ANY FAILURE OF WESTINGHOUSE TO MEET ANY OBLIGATION UNDER THIS AGREEMENT INCLUDING THE OBLIGATION TO REPAIR AND REPLACE SET FORTH ABOVE. NO AGREEMENT VARYING OR EXTENDING THE FOREGOING WARRANTIES, REMEDIES OR THIS LIMITATION WILL BE BINDING UPON WESTINGHOUSE. UNLESS IN WRITING AND SIGNED BY A DULY AUTHORIZED OFFICER OF WESTINGHOUSE. THE WARRANTIES STATED HEREIN ARE NOT TRANSFERABLE AND SHALL BE FOR THE BENEFIT OF THE OWNER ONLY.
NO OTHER WARRANTIES
This warranty gives the Owner specific legal rights. The Owner may also have other rights that vary from state to state. Some states do not allow the exclusion or limitation of incidental or consequential damages so this limitation or exclusion may not apply to the Owner.
These are the only written warranties applicable to the water heater manufactured and sold by Westinghouse. Westinghouse neither assumes nor authorizes anyone to assume for it any other obligation or liability in connection with said water heaters.
Westinghouse reserves the right to change specifications or discontinue models without notice.
Customer Installation Record Form
| Customer Installation Record Form | |
| The following form should be completed by the qualified installer / service technician for you to keep as a record of the installation in case of a warranty claim. After reading the important notes at the bottom of the page, please also sign this document. | |
| Customer’s Name | |
| Date of Installation | |
| Installation Address | |
| Product Name / Serial Number(s) | |
| Comments | |
| Installer’s Code / Name | |
| Installers Phone Number | |
| Signed by Installer | |
| Signed by Customer | |
| Installation Notes | |
IMPORTANT
Customer: Please only sign after the qualified installer/service technician has fully reviewed the installation, safety, proper operation, and maintenance of the system. If the system has any problems please call the qualified installer/service technician. If you are unable to make contact, please call your sales representative.
Distributor / Dealer: Please insert contact details.
whl-608 Revision Date 3.4.22

Figure 1 – Recommended Service Clearances – NOTE: Overhead View Not Representative of All Models
Figure 7 – Heating Element Detail















