
INSTRUCTION MANUAL
Digital Fan-Forced Ceiling Mount Heater
with Remote
Model no. IFH11A-100

IFH11A-100 Digital Fan-Forced Ceiling Mount Heater
IMPORTANT: Please read this manual carefully before running this garage heater and save it for reference.
NOTE: This manual contains important safety and operating instructions. Read all instructions and follow them with use of this product.
DESCRIPTION
Electric utility heaters are designed to meet a variety of heating requirements by switching a few wires located in the base of the unit. Features horizontal and vertical airflow, built-in thermostat and overheating safety thermal cut-out.
TECHNICAL SPECIFICATIONS
| Model Number | IFH11A-100 |
| Voltage | 240 V |
| Rated Power | 10,000 W |
| AMPS | 41.6 A |

WARNING:
This appliance must be grounded!
The appliance must be connected to a current protection circuit or device with 50 amp before being connected to power supply!
IMPORTANT INSTRUCTIONS
When using electrical appliances, basic precautions should always be followed to reduce the risk of fire, electric shock, and injury to persons, including the following:
- Read all instructions before installing or using this heater.
- This heater is hot when in use. To avoid burns, do not let bare skin touch hot surfaces. Keep combustible materials, such as furniture, pillows, bedding, papers, clothes and curtains at least 3′ (0.9 m) from the front of the heater and keep them away from the sides and rear.
- Extreme caution is necessary when any heater is used by or near children or invalids, and whenever the heater is left operating and unattended.
- Always turn off the power when not in use.
- Do not operate any heater after it malfunctions, has been dropped, or damaged in any manner. Disconnect power at service panel and have heater inspected by a reputable electrician before reusing.
- Do not use outdoors.
- This heater is not intended for use in bathrooms, laundry areas and similar indoor locations. Never locate heater where it may fall into a bathtub or other water container.
- To disconnect heater, turn controls to off, and turn off power to heater circuit at main electrical panel.
- Do not insert or allow any foreign objects to enter any ventilation or exhaust openings as this may cause an electric shock, fire, or damage to the heater.
- To prevent a possible fire, do not block air intakes or exhaust in any manner. Do not use on soft surfaces, like a bed, where openings may be blocked.
- This heater has hot and arcing or sparking parts inside. Do not use it in areas where gasoline, paint, or flammable liquids are used or stored.
- All wiring must be carried out by a certified electrician and comply with national and local electrical codes in the United States and Canada.
- Use this heater only as described in this manual. Any other use not recommended by the manufacturer may cause fire, electric shock, or personal injury.
- This heater may include a visual alarm to warn that parts of the heater are getting excessively hot. If the alarm illuminates, immediately turn the heater off and inspect for any objects on or adjacent to the heater that may have blocked the airflow or otherwise caused high temperatures. DO NOT OPERATE THE HEATER WITH THE ALARM ILLUMINATING.
SAVE THESE INSTRUCTIONS
PET OWNERS WARNING:
The health of some small pets, including birds, are extremely sensitive to the fumes produced during the initial use of many appliances. These fumes are not harmful to humans but we recommend that you do not use your heater around birds and small pets during its initial use until the manufacturing anti-corrosion coatings burn off.
GENERAL SAFETY INFORMATION
- Use only copper wires rated for at least 75ºC.
- Heater airflow must be directed parallel to or away from adjacent wall.
- Observe wall, floor and ceiling clearance requirements.
- All wiring must be done according to applicable national and local electrical codes in the United States and Canada. The heater must be grounded as a precaution against possible electric shock. Heater circuit must be protected with proper fuses.
- The mounting and anchoring hardware must be capable of reliably supporting the weight of the heater and its mounting bracket.
- All electrical power must be disconnected and the main service box must be locked before inspecting cleaning or servicing the heater. This precaution must be followed to prevent serious electric shock.
- This heater is not suitable for use in hazardous locations as defined by the National Fire Protection Association (NFPA) in the United States. This heater has hot and arcing sparking parts inside. Do not use it in areas where gasoline paint or flammable liquids are used or stored.
- This heater is not suitable for use in corrosive atmospheres such as marine greenhouses or chemical storage areas.
- This heater must be mounted at least 8′ (2.44 m) above the floor.
WARNING:
This heater requires hardwire installation (no plug). The installation of this product must be carried out by a certified electrician in accordance with all applicable local and national electrical codes.
Read and understand all installation and operation instructions prior to operating this unit. Observe all safety instructions.
Improper installation or failure to follow the procedures outlined in this instruction manual can result in serious electric shock.
NOTE: Compatible with a 240 V line voltage single pole wall thermostat. This thermostat must be installed by a certified electrician.
LOCATING HEATER
Install heater out of traffic areas, maintaining clearances stated in Figure 1. The direction of airflow should not be restricted is by columns or machinery and the airflow should avoid exposed walls rather than blowing directly on them. When more than one heater is used in an area, the heaters should be arranged so that the air discharge of each heater supports the airflow of the others to provide best circulation of warm air as indicated in Figure 2.


INSTALLATION INSTRUCTIONS
HARDWARE NEEDED
You will need the following hardware, which can be purchased from your local hardware store or electrical supply house:
- Adequate gauge and length of wire for your application.
- Proper size fuse or breaker to handle amperage.
- Proper wire connectors for your application.
- Fasteners appropriate for application that are strong enough to hold the unit.
MOUNTING THE HEATER ON THE CEILING
- Locate a wood stud in the wood ceiling joist. If you cannot locate a wood stud, you have to install a wood piece on the ceiling as this heater must be securely fastened.
- Remove the mounting bracket from the heating unit by loosening bracket screws with a wrench and slipping the handle off over the screw heads.
- Place a washer on screws before inserting through the holes in the mounting bracket and screw them securely into a ceiling joist.

HANGING THE HEATER
- Lift the heater up and into the mounting bracket.
- Align the bracket screws with the keyhole slots in the mounting bracket.
- If the heater is to be tilted it must be positioned in the keyhole slots .
- Tighten the bracket screws with a wrench so the unit is securely suspended at horizontal or vertical level.

WARNING:
To prevent possible electric shock, disconnect power to the heater at the main service box before attempting to adjust the heat output of this unit.
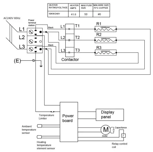
CONNECTING THE POWER
Figure 7: Wiring diagram
TO PROTECT THE HEATING ELEMENT
The heater includes a fan delay function to prevent risk of overheating. When turning the heater off, the unit will close the heating element first and then the fan will continue working for 90 seconds to dissipate residual heat.
- Remove the screw from the front of the unit to connect the power to the heater.
- Attach the cable connectors to the unit (see Figure 8) and slide the 8-gauge wire through the cable connector.
NOTE: All wiring must be carried out by a certified electrician and must be in accordance to applicable national and local electrical codes.
For certain applications, conduit may be required. Check local electrical codes. If you run the wiring in conduit and wish to be able to turn the heater be sure to purchase enough flexible conduits to allow the heater to be turned. - Connect the wire to the power block located in the base of the heater. (Figure 9)
- Turn on the power at the main electrical panel.

OPERATING INSTRUCTIONS

TRUCTIONS IN NORMAL MODE
| Power button | You can use the ON/OFF button or remote control, Hot Start. |
| TEMP Up/Down buttons | Press up/down to set the ambient temperature you want. When selecting the F display mode, set the ambient temperature to a maximum of 35 F-95 F. beating 2 F with each click. The ambient temperature is set to a maximum of 7 ”c-35 °C when the C display mode is selected, with each Click Bouncing 1 °C. Display actual current environment temperature 4 seconds after setting. |
| Timer selection | When pressing TIMER increase 1 hour TIMER time and green light on top, 1 to 12 hours cycle settings, when the device shows 12 hours and then click show 00, indicating the TIMER off then Flash 5 times to show the environment temperature. |
| Temperature display | When the heater is turned on, the ambient temperature is displayed on the LED screen. If the ambient temperature over 35°C (95°F), the heater will stop automatically. |
REMOTE CONTROL
Remote control has the same functions as the control panel on the heater.

Once the room temperature reaches the set point, the heater will automatically stop running. The LED will display the current room temperature for 5 seconds after each operation.
THERMAL CUT-OUT
The heater will automatically turn off when parts of it overheat, and the red indicator will be illuminated. The heater will turn ON again and the red indicator will turn off when the unit cools down to normal levels. Should the unit overheat and cause the thermal cut-out to engage again, the cause of the overheating must be determined and corrective action taken before further operation.
CAUTION:
THE HEATER MUST BE TURNED OFF WHEN THE CAUTION INDICATOR GLOWS RED.
CLEANING AND MAINTENANCE
- Before cleaning, make sure the power has been turned off at the main breaker panel and that the heating element of the heater is cool.
- To maintain the external appearance of the heater, it need only be wiped occasionally with a dry duster. During the summer months, or at other times when the appliance is not in use and is completely cold, wipe exterior surfaces with a damp cloth. Never allow water or other liquids to drip inside the heater.
- Do not use abrasive cleaning powders or furniture polish. Do not use chemical or abrasive products, metallic scourers or similar items, which may deteriorate the surface, to clean the appliance.
- All other servicing should be performed by qualified service personnel. Do not try to repair the heater yourself.
LIMITED MANUFACTURER WARRANTY
1 Year Limited Warranty: Lifeplus warrants this heater against defects in materials and workmanship on functional parts, for a period of one year from the original date of purchase. Your sales receipt showing the date of purchase of the product is your proof of purchase. Keep it in a safe place for future reference.
Manufacturer Warranty
All Lifeplus products are manufactured with the highest quality materials and are warranted to be free from defects in material and workmanship at the time of purchase. This limited warranty applies to products manufactured or distributed by the Lifeplus brand name, are delivered in the continental United States, and extends to the original purchaser, or gift recipient. This warranty becomes valid at the time of purchase and terminates either by the specified time frame listed above and/or owner transfer (unless otherwise authorized by Lifeplus, as the manufacturer). Any extended warranties (warranties that cover above and beyond this manufacturer warranty) that are sold through a retailer or third party, are not directly correlated with this Lifeplus limited warranty, and may be redirected to said retailer or third party for coverage.
Some States do not allow limitations on how long an implied warranty lasts, so the above limitation may not apply to you.
Some States do not allow the exclusion or limitation of incidental or consequential damages, so the above limitation or exclusion may not apply to you.
This warranty gives you specific legal rights, and you may also have other rights which vary from State to State.
The purchaser must present Lifeplus with proof of purchase documents (including the date of purchase) if requested. Any evidence of alteration, erasing, or forgery of proof of purchase documents will be just cause to VOID this limited warranty. Products, in which the serial number has been defaced or removed, are not eligible for warranty coverage.


















