LifePlus IFH12A-50 Fan Forced Ceiling Mount Heater

IMPORTANT: Please read this manual carefully before running this garage heater and save it for reference.
NOTE: This manual contains important safety and operating instructions. Read all instructions and follow them with use of this product.
IMPORTANT INSTRUCTIONS
When using electrical appliances, basic precautions should always be followed to reduce the risk of fire, electric shock, and injury to persons, including the following:
- Read all instructions before installing or using this heater.
- This heater is hot when in use. To avoid burns, do not let bare skin touch hot surfaces. Keep combustible materials, such as furniture, pillows, bedding, papers, clothes and curtains at least 3′ (0.9 m) from the front of the heater and keep them away from the sides and rear.
- Extreme caution is necessary when any heater is used by or near children or invalids, and whenever the heater is left operating and unattended.
- Always turn off the power when not in use.
- Do not operate any heater after it malfunctions, has been dropped, or damaged in any manner. Disconnect power at service panel and have heater inspected by a reputable electrician before reusing.
- Do not use outdoors.
- This heater is not intended for use in bathrooms, laundry areas and similar indoor locations. Never locate heater where it may fall into a bathtub or other water container.
- To disconnect heater, turn controls to off, and turn off power to heater circuit at main electrical panel.
- Do not insert or allow any foreign objects to enter any ventilation or exhaust openings as this may cause an electric shock, fire, or damage to the heater.
- To prevent a possible fire, do not block air intakes or exhaust in any manner. Do not use on soft surfaces, like a bed, where openings may be blocked.
- This heater has hot and arcing or sparking parts inside. Do not use it in areas where gasoline, paint, or flammable liquids are used or stored.
- All wiring must be carried out by a certified electrician and comply with national and local electrical codes in the United States and Canada.
- Use this heater only as described in this manual. Any other use not recommended by the manufacturer may cause fire, electric shock, or personal injury.
- This heater may include a visual alarm to warn that parts of the heater are getting excessively hot. If the alarm illuminates, immediately turn the heater off and inspect for any objects on or adjacent to the heater that may have blocked the airflow or otherwise caused high temperatures. DO NOT OPERATE THE HEATER WITH THE ALARM ILLUMINATING.
SAVE THESE INSTRUCTIONS
DESCRIPTION
Electric utility heaters are designed to meet a variety of heating requirements by switching a few wires located in the base of the unit. Features horizontal and vertical airflow, built-in thermostat and overheating safety thermal cut-out.
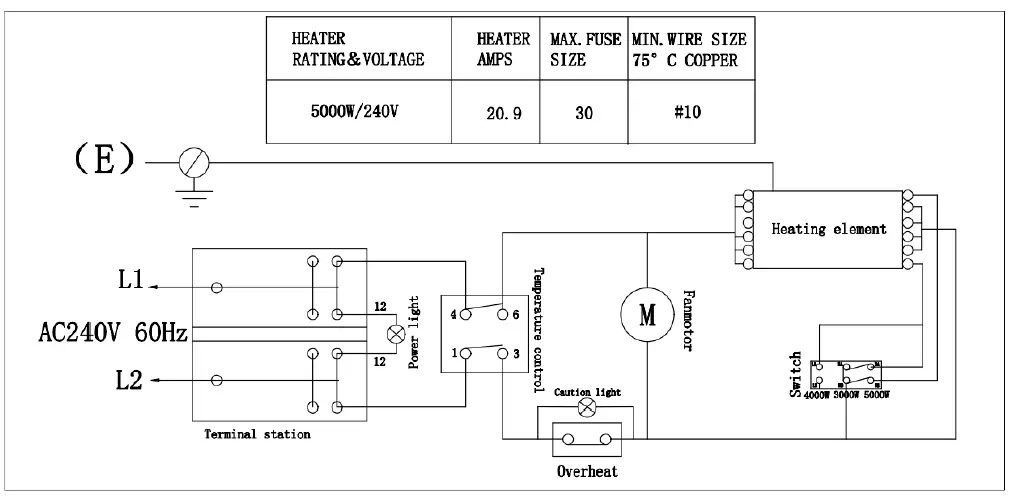
TECHNICAL SPECIFICATIONS
| 5000W | 240-1-60 | 17065 |
| 4000W | 240-1-60 | 13651 |
| 3000W | 240-1-60 | 11285 |
GENERAL SAFETY INFORMATION
WARNING: This heater requires to hardwire installation (no plug). The installation of this product must be carried out by a Certified Electrician and in accordance with all local and national electrical codes.
WARNING: Read and understand all installation & operation instructions prior to operating this unit. Observe all safety instructions
- Use only copper wires rated for at least 60ºC.
- Heater air flow must be directed parallel to or away from the adjacent wall.
- Observe all wall, floor and ceiling clearance requirements.
- All wiring must be done according to national and local electrical codes The heater must be grounded as a precaution against possible electrical shock. Heater circuit must be protected with proper fuses.
- The mounting structure and the anchoring hardware must be capable of supporting the weight of the heater and the mounting bracket (if used).
- All electrical power must be disconnected at the main service box, which must be locked before connecting, inspecting, cleaning or servicing the hater. This is an important precaution to prevent serious electric shock.
- This is heater is not suitable for use in hazardous locations containing explosive liquids or vapors. This heater has hot or arcing or sparking pads inside. Do not use it in areas where gasoline, paint or flammable liquids are used or stored.
- This heater is not suitable for use in corrosive atmospheres such as marine greenhouses or chemical storage areas.
- This heater must be mounted at least 8 feet off the floor. For specific clearances, please see next page.
- WARNING: Improper installation or failure to follow the procedures outlined in this instruction manual can result in serious electrical shock.
LOCATING HEATER
Install heater away from traffic areas, maintaining clearances stated . The air flow direction should not be restricted (ie. by columns or machinery). The air flow should wipe exposed walls rather than blowing directly on them. When more than one heater is used in an area, heaters should be installed so that the air discharge of each heater supports the airflow of the others, to provide best warm air circulation as shown.

INSTALLATION
MOUNTING THE BRACKET
- Locate a wood stud in the wood ceiling joist. If you cannot locate a wood stud, you have to install a wood piece on the ceiling as this heater must be securely fastened.
- Remove the mounting bracket from the heating unit by loosening bracket screws with a wrench and slipping the handle off over the screw heads.
- Place a washer on screws before inserting through the holes in the mounting bracket and screw them securely into a ceiling joist.
NOTE: If you want to swivel the heater either to the right or left adding a washer to both sides of the bracket is recommended. A longer lag bolt may be required to properly secure the unit.
HANGING THE HEATER
- Attach the heating unit to the mounting bracket.
- Lift the heater up and into the mounting bracket.
- Align the bracket screws with the keyhole slots in the mounting bracket.
- If the heater is to be tilted it must be positioned in the keyhole slots. see figure 5.
- Tighten the bracket screws with a wrench so the unit is securely suspended at a horizontal or vertical level.

CONNECTING THE POWER

Warning: This appliance must be grounded!
Warning: The appliance must connect to a current protection circuit or device at 50Amp or less before being connected to the power supply!
- Remove the screw from the front of the unit to connect the power to the heater.
- Attach the cable connectors to the unit (See Figure 6) and slide the 10-gauge wire through the cable connector.
NOTE: All wiring must be according to national and local electrical codes in the United States. For certain applications, the conduit may be required See Figure 6. Check local electrical codes. If you run the wiring in conduit and wish to be able to turn the heater be sure to purchase enough flexible conduit to allow the heater to be turned. - Connect the wire to the power block located in the base of the heater. See Figure 7.
- Turn on the power at the main service.
CAUTION:
High temperatures – risk of fire. Keep flammable materials, such as furniture, pillows, bedding, papers, clothes and curtains at least 3 ft. (0.9 m) from the front and top of the heater and keep them away from the sides and rear. To reduce the risk of fire, do not use it in areas where gasoline, paint or flammable liquids are used or stored.
Operating Instructions

- Power indicator Yellow
- CAUTION indicator Red
- Temperature control switch
- High Power
- Low Power
- Medium power
INSTRUCTIONS IN NORMAL MODE
| Power indicator Yellow | The power indicator lights up when the product is powered on |
| CAUTIONindicator Red | When the internal temperature of the product is too high and the temperature limiter is disconnected, the fault lamp lights up |
| Temperature control switch | This is mechanically adjustable temperature control. When the product is heated by turning it clockwise at a certain angle (I: 3000W) , the temperature of the mechanical cont9rol ring is selected according to the LOW-HIGH Angle. When the temperature around the part reaches a certain value, the product will stop heating, for long time use, please turn it clockwise to the HIGH position to ensure the normal operation of the product. |
| High Power | High Power (5000W) heating experience is achieved when the shift switch is pressed to III when the adjustable temperature control is turned on |
| Low Power | The low power (3000W) heating experience is realized when the shift switch is pressed to I when the adjustable temperature control is turned on |
| Medium power | The power (4000W) heating experience is realized when the shift switch is pressed to II when the adjustable temperature control is turned on |
The CAUTION indicator is on. In this case, immediately turn the heater OFF and inspect for any objects on or adjacent to the heater that may cause high temperatures. DO NOT OPERATE THE HEATER WITH THE CAUTIONINDICATOIR GLOWING RED.
ADJUSTING AIRFLOW DIRECTION
- To turn the unit when it has been installed with a single lag bolt, simply turn the entire heater as needed. The unit cannot be turned horizontally if it has been installed with 2 lag bolts.
- To tilt the unit vertically, loosen the bracket screws.
NOTE: For the heater to be tilted vertically, it must be mounted in bottom keyhole slots of mounting brackets to maintain adequate clearance and prevent possible overheating
- Adjust louvers to the desired position.
NOTE: The louvers are designed so they cannot be completely closed. Do not attempt to defeat this feature; damage to the unit can result.
WARNING: To prevent possible electric shock, disconnect power to the heater at the main service box before attempting to adjust the heat output of this unit.
MAINTENANCE INSTRUCTIONS
MAINTENANCE AND CLEANING
- Before cleaning, make sure the power has been turned off at the circuit breaker panel and that the heating element of the heater is cool.
- To maintain the external appearance of the radiator, it need only be wiped over occasionally with a dry duster. During the summer months, or at other times when the appliance is not in use and is completely cold, It should be the best opportunity to wipe over with a damp cloth.
- Do not use abrasive clearing powders or furniture polish. Do not use chemical or abrasive products, metallic scourers and so on, which may deteriorate the surface, to clean the appliance.
- All other servicing should be performed by qualified service personnel. Do not try to repair the heater yourself.
1 Year Limited Warranty
Lifeplus warrants this heater against defects in materials and workmanship on functional parts, for a period of one year from the original date of purchase. Your sales receipt showing the date of purchase of the product is your proof of purchase. Keep it in a safe place for future reference.
Manufacturer Warranty
All Lifeplus products are manufactured with the highest quality materials and are warranted to be free from defects in material and workmanship at the time of purchase. This limited warranty applies to products manufactured or distributed by the Life plus brand name, are delivered in the continental United States, and extends to the original purchaser, or gift recipient. This warranty becomes valid at the time of purchase and terminates either by the specified time frame listed above and/or owner transfer (unless otherwise authorized by Lifeplus, as the manufacturer). Any extended warranties (warranties that cover above and beyond this manufacturer warranty) that are sold through a retailer or third party, are not directly correlated with this Lifeplus limited warranty, and may be redirected to said retailer or third party for coverage.
Some States do not allow limitations on how long an implied warranty lasts, so the above limitation may not apply to you.
Some States do not allow the exclusion or limitation of incidental or consequential damages, so the above limitation or exclusion may not apply to you. This warranty gives you specific legal rights, and you may also have other rights which vary from State to State.
The purchaser must present Lifeplus with proof of purchase documents (including the date model no. IFH12A-50 of purchase) if requested. Any evidence of alteration, erasing, or forgery of proof of purchase documents will be just cause to VOID this limited warranty. Products, in which the serial number has been defaced or removed, are not eligible for warranty coverage.






















