Vaughan Bromfield Photography LunaPro Calibrating Gossen Lunasix Instruction Manual
ADJUSTING THE GOSSEN LUNASIX
Gossen, as you may well know, is the family name of a long line of quality exposure meters. For years, the Lunasix has been the star of the show a fir mlyes tab lis hed standard of excellence with serious photographers. Recently, Gossen’s more versatile Luna-Pro pushed the Lunasix aside as the to pof the line. But the old pro Lunasix still bolds the limelight as one of the most popular hand- held exposure meters.

The professional photographer relies on the pinpoint accuracy of the readings his Lunasix calculates. That’s why the photo technician has to maintain the accuracy whenever he services a Lunasix — and here he is faced with five different adjustment points. Which adjustments control the total input to the meter, and which ones are for linearity of readings? Which are for the high range and which are for the low range? Without a schematic or a step-by-step adjustment procedure, such questions can pose real problems.
Now there are ways to adjust a complex exposure meter without going to the trouble of tracing the circuit and drawing a sche-matic. One method you can use is to sim-ply scribe the position of the slider on each pot. Then, while checking the ex-posure meter with your light standard, try moving the slider. If the adjustment doesn’t do what you want, just return the slider to your scribe line.
But with some of the more popular meters, like the Lunasix, a step-by-step procedure can save you a lot of time. If you encounter a certain exposure meter frequently, you might take the trouble to draw a. schematic and identify the adjust-ments — you’ll only have to do this once, keeping your schematic on file awaiting the next time you run across that particular meter.

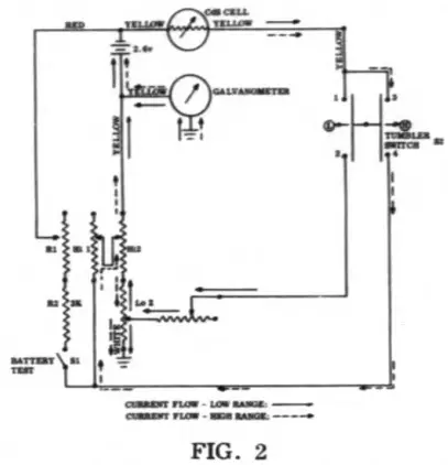
The Lunasix, with its five pots (two potentiometers and three variable resistors), provides a good example. One pot, the variable resistor R1 in figure 2, is pretty straightforward — it just enables you to adjust the battery test circuit. In other words, when you actuate the battery test switch on the back of the meter, Fig. 3, the needle should deflect to the red square on the scale — providing, of course, that the batteries are good.
It’s the other four pots that can be troublesome. The Gossen Lunasix has two
Sept-Oct 1970/3
if don’t have it…

GET IT
The Fall/Winter 1970 rc ?dutitot is the biggest yet — and the best.
Seventy pages of irresistible instruments, tantalizing tools and glorious gadgets.
Request a free sample copy from National Camera Supply, Dept. CC, Englewood, Colorado 80110.
4/The Camera Craftsman
“ranges” — a high range and a low range. If there isn’t enough light for a reading at the high range, you just move the tum-bler switch to the low range. A separate circuit feeds each range — and each cir-cuit has two adjustment pots. One pot controls the total input to the meter, and the other pot adjusts the linearity at both ends of the scale.
If you take a close look at the schematic in figure 2, you’ll see that the pots in one range have no effect on the other range. So if you were trying to adjust your high range with Lo 1, you wouldn’t have much luck. The schematic shows you pretty quickly which pots control which range, but you still have a choice between two pots for each range.
On the low range, the tumbler switch S2 engages contact points 1 and 2 in figure 2. The current flow is shown by the solid arrows in the schematic. Notice that the current flow is through Lo 1 into Lo 2. Here, the current divides — part returning to the positive side of the battery, and part passing through the galvanometer by way of ground.

Contact points 3 and 4 are engaged on the high range. The current flow is indi-cated by the dashed arrows. Although the high range current passes through Lo 2, it sees a fixed resistance which is not varied by the position of the slider. In the same manner , the 1 ow range current flows through the fixed rc.iistance of Hi 2.
Let’s say that you have to adjust both the high and the low ranges, as well as the battery test circuit, in a Gossen Lunasix. That means you have to adjust all five pots. Starting from scratch, here’s a suggested procedure you can try — you may wish to vary the procedure as your own experience suggests.
Remove the two mercury batteries and zero the meter — just turn the hairspring adjustment at the back of the meter, Fig. 3, until the needle aligns with the black line at the extreme left of the scale (you must depress the tumbler switch to free the needle while making the hairspring adjustment). Replace the batteries, being certain you are using fresh batteries to make the adjustments.

The only tricky part of disassembly is peeling off the cemented data plate on the back of the meter. You must be careful you don’t damage this thin metal plate.
Remove the four case screws indicated by the dashed arrows in figure 3. ow, turn over the meter and lift off the top section of the meter housing.
To avoid accideotal parts loss or damage, lift out the light collector slide at the front of the meter. A detent ball (which provides the click-stop positioning of the light collector slide) rides in a groove in the bottom section of the housing — the compression spring for the detent ball sits inside a hole in the light collector slide.

The exposure meter, as shown in figure 4, is now accessible for adjustment. You can reach each of the pots by inserting a small screwdriver through the holes provided in the circuit board. The five pots are visible after lifting the circuit board out of the housing, as in figure 5. If the adjustments·have never been made or are unknown, start by centering all five pots.
Since we must adjust each range separately, we need four different light levels of calibrated intensity: two levels for the low range and two levels for the high range. In each range, the higher light level should cause the needle to deflect to the high end of the s cal e ; and the low light level should cause the needle to deflect to the low end of the scale.
Adjust the low range first – low-range readings are made by depressing the upper I section of the tumbler switch, Fig. 1. Now , test the meter with both a high and a low light value. Note your reading at the high end of the scale and at the low end of the scale.
If there ading is high on both tests, turn I Lo 1 clockwise , as seen in figure 4. If the reading is low on both tests, turn Lo 1 counter clockwise .
Continue adjusting Lo 1 until the read-ingat one end of the scale is high and the reading at the other end is low. Then, use Lo 2 to correct the linearity. If the readingat the low end of the scale is low and the reading at the high end of the scale is high, turn Lo 2 counterclockwise. If the reading at the low end of the scale is high and the reading at the high end of the scale is low, b.irn Lo 2 cl ockwise.
For greatest accuracy, you may have I to make another slight adjustment to Lo 1, or just repeat the complete procedure.
Adjust the high range in a similar man-ner. The high range is engaged by depressing the lower section of the tumbler switch.
Adjust Hi 1 until one reading is high and the other is low . Then adjust Hi2 to correct the linearity.
Fina lly , adjust the battery pot Rl until the needle centers on the red square when the battery test switch is actuate d. From the schematic, you can see why the adjustment of Rl is the last step: the battery test circuit is also affected by the settings of Hi 1 and Hi 2.
Help Plan Area Workshops!!
Plans are now being considered for the 1971-1972 Area Workshops-places, dates and programs.
Craftsman readers can help and at the same time make known any suggestions and requests which would make Workshops more beneficial to them. Take a minute to complete this questionnaire and drop it in the mail to the Craftsman editor, National Camera, Englewood, Colo. 80110.
- I [ ] have [ ] have not attended a Workshop of the current series held in my area in 1970.
- I [ ] do [ ] do not plan to attend a future Workshops cheduled in my area. If not, check primary reason below.
- I would like to attend Workshops in my area but haven’t because (check the primary reason):
[ ] too far to travel
[ ] registration fee too high, or other financial consideration
[ ] outside factor such as other commitments, vacatio n, illness, etc.
[ ] didn’t receive notice, or [ ] didn’t receive notice far enough ahead
[ ] not interested in the particular program being offered
[ ] other ___________________________________ - [ ] I like the present 2-day seminars,
with an opportunity to attend any of several different Works hops programs; or
[ ] I would prefer a 4 or 5 day Workshop once a year covering all equipment.
Comments __________________________________________________________________________________________________
CLIP AND RETURN NOW!

















