Handy THPLS7TE Electric Log Splitter

OPERATOR’S MANUAL AND PARTS LIST ELECTRIC LOG SPLITTER – THPLS7TE
Spares & Support 01793 333212
www.thehandy.co.uk
Before use please read & understand this manual, paying particular attention to the safety instructions.
SAFETY INSTRUCTIONS
Read and understand the owner’s manual and the labels affixed to the logsplitter. Learn its application and limitations as well as the specific potenial hazards. Retain these instructions for future reference.
- Use sturdy footwear and a helmet with eye and ear protection.Protect exposed parts of your body. Wear heavy duty gloves, preferably made of leather.
- Do not wear loose clothing or jewellery. Keep hair, clothing and gloves away from moving parts.
- Do not operate the logsplitter if you are tired, ill or under the
- Do not smoke when using the logsplitter.
- Ensure that bystanders, children and pets stay at a safe distance of at least 15m.
- Do not operate the machine on a steep slope or slippery ground.
- Inspect the machine and all attachments before use for any worn or damaged parts. Do not use until the parts are repaired or replaced.
- Before starting the motor make sure you have a clear work area and secure footing.
- Ensure that any extension lead used is no longer than 10 metres and its cross section is no less than 2.5mm2 to allow sufficient current to the motor.
- The logsplitter should not be exposed to direct sunlight, high temperatures or damp and wet conditions. In addition, do not use in a confined space but in a well ventilated, outdoor area.
- Ensure that the motor is switched off and the machine is unplugged before transporting or carrying out any maintenance.
- Clean the logsplitter after each use and follow the instructions for lubricating.
- Dispose of any unwanted oil at your local recycling centre.
MAJOR PARTS

| 1 | Transport Handle | 2 | Ram Travel Adjusting Rod |
| 3 | Split Wedge | 4 | Ram |
| 5 | Plug and Switch | 6 | Control Levers Connection Bracket |
| 7 | Top Motor Shield | 8 | Motor |
| 9 | Side Bracket, SuppRrt Table | 10 | Table Lock Down Hook |
| 11 | Base Cover | 12 | Wheels |
| 13 | Base | 14 | Oil Tank Cover/Air Bleeder |
| 15 | Front Bracket, Support Table | 16 | Control Lever Guard |
| 17 | Adjustable Log Holder | 18 | Log Holder Adjusting Knob |
SPECIFICATIONS
| Model No. | THPLS7TE |
| Motor | 230V~50Hz 3000W IP54 |
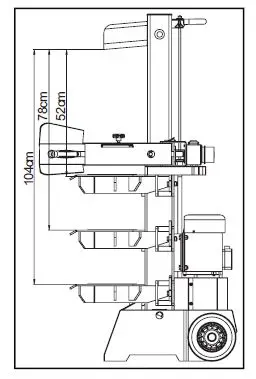
| Log Size Capacity | Diameter = 12-32cm Length = 104/78/52cm |
| Maximum Force | 7 ton |
| Hydraulic Pressure | 22 Mpa |
| Hydraulic Oil Capacity | 5 litres |
| Ram Travel | 480mm |
| Forward Speed | 3.9cm/sec |
| Retract Speed | 14.5cm/sec |
| Noise Pressure Level | 80.1 dB(A) under no load 92.5 dB(A) under full load |
| Overall Sizes | Length = 83cm Width = 46cm Height = 147cm |
| Weight | 115kg |
Electrical Requirements:
The log splitter should be connected to a standard 230V ±10%/50Hz ±1Hz electrical supply which has protection devices of under-voltage, over-voltage, over-current as well as residual current device (RCD) with maximum residual current rated at 0.03A. Electrical connection rubber cables must comply with EN60245 which are always marked with symbol H 07 RN.
ASSEMBLY
At least two people are required to unpack the log splitter package because of its weight.
Following the diagrams above, carefully unpack the log splitter, using B and C to support package A.
You should have the following contents:
Log Splitter Frame, Control Lever and Guard Assembly, Removable Support Table, Owner’s Manual.
ASSEMBLY, cont’d
- Pull Spring Pin (A) to remove Lock Pin (B).
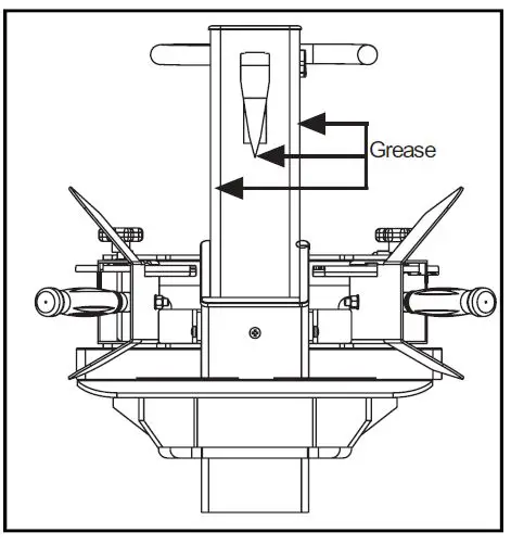
- Apply a thin coat of grease to both surfaces of the Control Lever Guard as shown.
- Insert Control Lever and Guard Assembly and ensure that the Control Level End fixes into the slot of the connection Bracket (C)
- Lock the Control Lever and Guard Assembly down with the Lock Pin (B) and Spring Pin (A).
- Repeat on the other side.

- Three positions are available for the Support Table for different splitting lengths.
- At every postion Lock Down Hooks (D) are fitted to the frame.
- Insert the Support Table in the required brackets (E). Turn the Lock Down Hooks (D) 90 degrees to secure the table.

Before starting the log splitler for the fisrt time you will need to bleed the air out of the hydraulic system
The cover of the oil tank should be loosened until air can move in and out of the oil tank freely. Airflow through the oil tank filler should be detectable during operation.
Failure to do this will keep the sealed air compressed in the hydraulic system and continuous air compression and decompression will blow the seals of the hydraulic system and cause permanent damage.
Before moving the log splitter, make sure the oil tank cap is tightened to avoid any leakage. There are two wheels to facilitate moving. If using a crane to move the machine, lay the hoist around the housing, never the handle.
OPERATION
Work safely and save effort by planning your work beforehand. Position your logs so that they can be easily lifted onto the log splitter and, either stack close by or load onto a truck/trolley as soon as they are split.
Inspect your logs and do not attempt to split logs containing nails, wire or debris which could damage the log splitter.
The splitter can accommodate logs up to 104cm in length. When cutting up limbs or large sections do not cut longer than 100cm. Place the support table into the position nearest to the log length – 52cm, 78cm or 104cm, and secure.
Before operation, apply a thin coat of grease to the surfaces of the ram.
- Loosen the oil tank cover a few turns to allow air to move freely as described above. Re-tighten when you have
- Plug in the power cord, ensuring that it does not get in the way of the operating mechanism, and keep it out of the way of the operator’s feet.
- Start the motor – the wedge ram should rise to the highest position automatically.
- If operating in low temperatures, allow the engine to run for 15 minutes to preheat the oil.
- Check the operation of both control levers by lowering them so that the splitting ram lowers to approx 5cm above the highest table position. Release either lever and the splitting wedge will stay in the same position. Release both levers at the same time and the splitting wedge will return to the highest position.

To set the wedge ram stroke:
- Move the splitting wedge to the desired position. The upper position of the ram wedge travel should be about 3- 5cm over the logs to be split.
- Turn off the engine.
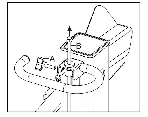
- Release the Handscrew (A). Raise the Adjusting Rod (B) until resistance is felt from the spring inside. Tighten the Handscrew.
- Release both control levers and start the engine.
- Check the upper position of the splitting wedge.

OPERATION, cont’d
- Place a log on the support table vertically and setting flat.
Do not attempt to split a log at an angle and do not place the log across the splitter – always split in the direction of the grain. - Adjust the Log Holders (A) to suit the diameter of the log.
- Hold the log closely with the clamping brackets in the control lever guards.
- Lower levers to start splitting.
- Releasing either of the levers stops the motion. Releasing both levers returns the splitting wedge to the upper position.
Hints and Tips:
- Never attempt to load the log splitter whilst the ram is in motion.
- Never try to split two logs at once.
- Keep your hands away from the splits and cracks which appear while the log is being split.
- Do not remove jammed logs with your hands – stop the engine and loosen the log with a downward strike on the log with a hammer.
- Do not force the tool and do not make alterations to the log splitter as this could be dangerous and invalidate your warranty.
- Do not try to split logs larger than recommended in the
- After long periods of operation the splitting wedge may
- Check the level of the hydraulic oil regularly using the dipstick. In addition the oil should be changed once a year.
Recommended oils are: SHELL Tellus 22 MOBIL DTE 11
ARAL Vitam GF22 BP Energol HLP-HM 22
PARTS DIAGRAM
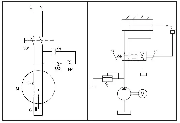
Wiring Diagrams
PARTS LIST
| No | Part No | Description | Qty | No | Part No | Description | Qty |
| 1 | TH106-1 | Work Table | 1 | 40 | TH106-40 | Pump Intake Nozzle | 1 |
| 2 | TH106-2 | Round Cover | 2 | 41 | TH106-41 | Oil Pump | 1 |
| 3 | TH106-3 | Operating Handle | 2 | 42 | TH106-42 | Spring Washer M8 | 6 |
| 4 | TH106-4 | Lever Handle | 2 | 43 | TH106-43 | Inner Hexangular Screw M8x35 | 4 |
| 5 | TH106-5 | Right Guard Assembly | 1 | 44 | TH106-44 | High Pressure Oil Hose 3 | 1 |
| 6 | TH106-6 | Knob | 2 | 45 | TH106-45 | Valve Tube Nozzle | 2 |
| 7 | TH106-7 | Clamping Fork (Right) | 2 | 46 | TH106-46 | Valve Injection Nozzle | 1 |
| 8 | TH106-8 | Left Guard Assembly | 2 | 47 | TH106-47 | Oil Return Pipe | 1 |
| 9 | TH106-9 | Control Lever Shaft | 2 | 48 | TH106-48 | CA Valve | 1 |
| 10 | TH106-10 | Thin Nut | 2 | 49 | TH106-49 | Washer M20 | 6 |
| 11 | TH106-11 | Washer M8 | 10 | 50 | TH106-50 | Valve Plug | 1 |
| 12 | TH106-12 | Hex Bolt | 2 | 51 | TH106-51 | T-Connector, Tape | 1 |
| 13 | TH106-13 | Control Link Plate | 1 | 52 | TH106-52 | High Pressure Oil Hose | 1 |
| 14 | TH106-14 | Fork | 2 | 53 | TH106-53 | High Pressure Oil Hose | 1 |
| 15 | TH106-15 | Locknut M8 | 4 | 54 | TH106-54 | T-Plug, Nut | 1 |
| 16 | TH106-16 | Clamping Fork (Left) | 1 | 55 | TH106-55 | Bolt M8x25 | 2 |
| 17 | TH106-17 | Hand Screw | 1 | 56 | TH106-56 | Draw Sleeve | 1 |
| 18 | TH106-18 | Square Cover | 1 | 57 | TH106-57 | Pump Guard | 1 |
| 19 | TH106-19 | Nut | 1 | 58 | TH106-58 | Wheel | 2 |
| 20 | TH106-20 | Draw Rod | 1 | 59 | TH106-59 | Circlip M16 | 2 |
| 21 | TH106-21 | Pin | 1 | 60 | TH106-60 | Screw M6x16 | 4 |
| 22 | TH106-22 | Circlip | 4 | 61 | TH106-61 | Locknut M10 | 10 |
| 23 | TH106-23 | Plastic Insert | 1 | 62 | TH106-62 | Cap | 1 |
| 24 | TH106-24 | Plastic Insert | 1 | 63 | TH106-63 | Lock-Out Lever | 6 |
| 25 | TH106-25 | Inner Hexangular Screw M6x16 | 2 | 64 | TH106-64 | O Ring M32x3.55 | 1 |
| 26 | TH106-26 | Locknut M4 | 2 | 65 | TH106-65 | Bolt M10x35 | 6 |
| 27 | TH106-27 | Plastic Insert | 1 | 66 | TH106-66 | Wheel Cover | 2 |
| 28 | TH106-28 | Plastic Insert | 1 | 67 | TH106-67 | Bolt M16x25 | 1 |
| 29 | TH106-29 | Inner Hexangular Screw M6x10 | 2 | 68 | TH106-68 | Washer M16 | 1 |
| 30 | TH106-30 | Stop Limit Plate | 2 | 69 | TH106-69 | Upright Tube Weldment | 1 |
| 31 | TH106-31 | Thin Nut M16 | 1 | 70 | TH106-70 | Lock Shaft | 1 |
| 32 | TH106-32 | Switch | 1 | 71 | TH106-71 | Cylinder | 1 |
| 33 | TH106-33 | Screw M4x6 | 2 | 72 | TH106-72 | Sliding Plate | 4 |
| 34 | TH106-34 | Motor | 1 | 73 | TH106-73 | Wedge Bracket Weldment | 1 |
| 35 | TH106-35 | Washer M10 | 32 | 74 | TH106-74 | Bolt M6x30 | 1 |
| 36 | TH106-36 | Bolt M10x30 | 4 | 75 | TH106-75 | Screw M6x20 | 4 |
| 37 | TH106-37 | Junction Box | 1 | 76 | TH106-76 | Armguard Plate | 1 |
| 38 | TH106-38 | Hose Clamp | 4 | 77 | TH106-77 | Washer M6 | 2 |
| 39 | TH106-39 | Intake Hose | 1 | 78 | TH106-78 | Locknut | 2 |
EC DECLARATION OF CONFORMITY
Declaration of conformity
Pursuant to the regulations of the following EC Directives:
- Machinery Directive: 2006/42/EC
- Low Voltage Directive: 2006/95/EC
- EMC Directive: 2004/108/EC
Handy Distribution Ltd hereby declares that the product:
Machine type: 7T Log Splitter
Machine model: THPLS7TE
Mass in kg: 115kg
Rated Power: 3000W S6(40%)
Max. Force: 7T
Max. log capacity.: 1040/780/520mm
Conforms to the main safety requirements of the EC Directives listed above. This conformity is based on the following standards and normative documents:
2006/42/EC- Annex I/05.06
– EN60204-1:2006
– EN609-1:1999+A2
– EN55014-1:2006
– EN55014-2:1997+A1
– EN61000-3-2:2006
– EN61000-3-11:2000
The responsible person, based within the EC, is identified below:
Name: Mr. Simon Belcher
Title: Managing Director
Company: Handy Distribution Ltd.
Address: Hobley Drive, Stratton St Margaret, Swindon, Wiltshire, SN3 4NS.
To order spare parts and see the complete range of garden machinery and garden equipment from Handy, visit: www.thehandy.co.uk Spares & Support: 01793 333212





Wiring Diagrams
PARTS LIST
















