Inf iRay AT31F/AT61F Online Temperature Measurement Thermal Camera User Manual

Legal Disclaimer
1.1 Legal Disclaimer
The thermal cameras manufactured by IRAY TECHNOLOGY are warranted for a period of two-year and the accessories are warranted for a period of three-month form the delivery date of the original purchase, provided such products have been under normal storage, use and maintenance.
This warranty extends only to the original purchaser and is not transferable. It is not applicable to any product that has be subjected to misuse, neglect, accident or abnormal conditions of operation.
In the case of a defect in a product covered by this warranty the product must not be further used or maintained in order to prevent additional damage. The purchaser shall promptly report any defect to IRAY TECHNOLOGY or this warranty will not apply.
IRAY TECHNOLOGY will, at its option, repair or replace any such defective product free of charge if, upon inspection, the product or accessories prove to be defective, the user can contact with after-sales service department of IRAY
TECHNOLOGY within the said warranty period.
1.2 Copyright
©IRay Technology Co., Ltd. 2021. All rights reserved worldwide. All contents in this manual, including words, pictures, images, etc., belong to IRAY
TECHNOLOGY CO., LTD. (Hereinafter referred to as “THE COMPANY” or “IRAY TECHNOLOGY”). No part of the manual, in whole or part, may be copied, photocopied, translated, or transmitted without the prior written permission of IRAY TECHNOLOGY.
This manual is used as a guide. The photos, graphics, diagrams and illustrations provided in the manual are only used to explain, which may be different from the specific product. The real product shall prevail. We try our best to make sure the contents in this manual are accurate. We do not provide any representations or warranties in this manual.
IRAY TECHNOLOGY reserve the right to update the manual. If you need the latest version of this manual, please contact us. It is recommended that you use this manual with the guidance of professionals.
1.3 Quality Assurance
The Quality Management System under which these products are developed and manufactured has been certified in accordance with the ISO 9001 standard.
We reserve the right to make changes and improvements on any of the products without prior notice.
Safety Information

Notice to user
3.1 Calibration
IRAY TECHNOLOGY recommends that you verify your calibration yearly in order to ensure accuracy. You can verify the calibration through IRAY TECHNOLOGY or third-party organizations.
3.2 Accuracy
For very accurate results, we recommended that you wait 30 minutes after you have started the camera before measuring a temperature.
3.3 Video Teaching
You can search for mount and use videos from our website.
3.4 Documentation Updates
Our manuals are updated several times per year, and we also issue product-critical notifications of changes on a regular basis. Please visit our website to access the latest manuals and notifications.
Customer Help
4.1 FAQ
You can find answers to FAQ about this model on the service support page of our official website.
4.2 Download
You can download the following contents from our website:
- Product Documentation
- Client Software
- Video Teaching Courses
Product Introduction

Main Features:
- Compact Size
- Quick Installation
- Several optional lenses
- I/O Alarm
- Simultaneous output of temperature data and image data
Typical Applications:
- Power detection
- Industrial detection
- Environmental Monitoring
- Fire Warning
Product Figure and Explanation

Table 6.1 Explanation of Product Appearance

Product Models Reference
Table 7.1 Product Models List

E.G.:AT31F3X(AT21F-3-X) stands for AT31F with 9.7mm lens.
Lens Parameters
Table 8.1 AT31F Lens Parameters

Table 8.2 AT61F Lens Parameters

Quick Start Guide
Please follow the steps:
- Install IRT_VMS if the thermal camera is with other networking equipments, and IRT_TAS_AT can be installed on a single thermal camera for temperature measurement and analysis. The software may have version updates. Please refer to the actual version. It is recommended that the computer configuration for installing the software meet the following conditions: i5-9500T and above CPU, 8G and above memory, 64-bit win10 system, and supporting Gigabit network.
- Connect the thermal camera, power supply and computer.
- Set the computer configurations according to the software instructions for IRT_VMS_User Manual or IRT_TAS_AT_User Manual.
- Double-click the client icon, enter the correct user name and password, and click login to start the client.
- Select the IP on the client homepage, and add the module number you want to preview to the PC preview interface. If the thermal camera is successfully connected, you can start imaging and monitoring with the thermal camera.
- The 232 transmission between the computer and the thermal camera can be realized through the RS232 interface on the cable.
- The 485 transmission between the thermal camera and the PT can be realized through the RS485 interface on the cable to contron the PT.
- The ALARMIN interface on the cable can be used to manually input signals to trigger the alarm.
- The I/O alarm output of the thermal camera can be realized through the ALARMOUT interface on the cable. Non-alarm information remains high, and becomes low when there is alarm information. After the alarm disappears, it will continue to be maintained for 30 seconds and then return to high level.
Product and Accessories List
Table 10.1 Product and Accessories List

Technical Data
11.1 AT31F
Table 11.1.1 AT31F Performance Parameters


11.2 AT61F
Table 11.2.1 AT61F Performance Parameters


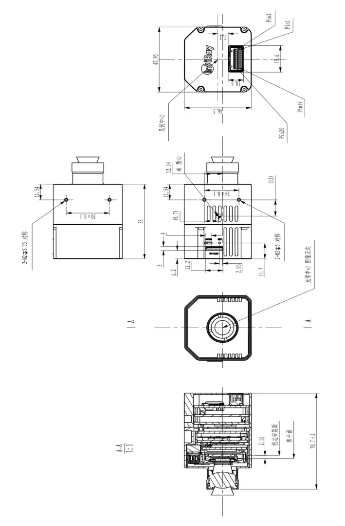
Mechanical Drawings

Common Troubleshooting
Table 13.1 Product Common Troubleshooting

Cleaning Thermal Camera
14.1 Camera Housing, Cables and Other Items
14.1.1 Liquids
One of the following liquids can be used.
- Warm water
- Mild detergent solution
14.1.2 Cleaning Tools
A soft cloth
14.1.3 Cleaning Procedure
Please follow this procedure:
- Soak a soft cloth in the liquid.
- Twist the cloth to remove excess liquid.
- Clean the camera parts with the cloth.
14.2 Cleaning Infrared Lens
14.2.1 Liquids
One of the following liquids can be used.
- Commercial lens cleaning liquid with more than 30% isopropyl alcohol.
- 96% ethyl alcohol (C2H5OH)
14.2.2 Cleaning Tools
Dustless cloth, cotton wool
14.2.3 Cleaning Procedure
Please follow this procedure (Take dustless cloth as an example).
- Soak the dustless cloth in the liquid.
- Gently wipe the lens with the dustless cloth

Terms and Definitions

Appendix A Emissivity of Common Materials

















