MODE IM-3
Serial No. . . . Issued
DC 300
DUAL-CHANNEL
LABORATORY AMPLIFIER
Instruction Manual
DC300 Amplifier Leads The Solid-State
Div. of INTERNATIONAL RADIO & ELECTRONICS CORP. BOX 1000 ELKNART, INDIANA 46514
Errata Sheet
This amplifier incorporates several changes not specified in your Owner’s Manual (IM-3). Most notably, metal covers have been added in three places — over the output transistors, the driver transistors and the output connectors.
Referring first to Fig. 2-2 on page 9, small metal housings (now covering the output connectors) must be removed. Connect your loudspeakers (or loads) as described in the texts. BE CERTAIN to use the SERIES FUSEHOLDERS and PROPER FUSES for PROTECTION: Underwriter’s Labs (U-L) require that the metal housings be used over the output terminals in commercial applications.
The NORMAL-HYSTERESIS switches (see Fig. 3-1 on page 13) operate as usual, but the new metal covers protect you from shock. DO NOT REMOVE THEM to Switch the Normal-HystereSis switches, rather use a small screwdriver or suitable object.
Section 1 DESCRIPTION
1.1 GENERAL

The DC-300 is a dual-channel high-power amplifier for precision amplification of frequencies from DC to 20 KHz with operation into loads of 4 ohms and higher. The unit features extremely low harmonic and intermodulation distortion, very low noise, highest “damping factor,” and quality parts and workmanship. Because of the large output power, it is possible to obtain a monaural 70-volt balanced line without using an output transformer.
The amplifier is fully protected against mismatched and shorted loads by an instantaneous acting and resetting V-I (volt-ampere) limiter having no obnoxious muting or program delays. A pair of thermal switches remove power from the unit if overheating occurs due to insufficient ventilation. Total overall protection is provided by a full complement of fuses which are readily accessible by means of a removable cover located on the front panel.
The power supply features a 1KW transformer and large computer-grade filter capacitors giving over 48 joules of energy storage.
A total of 38 discrete transistors, 2 differential (dual) transistors, 28 diodes and 6 zener diodes are utilized in the
unique circuitry (patent pending). The output devices are conservatively employed, having a total peak current rating of 60 amps in a circuit that is limited to a maximum of 16 amps.
The input voltage-amplifiers are powered by two independent voltage-regulated supplies per channel (a total of four regulated supplies). This results in complete channel-to-channel isolation and independence from line voltage variations.
Total direct coupling results in perfect, instantaneous, thump-free overload recovery even on non-symmetrical waveforms. This cannot be said for any AC-coupled amplifier presently in existence. Turn-on is instantaneous with no loud thumps or program delays.
Front-panel controls include two independent heavy-duty level controls and a power switch with an associated pilot light. DC balance controls, which never need adjustment in normal operation, are located behind the front-panel access door.
1.3 SPECIFICATION
| Frequency Response | +0.1db Zero -20KHz at 1 watt into 8 ohms, ±0.6db Zero -100 KHz. |
| Phase Response | See graphs, next pages. |
| Power Response | +1db Zero -20KHz at 150 watts RMS into 8 ohms. |
| Power at Clip Point | Typically 190 watts RMS into 8 ohms, 340 watts RMS into 4 ohms per channel (see graphs). |
| Total Output (IHF) | Typically 420 watts RMS into 8 ohms, 800 watts RMS into 4 ohms (see graphs). |
| I.M. Distortion (60-7KHz 4:1) | Less than 0.1% from 0.01 watt to 150 watts RMS into 8 ohms, typically below 0.05%. (max. 0.05%, see graphs.) |
| Damping Factor | Greater than 200 (Zero to 1KHz into 8 ohms at 150 watts RMS), see graph. |
| Hum and Noise (20-20KHz) | 100db below 150 watts RMS output (unweighted, typical 110db). |
| Stewing Rate | 8 volts per micro-second. S-R is the maximum value of the rust derivative of the output signal. |
| Load Impedance | 4 ohms or greater. Stable with all speaker loads. Stable with all capacitors less than bad, and.all capacitors if isolated by 1 ohm. For V4 limiting values see Section 3. |
| Input Sensitivity | 1.75 volt ±2% for 150 watts into 8 ohms (see graphs). |
| Input Impedance | Nominal 100K ohms (10K ohms at full gain, see graphs). |
| Output Impedance | See graphs, next pages. |
| Turn-On | Instantaneous, with no thumps or program delay. |
| Load Protection | Short, mismatch, and open-circuit proof. V-I limiting is instantaneous with no annoying thumps, cutout, etc. |
| Overall Protection | All main supplies and line voltage are independently fused. Thermal switches in AC line protect against over-heating caused by insufficient ventilation. Four spare fuses for main supplies are stored on the inside of front-panel fuse access door. Controlled-clewing-rate voltage amplifiers protect overall amplifier against RF burnouts. Input overload protection is furnished by internal resistance at inputs of amp. |
| Power Supply | 1KW transformer with heavily-heat-sinked high-current diodes and massive computer-grade filter capacitors storing over 48 joules of energy. Total of four regulated supplies (2 per channel) for complete isolation and stability. |
| Power Requirements | Requires 50 to 400 Hz AC with adjustable taps for 117, 125, 234, 250V ±10% operation. Draws 40 watts or less on idle, 500 watts at 300 watts output into 8 ohms per channel. |
| Heat Sinking | Massive black-anodized heat sinks are thermally joined with chassis, thereby utilizing the entire amplifier as a heat sink. |
| Chassis | All-aluminum construction for maximum heat conduction and minimum weight. Heavy 3/16 in. aluminum front panel is reinforced by a rugged aluminum extrusion along its lower front. |
| Controls | Heavy-duty independent input level controls are on front panel. Power switch, with adjacent pilot light is on front panel. Non-interacting DC balance controls are mounted behind screwdriver access holes which are behind front-panel access door. Slide switches mounted on sides allow two modes of V4 limiting, one being for high-hysteresis loads. |
| Connectors | Input – Vs in. phone jack. Output – Color coded binding posts and V4 in. phone jack. AC Line – Three-wire (grounded) male connector on 5 ft. min. cable. |
| Dimensions | 19 in. standard rack mount W.E.( hole spacing), 7 in. height, 934 in. deep (from mounting surface). |
| Weight | 40 pounds net weight. |
| Finish | Bright-anodized brushed-aluminum front-panel with lilackinodized front extrusion, access door, and chassis. |
DC 300 PERFORMANE GRAPHS




1.3 WARRANTY
CROWN guarantees this equipment to perform as specified. CROWN also warrants the components and workmanship of this equipment to be free from defects for a period of 90 days from date of purchase.
This warranty does not extend to fuses, and/or component or equipment damage due to negligence, misuse, shipping damage or accident; or if the serial number has been defaced, altered or removed.
An application for a FREE 3 year WARRANTY TITLE is included with this manual. Upon receipt of this completed form, CROWN will issue the Warranty Title—subject to the conditions contained therein. This title applies to the original end-purchaser and will be issued only upon the receipt of the application.
We urge that you take full advantage of this coverage—fill in and mail the application now!
1.4 ACCESSORY EQUIPMENT
1.4.1. PA Adapter Panel
The PA adapter panel is used to connect the amplifier to obtain a monaural 70-volt balanced output line (see schematic, Fig. 1-5). This is achieved by a precision push-pull transformer (inverted signal to Channel 1). This results in over 300 watts of 70-volt balanced output from the two output terminals when terminated in 16 ohms, over 500 watts when terminated in 8 ohms. The adapter panel provides balanced inputs of 150 ohms, 600 ohms CT, and 5000 ohms bridging. The input sensitivity is -2 dbm (@ 600 ohms) for full amplifier output. Two switches are provided on the front panel for insertion of hi-cut and lo-cut filters. The characteristics of these filters may be altered by changing internal capacitors in accordance with Fig. 1-4.
The output circuit contains a roll-off capacitor (C 101) which should be used if matching transformers are used on the 70-volt line. This will prevent large low-frequency currents from flowing into their primaries.
If matching transformers are not used, and the low-frequency impedance (DC resistance) of the load is 6 ohms or greater, the system may be directly coupled to the amp output terminals, bypassing C 101. Otherwise, use the output terminals on back of the adapter panel.
To ensure maximum output (without premature clipping) both amplifier level controls must be full CW.
Section 2 INSTALLATION
2.1 UNPACKING
As soon as the amplifier shipment is received, please inspect for any damage incurred in transit. Since the unit was carefully inspected and tested at the factory, it left the factory unmarred. If damage is found, notify the transportation company immediately. Only the consignee may institute a claim with the carrier for damage during shipment. However, CROWN will cooperate fully in such an event. Be sure to save the carton as evidence of damage for the shippers’ inspection. Even if the unit arrived in perfect condition—as most do—it is advantageous to save the packing materials. They will prove valuable in preventing damage should there ever be occasion to transport or ship the unit. Note the carton and internal pack—each is designed for protection during transit, particularly of the power transformer weighing over 25 lb. Do not ship the unit without this factory pack !
Be sure to return the warranty registration form to the factory within ten days for the full warranty coverage.
2.2 MOUNTING
The DC-300 is designed on a standard 19 inch rack-mounting format. However, it may be custom mounted if sufficient support is provided. For dimensions see Fig. 2-1. In any circumstance, sufficient ventilation must be provided for the unit. This means that air must be allowed to circulate over the heat sinks. If sufficient ventilation is not provided, the unit will intermittently turn off due to the built-in thermal protection. Such a condition (if observed) will also be accompanied by a warm front-panel due to the integral heat-sinking employed in the amplifier. Applications requiring long sustained signals at high power levels may require the use of a cooling fan.

2.3 NORMAL HI-FI INSTALLATION
- Remove output covers, exposing dual binding-posts. Two-conductor speaker cables must connect to the OUT-PUTS using terminal lugs, tinned ends, or the special “banana” plugs supplied with the DC300 Connect the in-line fuses as recommended in the Accessory Bag and Fig. 2-21! Overleaf
- Since the DC300 is a “basic amplifier,” the main outputs of the control-center or “preamplifier” must be connected via shielded audio-cables to the two jacks marked INPUT. Use RCA-pin at preamp and standard’/ in. phone-plug at the DC300.
The two cables should be tied parallel along their entire length, using the accessory cable tics. - U/L requirements specify a 3-wire AC power connector; however, proper connections to a switched outlet on the control center requires the use of a 340.2 wire adapter. NOW, Plug the AC into a switched outlet on the control center.
- Your Control Center may now be turned on. Then advance the DC300 Input-Cain Controls about 1/2-open (150° clockwise).
When using the CROWN IC-150 Control-Center, the LOUD-NESS should attain almost full rotation (2 to 4 o’clock) for loudest “concert-hall” volume. If at 3 o’clock the volume is low, increase the DC300 input gain controls; if too high, decrease the DC300 gains.
To assure maximum enjoyment and full speaker protection, read the following detailed sections on OUTPUTS, INPUTS and Chapter 3 – OPERATION.
2.4 CONNECTING OUTPUT LINES
Input and output connectors are located on the back of the chassis as shown in Fig. 2-3.
FIG. 2.2 NORMAL HI-FI INSTALLATION
It is always wise to remove power from the unit and turn the input level controls off while making connections, especially if the load is a loudspeaker system. This will, eliminate any chance of loud blasts. CROWN is not liable for damage incurred to any transducer due to its being overpowered!
Before making connections, it is recommended that the operator familiarize himself with the amplifier’s protective system. See Section 3.2. On initial setup, it is usually wise to have the protection mode switch set to “Normal” rather than “Hysteresis,” as this will eliminate any chance of blowing a fuse if the output is shorted. Once the load is confirmed “A – OK,” refer to section 3.2 to determine Which mode is preferred. Section 3,3 entitled “Operating Precautions” should also be read.
Because of the location of the output connectors (color-coded binding posts and 14 inch phone jack), it will be easiest to make these connections first. High-quality, dual “banana” plugs are the preferred connections for permanent installations, critical applications, and when testing the amplifier. The % inch phone jacks are provided for quick-connection, low-output-current applications.
Because the output wire guage and length raises the resultant source impedance or lowers the Damping Factor by adding its series resistance, the nomograph (Fig. 2.4) is provided for wire selection. For dynamic moving-coil loudspeakers the value of RL should preferably be that measured by an ohmmeter across the voice coil, rather than the manufacturer’s rating. For electrostatic speakers and such, the manufacturer’s rated impedance should be used for R
If the load (matching transformer, inductance, or full-range electrostatic speaker system) appears as a short-circuit at low frequencies, a large non-polarized capacitor (paralleled with a resistor) should be placed in series with the load.
For electrostatic speakers (if the manufacturer has not provided a capacitor) an external non-polar capacitor of 590-708 mfd and 4 ohm power resistor should be placed in series with the plus (-I-) speaker lead. This will prevent large low-frequency currents from damaging the electrostatic transformer or from unnecessarily activating the DC-300’s protective systems. An effective test to determine if such parts are needed is to measure the DC resistance between the output terminals with an ohmmeter. If the resistance is less than 3 ohms, the parts should be added as shown schematically in Fig. 24. When selecting connectors for the output lines, the following general precautions apply (with all power connectors):
- A male plug, carrying signal, must not be on the far end of the line where it can be exposed, giving rise to both shock and short-circuit hazards.
- Connectors which might accidentally cause the two channels to be tied together during making and breaking of connection should not be used. A conunon example is the standard 3-circuit 54 inch phone jack and plug when wired for stereo sound.
- Connectors which can be plugged into AC power receptacles should never be used.
- Connectors having low-current-carrying capacity are “verboten.
- Connectors having any tendency to short, or havipg shorted leads, are unadvisable. Most commercially-available headphones employ a 3-circuit 14 inch phone plug which violates condition No. 2. This is no handicap if a pad is inserted between the amp and jack, which is the only sensible thing to do, when such a large amplifier is coupled to such a small transducer. If this precaution is ignored, not only may the transducer be burned out but permanent hearing loss could result. The recommended pad is shown in Fig. 2.6.

2.5 CONNECTING INPUT LINES
Connecting the inputs will require observance of three basic precautions: Undesirable signals to the inputs, “ground loops,” and feedback from output(s) to input(s).
For loudspeaker-driving applications, the input should be free of any DC, as this could cause overheating of the loudspeaker voice coil. A simple visual test for DC on the inputs (providing the woofer is visible) is to slowly turn up the input level control with the amp on and watch for any displacement of the cone. If very much displacement is observed, the DC content of the input may be excessive and require a blocking capacitor. The graph of Fig. 2-7 indicates the effect of the size of the blocking capacitor on the frequency response. Only a low-leakage type paper, mylar, or tantalum capacitor should be used for this purpose.
If large amounts of ultrasonic or RF frequencies are found on the input, such as bias from tape recorders, etc., a low-pass filter should be placed on the input. While practically-obtainable RF input levels will not damage the amplifier, they may cause bum-out of tweeters or other sensitive loads, activate the amplifiers protective systems, or cause general overload in the controlled-slewing-rate stage of the amp (which is employed to provide RF overload protection). The following filters are recommended for such applications.
A second precaution is “ground loops”—electronicjargon for undesirable circulating currents flowing in a grounding system. A common form of loop (possibly resulting in hum in the output) is a pair of input cables whose area is subjected to a magnetic hum field. in practice, both cables should lie together along their length, and away from the power transformer. Tying the input and output grounds together may also form a ground loop.
A third precaution (with input and output grounds together, as in testing or metering) is feedback oscillation, from load current flowing in the loop. In industrial use, even the AC power line may provide this feedback path. Proper grounding, and isolation of inputs, of common-AC-line devices is good practice. Refer to Section 4.2, par. 5 for testing precautions.
2.6 CONNECTING POWER
The amplifier is furnished with a three-wire AC plug as standard equipment. Adapters are readily available commercially for adapting this to a two-wire system if necessary.
The amplifier offers four standard line-voltage connections: 117, 125, 234, 242, and 250VAC. The tag attached to the line cord indicates for which voltage the amplifier is connected. Most units are connected for 117VAC. If the amplifier is used on lines which at any time exceed 130VAC, the unit must be reconnected for 125VAC.
When testing the amplifier, the line voltage must be the peak equivalent to a sinusoid of the indicated line voltage when at full load. Line regulation problems can introduce serious errors in the measurements on an amplifier of this size.
Only a competent technician should attempt alteration of the line voltage connections.
In order to change the voltage, it is first necessary to carefully detach the front panel and fuse-mount subchassis from the unit. On the back of the fuse-mount subchassis two parallel terminal strips with three push-on jumpers are used to make the line to transformer primaries connections (see Fig. 2-9).
Section 3 OPERATING INSTRUCTIONS
3.1 CONTROLS AND ADJUSTMENTS
The DC-300 contains all the facilities essential for a high performance amplifier. On the front panel are located independent level controls, a power switch, and pilot light. Behind the access door on the front panel are placed the fuses and DC balance controls. There is one fuse for each math DC supply per channel and an AC line fuse. The protection mode switches are located on the chassis ends, adjacent to their respective amp. The use of the protection mode switch is discussed in section 3.2, The Protection Mechanisms. It is wisest to set these switches to Normal when adjusting, making connections, etc.. The level control should be adjusted for the desired amplifier gain or output level. When the control is fully CW, the gain is 26db as determined by precision 1% resistors in the DC-300’s feedback loop. The DC balance controls seldom, if ever, need adjustment. Only in the most critical applications will they need adjustment (not “hi-fi” or similar applications).
To adjust the DC balance controls, use the following procedures:
- Make sure amp has been allowed at least 15 minutes of warm-up.
- Set corresponding level control fully CCW.
- Remove input signal from corresponding input.
- Place sensitive DC voltmeter across output.
- Adjust output balance control using small flat-bladed screwdriver for zero reading on voltmeter.
- Turn level control CW to 12 o’clock.
- Adjust input balance control using small flat-bladed screwdriver for zero reading on voltmeter.
The DC balance controls are now adjusted.
OPERATING CONTROLS AND ADJUSTMENTS
3.2 THE PROTECTION MECHANISMS
The DC-300 is protected against all the common hazards which plague highpower amplifiers, including shorted, open, and mismatched loads; overloaded power supplies; excessive temperature; chain destruction phenomena; input overload damage; and high frequency overload blowups. Protection against shorted and mismatched loads is provided by an instant-acting limiter which instantaneously limits at the volt-ampere product to the maximum safe-stress value for the output transistors. The area in which the amp will drive the load without being V-I limited is depicted by the cross-hatched areas of Fig. 3-2.
The double cross-hatched area is that in which the amplifier will operate, when the protection mode switch is set to Normal. The extra area which is cross-hatched is gained when the Protection Mode switch is set to Hysteresis. The dashed lines depict the current threshold above which sustained DC operation will cause fuse blowing in the supplies. For audio applications, the 5A fuses will not blow even when driving a 4 ohm load at clipping level on the loudest passages. The 5A fuses are recommended except where the 12A fuses are absolutely necessary, as for industrial high-power DC applications.
The Hysteresis position is for operation with loads requiring large reactive currents. Some 4 ohm loudspeaker systems and such fall into this category. Only the 5A fuses (Littlefuse 361005) should be used when operating in this mode. The use of the 12A Buss-type GBB fuse when in this mode will allow an unsafe condition to exist if the load is shorted and the amp given a low frequency input. Therefore, the use of the I 2A fuse when in the Hysteresis position invalidates the warranty. The I 2A fuse should never be used unless the Protection Mode switch is in the Normal position.
The Normal position is the preferred mode of operation unless the load is found to have large enough reactive currents that the Hysteresis position is required. One reason for preferring the Normal position is that a shorted load will not even cause a fuse to blow. Therefore, it is wise to set the Protection Mode to Normal when testing out a newly connected load or when making connections. The need for the Hysteresis mode can be detected generally by watching the transfer characteristic of the amplifier on
an oscilloscope or by plotting the load’s V4 behavior, if known, on to Fig. 3.2. In applications where the load is a loudspeaker, if limiting occurs in the Normal mode, it will be evidenced by distortion in the speaker. The audible effect ranges from something resembling crossover notch distortion to a snapping sound, depending on the over-all load characteristics. Speaker systems which are truly 8 ohms or greater will never need to be switched to any position but Normal.
The fuses listed (or fuses of smaller ampere-X-blowing-time) are the only fuses for which the amplifier’s warranty is valid. The warranty will be invalidated by the use of other fuses larger or slower than Littlefuse 361005 or Buss-type GOB 12A. Questions concerning fuse applicability should be referred to CROWN.
When installing the I 2A fuses, it will be necessary to remove the small insert spacer from the fuse-holder cap which is used with the shorter SA fuses. To remove the spacer, use a pair of pointed-nose pliers. Seize the internal clip and screw it out by spinning it CCW. The spacer will then fall out. To re-insert the clip, simply push it back in. Never change fuses with power applied! The fuses inherently protect the power supplies against overload. The AC line for 117, 125VAC is fused with a 10A 250V type AB fuse (on 234, 250VAC, SA type AB).
The use of any other type of fuse will invalidate the warranty.
On each heat sink (see Fig. 2-2) is mounted a thermal switch which protects the amplifier against insufficient ventilation. If either heat sink becomes too hot, the AC line power will be interrupted until the temperature falls to a safe level, whereupon power will be automatically restored. When such an event occurs, the external symptoms are: no indication of AC power (by the pilot), and a warm front panel.
All of the amplifier’svoltage-amplifier circuitry is designed to be inherently current-limited. Thereby, if any of the devices should fail, (which is extremely unlikely) no damage will occur to the rest of the stages.
The input stage is protected against overdrive damage by a series limiting resistor should the input signal level ever become very excessive.
The amplifier features a controlled stewing-rate which, coupled with the V-I limiter, protects the amplifier from blowups when fed large RF input signals. The amplifier should not be operated in the Hysteresis mode with RF input signals unless lower amperage instrument fuses (such as Littlefuse 361003) are used. If large output currents at low frequencies are passed, fuse flowing may be a problem when undersized fuses are used.
3.3 OPERATING PRECAUTIONS
The following are a number of operating precautions given as an aid to understanding proper and improper amplifier usage:
- Use care in making connections, selecting signal sources, and controlling the output level. The loudspeaker you save may be your own. CROWN is not liable for any damage done to loads due to careless amplifier usage or deliberate overpowering. For pointers on load protection see Section 3.4.
- Never parallel the two outputs by directly tying them together or parallel them with any other amp’s output. Such connection does not result in increased power output. Damage incurred by such operation is not covered by the warranty.
- Never drive a transformer coupled device or any other device which appears as a low frequency short (less than 3 ohm) without a series isolating capacitor. Such operation may damage the device and/or needlessly activate the V-I limiting (see Fig. 24).
- Do not short the ground lead of an output cable to the input signal ground as oscillations may result from forming such a ground loop.
- Never remove fuses with power applied. Resulting output signals could damage the load.
- Operate and fuse the amplifier only as set forth in section 3.2.
- Operate the amplifier from AC mains of not more than 10% above the selected line voltage and only on 50, 60, or 400Hz AC. Failing to comply with these limits will also invalidate the warranty.
- Never connect the output to a power supply output, battery, or power main. Damage incurred by such a hookup is not covered by the warranty.
- Do not expose the amplifier to corrosive chemicals such as soft drinks, lye, salt water, etc.
- The amplifier is not recommended for high power industrial usage at frequencies above 20Kliz.
- Tampering in the circuit by unqualified personnel or the making of unauthorized circuit modifications invalidates the warranty.
- Do not expose the output leads to areas likely to be struck by lightning. Such an installation could invalidate the amplifier.
3.4 LOAD PROTECTION METHODS
The most common of all protection schemes is a fuse in series with the load. The fuse may be single, fusing the overall system. Or, in the case of a multi-way speaker system, it may be multiple with one fuse on each speaker. Fuses help to prevent damage due to prolonged overload, but provide essentially no protection against damage that may be done by large transients and such. To minimize this problem, high-speed instrument fuses such as Littlefuse 361000 series are most appropriate for such applications. Fora nomograph showing fuse size vs. loudspeaker ratings refer to Fig. 3-3.

Another form of load protector is shown schematically in Fig. 34. Whenever the load is overdriven, a relay switches a lamp in series with the load, smoothly relieving the overload. The lamp then doubles as an overdrive indicator as it glows. If overdrive is unreasonably severe, the lamp will serve as a fuse. By adjusting the relay tension adjustment and the protection level control, this system is useful from 25 to 200 watts for a typical 8 ohm load.
Another more sophisticated form of overload protector relieves the overload by controlling the amplifier’s input signal which is creating the overload. This form of protector not only saves the load but also eliminates amplifier overload. With this device, it is possible to operate the amplifier at its maximum level with a minimum of clipping. This device is shown schematically in Fig. 3-5. It features an overdrive indicator, distortionless photo-optical control, and a Protection Level control giving adjustment from 1W to 200W when driving 8 ohms.
A common problem which causes damage and irritation is the tunlon thump problem typical to many signal sources. Fig. 3-6 shows the schematic of a muter which, when inserted in the input signal line, mutes for several seconds before connecting the source to the amplifier, thereby eliminating turn-on transients. It also removes turn-off transients occurring after the relay drops open (41.1 sec.).
3.5 CLEANING
The CROWN DC-300 has a rugged anodized front panel for life-time service. The panel can be cleaned with a moist cloth and mild detergent. Never use steel wool, scouring powder, lye solution, or any strong abrasive cleaner as these will damage the panel’s finish. The back chassis should require no more cleaning than periodic dusting with a clean dry cloth. The use of detergents, abrasives or other cleaners may remove the fine film of oil from the black anodized chassis which is used to increase its surface lustre.
Section 4 CIRCUITRY
4.1 PRINCIPLES OF OPERATION
The DC-300 has two totally direct-coupled amplifier circuits which employ silicon transistors in all amplifier stages. The CROWN designed and developed circuit represents a level of quality and performance presently un-equaled in the field of audio amplifier design.
As is implicit in the term “totally direct-coupled,” the DC-300 has a perfectly flat frequency and phase response extending to 0Hz or DC. Flat to DC response results in not only low frequency amplification with absolutely no phase-distortion, but also in perfect overload characteristics. Non-symmetrical waveforms (such as music) cause overload thumping in all currently produced AC amplifiers. These same amplifiers may however show no signs of thumping when fed a symmetrical test waveform such as a sinusoid. DC frequency response combined with ultra-low noise and IM distortion results in the closest approach to a “straight wire with gain.”
In order to be able to provide high DC stability, a special low-noise differential amplifier transistor is employed in the amplifier’s input. The differential amplifier transistor, a product of modern silicon planar technology, is actually two transistors in one case. These two transistors are nearly perfect twins having matched temperature characteristics and thermal coupling furnished by the common case. The two transistors are held at identical temperatures by such packaging. The result is a differential input having very low DC drift over a wide range of temperatures (see Fig. 4-1.)
The in put amplifier circuitry is powered by two independent-zenered power supplies per channel—resulting in a DC stability which is independent of line voltage and complete channel-to-channel isolation.
The input amplifier circuitry is a high-gain and wide-bandwidth type, utilizing direct-coupled grounded base and grounded collector stages, as well as common-emitter stages. The result is that an unusually high amount of overall feedback may be employed in the amplifier (without instability) for extremely low distortion.
The output stage is a quasi-complementary format employing a new circuit which uses no bias current in the output transistors. The result is maximum efficiency with minimum idling amplifier heat. Thus there is no bias current adjustment, as the output circuit is not temperature-tolerance critical.
In the new output circuit, the driver transistors carry the bias current, while the output transistors serve only as boosters. The output transistors sense when the driver transistors are delivering significant current to the load and take over and deliver the large load currents.
The output circuit is protected by a V4 limiter which limits the drive to the output configuration wherever the output transistors are overloaded. (volt-ampere) limiting is inherently superior to all other forms of protection as it directly senses the overload condition and acts instantly to relieve the overload , acting only so long as the overload exists. The result is complete freedom from program delays with reliability and maximum safe output power.
The power supply is a continuous-duty type, capable of 1KW loading. The power transformer, weighing 25 pounds, is constructed of special grain-oriented steel. The main DC supplies are full-wave capacitor input type with heavy-duty, chassis heat-sinked diodes. Computer grade electrolytics furnish over 48 joules of energy storage. A higher voltage at low current is derived from a half-wave voltage-doubler circuit. This voltage is used in the amplifier’s driver circuit.
The DC-300 represents nothing short of the highest quality in both circuitry and components. It should provide a lifetime of trouble-free service for the most discriminating users.
4.2 TEST PROCEDURES
The sole function of this section is to list precautions essential to obtaining accurate measurements when dealing with high-power, high-purity amplifiers such as the DC-300.
- Use the proper line voltage, which is the one for which the amplifier is connected. The voltage should be measured throughout the testing with a peak reading meter, and adjusted to the RMS equivalent voltage (to compensate for line voltage regulation errors during the course of the measurements). All measurements should be taken at the power amplifier’s plug. When testing for IHF music-power measurements, the line voltage is to be set at 120 V when the amplifier is connected to 117V, (IHF standards). If the amp is connected otherwise, the equivalent test may be given by applying 128 volts on 125V, 240V on 234V, or 256V on 250V.
- The load should be resistive, having less than 1072 reactive component at any frequency up to five times the highest test frequency. The resistor should be capable of continuously dissipating the full putput of the amplifier while maintaining its resistance within 1% of its rated value. The load should employ only high-current connectors (if any), and be connected to the binding-post output terminals. All output measurements should be taken at the amplifier output terminals, and not anywhere along the output cable thru which the load current is flowing.
- The input level contols should be set to maximum for all distortion tests to assure repeatability of all measurments.
- When measuring hum and noise, all inputs should be disconnected from the amplifier and the level controls set to minimum or to maximum, preferably minimum.
- Whenever possible avoid ground loops in the test equipment caused by connecting the output ground to the input ground. Never connect the ground of the cable going to the load back to the input ground.
Ground loops are especially obnoxious when measuring distortion. An I-M distortion analyzer, for example, has its input and output terminals tied to a common ground. Such a test should use an ungrounded output return, with the output lead(s) wrapped around the well-shielded and grounded input cable. - Always monitor the test oscillator when measuring frequency response. Use a wide-band AC voltmeter; or use the same meter for both input and output level measurements, if the meter’s frequency response is known not to be dependent on attenuator settings.
- Accuracy in measuring voltages for computing wattage is critical. For example, a 2% voltage error together with a 1% resistance error can result in an error of 10 watts power into 8
- Residual distortion and noise levels should be fully known for all the test equipment in order to accurately evaluate the amplifier.
- Never attempt to measure damping factor by placing abnormal loads on the output. D-F measurements taken during clipping, or any other form of overload, are meaningless. The preferred method is to apply an externally generated current to the output terminals and measure the resultant voltage at the terminals. A
convenient current is one ampere—as the resultant voltage will read directly in ohms for I Zo I . Damping Factor is defined as , where I 41 is typically 8 ohms. A convenient generator for the 1A. current is that amplifier channel not under test. A non-inductive resistance of 8 ohms—coupled between both channels’ output terminals—will provide IA. when 8 volts are impressed across the resistor (by that channel not under test). - Never measure hum and noise when in the presence of strong magnetic fields. The amplifier should be at least 4 inches away from any large metallic objects or shield plates for a reading to be meaningful.
- Noise measurements should be taken with a band-pass filter of 20-20KHz. For audio purposes the measurement of noise above 20KHz is meaningless.
4.3 SERVICE
Should service other than routine fuse replacement ever be required, it is recommended that the unit be returned to the factory in the original packing (or replacement, if damaged). For warranty service the machine must be returned to the factory. The CROWN warranty is detailed on page 7.
Because of the level of circuitry sophistication of the DC-300, only the most competent technicians should be allowed to service it.
Many of the parts are standard items stocked by most supply houses. However, there are several which appear to be standard parts but are actually different. Although standard parts may be used in an emergency, best results will be with factory parts. A number of the parts are available only from CROWN.
When ordering parts, be sure to give the amplifier serial number as well as the part number and description. Rated firms will be billed, otherwise shipments will be C.O.D.
Before returning an amplifier to the factory for service, authorization should first be obtained from the service manager. All shipments must be sent by Railway Express or truck freight, prepaid and insured at total value. The factory will return your serviced unit by Railway Express or truck freight, collect, and will add C.O.D. charges in the event that the cost is not covered by registered warranty.
Section 5 APPLICATION NOTES
APPLICATION NOTE 1
Evaluating the V-1 (volt-ampere) needs of a load: Many loads exhibit large reactances (or energy storage), which limits a power amplifier’s ability to deliver a maximum power. If a load stores energy, which in turn flows back into the amplifier, it is clear that the maximum power efficiency of the system is not being achieved. Power that flows back into a linear amplifier must necessarily be dissipated in the form of heat. A pure reactance is not capable of dissipating any power; therefore to drive such a load would only cause power amplifier heating.
In practice all loads exhibit some energy dissipation—however large their energy storage characteristics may be. The ideal coupling to any load is one that optimizes the desired dissipation component while minimizing the reactive or stored-energy component that is seen by the amplifiers output terminals.
In applications where the input is sinusoidal and of small proportional frequency deviation, a relatively stable load may be resonantly tuned to present a real value of impedance to the amplifier.
Any load, no matter how complex its behavior, has a V-1 operating range which may be mapped by the following test.
Note: Scope and amplifier grounds are nut imunnon. Vertical input reads ( -) amperes vertically. If scope has an inverter, invert to read ( +) A.
The maximum voltage and amperage excursions in all directions about zero (center of scope screen) define the volt-ampere operating range of the load. If a load is known to be linear over its operating range it is not necessary to supply the maximum desired power to the load. The test may be conducted at low signal levels and the current-sensing resistor (indicated as 0.1 may be enlarged to a convenient value for the oscilloscope’s deflection sensitivity. The resulting plot may be then linearly scaled to the desired operating level.
In the following example a reactive load is being fed a sinusoid of varying intensity. The V-I limits of the amplifier are super-imposed in dotted lines. It can be seen that the amplifier needs to be in the hysteresis position to drive this load with this sinusoidal input.

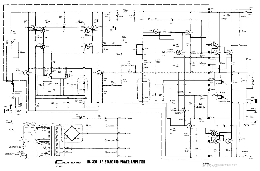
SCHEMATIC NOTES
- This schematic revision applies to amplifiers num-bered A2000 and above (some parts are different on earlier schematics).
- DC voltages are shown for various points. These are the normal, operating voltages for zero input signal. The following notes also apply:
a. Voltage across C102 (47pf-input stages) should measure 1 volt or less. In other words the em-itter potentials for Q103 and Q108 will be with-in one volt of each other if the input stages are balanced properly.
b. The voltage on the emitter of Q103 should be within 0.1 volt of the base voltage of Q102. The opposite ends of these two junctions are tied together, and since both are normally con-ducting, both should normally show the same 0.6 volt drop. The same situation exists with Q108-Q109.
c. In recent units the zener voltages should be within 5% of the value shown (within 1 volt of 20 volts). Older amplifiers may have 18 volt zeners with 10% tolerance. - The heavy continuous trace follows the primary sig-nal path through the circuit. The heavy broken trace shows feedback paths.
- Wire color codes are given for the main power sup-ply and for the chassis-to-board wiring.
- Components enclosed in dotted lines on the schem-atic are physically enclosed in a single case.


















