Nature POWER P2430N 30 AMP Solar Charge Controller

WARNING: Read and understand all instructions, warnings, and cautions before using this product. Failure to follow the instructions, warnings, and cautions may result in serious personal injury and/or property damage.
Item# 60032
Warnings and Tools Icon Chart
Icons | Name | Description |
![]() | High Voltage | High voltage device. Installation should be performed by an electrician. |
![]() | High Temperature | This device will produce heat. Mount device away from other items. |
![]() | Environmental Hazard | Electronic Equipment. Do not put in landfill. |
![]() | Wire Cutter | A wire cutter is needed for cutting and stripping prior wires to connect. |
![]() | Multi-meter | A multi-meter is needed for testing equipment and verifying polarity of cables. |
![]() | Anti-static Glove | Anti-static gloves are recommended to prevent controller damage caused by static electrci ity. |
![]() | Electrical Tape | Electrical tape is recommended to safely insulate spliced or bare wires. |
| Screwdriver | A common size screwdriver is needed to attach wires to the controller. |
Product Features
Thank you for choosing our product. This PWM solar charge controller is a device for solar charge regulation and direct current output load control. This device is mainly used in small & medium sized offgrid solar power systems, up to l.2KW.
These charge controllers have these features:
Pre-set charging modes available for most common deep-cycle battery types in the market, including AGM (sealed lead acid batteries), GEL, Flooded, and Lithium mode with customized parameters. User mode for professions to set for full battery parameters (operation on APP).
- Automatic recognition of 12V/24V battery system for AGM/GEI/Flooded battery.
- Provides multiple load control mode options for light based, time based and manually adjusted scenarios.
- Industrial grade design with reverse polarity protection for solar panels, battery and load.
- SV 1A USB outlet provides charging for mobile devices.
- We provide for this controller APP ChargePro for mobile phone monitoring and operation.
- You can search “ChargePro” and download the APP at IOS APP Store and Google Play Store.
Device Diagram

# | Description | # | Description |
| 1 | LCD Display Screen | 5 | Solar Terminals |
2 | SV lA USB Port | 6 | Battery Terminals |
| 3 | Function Key | 7 | Load Terminals |
4 | Setting/Load Key | 8 | Installation Mounting Holes |
Wire Connection Sequences

During installation of your PWM controller, please follow below order of connection:
- Connect the positive battery wire followed by the negative battery wire.
- Make sure your solar panels are fully covered to prevent electrical shock. Connect the positive solar array output wire followed by the negative solar array output wire.
- Connect the DC load wiring to the DC load output (if applicable)
- Download APP ChargePro and turn on the Bluetooth function in the mobile phone. Testing the APP function with the controller.
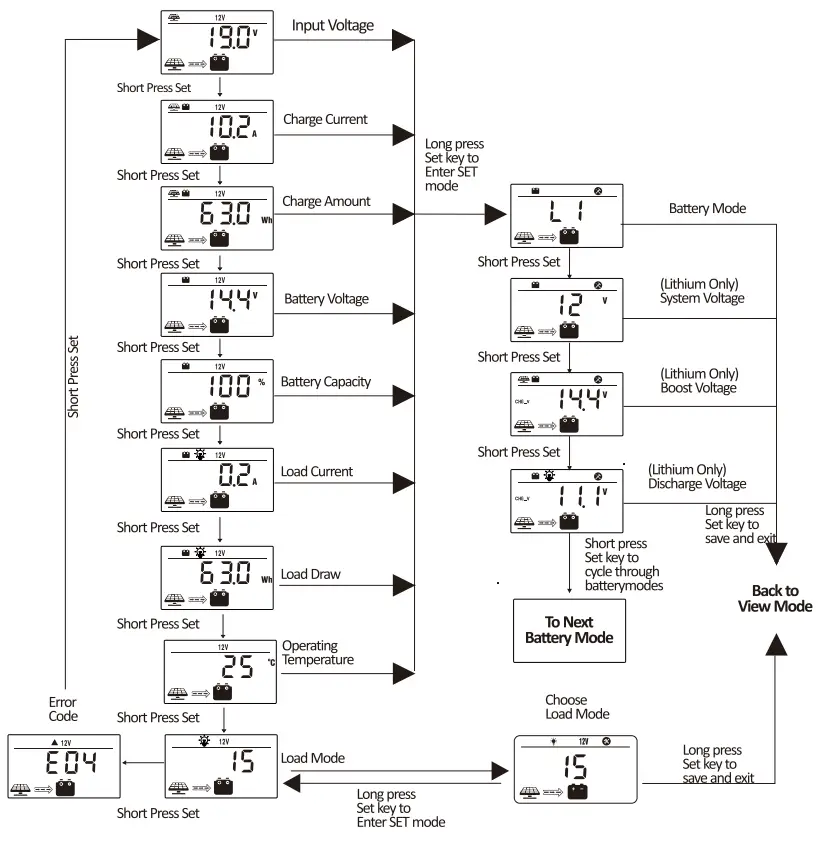
LCD Display Interface Overview

Key Functionality Chart
Function Key | System Mode | Input | Input Function |
![]() | View Mode | Long Press | Enter SET mode |
| Short Press | View Next Page | ||
![]() | View Mode | Long Press | N/A |
| Short Press | Switch Load On/Off (Manual Control Program Only) | ||
![]() | Set Mode | Long Press | Save Data & Exit SET Mode |
| Short Press | View Next Page | ||
![]() | Set Mode | Long Press | N/A |
| Short Press | Adjust parameter |
LCD Display Rules & Cycles

- The information pages in the screen will be automatically turning to the next page every 5 seconds and keep lasting. The user also can use up and down keys to cycle through different pages.
- The error code page will be displayed when an error is detected.
Setting Battery Mode

Abbreviations | Battery Types | Description |
FLD | Flooded Battery | Auto-recognition with default parameters set for each type of batteries. |
SEL | Sealed/AGM Battery | |
GEL | Gel Battery | |
LI | Lithium Battery | Some parameters can be customized. |
USE | Advanced User Mode | Most parameters can be customized. Operation only allowed in APP. |
Advance Battery Settings
- In Lithium mode, short press the arrow key again to cycle through each parameter view.
- Use the load key to adjust parameter value, then long press arrow key to save and exit.
For Battery Type: Li

For Battery Type: USE
* Please search “ChargePro” and download the relevant APP in either IOS APP Store or Google Play Store.
For USER battery mode settings, please use APP for operation.
![]() | ![]() |
|
|
Load Mode Settings
Enter Load SIT Mode by pressing the function key in Load Mode view only.
Short press the arrow key to cycle through load modes before long pressing the function key again to save and exit.
Mode | Definition | Description |
0 | Daylight Auto-Control | The PV voltage turns on the load when it is night |
1~14 | Daylight On/Timer Off | DC load turns on when no daylight is detected. DC load turns off according to timer. Mode 1 = turn off after 1 hour, etc. |
15 | Manual Mode | DC load turns on/off by pressing the load key. |
16 | Testing Mode | DC load turns on and off in a quick succession. |
17 | Always on | DC Load Stays On. |
Error Code Chart
Code | Error | Description & Quick Troubleshoot |
EOO | No error | No action needed. |
EOl | Battery Over-discharged | Battery voltage is too low. DC load will be turned off until battery re-charges to recovery voltage. |
E02 | Battery Over-voltage | Battery voltage has exceeded controller limit. Check battery bank voltage for compatibilist with controller. |
E04 | Load Short Circuit | DC load short circuit. |
EOS | Load Overload | DC load power draw exceeds controller capability. Reduce load size or upgrade to a higher load capacity controller. |
E06 | Overheating | Controller exceeds operating temperature limit. Ensure the controller is placed in a well-ventilated cool, dry place. |
| Solar Over-amperage | Solar array amperage exceeds controller rated input amperage. Decrease the amperage of solar panels connected to the controller or upgrade to a higher rated controller. | |
ElO | Solar Over-voltage | Solar array voltage exceeds controller rated input voltage. Decrease the voltage of solar panels connected to the controller. |
E13 | Solar Reverse Polarity | Solar array input wires connected with reverse polarity. Disconnect and re-connect with correct wire polarity. |
E14 | Battery Reverse Polarity | Battery connection wires connected with reversepola rity. Disconnect and re-connect with correct wire polarity. |
* Please contact professions for technical support on additional troubleshooting
Controller Specification
The variable “n” is adopted as a multiplying factor when calculating parameter voltages, the rule for “n” is listed as: if battery system voltage is 12\/, n=l; 24\/, n=2.
Parameter | value | ||||
Model No. | 60032 | ||||
| System Wiring Grounded | Negative Grounded | ||||
Battery System Voltage | 12V/24V Auto (FLD/GEl/SEL) Manual (Li/Use) | ||||
| No-load Loss | 8ma (12V), 12ma (24V) | ||||
Max Solar Input Voltage | <SSVoc | ||||
| Rated Solar Charge Current | 30A | ||||
Max Solar Input Power | 450W/12V 900W/24V | ||||
| Light Control Voltage | SV*n | ||||
Light Control Delay Time | 10s | ||||
| Max Load Output Current | 30A | ||||
USB Output | DVlA | ||||
| Operating Temperature | -35°C ~ +45°C | ||||
IP Protection | IP32 | ||||
| Net Weight | 1.431b(650g) | ||||
Communication | Built-in Bluetooth Module for APP Operation | ||||
| Operating Altitude | 3000 meters | ||||
Controller Dimension | 6.3×4.3×2.3inches (159xll0x59mm) | ||||
| Parameter | Battery Parameters | ||||
Battery Types | FLD | SEL | GEL(detault) | USE(APP) | LI (adjustable) |
| Equalize Charge Voltage | 14 .8V*n | 14.6V*n | Default | ||
Boost Charge Voltage | 14.6V*n | 14.4V*n | 14.2V*n | Default: GEL | Default: 14.2V*n |
| Float Charge Voltage | 13.8V*n | Default: GEL | |||
Boost Charge Recovery Voltage | 13.2V*n | Default: GEL | |||
Over-discharge Recovery Voltage | 1 2.6V*n | Default: GEL | |||
| Over-discharge Voltage | 11 .l V*n | Default: GEL | Default: 11.lV*n | ||
Product Dimensions


Product Dimension:
159*110*59mm / 6.3*4.3*2.3 inch
Installation Area Dimension:
148*75mm / 5.8*3.0 inch
Installation Hole Size:
rtt;4.Smm/Cll0.18in Cf-_ Smm/0.2in
Cll 7mm / Cl> 0.28in
())4_5 and C))7mm / C))0.18 and C))0.28 inch
Customer Support
Please contact Nature Power Products to acquire more information:
1-800-588-0590
[email protected]
www.naturepowerproducts.com
Made in China


































