
Installer: Leave this manual with the appliance.
Consumer: Retain this manual for future reference.
OPERATING INSTRUCTIONS
AND OWNER’S MANUAL
MODEL# HSRP37GL, HSRP37MT

OUTDOOR PATIO HEATER
FOR COMMERCIAL USE
HSRP37GL Outdoor Patio Heater
WARNING: Read and follow all instructions carefully. Place instructions in a safe place for future reference. Do not allow anyone who has not read these instructions to assemble, light, adjust or operate the heater.
WARNING: For Outdoor Use Only.
WARNING: Improper installation, adjustment, alteration, service or maintenance can cause property damage, injury, or death. Read and understand the installation, operating, and maintenance instructions thoroughly before installing or servicing this equipment.
-WHAT TO DO IF YOU SMELL GAS
- Shut off gas to the appliance.
- Extinguish any flame.
- If odor continues, keep away from the appliance and immediately call your gas supplier or fire department.
This heater must be installed and serviced by trained gas installation and authorized personnel only. Inspect the heater annually. Failure to comply could result in personal injury, asphyxiation, death, fire, and/or property damage.
WARNING: Storage of gasoline and other flammable vapors and liquids in the vicinity of this or any other appliance may result in fire or explosion. Do not store or use gasoline or other flammable vapors and liquids in the vicinity of this or any other appliance. A propane cylinder not connected for use shall not be stored in the vicinity of this or any other appliance. Maintain all clearances to combustibles at all times.
WARNING: If the information in these instructions are not followed exactly, a fire or explosion may result causing property damage, personal injury or loss of life.
SAFETY
WARNING:
YOUR SAFETY IS IMPORTANT TO YOU AND TO OTHERS, SO PLEASE READ THESE INSTRUCTIONS BEFORE YOU OPERATE THIS HEATER.
WARNING:
FIRE OR EXPLOSION HAZARD
Failure to follow safety warnings exactly could result in serious injury, death or property damage. Be sure to read and understand the installation, operation, and service in this manual. Improper installation, adjustment, alteration, service or maintenance can cause serious injury, death or property damage.
WARNING: Fuels used in liquefied propane gas appliances, and the products of combustion of such fuel, can expose you to chemicals including benzene, which is known to the state of California to cause cancer and cause birth defects or other reproductive harm, for more information go to www.P65Warnings.ca.gov
WARNING: FIRE, BURN, INHALATION, AND EXPLOSION HAZARD. KEEP SOLID COMBUSTIBLES, SUCH AS BUILDING MATERIALS, PAPER, OR CARDBOARD, A SAFE DISTANCE AWAY FROM THE HEATER. AS RECOMMENDED BY THE INSTRUCTIONS NEVER USE THE HEATER IN SPACES WHICH DO OR MAY CONTAIN VOLATILE OR AIRBORNE COMBUSTIBLES, OR PRODUCTS SUCH AS GASOLINE, SOLVENTS, PAINT THINNER, DUST PARTICLES OR UNKNOWN CHEMICALS.
WARNING:THIS PRODUCT CAN EXPOSE YOU TO CHEMICALS INCLUDING LEAD AND LEAD COMPOUNDS, WHICH ARE KNOWN TO THE STATE OF CALIFORNIA TO CAUSE CANCER AND BIRTH DEFECTS OR OTHER REPRODUCTIVE HARM. FOR MORE INFORMATION VISIT WWW.P65WARNINGS.CA.GOV
WARNING: DO NOT STORE OR USE GASOLINE OR OTHER FLAMMABLE VAPORS AND LIQUIDS IN THE VICINITY OF THIS OR ANY OTHER APPLIANCE.
GENERAL INFORMATION
RETAIN THIS MANUAL FOR FUTURE REFERENCE.
FOR QUESTIONS, PROBLEMS, MISSING PARTS BEFORE RETURNING TO RETAILER PLEASE CALL WITH MODEL NUMBER AND SERIAL NUMBER OF HEATER:
1-866-447-2194
MONDAY-FRIDAY 8-5 EASTERN TIME OR E-MAIL USING THE HEATSTAR WEBSITE: WWW.HEATSTARBYENERCO.COM
In order to provide the best service possible HEATSTAR is now giving you more ways to get in touch with us. Find informational videos at:
YouTube: youtube.com/heatstarTV
HEATSTAR’S full line of products are now at: WWW.HEATSTARBYENERCO.COM
APPLICATIONS
This is not an explosion proof heater. Consult your local fire marshal, insurance carrier, and other authorities for approval of the proposed installation.
COMMERCIAL/INDUSTRIAL
This patio heater is specifically designed to provide heated comfort for outdoor or patio installation. Not for use in residential dwellings.
CLEARANCES TO COMBUSTIBLES
A critical safety factor to consider before installation is the clearances to combustibles. Clearance to combustibles is defined as the minimum distance you must have between the infrared surface, or reflector, and the combustible item. Considerations must also be made for moving objects around the infrared heater. The following is a partial list of items to maintain clearances from:
Combustible items:
- Wood
- Chemicals
- Paper
- Wall or roof insulation
- Fabric
- Plastics Moving objects:
- Overhead doors
- Hoists
- Vehicle lifts
- Car wash equipment
- Cranes
Refer to Table 3 for required minimum clearances to combustibles.
Hazards:
WARNING: For maximum safety the building must be evaluated for hazards before installing the heater system.
Examples include, but are not limited to:
- Gas and electrical lines
- Combustible and explosive materials
- Chemical storage areas
- Areas of high chemical fume concentrations
- Provisions for accessibility to the heater
- Adequate clearances around air openings
- Combustion and ventilating air supply
- Vehicle parking areas
- Vehicles with lifts or cranes
- Storage areas with stacked materials
- Lights
- Sprinkler heads
- Overhead doors and tracks
- Dirty, contaminated environment
- Children and adults should be alerted to the hazards for high surface temperatures and should stay away to avoid burns or clothing ignition.
- Young children should be carefully supervised when they are in the same space as the heater.
- Clothing or other flammable materials should not be hung from the heater, or placed on or near the heater.
- Any guard or other protective device removed for servicing the heater must be replaced prior to operating the heater.
- Installation and repair should be done by a qualified service person. The heater should be inspected before use and at least annually by a qualified service person.
- More frequent cleaning may be required as necessary. It is imperative that the control compartment, air passageways, and burner of the heater are kept clean.
- When installing the infrared heater system, the minimum clearances to combustibles must be maintained. If you are unsure of the potential hazards, consult your local fire marshal, fire insurance carrier, or other qualified authorities on the installation of gas fired infrared heaters for approval of the proposed installation.
- If the heater is mounted beneath a non-combustible surface, an 8 in. minimum top clearance must be maintained from the top of the heater to prevent overheating the controls.
NOTICE: Clearances to combustibles distances represent a surface temperature of 90°F (50°C) above ambient temperature.
- Ensure that building materials with a low heat tolerance (i.e., awnings, fabrics, plastics, sprinklers, insulation) are protected against degradation. This may require the heater to be mounted at a distance in excess of the published clearances to combustibles. Contact the factory or the building material manufacturer for additional information.
STANDARDS, CERTIFICATIONS, AND GOVERNMENT REGULATIONS
The installation of this heater must comply with all applicable local, state, and national specifications, regulations, and building codes (contact the local building inspector and/or fire marshal for guidance) before installing the heater system.
In the absence of local codes, the installation must conform to the latest edition of the National Fuel Code ANSI Z223.1 (NFPA 54). Refer to the following standards and codes for application specific guidelines:
Public Garages:
The installation of this heater in public garages must conform with the Standard for Parking Structures, ANSI/NFPA 88A (latest edition), and must be at least 8 ft. above the floor.
Aircraft Hangars:
The installation of this heater in aircraft hangars must conform with the Standard for Aircraft Hangars, ANSI/NFPA 409 (latest edition). The heater must be installed at least 10 ft. above the upper wing surfaces and engine enclosures of the highest aircraft which might be stored in the hangar. In areas adjoining the aircraft storage area, the heaters must be installed at least 8 ft. above the floor. The heaters must be located in areas where they will not be subject to damage by aircraft, cranes, moveable scaffolding or other objects.
High Altitude:
The installation of this heater is approved, without modifications, for elevations up to 2,000 ft. above MSL (sea level). Contact Heatstar, Inc. for installations above these elevations.
Gas Connection:
WARNING: An approved connector, suitable for the environment of equipment usage, is required. Visible or excessive swaying, flexing, and vibration of the gas connections must be avoided to prevent failure. Neither the gas pipe nor the connector shall be placed in the flue discharge area or in direct contact with infrared rays. In no case shall the gas supply support or bear weight of the heater.
To ensure your safety, and to comply with the terms of the warranty, all units must be installed in accordance with these instructions. Under no circumstance should the gas supply line provide support to the heater.
The gas supply to the infrared patio heater must be connected and tested in accordance with national, state, provincial, and local codes along with the guidelines in the manual. In the United States, refer to the latest edition of the ANSI Z223.1 (NFPA 54) Standard and in Canada, refer to the latest edition of the CAN/ CGA B149.1 Standard.
Supply gas piping to the unit should conform to the local and national requirements for type and volume of gas handled and pressure drop allowed in the line. Avoid pipe sizes smaller than 1/2”.
NOTICE: It is recommended to use a flexible connector to avoid vibration transmissions.
Electrical:
The heater, when installed, must be electrically grounded in accordance with local codes or, in the absence of local codes, with the National Electrical Code, NFPA 70, or the Canadian Electrical Code, CSA C22.1. Under no circumstances is the electrical supply line to provide any assistance in the suspension of the heater.
Ventilation:
This heater must be installed in accordance with the requirements set forth in this manual and with the NFPA 54/ANSI Z223.1 National Fuel Gas Code (latest edition).
The units comply or are certified by one or more of the following organizations or standards:
- CSA International Requirement (CSA 2.37).
- American National Standards Institute (ANSI Z83.26 and ANSI Z83.19)
- Intertek (ETL)
- Occupational Safety and Health Act (OSHA).
- NFPA 54/ANSI Z223.1 – National Fuel Gas Code.
- NFPA 70/ANSI – National Electrical Code.
- IRSC – Infrared Heater Safety.
Sprinkler Heads:
Fire sprinkler heads must be located at an appropriate distance from the heater to avoid accidental discharge of the fire suppression system.
This distance may exceed the published clearances to combustibles. Certain applications will require the use of a higher classification of sprinkler heads or relocation of the heaters. Consult the manufacturer of the sprinkler heads and NFPA 13 for more information.
SAFETY LABELS AND THEIR LOCATIONS
It is important to provide warnings to alert individuals to potential hazards and safety actions. Safety warning labels must be maintained on the infrared heater. In locations used for the storage of combustible materials, signs must be posted to specify the maximum permissible stacking height to maintain the required clearances from the heater to combustibles. Signs must either be posted adjacent to the heater device or, in the absence of such control(s), in a prominent location.
| MODEL | BTU/HR. RATING | Gas Supply Pressure (W.C.) | Orifice Drill Size | ||||||
| MIN | MAX | MANIFOLD | |||||||
| HSRP37GL | 37,000 | NAT. 8″ | L.P. 11″ | NAT. 14″ | L.P. 14″ | NAT. 6.4″ | L.P. 7.5″ | NAT. 0.094″ | L.P. 0.075″ |
| HSRP37MT | 37,000 | 8″ | 11″ | 14″ | 14″ | 6.4″ | 7.5″ | 0.094″ | 0.075″ |
TABLE 1 BTU Ratings, Supply Pressures, and Orifice Sizes
| MODEL | SIZE | |||
| WIDTH | LENGTH | HEIGHT | WEIGHT | |
| HSRP37GL | 10″ | 43.2″ | 8.1″ | 43.7 lbs. |
| HSRP37MT | 9.7″ | 42.8″ | 9.7″ | 32.8 lbs. |
Weight of Brackets: 6.6 lbs.
Weight of Smoke Deflector: 4.7 lbs.
TABLE 2 Heater Dimensions (without brackets and smoke deflector)
INTRODUCTION
The Heatstar patio heaters are identified in Figure 1 and Figure 2. The basic heaters consist of the complete burner assembly, protection grid or glass, reflector assembly, face guard, and mounting brackets.

WARNING: This heater is for outdoor or patio installation.
Not for used in residential dwellings.
- Your heater comes fully assembled and is tested at the factory with the appropriate type of gas and at the input pressures stated on the nameplate.
- Upon receipt and prior to attempting installation, be sure to inspect the heater and its packaging for damage and/or missing components. If damage is found or missing components are suspected, contact your dealer.
- Never attempt to operate the heater using a fuel other than that specifically identified on the nameplate.
- The installation of the heater must conform with all local building codes or, in absence of governing local codes, with the National Fuel Gas Code, ANSI Z223.1 (NFPA 54). This code can be obtained from either the: Canadian Standards Association, 8501 East Pleasant Valley Road, Cleveland, OH 44131; or, NFPA, Battery March Park, Quincy, MA 02269.
- Canadian installations must comply with CAN/ CGA-B149.1.2 gas code which can be purchased from Canadian Gas Association, 55 Scarsdale Road, Don Mills, Ontario M3B 2R3.
- Contact factory when appliance is to be installed at high altitudes (above 2000 ft). Factory can supply high altitude conversion kit with instructions and data plate.
- A plugged 1/8” N.P.T. Test Gage Connection is provided on the heater gas control.
WARNING: Improper installation, adjustment, alteration, service, or maintenance can cause property damage, injury, or death. Read and understand the installation, operating, and maintenance instructions thoroughly before installing or servicing this equipment.
WARNING: This heater must be installed and serviced by trained gas installation and authorized personnel only. Inspect the heater annually. Failure to comply could result in personal injury, asphyxiation, death, fire, and/or property damage.
WARNING: Do not exceed 14” W.C. (34.87 mbar) inlet pressure to heater.
A minimum clearance of 8’ above floor for public garages in accordance with NFPA No. 88 most recent edition. Canadian installations in public garages must comply with CGA 149B.1.9 most recent edition.
WARNING: A minimum clearance of 8’ above floor.
WARNING: Maintain clearances as shown on heater nameplate.
Mounting Bracket Assembly
Follow the steps below to assemble and attach the wall mounting brackets to the heater:

*NOTICE: Wall mounts, part 00060, are equipped with two different pairs of holes. The pair resulting in a shorter bracket is intended for sidewall mounting and will provide the necessary 8” back clearance.
The pair of holes resulting in a longer bracket is intended for ceiling mounting and will result in the necessary 13” to the top of the heater.

Repeat Step No. 1 and Step No. 2 to assemble the second Mounting Bracket.

Repeat Step No. 3 to mount the second Mounting Bracket.

HEATER INSTALLATION
NOTICE: The images below refer to model HSRP37GL, but the same details and positions also apply to HSRP37MT.
GENERAL INSTALLATION INFORMATION AND REQUIREMENTS
The required minimum clearances to combustible surfaces are illustrated in Table 3 and 4.
- This heater may be mounted on any wall; however, it is recommended that the heater be mounted in the middle of the wall opposite any overhead doors.
- When selecting installation locations for this heater ensure that the opening of any exterior or interior doors or windows will not violate minimum clearances or contact any heater components.
- If an overhead door is installed in the building, verify that the heater is not installed in such a way as to interfere with door operation and verify that the door in its open position will not reduce clearances below the minimum requirements. Never mount the heater in such a way that would position the heater above an opened overhead door.
- In most cases the infiltration around your uninsulated entry doors and windows will provide enough air flow for efficient heater operation.
WARNING: ELECTRICAL GROUNDING INSTRUCTIONS: This heater is equipped with a three-prong (grounding) plug for your protection against shock hazard and should be plugged directly into a properly grounded three-prong receptacle. Do not cut or remove the grounding prong from this plug.

WARNING: Keep any electrical supply cord away from any heated surfaces.
WARNING: Certain materials or items, when stored under the heater, will be subjected to radiant heat and could be seriously damaged.
HEATER VENTILATION
Unrestricted air flow during heater operation is essential to prevent the area above the installed heater from overheating. If your workshop/ utility building is tightly insulated (including windows, doors, openings, etc.) the following ventilating methods must be followed:
- An intake vent, or equivalent, from the exterior of the building and having an effective area of 75 square inches must be located below the heater (preferably within 2 feet of the building’s floor).
- Openings equivalent to intake vent would be: partially open doors and partially open windows.
- Openings of this size (5 inch by 13 inch, or 3 inch by 25 inch) will prevent dangerous heat build-up above the heater.
Ensure that no gas lines or electrical wiring or conduits will interfere with mounting of the heater to the wall. Depending on local codes and requirements and the installer’s skill level, the sizing and installation of gas lines required to supply the heater may require the assistance of a professional. If in doubt as to these requirements, discuss the requirements of this manual with the dealer from whom the heater was purchased and your gas supplier, or call Heatstar customer service department at 1-866-447-2194.

HEATER MOUNTING INSTRUCTIONS
After selecting the heater installation location and after verifying and ensuring that all of the above placement requirements are fulfilled, mount the heater as follows:
- The wall mounting must be carried out using anchors adapted to the wall on which the heater will be installed. The use of dowels with 3/8 “diameter is recommended. The surface on which it is installed must be solid and suitable to support the weight of the unit.
- Position the heater as shown in Figure 8 and Figure 9 and slide the heater mounting clip over the bracket and install the bolt through the clip and bracket.
- Thread the hex nut onto the bolt and tighten securely.

MOUNTING POSITIONS
- After following the instructions for mounting your Patio Heater in the Owner’s Manual, refer to Figures 10,11, and 12 and Tables 3 and 4 for the specific allowable angles for positioning your heater.
- The Glass Front heaters are certified from the angles of 0-40°and the Metal Front heaters are certified from 0-30°.
- The angles included in the tables are when mounted perpendicularly to the wall and ceiling. If mounted to a wall or ceiling that is already at an angle, contact tech service for other possible mounting angles.

| MODEL | Mounting Angle | Bracket Combination | MINIMUM CLEARANCES TO COMBUSTIBLE SURFACES | |||
| TOP | SIDES | BACK* | BELOW | |||
| HSRP37GL | 40° | A-1 | 13″ | 16″ | 8″ | 48″ |
| HSRP37GL HSRP37MT | 30° | B-3 | 13″ | 16″ | 8″ | 48″ |
TABLE 3 Mounting to a Wall (*Achieved by bracket length)
| MODEL | Mounting Angle | Bracket Combination | MINIMUM CLEARANCES TO COMBUSTIBLE SURFACES | |||
| TOP | SIDES | BACK* | BELOW | |||
| HSRP37GL | 35º | B-2 | 13″ | 16″ | 8″ | 48″ |
| HSRP37GL HSRP37MT | 10º | B-1 | 13″ | 16″ | 16″ | 48″ |
TABLE 4 Mounting to a Ceiling (*Achieved by bracket length)
GAS SUPPLY INSTALLATION INSTRUCTIONS
CONNECTING HEATER TO GAS SUPPLY
WARNING: Depending on local codes and requirements and the installer’s skill level, the sizing and installation of gas lines required to safely and efficiently supply the heater may require the assistance of a professional. If in doubt as to these requirements, discuss the requirements of this manual with the dealer from whom the heater was purchased and your gas supplier.
Locate the hose out of pathways where people may trip over it or out of areas where the hose may be subject to accidental damage.
Gas Supply Requirements
- See Table 1 for gas supply minimum, maximum, operating, and manifold pressures for both heater models. Pressures are provided in inches of W.C. (water column). Also, see heater rating plates located on the heater.
WARNING: These patio heaters burn natural gas or liquefied petroleum (propane) gas and they come equipped with a regulator. The regulator is built into the gas valve. The maximum inlet pressure to this regulator is 14 in. W.C.. If gas line pressure exceeds 14 in. W.C., then an additional regulator must be installed before the heater/regulator to step down the pressure to a maximum of 14 in. W.C..
Piping Requirements
All piping installed must comply with local codes and ordinances or with National Fuel Gas Code, ANSI Z223.1 (NFPA 54), whichever takes precedence. When installing piping, the following requirements must be taken into consideration:
- Canadian installations must comply with the B149.1.2 Gas Code.
- Use new properly reamed black pipe free from chips.
- Apply a good quality pipe compound to all male threads prior to assembly. If propane gas is the fuel, ensure that pipe compound is resistant to propane gas. Do not use Teflon™ tape.
- A sediment trap shall be installed in the line to the gas valve.
- A dedicated shut-off valve for the heater must be installed in the gas supply line.
Piping Installation
WARNING: The gas hose must be positioned in such a way that it does not trip people or create other accidental damages.
While ensuring that all of the above gas supply requirements and piping requirements are fulfilled, install piping as follows:

a. In accordance with the above piping requirements, assemble piping, sediment trap, shut-off valve, and necessary fittings.
Tighten all components securely.
WARNING: Failure to ensure that male threads on pipe to be installed into gas valve meet the requirements may cause gas valve damage, distortion and malfunction.
b. Install a threaded nipple into the gas valve.
c. Connect gas piping to nipple installed in the gas valve.
d. Ensure the building is properly ventilated. Without lighting the burner of the heater, open the gas supply valve and pressurize the piping up to the heater’s gas valve.
WARNING: When testing gas piping use only a soap and water solution. Do not use a match or other flame for leak testing. If during leakage check gas is smelled, turn off the gas supply and ventilate building.
e. Using a brush, apply a soap and water solution to all connections and look for bubbles indicating a leak. If a leak is detected, turn off gas supply and tighten connections. Retest and tighten connections.
HIGH ALTITUDE OPERATION
This Unit heater is factory configured for altitudes from 0 – 2,000 ft above sea level. Above 2000 ft. (610m), manifold pressure must be adjusted according to the following tables:
| Model | Altitude 0-2000 ft. (0-610m) | Altitude 2000-3000 ft. (610-910mm) | ||||||
| Manifold Pressure | Input Rating | Manifold Pressure | Input Rating | |||||
| [” W.C.] | [kPa] | [BTU/Hr] | [W] | [” W.C.] | [kPa] | [BTU/Hr] | [W] | |
| HSRP37GL | 6.4 | 1. 6 | 37,000 | 10,844 | 5.90 | 1. 47 | 35,520 | 10,410 |
| HSRP37MT | 6.4 | 1. 6 | 37,000 | 10,844 | 5.90 | 1. 47 | 35,520 | 10,410 |
| Model | Altitude 3000-4000 ft. (910-1220m | Altitude 4000-4500 ft. (1220-1350mm) | ||||||
| Manifold Pressure | Input Ra ing | Manifold Pressure | Input Rating | |||||
| [” W.C.] | [kPa] | [BTU/Hr] | [W] | [” W.C.] | [kPa] | [BTU/Hr] | [W] | |
| HSRP37GL | 5.42 | 1. 35 | 34,040 | 9,976 | 5.18 | 1.30 | 33,300 | |
| HSRP37MT | 5.42 | 1. 35 | 34,040 | 9,976 | 5.18 | 1.30 | 33,300 | |
TABLE 5: Natural Gas Heating Values at Altitude
| Model | Altitude 0-2000 ft. (0-610m) | Altitude 2000-3000 ft. (610-910mm) | ||||||
| Manifold Pressure | Input Rating | Manifold Pressure | Input Rating | |||||
| [” Wt.] | [kPa] | [BTU/Hr] | [W] | [” W.C.] | [kPa] | [BTU/Hr] | [W] | |
| HSRP37GL | 7. 5 | 1. 87 | 37,000 | 10,844 | 6.91 | 1. 72 | 35,520 | 10,410 |
| HSRP37MT | 7. 5 | 1. 87 | 37,000 | 10,844 | 6.91 | 1. 72 | 35,520 | 10,410 |
| Model | Altitude 3000-4000 ft. (910-1220m) | Altitude 4000-4500 ft. (1220-1350mm) | ||||||
| Manifold Pressure | Input Rating | Manifold Pressure | Input Rating | |||||
| [” W.C.] | [kPa] | [BTU/Hr] | [W] | 1″ W.C.] | [kPa] | [BTU/Hr] | [W] | |
| HSRP37GL | 6.35 | 1.58 | 34,040 | 9,976 | 6.08 | 1. 51 | 33,300 | 9,760 |
| HSRP37MT | 6.35 | 1.58 | 34,040 | 9,976 | 6.08 | 1. 51 | 33,300 | 9,760 |
TABLE 6: Propane Gas Heating Values at Altitude
In case the manifold pressure is changed for this reason, the altitude label in the conversion kit must be completed and affixed to the unit:
This appliance was converted on ______ (day-month-year) for operation at ____ ft.(___m) altitude by ____________ (name and address of the organization making this conversion) which accepts the responsiblity that this conversion has been properly made.
Manifold pressure adjustment____W.C. Input rating____ Btu/hr
ELECTRICAL REQUIREMENTS
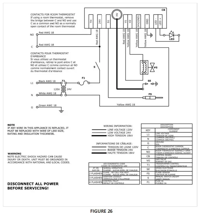
NOTICE: Refer to Figure 26 on page 17 for Electrical Diagram.

ROOM THERMOSTAT
The unit can be piloted through the use of a room thermostat. To connect the thermostat it is necessary to open the electrical box and follow the following steps:
- See how to open the unit from the Figure 22.
- Pass the two cables of the room thermostat through the free cable gland of the panel. This is important to ensure the watertightness of the electrical box.
- Remove the jumper from the terminal indicated as “NO – C” and in its place connect the two cables of the room thermostat.
- Reassemble electrical box. When the unit has the manual switch in the ON position, it can now be turned ON and OFF via the room thermostat.
HEATER OPERATING INSTRUCTIONS
OPERATING SAFETY INSTRUCTIONS
WARNING: When used without fresh air, heater may give off carbon monoxide, an odorless poisonous gas. Open window an inch or two for fresh air when using heater. If heater shuts off, do not relight until you provide fresh air. open door for 5 minutes. If heater keeps shutting off, have it serviced. Keep burner and control clean. Carbon monoxide poisoning may lead to death. Early signs of carbon monoxide poisoning resemble the flu with headache, dizziness and/or nausea. If you have these signs, heater may not be working properly. get fresh air at once! Have heater serviced. Do not use match or other flame for leak testing.
CAUTION: If the infra-red color of the grid becomes dull when the building furnace is operating, consult gas supplier on correct gas supply piping sizes. This heater is for outdoor or patio installation. Not for used in residential dwellings.
NOTICE: Gasket binder material used in this heater assembly will temporarily emit an odor and/or vapor. This condition will clear up in approximately 20 minutes and thereafter will not reoccur. Before Each Use
- Check the gas supply line for any possible leaks or damage.
- Check heater elements for debris. Visually check burner flames.
- Keep the heated area clear and free of combustible materials, gasoline and flammable vapors and liquids. Ensure there is no obstruction of the flow of combustion and ventilation.
HEATER STARTUP
WARNING: During heater startup ensure that building is well ventilated.
- Open the mainstream gas supply valve.
- Connect the plug line voltage 120 Vac 60 Hz to the socket.
- Set the switch to ON.
- The heater will make a spark and the startup will be done.
- To shutdown the unit, set the switch to OFF.
NOTICE: Refer to Figures 15-17 on next page for Startup Sequences.
NOTICE: During the first unit startup, an odor and, perhaps, some vapor will come from the heater. This is the gasket binding material emitting this odor and/ or vapor. After approximately 20 minutes, this odor will disappear and not occur again.
During these 20 minutes it is recommended to ventilate the room as much as possible (open doors, windows, turn on any fans).
HEATER SHUTDOWN
Once the winter season is over, close the valve upstream of the heater.
Start-Up Sequence

Start-Up Flame Failure Sequence

Flame Lost Sequence

MAINTENANCE INSTRUCTIONS
SERVICING GUIDE
WARNING: Before doing all the operations below, it is necessary to close the manual main shut-off gas valve and to remove plug from the socket.
Servicing of heater is essential for continued efficient operation.
Servicing should be carried out annually by a qualified gas service technician as follows:
Ceramic Tiles
- Remove the screws securing both side covers and remove them. See Figure 18.

- Loosen the 6 screws (3 in the figure, 3 behind) as indicated in Figure 19, without removing them.

- Remove the glass from one side.
- Shoot compressed air and direct air to the ceramic tiles; avoid directing air stream at gasket material between tile and heater body. The air pressure must be lower than 20 psi.
- Repeat Steps 3 & 4 on the opposite side and then perform Steps 1-3 in reverse order to reassemble the unit.
Venturi Tube/ Orifice
- Remove the top closure and the side closure (from valve side).
Refer to Figure 18. - Remove the gas connection from the gas valve.
- Remove the 3 screws of the air flange and remove the gas valve connector. See Figure 20. To remove the screws use the “key 10”.

- Ensure gas orifice is clean.
- Shoot compressed air through the hole of the air flange. See
Figure 21. The air pressure must be lower than 20 psi.
- Perform Steps 1-3 in reverse order to reassemble.
Electrode Control
NOTICE: If necessary, it must be cleaned.
- Perform Steps 1 & 2 from the “Ceramic Tiles” section.
- Remove the glass until the electrodes are clearly visible. Refer to Figure 19.
- Remove the electrical panel and the cover of the electrical panel as indicated in Figure 22, taking care not to tear the cables.

- Remove the cables of the electrode from the PIN of the control board. After this operation, remove the electrode by removing the 2 fixing screws. See Figure 23.

WARNING: At the end of any maintenance procedure, testing gas piping using only a soap and a water solution. Do not use a match or other flame for leak testing. If during leakage check gas is smelled, turn off the gas supply and ventilate the building.
MAINTENANCE INTERVALS
Frequency of operation and operating conditions will determine how often to perform maintenance checks on the heater:
Intermittent use: Appliances that are used seasonally should be checked before shutdown and again before the next use.
Dusty, wet or corrosive environment: Since these environments can cause the gas control to deteriorate more rapidly, the system should be checked more often.
NOTICE: The gas control should be replaced if it does not perform properly on start-up or trouble shooting.
FUEL CONVERSION INSTRUCTIONS

WARNING: Before doing all the operations below, it is necessary to close the manual main shut-off gas valve and to remove plug from the socket.
- Remove the top cover and the side cover (from valve side). Refer to Figure 18.
- Remove the gas connection from the gas valve.
- Remove the 3 screws securing the air flange and remove the gas valve connector. Refer to Figure 20. To remove the screws use the “10 key”.
- Once the valve assembly has been removed, replace the NG nozzle with the propane nozzle using a “13 key”. See Figures 25 and 24. The nozzle is supplied by Heat Star. Verify the orifice drill size in Table 1.
- Reassemble the unit by performing Steps 1-3 in reverse order.
- Make the gas connection as indicated in the GAS SUPPLY INSTALLATION INSTRUCTIONS section.
- At the first re-ignition with different gas, adjust the manifold pressure to the pressure indicated in Table 1 and on the label applied on the unit. See Figure 13 for valve adjustment.
- Replace the NG label with data of manifold pressure and orifice drill size with the propane label (supplied with the unit).
TROUBLESHOOTING GUIDE
| Symptom | Possible Cause | Corrective Action |
| Backfire | 1. Improper gas pressure entering the venturi tube. 2. Breakage of a ceramic tile and/or gasket. 3. Faulty sealing of the ceramic tile to the burner body. 4. Incorrect installation position. | 1. Check pressure. 2. Replace damaged part. 3. Replace gasket. 4. Install correctly according to current codes. |
| Delayed ignition | 1. Damaged electrode. 2. Low gas pressure. 3. Partially blocked orifice. 4. Improper orifice size. 5. Incorrect gas. | 1. Refer to maintenance instructions and, if necessary, replace it. 2. Refer to Gas Supply Installation Instructions. 3. Clean or replace gas orifice. 4. Refer to Table 1 and consult with distributor. 5. See unit rating plate. |
| Low ceramic surface temperature or excessive rollout | 1. Dirty or plugged burner ceramic tiles. 2. Partially blocked orifice. 3. Low inlet gas pressure. 4. High or low manifold gas pressure. 5. Foreign matter in venturi tube. 6. Excessive dark spots on burner. 7. Incorrect gas. | 1. Refer to maintenance instructions. 2. Remove and clean. 3. Refer to Gas Supply Installation Instructions. 4. Adjust main valve regulator as specified in Table 1. 5. Refer to maintenance instructions. 6. Refer to maintenance instructions. 7. See unit nameplate. |
| Gas odor | 1. Loose pipe connection. 2. Incorrect closing of the screws of the in and out pressure tap. | 1. Check connections. Tighten as necessary. 2. Check the tightness of the screws of the in and out pressure tap. |
| Heater cycles repeatedly | 1. Heater located in drafty area. 2. Low gas pressure. 3. Defective flame electrode or circuit board. | 1. Relocate or shield from draft. 2. Refer to Gas Supply Installation Instructions. 3. Replace electrode and/or circuit board. |
| No spark; no ignition | 1. Lack of 24V incoming voltage. 2. Open high voltage wire. 3. Improper electrode gap. 4. Loose or open wire connection. 5. Poor or no equipment ground. 6. Unit in “safety lockout” mode. 7. Defective control module. | 1. Check power supply. 2. Isolate and check resistance, replace if open. 3. See Ignition System specifications. 4. Check all wires, tighten or replace. 5. Check all connections, provide positive earth ground. 6. Interrupt power source and attempt to restart. 7. Replace circuit board. |
| Heater lights, and “locks out” after approximately 10 seconds | 1. Poor or no equipment ground. 2. Polarity is reversed. 3. Low gas pressure. 4. Electrode not sensing. 5. Heater mounted at incorrect angle. 6. Defective control module. | 1. Check all connections, provide positive earth ground. 2. Correct wiring. 3. Refer to Gas Supply Installation Instructions. 4. Relocate or replace if electrode is defective. 5. Ensure mounting angle is 0E- 30E. 6. Replace circuit board. |
| Spark is present. No main gas operation. Unit “locks out” | 1. Gas valve in “OFF” position. 2. Defective gas valve. 3. Defective control module. | 1. Turn gas valve to “ON” position. 2. Isolate and check for resistance, replace if reading open. 3. Replace circuit board. |
| # Of Flashes | LED DIAGNOSTIC CODES |
| AT ON | Normal Operation |
| 2 FLASHES | Flame – No Call For Heat |
| 3 FLASHES | Ignition Lockout |
| 4 FLASHES | Control Fault |
TABLE 7 Diagnostic Control Board
Electrical Diagram

REPLACEMENT PARTS LIST
FOR MODEL HSRP37GL
When ordering parts include the complete unit model number listed on the unit rating plate.

FOR MODEL HSRP37GL
SEE BACK PAGE FOR PARTS ORDERING INFORMATION
| REF # | Description | Part# | QTY |
| 1 | CERAMIC TILE ASSEMBLY | 54 | 1 |
| 2 | GAS VALVE | 65 | 1 |
| 3 | PCB-TRANSFORMER | 86 | 1 |
| 4 | MOUNTING BRACKET (2 PCS) | 67 | 1 |
| 5 | COMPLETE UPPER BRACKET | 68 | 1 |
| 6 | SUPERIOR DEFLECTOR | 69 | 1 |
| 7 | VALVE SIDE DIVIDER | 70 | 1 |
| 8 | ELECTRODE BRACKET | 72 | 1 |
| 9 | UPPER COVER | 73 | 2 |
| 10 | SIDE COVER | 74 | 2 |
| 11 | UPPER VALVE CLOSURE | 75 | 1 |
| 12 | GAS VALVE CONNECTOR | 79 | 1 |
| 13 | ELECTRODE | 80 | 1 |
| 14 | INTERNAL DEFLECTOR | 81 | 1 |
| 15 | GLASS | 82 | 1 |
| 16 | GLASS STOPPER | 83 | 2 |
| * | CONVERSION KIT | 53 | 1 |
| * | INSTALLATION INSTRUCTION LABELS | 93 | 1 |
* NOT SHOWN
FOR MODEL HSRP37MT
When ordering parts include the complete unit model number listed on the unit rating plate.

FOR MODEL HSRP37MT
SEE BACK PAGE FOR PARTS ORDERING INFORMATION
| REF # | Description | Part# | QTY |
| 1 | CERAMIC TILE ASSEMBLY | 00054 | 1 |
| 2 | GAS VALVE | 00065 | 1 |
| 3 | PCB-TRANSFORMER | 00066 | 1 |
| 4 | MOUNTING BRACKET (2 PCS) | 00067 | 1 |
| 5 | COMPLETE UPPER BRACKET | 00068 | 1 |
| 6 | SUPERIOR DEFLECTOR | 00069 | 1 |
| 7 | VALVE SIDE DIVIDER | 00071 | 1 |
| 8 | ELECTRODE BRACKET | 00072 | 1 |
| 9 | METAL FRONT COVER | 00076 | 1 |
| 10 | SIDE COVER | 00077 | 2 |
| 11 | UPPER VALVE CLOSURE | 00078 | 1 |
| 12 | GAS VALVE CONNECTOR | 00079 | 1 |
| 13 | ELECTRODE | 00080 | 1 |
| 14 | ELECTRODE SIDE DIVIDER | 000113 | 1 |
| 15 | GRID | 000112 | 1 |
| * | CONVERSION KIT | 00053 | 1 |
| * | INSTALLATION INSTRUCTION LABELS | 00093 | 1 |
* NOT SHOWN
WWW.HEATSTARBYENERCO.COM
1-(866)-447-2194
00084 REV C
























