Installation Manual


MRCOOL Signature Series MAC16*A A/C Split System
The Signature Series is NOT designed for amateur installation. Installation SHOULD be performed by an authorized technician.
Please read this manual carefully before installation and keep it for future reference.
This is a safety alert symbol and should never be ignored. When you see this symbol on labels or in manuals, be alert to the potential for personal injury or death.
NOTE These instructions are intended as a general guide and do not supersede national, state or local codes in any way.
These instructions must be left with the property owner.
NOTE TO INSTALLING DEALER These instructions and warranty are to be given to the owner or prominently displayed near the indoor air handler unit.
Manufactured By MRCOOL, LLC Hickory, KY 42051
![]()
WARNING
Installation or repairs made by unqualified persons can result in hazards to you and others. Installation MUST conform with local building codes and with the National Electric Code NFPA 70/ANSI C1-1993 or current edition and Canadian Electrical Code Part 1 CSA .
![]()
WARNING
Improper installation, adjustment, alteration, service or maintenance can cause property damage, personal injury or loss of life. Installation and service must be performed by a licensed professional installer (or equivalent), service agency or the gas supplier.
Save these instructions for future reference
These units are designed for use in residential and commercial type buildings. Units should be installed with combinations listed in the Air-Conditioning, Heating and Refrigeration Institute (AHRI) Directory of Certified Products. Refer to http://www.ahridirectory.org.
Before installation, inspect the unit for shipping damage. If damage is found, notify the transportation company immediately and file a concealed damage claim.
![]()
WARNING
Before installing, modifying, or servicing system, main electrical disconnect switch must be in the OFF position. There may be more than 1 disconnect switch. Lock out and tag switch with a suitable warning label. Electrical shock can cause personal injury or death.
Safety Precautions
Follow all safety codes. Wear safety glasses and work gloves. Use quenching cloth for brazing operations. thoroughly and follow all warning or cautions attached to the unit.
- Always wear proper personal protection equipment.
- Always disconnect electrical power before removing panel or servicing equipment.
- Keep hands and clothing away from moving parts.
- Handle refrigerant with caution, refer to proper MSDS from refrigerant supplier.
- Use care when lifting, avoid contact with sharp edges.
Installation
Unit Location
NOTE: In some cases noise in the living area has been traced to gas pulsations from improper installation of equipment.
- Locate unit away from windows, patios, decks, etc. where unit operation sounds may disturb customer.
- Ensure that vapor and liquid tube diameters are appropriate to capacity of unit.
- Run refrigerant tubes as directly as possible by avoiding unnecessary turns and bends.
- Leave some slack between structure and unit to absorb vibration.
- When passing refrigerant tubes through the wall, seal opening with RTV or other silicon-based caulk.
- Avoid direct tubing contact with water pipes, duct work,
- Do not suspend refrigerant tubing from joists and studs with a rigid wire or strap which comes in direct contact with tubing.
- Ensure that tubing insulation is pliable and completely surrounds suction line.
When outdoor unit is connected to factory-approved indoor unit, outdoor unit contains system refrigerant charge for operation with indoor unit of the same size when connected by 15 ft. of field-supplied tubing. For proper unit operation. check refrigerant charge using charging information located on control box cover.
NOTE: Maximum liquid-line size is 3/8 in. O.D. for all residental applications including long lines.
Outdoor Section
Zoning ordinances may govern the minimum distance the condensing unit can be installed from the property line.
Install on a Solid, Level Mounting Pad
The outdoor section is to be installed on a solid foundation. This foundation should extend a minimum of 2” (inches) beyond the sides of the outdoor section. To reduce the possibility of noise transmission, the foundation slab should NOT be in contact with or be an integral part of the building foundation.
If conditions or local codes require the unit be attached to pad or mounting frame, tie down bolts should be used and fastened through knockouts provided in unit base pan.
Rooftop Installations
Mount on level platform or frame 6 inches above roof surface. Place unit above a load-bearing wall and isolate unit and tubing set from structure. Arrange supporting members to adequately support unit and minimize transmission of vibration to building. Ensure roof structure and anchoring method is adequate for location. Consult local codes governing rooftop applications.
NOTE: Unit must be level to within ± 1/4 in./ft per compressor manufacturer specifications.
Clearance Requirements
When installing, allow sufficient space for airflow clearance, wiring, refrigerant piping, and service. For proper airflow, quiet operation and maximum efficiency. Position so water, snow, or ice from roof or eaves cannot fall directly on unit.

Figure 1. Clearance Requirements
Do Locate the Unit:
- With proper clearances on sides and top of unit (a minimum of 12” on the three sides, service side should be 24” and 48” on top
- On solid, level foundation or pad
- To minimize refrigerant line lengths
Do Not Locate the Unit:
- On brick, concrete blocks or unstable surfaces
- Near clothes dryer exhaust vents
- Near sleeping area or near windows
- Under eaves where water, snow or ice can fall directly on the unit
- With clearance less than 2 ft. from a second uni
- With clearance less than 4 ft. on top of unit
Indoor Coil Piston Selection
The outdoor section must be matched to a factory approved indoor section. It is mandatory that the installer ensure that the correct piston or TXV is installed in the indoor section. If necessary remove the existing piston and replace it with the correct piston or TXV. See indoor unit instructions for details of changing the piston or TXV. Contact your distributor for accessory piston kits.
The correct piston size is shipped with the outdoor unit, and also listed in the specification sheet. Do not use the piston that comes with the indoor unit, unless it matches the one listed on the outdoor unit.
Refrigeration Line Sets
Use only refrigeration grade copper tubes. Split systems may be installed with up to 50 feet of line set (no more than 20 feet vertical) without special consideration. For lines 50 feet or longer, refer to long line set guidelines.
Do not leave the lines open to the atmosphere for any period of time, moisture, dirt and bugs may contaminate the lines.
Filter Drier
The filter drier is very important for proper system operation and reliability. If the drier is shipped loose, it must be installed by the installer in the field. Unit warranty will be void, if the drier is not installed.

Installation of Line Sets
DO NOT fasten liquid or suction lines in direct contact with the floor or ceiling joist. Use an insulated or suspension type of hanger. Keep both lines separate, and always insulate the suction line. Long liquid line runs (30 feet or more) in an attic will require insulation. Route refrigeration line sets to minimize length.
DO NOT let refrigerant lines come in direct contact with foundation. When running refrigerant lines through the foundation or wall, openings should allow for a sound and vibration absorbing material to be placed or installed between tubing and foundation. Any gap between foundation or wall and refrigeration lines should be filled with a vibration damping material.
![]()
CAUTION
If ANY refrigerant tubing is required to be buried by state or local codes, provide a 6 inch vertical rise at service valve.
Before making braze connections, be sure all joints are clean. Before heat is applied for brazing, dry nitrogen should be flowing through the tubing to prevent oxidation and scale formation on the inside of the tubing.
The following is the recommended method for making braze connections at the refrigerant line connections:
- Debur and clean refrigerant tube end with emery cloth or steel brush.
- Insert tubing into swage fitting connection
- Wrap wet rags over valves to protect from heat.
- Allow dry nitrogen to flow through refrigerant lines.
- Braze joint, using a suitable brazing alloy for copper to copper joints.
- Quench the joint and tubing with water using a wet help cool area.
Leak Check
Refrigeration lines and indoor coil must be checked for leaks after brazing and before evacuation. The recommended procedure is to apply a trace amount of vapor refrigerant (approximately two ounces or 3 psig) into the line set and indoor coil, then pressurize with 150 psig of dry nitrogen. Use a refrigerant leak detector to check all joints. The system may also be checked for leaks using a halide torch or pressure and soapy solution. After completion of leak check, relieve all pressure from system before evacuation.
Evacuating and Charging Instructions
![]()
WARNING
It is unlawful to release refrigerants into the atmosphere.
These outdoor units are pre-charged at the factory with adequate refrigerant to handle 15 feet of refrigerant tubing.
- Connect the vacuum pump to the center hose of the manifold gauge set, the low-pressure manifold gauge to the vapor service valve and the high pressure manifold gauge to the liquid service valve.
- The valves should be kept in the “front seated” (closed) position. This will allow evacuation of the refrigeration lines and the indoor coil, without disturbing the factory charge in the outdoor unit.
- Follow the vacuum pump manufacturer’s instructions. Allow the pump to operate until the system has been evacuated down to 300 microns. Allow the pump to continue running for an additional 15 minutes. Turn OFF the pump and leave the connections secured to the two (2) service valves. After 5 minutes, if the system fails to hold 1000 microns or less, check all connections for tight fit and repeat the evacuation procedure.
- Isolate the vacuum pump from the system by closing the shutoff valves on the gauge-set. Disconnect the vacuum pump.
- After evacuation of the connecting lines, remove the service valve cap and fully insert the hex wrench into the stem. A back-up wrench is required on the valve body to open the valve stem. Back-out counterclockwise until the valve stem just touches the coined edge.
Replace service valve cap and torque to 8-11 ft-lb on 3/8”
valves; 12-15 ft-lb on 3/4” valves; 15-20 ft-lb on 7/8” valves.
Electrical Connections
![]()
WARNING
ELECTRICAL SHOCK HAZARD!
Turn OFF electric power before connecting unit, performing any maintenance or removing panels or doors. More than one disconnect may be required to turn off all power.
FAILURE TO DO SO COULD RESULT IN BODILY INJURY OR DEATH.
Be sure to check all local codes to determine that the unit is installed in accordance with local requirements. Consult the National Electric Code for wire size requirements. Use 60° C or higher copper wires only. Always provide ground connections to the outdoor unit. Power supply must agree with the rating on the unit nameplate.
Provide line voltage power supply to unit from a properly sized disconnect switch. Route power and ground wires from disconnect switch to unit. Line voltage connections are made at the line side of the contractor in the control box of the outdoor unit. Follow the wiring diagram attached to inside of the access panel.
Proper circuit protection recommendations are indicated on Unit Rating Plate. Time delay fuses are required to prevent blowing due to starting current (the current in rush when equipment starts is referred to as the Locked Rotor Amps or LRA).
Remove access panel to gain access to unit wiring. Extend wires from disconnect through power wiring hole provided and into unit control box. Flexible conduit is required for the swing out control box feature.
![]()
WARNING
The unit cabinet must have an uninterrupted or unbroken ground. The ground must be installed in accordance with all electrical codes. Failure to follow this warning can result in an injury, fire or death.
Connect ground wire to ground connection in control box for safety. Connect power wiring to contactor. High voltage power connections to 3-phase models is made to “Pig Tail” leads with field supplied splice connectors.
Control Wiring
The control voltage is 24 VAC. NEC Class I insulated 18 AWG is required for control wiring. For lengths longer than 150 feet, contact your local distributor for technical service. Ensure the room thermostat is properly installed per instructions shipped with room thermostat. Generally the thermostat should not be exposed to sunlight, drafts or vibration and should not be mounted on exterior walls.
![]()
WARNING
Low voltage wiring must be separated from high voltage wiring.
Low voltage connections should be in accordance to the wiring diagram.

Figure 2. Typical Low Voltage Connection
Start-Up Procedure
- Close electrical disconnects to energize system.
- Set room thermostat at desired temperature. Be sure set point is below indoor ambient temperature.
- Set the system switch of the thermostat on COOL and fan switch for continuous operation (ON) or AUTO, as desired.
- Adjust refrigerant charge per “Adjusting Charge” section.
Adjusting Charge
Factory charge is shown on the rating label located on the access panel.
All units are factory charged for 15 feet of connecting line set. Charge should be adjusted for line set lengths other than 15 feet. For line sets shorter than 15 feet in length, remove charge. For line sets longer than 15 feet, add charge. Oil charge is sufficient for all line lengths up to 50 feet. For lines longer than 50 feet., refer to long line set guidelines.

Table 2.
Before final adjustment is made to the refrigerant charge, check for proper indoor airflow. Recommended airflow is 350-450 CFM per ton (12,000 Btuh) through a wet coil. Refer to indoor unit instructions for methods of determining airflow and blower performance.
Cooling Cycle Charge Adjustment Procedure Units with Indoor Pistons
Units installed with indoor pistons require charging with the superheat method. The following procedure is valid when indoor airflow is within ± 20 % of its rated CFM.
- Operate unit a minimum of 10 minutes before checking charge.
- Measure suction pressure by attaching a gage to suction valve service port. Determine saturation temp from T/P chart.
- Measure suction temperature by attaching an accurate thermistor type or electronic thermometer to suction line at service valve.
- Calculate superheat (measured temp. – saturation temp.).
- Measure outdoor air dry-bulb temperature with thermometer.
- Measure indoor air (entering indoor coil) wet-bulb temperature with a sling psychrometer.
- Compare superheat reading at service valve with the chart located on control box cover.
- If unit has a higher suction line temperature than charted temperature, add refrigerant until charted temperature is reached,
- If unit has a lower suction line temperature than charted temperature, reclaim refrigerant until charted temperature is reached.
- Remove charge if superheat is low and add charge if superheat is high.
Units with Indoor TXV
Units installed with cooling mode TXV require charging with the subcooling method.
- Operate unit a minimum of 10 minutes before checking charge.
- Measure liquid service valve pressure by attaching an accurate gage to service port. Determine saturation temp. from T/P chart.
- Measure liquid line temperature by attaching an accurate thermistor type or electronic thermometer to liquid line near outdoor coil.
- Calculate subcooling (saturation temp. – measured temp.) and compare to table on back of control box cover.
- Add refrigerant if subcooling is lower than range shown in table. Recover refrigerant to decrease subcooling.
- If ambient temp. is lower than 65° F, weigh refrigerant according to the name plate data.
NOTE: If a TXV is installed on indoor unit a hard start kit will be required on all models with reciprocating compressors. Refer to the specification sheet for details. Hard start kits are also recommended for areas with utility power lower than 208 Vac.
System Operation
The outdoor unit and indoor blower cycle on demand from the room thermostat. When the thermostat blower switch is in the ON position, the indoor blower operates continuously.

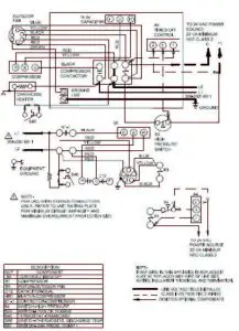
Figure 3. A/C Single Phase Wiring Diagram (single-speed condenser fan)

Figure 4. A/C Single Phase Wiring Diagram (multi-speed condenser fan)
Homeowner’s Information
Important System Information
- Your system should never be operated without a clean air filter properly installed.
- Return air and supply air registers should be free from restrictions or obstructions to allow full flow of air.
Regular Maintenance Requirements
Your system should be regularly inspected by a qualified service technician. These regular visits may include (among other things) checks for:
- Motor operation
- Ductwork air leaks
- Coil & drain pan cleanliness (indoor and outdoor)
- Electrical component operation & wiring check
- Proper refrigerant level & refrigerant leaks
- Proper airflow
- Drainage of condensate
- Air filters(s) performance
- Blower wheel alignment, balance & cleaning
- Primary & secondary drain line cleanliness
- Proper defrost operation (heat pumps)
There is some routine maintenance procedures you can do to help keep your system operating at peak performance between visits.
Air Filter Inspect air filters at least monthly and replace or clean as required. Disposable filters should be replaced. Washable filters may be cleaned by soaking in mild detergent and rinsing with cold water. Replace filters with the arrows pointing in the direction of airflow. Dirty filters are the most common cause of poor heating/cooling performance and compressor failures.
Indoor Coil If the system has been operated with a clean filter in place, it should require minimal cleaning. Use a vacuum cleaner and soft brush attachment to remove any accumulation of dust from the top and underside of the finned coil surface. However, perform this maintenance only when the coil is completely dry.
If the coil cannot be cleaned by this method, call your dealer for service. It may need a detergent solution and rinsing with water for cleaning, which may require coil removal, You should not attempt this yourself.
Condensate Drain During cooling season check at least monthly for free flow of drainage and clean if necessary.
Condenser Coils Grass cuttings, leaves, dirt, dust, lint from clothes dryers, and fall off trees can be drawn into coils by movement of the air. Clogged condenser coils will lower the efficiency of your unit and cause damage to the condenser.
Periodically, debris should be brushed from the condenser coils.
![]()
WARNING
SHARP OBJECT HAZARD!
Condenser coils have sharp edges. Wear adequate body protection on body extremities (e.g. gloves).
FAILURE TO FOLLOW THIS WARNING COULD RESULT IN BODILY INJURY.
Use a soft brush with light pressure only. DO NOT damage or bend condenser coil fins. Damaged or bent fins may affect unit operation.
Painted Surfaces For maximum protection of the unit’s finish, a good grade of automobile wax should be applied every year. In geographical areas where water has a high concentration of minerals (calcium, iron, sulfur, etc.), it is recommended that lawn sprinklers not be allowed to spray the unit. In such applications, the sprinklers should be directed away from the unit. Failure to follow this precaution may result in premature deterioration of the unit finish and metal components.
In sea coast areas, special maintenance is required due to the corrosive atmosphere provided by the high salt concentration in ocean mists and the air. Periodic washing of all exposed surfaces and coil will add additional life to your unit. Please consult your installing dealer for proper procedures in your geographic area.
IF YOUR SYSTEM DOES NOT WORK, BEFORE REQUESTING A SERVICE CALL:
- Ensure thermostat is set below (cooling) or above (heating) room temperature and that the system lever is in the “COOL,” “HEAT” or “AUTO”position.
- Inspect your return air filter: If it is dirty your air conditioner may not function properly.
- Check indoor and outdoor disconnect switches. Confirm circuit breakers are ON or that fuses have not blown. Reset breakers/replace fuses as necessary.
- Inspect the outdoor unit for clogged condenser coils (grass cuttings, leaves, dirt, dust or lint). Ensure that branches, twigs or other debris are not obstructing the condenser fan.
IF YOUR SYSTEM STILL DOES NOT OPERATE, CONTACT YOUR SERVICING DEALER.
Be sure to describe the problem, and have the model and serial numbers of the equipment available.
If warranted replacement parts are required, the warranty must be processed through a qualified distribution location.


The design and specifications of this product and/or manual are subject to change without prior notice. Consult with the sales agency or manufacturer for details.
Read More About This Manual & Download PDF:
MRCOOL Signature Series MAC16*A A/C Split System Installation Manual – Optimized PDF
MRCOOL Signature Series MAC16*A A/C Split System Installation Manual – Original PDF
Questions about your Manual? Post in the comments!


















