MATelec TIMER-D10 Din Rail Mount Timer 
INSTALLATION GUIDE TIMER-D10
This product should only be installed by a licensed electrician in accordance with all the requirements of AS/NZS 3000 (current edition) and other relevant Standards and Regulations.
Technical Specifications
| Power supply | 240Vac (-15% to +10%) 50/60Hz |
| Terminals | 1 x 4mm2 cable maximum |
| Output | normally open relay |
| Programming | Weekly (a different program for every day of the week), or Daily (same program each day) |
| Programming resolution | 30 minutes |
| Operating temperature | -20 to +50 °C |
| Storage temperature | -10 to +70 °C |
| Operating humidity | -20 to 90% non-condensing |
| Width | 1 DIN module |
| IP Rating | IP20 |
| Relay capacity | 16A @ 240Vac |
|
Maximum Load | LED 500 VA Incandescent 2000 W Fluorescent 250 VA Low voltage halogen 1000 VA Halogen (240 V) 2000 W CFL 200 VA |
| Backup Battery life/type | 4 years/Lithium CR-1632 |
DIMENSIONS
CONNECTION DIAGRAM
DISPLAY DESCRIPTION
- Current time indication
- Year, month, day indication (displayed in advanced programming)
- ON/OFF indication blocks Relay status
- Relay Lock
- Programming Menu is Active
- Advanced Programming
- Menu is Active
- Day of the week
DEFAULT PARAMETERS
The default parameters show the factory default conditions:
- geographical zone: 1 (Australia)
- summer/winter time: settings
Reset to factory defaults
To reset the timer to factory default settlings,
- From the main screen, press all three buttons ( PRG ) simultaneously with a pen or similar for at least 3 seconds.
- dEF (flashing) will appear on the screen,
- When dEF is seen flashing, press the PRG button to confirm the reset
- If the PRG is not pressed within 5 seconds, the timer returns to the main screen without performing a reset.
INSTALLATION
The device comes with the backup battery inserted, therefore if required the timer can be switched on and programmed without a mains connection. To turn the timer on without a mains connection, press the PRG button. Note that when programming without a mains connection, the LED backlight display and relay will not operate.
Connect the mains supply and the relay output as shown in Section 3. The backlight display will turn on when the device is mains powered and remains on while mains is connected.
RELAY MANUAL SWITCHING
To change the status of the relay output (from ON to OFF or vice versa) press the key . Attention: the status is maintained until the button is pressed again or until the next program switching. To lock the current status of the relay and prevent it switching, press the button for >3 seconds. In this condition the symbol is lit. To unlock press button for >3 seconds
PROGRAMMING
Programming consists of 7 different programs, one for each day of the week.
The timer splits the 24-hour day up into 48 time-blocks, with each block 30 minutes long. When a block is ON, the relay output is on. Before programming, all 48 blocks are OFF. The timer can be set to turn any combination of the 30-minute blocks ON.
Setting blocks to ON
- Use a pen or similar to press the programming buttons.
- Press the PRG button (short press) to enter programming mode. The day indicator will flash.
- Scroll through days by pressing (Monday = 1, Tuesday = 2, etc.). Select the day required by pressing PRG. The time will indicate 00:00 (midnight).
- Press the PRG button to incrementally move through the 30-minute blocks, starting at midnight. The time will increment by 30 minutes each time the PRG button is pressed.
- If a block is required to be ON, press the button and then the PRG button. If it needs to be OFF, just press the button PRG button again to move to the next block. Blocks set to ON will be shown as black (see the diagram above).
- When all the required blocks are set to ON, press the PRG button for 3 seconds to return to the day selection screen.
- Program other days as required.
- When programming is finished, press the PRG button for 3 seconds to return to the main screen.
Changing Blocks from ON to OFF
- A block currently set to ON can be set to OFF as follows
- In programming mode, use the PRG button to move to the block required to be changed. The block will flash.
- When the block is flashing, press the button. The block will change from ON to OFF.
Copy function
To copy an existing program from another day:
- From the main screen, press the PRG button (short press) to enter programming mode. The day indicator (1 to 7) will flash.
- Scroll through the days by pressing and select the day required to Copy TO by pressing PRG. The time will indicate 00:00.
- Press the and buttons at the same time. ‘COPY’ appears on the display and the day flashes.
- To choose the day to Copy FROM, scroll to the required day using the or buttons.
- Confirm the copy process by pressing the PRG button for 3 seconds.
- If required to Copy TO another day, use the button to choose another day and repeat steps 3 to 5.
- When copying days in complete, press and hold the PRG button for 3 second to exit programming mode and return to the main screen.
Display date and programs
From the main page, successively press the button to scroll through the programs set for each day and the set date (day and month).
Note
Programming mode will exit if no buttons are pressed within the time-out period (40 seconds if the device is mains powered, 10 seconds if powered by the backup battery). Any modifications are still saved.
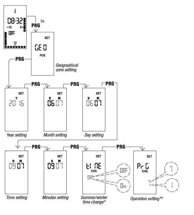
ADVANCED PROGRAMMING
From the main screen, press the for >3 seconds
This allows you to change:
- geographical zone of installation
- date and time,
- Summer/winter time automatic update
- Operating mode (daily or weekly)

summer/winter time change
If the automatic update of summer time is active (on), the change occurs according to the set geographical zone:
- Zone Start DST (+1h) End DST (-1h)
- 01 Australia First Sunday, October First Sunday, April
- 02 New Zealand Last Sunday, September First Sunday, April
Note:
time change is fixed for all zones at 2:00am for the start of DST and at 3:00am for the end of DST.
operating setting
The Operation setting allows the time to be changed from weekly (7) operation (default) to daily (1) operationWeekly operation allows a different program on each day of the week Daily operation runs the same program every day
BATTERY REPLACEMENT
When the backup battery is low the device displays and the battery should be replaced as soon as possible.
- Before you access the battery compartment, disconnect mains.
- So that date and time is not lost, replace the battery within one minute of removing it.
- Only use a CR-1632 type battery


























