INSTRUCTION MANUAL
S10300
REVISION G
S10300 Airtrol System

Airtrole® System
Installation, Operating and Service Instructions
DESCRIPTION
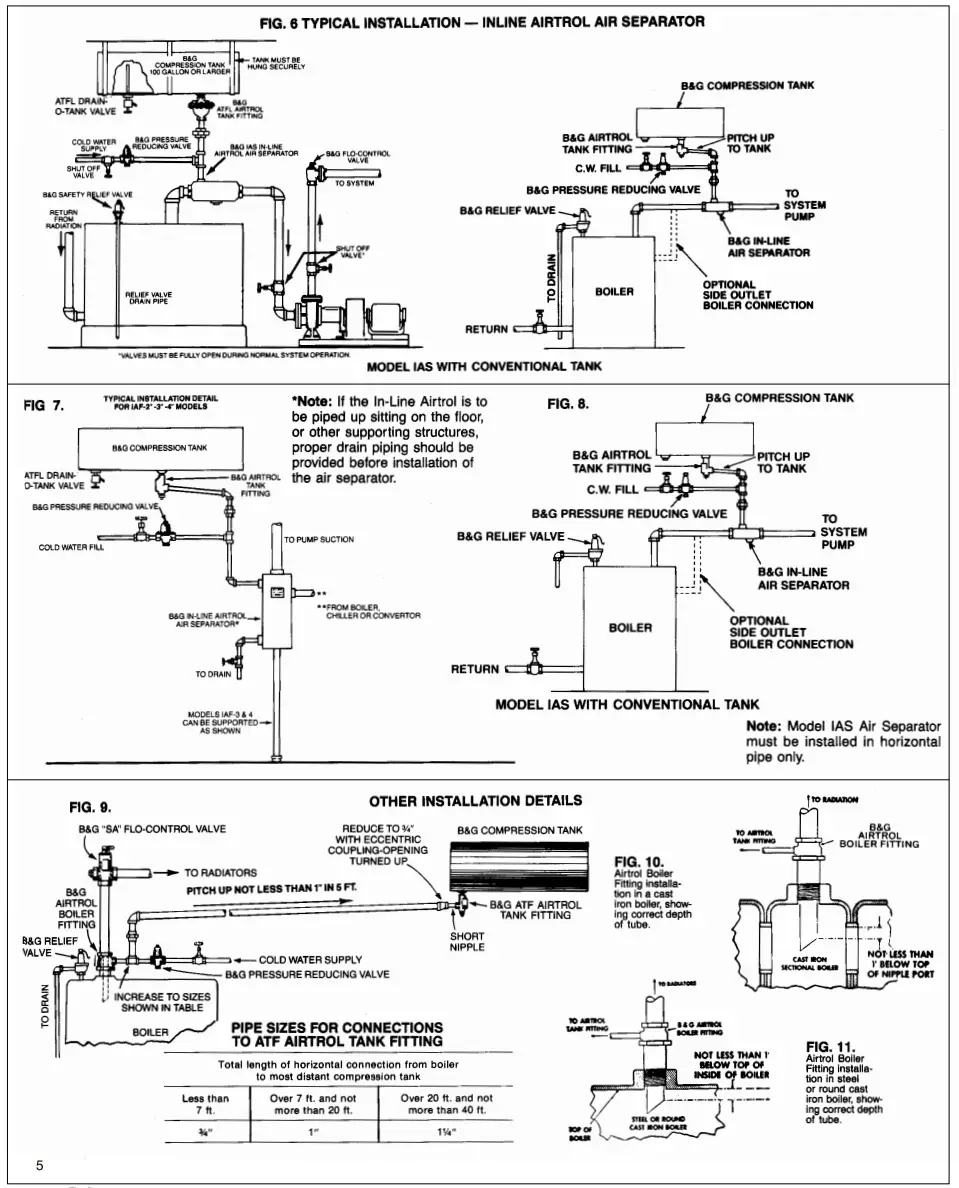
The Airtrol System consists of an air separating device (Rolairtrol, IAF, IAS, or ABF), an air control tank fitting (ATFL or ATF), and a compression tank. These devices ensure the proper removal and control of air in a hydronic system.
SAFETY INSTRUCTION
This safety alert Symbol will be used in this manual to draw attention to safety-related instructions. When used the safety alert symbol means ATTENTION! BECOME ALERT! YOUR SAFETY IS INVOLVED! FAILURE TO FOLLOW THE INSTRUCTIONS MAY RESULT IN A SAFETY HAZARD.
OPERATIONAL LIMITS
![]()
INSTALLER: PLEASE LEAVE THIS MANUAL FOR THE OWNER’S USE.
INSTALLATION INSTRUCTIONS
- Refer to Figures 1 thru 12 for the proper installation of the various Airtrol System Components.
CAUTION: The generous use of pipe joint compound when installing Airtrol system components will foul the operating mechanism of many of the Airtrol system components and prevent them from functioning properly. Pipe joint compound must be conservatively applied to male threads only. Failure to follow these instructions can result in moderate personal injury and/or property damage.
CAUTION: The use of Teflon-impregnated pipe com-pound or Teflon tape on pipe threads provides lubricity which can lead to overtightening and breakage. Do not over-tighten. Failure to follow these instructions can result in moderate personal injury from hot water and/ or property damage. - When installing compression tanks make sure that provisions are made to support the wet weight. For example, a 30-gallon compression tank weighs 67 pounds empty and 317 pounds full of water.
WARNING: Wet weight of compression tanks can exceed the strength of supports. Make sure the provisions are made to support the wet weight and not just the dry weight. Failure to follow these instructions could result in serious personal injury or death and property damage. - The airline to the compression tank must always pitch up and be of the proper size to allow air to flow to the compression tank.
- The cold water supply must be connected to the airline to the compression tank.
- The pressure relief valve must not be connected to the air-line to the compression tank.
- The system must be airtight.
OPERATING INSTRUCTIONS
- Close all air vents except the vent at the bottom of the Airtrol tank fitting. If the ATFL model is used then open the ATFL Drain-O-Tank vent screw which is in the center of the handle.
- Begin filling the system with fluid.
- When water runs freely from the Airtrol tank fitting vent or ATFL Drain-O-Tank vent close the vent tightly.
CAUTION: Improper use of Airtrol tank fitting vent can cause excessive system pressure resulting in the periodic discharge of the system relief valve. Scaling and corrosion of system components will result from the addition of makeup water. Do not open this vent unless the system has to be drained. Failure to follow this procedure will result in a water-logged compression tank. This will cause the compression tank to loose its ability to absorb the thermal expansion of the system water. Failure to follow these instructions can result in moder-ate personal injury and/or property damage. - Vent radiation units and other high points of the system.
WARNING: Venting can also release hot water. During venting care must be exercised to collect any water that vents off with the air and that vented fluids are directed away from you during venting. Failure to follow these instructions could result in serious personal injury or death and property damage. - If the system pressure is not high enough to reach the high points in the system, adjust the B&G pressure-reducing valve so that adequate pressure is obtained.
- After the system has completely filled, start the pump and allow it to circulate cold water for 20 to 30 minutes. This will dislodge entrained air bubbles in the system and return them to the air separator for removal.
- Stop the pump and start the boiler burner. Allow the boiler temperature to reach 220°F then shut off the boiler burner. Wait at least one minute, then start the pump and allow it to run for 10 minutes.
CAUTION: Panel type radiation can be damaged by extremely hot water. Allow the boiler to cool to 140°F before starting the pump. Failure to follow these instructions could result in moderate personal injury and property damage. - Stop the pump. Vent radiation and the high points of the system. Normal system operation may now be started. NOTE: If the above procedure has been followed carefully and the Airtrol System is properly installed, there should not be a reason for further venting. However, if there are leaks in the system through which air may be lost, the compression tank can lose its air and become waterlogged. To drain the tank, allow the system temperature to cool to below 100°F, close the cold water supply valve and open the boiler drain and Airtrol tank fitting vent screw. Continue to drain the tank until the water level is just below the tank vent tube level. Close the vent and the boiler drain. Open the cold water supply valve and return the system to normal operation.
WARNING: Water at temperatures above 100°F can flash to steam and be very hazardous. Allow system temperature to cool below 100°F before draining water from the system. Failure to follow these instructions could result in serious personal injury or death and property damage.
SERVICE INSTRUCTIONS
WARNING: Leakage, corrosion, or indications of damage are signs of an impending serious failure of the Airtrol component. Periodically inspect all components for damage and if noted the Airtrol component must be serviced or replaced. Failure to follow these instructions could result in serious personal injury or death and property damage.
- If the relief valve discharges whenever boiler water is being heated, it is probably due to a water-logged compression tank (loss of system air cushion). To correct this problem, check the compression tank and the other Airtrol components for leaks. Those that are leaking must be replaced. First, cool the system to ambient temperature, then either drain the system or isolate the leaking component with leak-tight valves. Refer to item 8 under operating instructions on how to drain a water-logged compression tank. If the system was drained to install a new Airtrol or another system component, follow instructions 1 thru 8 under operating instructions to return the system to normal operation.
WARNING: A water-logged compression tank can cause the system pressure to rise high enough for the relief valve to discharge. As the system cools down additional water will need to be added to maintain adequate system pressure. The cycle will repeat continuously until corrected, causing scale and corrosion on heat system components. Make sure the compression tank is drained to a proper level and system checks for leaks. Failure to follow these instructions could result in serious personal injury or death and property damage. - The strainer in the R-Series Rolairtrol may need to be cleaned periodically. This is particularly true during the initial startup period. The need to clean the strainer will be evidenced by a high pressure drop across the Rolairtrol or by pump cavitational problems. To clean the strainer follow the following instructions:
a. Allow the system water temperature to cool below 1007.
WARNING: Water at temperatures above 100°F can be very hazardous. Allow system water temperature to cool down below 100°F before blowing down Rolairtrol. Failure to follow these instructions could result in serious personal injury or death and property damage.
b. Open the blowdown drain valve for a few seconds. This should dislodge accumulated dirt from the strainer. If i does not then the strainer must be removed from the Rolairtrol for cleaning. This can be accomplished by closing the isolation valves to isolate the Rolairtrol from the system. Make sure the water temperature in the Rolairtrol is below 100°F. Open the blowdown valve on the bottom of the Rolairtrol to drain the unit. Make sure that all flow from the blowdown valve has stopped. If water continues to flow, the isolation valves must be repaired or replaced before proceeding.
WARNING: System fluid under pressure and/or at a high temperature can be very hazardous. Before proceeding to the service strainer, reduce system pressure to zero or isolate the Rolairtrol from the system. Allow the system to cool below 100°F. Failure to follow these instructions could result in serious personal injury or death and property damage.
c. Remove the flange bolts that hold the strainer housing cover in place on the bottom of the Rolairtrol. Remove the cover and strainer. Clean the strainer and reinstall in the Rolairtrol. Replace the cover gasket with a new one and reinstall the cover making sure that the flange bolts are tightened in a criss-cross pattern to the proper bolt torque. Close the blowdown valve and open the isolation valves to return the Rolairtrol to normal operation. Check the gasket for signs of leakage. If found, additional slight tightening of bolts may be required.
HOW TO INSTALL THE
INSTALLATION ON TOP OUTLET BOILERS3

FIG. 1. Horizontal piping between boiler and compression tank must be full size of tapping in the Airtrol Tank Fitting. If horizontal pipe length is more than 7 feet, increase to the next larger size pipe — two sizes larger if the horizontal pipe is more than 20 feet. Do not use a valve of any kind between the compression tank and boiler! It is unnecessary and prevents the free passage of air into the tank. If a valve must be used, install a gate valve in the vertical pipeline.

FIG. 2. This is an ideal method of running the pipe between the boiler and compression tank, as it permits an unrestricted flow of air bubbles to the tank. When this type of connection is not practical, horizontal piping with sufficient pitch-up to the tank (see Fig. 1) is adequate. A minimum of 1″ pitch-up in five feet should be used.

FIG. 3. Where there is not sufficient space between the boiler and the ceiling for a single compression tank of adequate capacity, several smaller tanks may be used. When two tanks are used, increase the horizontal header to one size larger than the tapping in the Airtrol Tank Fitting. For three or more tanks in parallel, increase the header to two sizes. In installations where ceiling height will not permit unions in vertical piping, they may be used horizontally. Airline piping must pitch up to tanks.
INSTALLATION OF ATFL-1″ TANK FITTING
The ATFL Airtrol Tank Fitting is made especially for compression tanks with capacities of 100 gallons and larger. This fitting may be used with all suitably sized ABF Airtrol Boiler Fittings, Rolairtrol, and In-Line Airtrol Separators. Figs. 4 and 5 show typical recommended methods of installation. The horizontal pipe between the ATFL Fitting and the boiler must always pitch up at least 1″ In 5 feet. For example, if the horizontal pipe Is 2.5 feet long, use a nipple In the vertical pipe (see Fig. 4) approximately 1/2″ shorter than would be required to make the line horizontal. Then pull the horizontal line down to catch the union. For horizontal run-outs more than 7 feet long, use an 11/4″ pipe size. For lengths of 20 feet or more, use a 1W pipe.
The ATFL Drain-O-Tank valve which is furnished with each ATFL fitting is installed into a separate tapping in the tank. When the tube which is attached to the ATF Drain-O-Tank valve is uncoiled, the tube is long enough to be used in a 48″ diameter tank. To use with any other size diameter tank, the tube must be cut to the right length with a hack saw as shown in the table below.
| Diameter of Tank | Length of Tube |
| 48″ | 32″ |
| 42″ | 28″ |
| 36″ | 24″ |
| 30″ | 20″ |
| 24″ | 16″ |
| 20″ | 13″ |

B & G AIRTROL SYSTEM

FIG. 12.
TYPICAL INSTALLATION DETAIL FOR FLANGED MODEL R AND RL ROLAIRTROL AIR SEPARATORS

Note: Model “RL” Rolairtrol Air Separators (less strainer) can be installed in the same manner as Model “R” Rolairtrol Air Separators or sitting on integral support skirt. When installed on the support skirt, proper drain piping should be provided prior to installing the unit in the system piping.
Note: Model “R” Rolairtrol Air Separators have strainers that must be removed and cleaned after 24 hours of operation, 30 days of operation, and as required to maintain proper system air separation. Before installing the model “R” Rolairtrol refer to the following table which notes the minimum distances to be maintained between the blowdown connection and the floor or other equipment for strainer removal.
| MODEL NO. | DISTANCE REQUIRED TO REMOVE STRAINER INCHES | MODEL NO. | DISTANCE REQUIRED TO REMOVE STRAINER INCHES |
| R-2 | 8½ | R-12 | 34 |
| R-2½ | R-14 | 37 | |
| R-3 | 12 | R-16 | 42 |
| R-4 | 14 | R-18 | 52 |
| R-5 | 17 | R-20 | 56 |
| R-6 | 20 | R-22 | 60 |
| R-8 | 23 | R-24 | 64 |
| R-10 | 29 | R-30 | 80 |
Note: Rolairtrol sizes through an “R8” or “RL8” can be supported in the piping system as long as pipe hangers are attached to the tangential nozzles as close to the Rolairtrol shell as possible. Sizes larger than an “R8” or “RL8” will need to have additional supports such as a cradle under the Rolairtrol acting on diameter as close to the Rolairtrol outside diameter as possible or factory-installed clips welded to the shell for overhead hanging.
For further information, contact ITT Bell & Gossett, 8200 N. Austin Avenue, Morton Grove, IL 60053, Phone (847) 966-3700 — Facsimile (847) 966-9052.
PRINTED IN U.S.A. 6-95
Morton Grove, IL, U.S.A.















