maxima 08561106 Stainless Steel Oven 
Technical service
A technical check-up once or twice a year helps prolong the life of the appliance and guarantees better operation. Make sure that assistance is carried out solely and exclusively by qualified personnel. For any spare parts orders or for any information about the appliance, always mention the serial number and model (data indicated on the “technical data” plate at the rear).
General warnings
Very important!: keep this instruction book together with the appliance for future consultation.These warnings were drafted for your safety and for that of others. Please read them carefully before installing or using the appliance:
- If, on receipt of the goods, the packaging is damaged, write the following on the delivery note: “I REVERSE THE RIGHT TO CONTROL THE GOODS”, specify the damage and get the driver to sign in acceptance; send a claim in writing to the seller within 4 calendar days from the date of receipt. No claim shall be accepted after such period.
- The appliance is intended for professional use and must be utilised by qualified personnel trained to use it.
- Any modification which may be necessary on the electrical system to enable installation of the appliance, must be carried out solely by competent personnel.
- It is dangerous to modify or attempt to modify the characteristics of this appliance.
- Never clean the appliance with direct water jets, because, if any water enters, it could limit the machine’s safety .
- Before doing any maintenance or cleaning jobs, disconnect the appliance from the electrical mains and allow it to cool.
- Do not attempt to carry out the periodic controls or any repairs by yourself. Contact the nearest Service Centre and use only original spare parts.
N.B.:
Improper or incorrect use and failure to observe the installation instructions shall release the manufacture from all responsibility. In this connection, the directives in the “POSITIONING” paragraph must be strictly observed.
Technical specifications
| Dimensions of appliance (mm) LxDxH | 850x1030x770 |
| Weight of appliance (Kg) | 91 |
| Heating power (kW) | 2,4 |
| Power supply voltage (V~) | 230 V~ (50/60 Hz) |
| Appliance class | I |
| Power cable diameter | 3×1,5 mm² |
| Type of cable | H07RN-F |
| Electric cable connection | Type Y |
The “technical data” plate is positioned on the rear panel of the appliance.
Instructions for the installer
The following instructions are aimed at the qualified installer, to ensure that he carries out the installation, adjustment and maintenance operations as correctly as possible and according to current legal regulations. Any operation must be performed with an electrical power cut to the appliance. Before using the appliance, carefully remove the special adhesive film protecting the parts in stainless steel. Do not leave any glue residues on the surfaces. If necessary, remove them at once, with an appropriate solvent. Positioning – Position the appliance perfectly horizontally (the feet are adjustable) at a distance of not less than 10 cm from the side and rear walls, to enable natural ventilating air to circulate freely around it. The appliance is not suitable for embedding. Electrical connection – The appliance must be connected to the electrical mains according to current legal regulations. Before making the connection, make sure of the following
- the voltage and frequency values of the power supply system match the values on the “technical data” plate affixed on the appliance;
- the limiting valve and the system are able to support the appliance’s load (see the “technical data” plate);
- the power supply system has an adequate earth connection according to current legal regulations;
- a single- pole switch with minimum between-contacts aperture of the overvoltage category III (4000 V), sized to the load and conforming to current legal regulations, is fitted between the appliance and the mains in the direct connection to the mains;
- the single-pole switch used for connection is easy to reach when the appliance is installed;
- the yellow/green earth wire is not interrupted by the switch;
- the power supply, when the appliance is operating, must not deviate from the rated voltage value by ±10%.
- if the supply cable is damaged then it must be replaced by the manufacturer or by your technical support or by a qualified person to avoid any risk.
connection of power cable
The terminal board is on the rear panel of the appliance. Open the terminal board cover by obtaining leverage with a screwdriver on the two side fins. Loosen the cable gripper screw and allow the cable to pass through it. Arrange the conductors so that the earth conductor is the last to detach from its terminal if the cable goes into a state of faulty traction. Connect the phase conductor to the terminal marked with the letter “L”, the neutral conductor to the terminal marked with the letter “N” and the earth conductor to the terminal marked with the symbol . Tighten the ring-nut of the cable gripper and close the terminal board cover. The appliance must be connected to an equipotential system whose efficiency must first be checked according to current legal regulations. This connection must be made between different appliances by using the appropriate terminal marked with the symbol . The equipotential conductor must have a minimum diameter of 2,5 mm2 The equipotential terminal is at the rear of the appliance.
Connection to water mains
The appliance must be supplied with softened drinking water with a hardness value of 0,5°F to 3°F (It is obligatory to use water softener to reduce the formation of scaling inside the proofing chamber). The water pressure must be in the range of 100 to 200 kPa (1,0 – 2,0 bar).The connection to the water supply is done using the 3/4” threaded solenoid valve on the back Proofer the bottom) of the appliance, fitting a mechanical filter with a cut-off cock (before connecting the filter, allow a certain amount of water to flow out in order to remove any waste from the pipe).
Use instructions (for the user)
This appliance is not intended for use by persons (including children) with reduced phycal, sensory or mental capabilities, or lack of experience and knowledge. Unless they have beengiven supervision or instruction concerning use of appliance by a person responsible for their safety. Children should be supervised to ensure that they do not play with the appliance. For the first use, we advise you to run the appliance load-free for at least 15-20 minutes. In this way, any unpleasant smells due to residual work grease are eliminated. This appliance must be used solely for the purpose for which it was expressly designed, i.e. heating and leavening frosted foods. Do not enter salt or salty food in proofing chamber. Salt can irreparably damage the appliance. The manufacturer denies any responsibility for damages.
Residual risks (for the user)
Keep away from the machine personnel not trained to use it. The appliance contains electrical parts and must never be washed with a jet of water or steam. The appliance is electrically connected: before attempting any cleaning operation, cut power to the appliance. Do not use the door handle to move the appliance (the glass panel may break).
How to use the control panel
Key to the symbols on the control panel:
Control thermostat indicator light – The indicator light of the control thermostat goes OFF whenever the selected temperature is reached in the leavening compartment. It lights up again when the thermostat is tripped to re-establish this temperature.
Routine cleaning and maintenance
(WARNING:
Cut power to the appliance before every operation)General cleaning Clean the appliance when it is cool To clean the steel parts, do not use products containing chlorine (sodium hypochlorite, hydrochloric acid, etc) even if diluted. Use specific off-the-shelf products or a little hot vinegar. Rinse thoroughly with water and dry with a soft cloth. Clean the glass door with hot water only, and do not use rough cloths. Do not wash the appliance with direct jets of water, because if water enters, this could limit the appliance’s safety. Do not use corrosive substances (e.g. hydrochloric acid) to clean the floor near to where the appliance could be located: the vapours released by this acid could corrode and damage the appliance’s outer housing in steel.
Technical assistance
Before leaving the factory, the appliance was completely regulated and tested by expert personnel to guarantee the best operating results. All repairs and settings must be performed with utmost care and attention, respecting national safety regulations in force. Always contact your retailer or our nearest Service Centre, giving details of the problem, the appliance model and the serial number (on the rating plate on the rear panel). For any maintenance the user can contacby calling the telephone numbers on the cover or going to
Information to users
Pursuant to Directive 2012/19/UE the crossed out bin symbol on the appliance indicates that at the end of its life the product must be collected separately from other waste. The user must, therefore, deliver the appliance at the end of its service life to the appropriate centres for separate collection of electrical and electronic waste. The separate waste collection and subsequent treatment, recovery and disposal, are conducive to the production of equipment with recycled materials and reduce the negative effects on the environment and health possibly caused by improper waste handling.
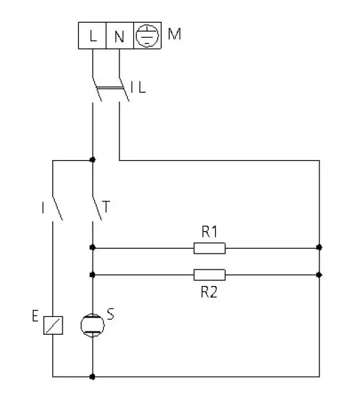
Wiring layout
- Power terminal board
- Power line switch
- Control thermostat
- Humidifier solenoid-valve
- Thermostat indicator light
- R2 Heating elements
- Humidifier switch
Established warranty
Maxima kitchen Equipment products are exclusively designed for food use and are covered by warranty complying with Laws Regulation article n. 1490 and following) for professional users such as VAT holder customers purchasing from Distributor.
Maxima Kitchen Equipment products are professional and certified according to the IEC 60335-1 standard and can only be sold to professional users. With the exclusion of any additional warranty, the Seller will repair, at its sole discretion, only those
parts of its products that prove vitiated by an original defect provided that, subject to revocation, the customer has reported the defect within 12 months from ‘purchase and reported the defect within 8 (eight) days of the discovery, in writing enclosing a copy of the invoice, receipt or sales receipt proving the purchase. As well as in the event that the customer is not able to produce the invoice, receipt or sales receipt proving the purchase or are not respected the terms outlined above, the guarantee is expressly excluded in the following cases:
- Any failure or breakage of components caused by transport.
- Damage caused by inadequate electrical, plumbing and gas installation than provided in the installation manual, or by an abnormal function of the same.
- Damage resulting from incorrect installation of the product, or installation not in accordance with the requirements in the installation manual, and in particular damage due to failure of the chimneys and the discharges which this product is connected.
- Product use for purposes other than those it is intended for, as specified and resulting from the technical documentation released by Maxima Kitchen Equipment.
- Damage caused by use of the Product not in accordance with instructions contained in the user and maintenance manual.
- Product tampering.
- Adjustment Operations, maintenance and repair of the product performed by unqualified personnel
- Use of non-original or not authorized parts by Maxima Kitchen Equipment.
- Damage or defect caused by negligent and/ or reckless of the product, or in contrast with the instructions prescribed by the instruction and maintenance manual.
- Damage caused by a fire or other natural events and in any case any damage by accident or addicted to any cause not dependent on the manufacturer.
- Damage to parts subject to normal wear that need to be replaced periodically. Also excluded from the guarantee: the painted or enameled parts, krnobs, handles, mobile or removable plastic parts, light bulbs, glass parts, seals, electronic parts, and all the possible accessories, transport costs from the based consumer, the end user and/ or purchaser to the seat of Maxima Kitchen Equipment Ltd. and vice versa. The warranty doesn’t include also the oven’s replacement costs and the related installation costs. The warranty excludes products purchased as used or purchased from third parties not connected or authorized by Maxima Kitchen Equipment SRL is not responsible for damages, direct or indirect, caused by the product failure, or following to the forced suspension of use of the same. Warranty repairs do not result in the extension or renewal thereof. Parts replaced under warranty are in turn a guarantee of 6 months from the date of shipment, attested by a movement document issued by Maxima Kitchen Equipment. Nobody is authorized to modify the terms and conditions of the guarantee or to release other verbal or written.
Availability and supply of spare parts
Maxima Kitchen Equipment guarantees the supply of spare parts for a period not exceeding 12 months from the invoice date of the appliance purchased. After that date, the availability of spare parts cannot be guaranteed.The products included on manuals may be subject, Without any notice or responsibility for Maxıma Kitchen Equipment, to technical and functional design changes aiming at improvements without compromising their essential functional and safety features. Maxima Kitchen Equipment is not responsible for any inaccuracies due to bad printing or transcription errors, that could appear on any tool of presentation and/or technical and commercial description of its products to customers.





















