GUEST 729489 Wired Remote Light Dual Station

READ THESE INSTRUCTIONS BEFORE
INSTALLING AND USING THIS PRODUCT.
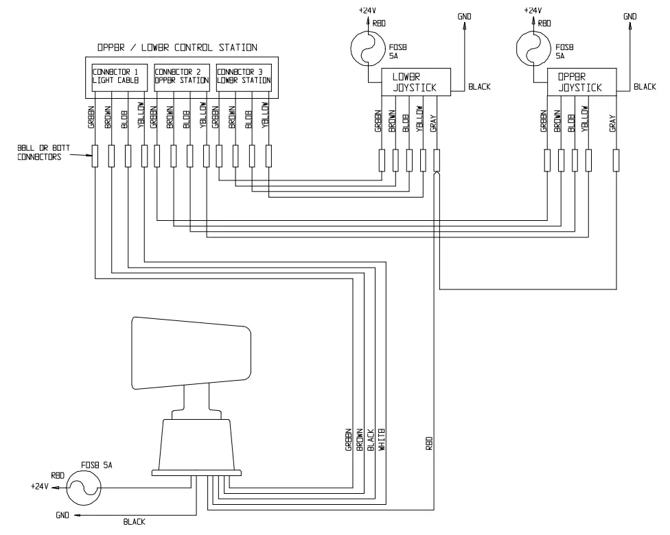
This Wired Dual Station is designed for use with Guest Models 296-57-24 and 502-2, Seven-Wire Remote Spotlights. The following instructions will easily allow you to integrate this dual station into your existing Control /Spotlight installation.
- Surface mount the dual station to any convenient surface.

- Connect the wires from the light, the existing station, the dual station and selector station as shown:
- CONTROL STATIONS: LIGHT
- Cable: Cable
Connect the wires from the four cables (Existing Station, Light, Dual Station and Selector Station) by matching the colors. - Black – Neg. Batt. (Grd.): Black – Neg. Batt. (Grd.)
- Red – Pos. Batt. (+24V): Red – Pos. Batt. (+24V)
- Cable: Cable
- CONTROL STATIONS: LIGHT
- You are now ready to operate the light
LIMITED WARRANTY
- For one (1) year from the date of original purchase, The Guest Co. will, at its discretion, repair or replace for the original consumer, free of charge, any part or parts found defective in material or workmanship. All transportation charges under this warranty must be borne by the consumer.
- Proof of purchase is required. A computerized register receipt is required. Handwritten receipts are not accepted for warranty proof of purchase. In the absence of a receipt, warranty period will be calculated from date of manufacture printed or stamped on the product.
- There is no other expressed warranty. Implied warranties, including those of merchantability and fitness for a particular purpose, are limited to one ear from the date of purchase. This is the exclusive remedy and consequential damages are excluded where permitted by law.
CUSTOMER SERVICE
If you, our customer, have any questions concerning Guest products, parts or warranties, please contact our Service Department Monday through Friday between 11:00 AM and 7:00 PM Eastern Time.
- Tel: (707) 226-9600
- Fax: (707) 226-9670
- Email: [email protected]
- Website: www.marinco.com




















