
Compacta 60
Range Hood
User Manual
110V/60Hz
WE GIVEAWAY
IM OSSECAllATIO.L.
1 Active Carbon Filter
PRODUCTOS Inspirados
EN DISENOS ITAUANOS
To preserve the warranty of this product it is essential to install it at not less than 30 “= 75 cm from the stove.
RECOMMENDATIONS AND SUGGESTIONS
INSTALLATION
- The manufacturer has not been held responsible for damage caused by improper or improper installation.
- Please read this instruction manual before installing and using the extractor. It is important that this manual be kept in a safe place for future reference.
- This extractor can be used in duct mode (outdoor fumes) or in recirculation mode (internal recycling). To use this choice, you must place the option you prefer XHAUST OR INNER on the inside of the aluminum filters.
- Only a qualified and trained technician can perform the installation work.
- Check that the red voltage corresponds to that indicated on the plate inside the extractor.
- Do not connect the extractor to the combustion fume exhaust vents (boilers, chimneys, etc.)
- If the extractor is used together with non-electrical appliances (eg gas appliances), a sufficient ventilation system must be ensured in place to prevent backflow of the exhaust gases. The kitchen must have a direct opening in the open air in order to guarantee the entry of clean air.
- The minimum installation distance must be within 30 “= 75 cm If the installation manual for the gas cooker specifies a distance greater than that suggested, it must be taken into account.
- The extractor must be installed on a plate with four anchoring points.
NOTICE: Considering the weight of the extractor, it is recommended that two or more people be needed to install or move. Otherwise, it can cause physical injuries.
USE: - The extractor has been designed only for domestic use, to eliminate fumes from the kitchen.
- Never use the extractor for fines other than those that have been designed.
- When the extractor is operating, it should not be exposed to high flames below.
- Adjust the intensity of the flame by which it goes to the bottom of the pots, making sure that the flame does not come out over the edge of the pot.
- When frying, the intensity of the flame must be continuously controlled: very hot oil can burst into flames.
- The extractor should not be used by children or people who do not know its correct use.
MAINTENANCE
- Proper maintenance of the extractor ensures its correct operation.
- Unplug the appliance from the mains before carrying out any maintenance work.
- Clean and / or replace activated carbon filters after a specific time.
- Clean the extractor with a damp cloth and then dry completely.
- Clean the extractor with a damp cloth and then dry completely.
- Once the product is clean, we recommend applying mineral oil or baby oil to the steel, with a clean, dry towel.
- Use recommended cleaners for this type of material, we recommend the following; WD40.
- Do not use abrasive products, as they can damage the surface finishes.
- To clean the glass, we suggest applying alcohol (with great caution) with a clean, dry towel.
ELIMINATION:
- Do not dispose of this product in household waste. A special garbage collection is necessary for your treatment.
WARNING:
In certain circumstances, household appliances can be a hazard. - The condition of the filters has not been verified while the extractor is running.
- Do not touch the light bulbs after being prepared (it is hot).
- Do not disconnect the appliance with wet hands.
- Avoid intense flames, as it is detrimental to filters and a fire hazard.
- Constantly check the frying food so that the oil does not overheat a lot, it can become a fire hazard.
- Disconnect the electrical plug before any maintenance.
- Do not use this product outdoors.
- This device is not intended for use by persons with physical, sensory or mental disabilities, or lack of experience and knowledge unless it has been supervised or instructed on the use of the device by a person responsible for its safety. Children should be supervised to ensure they do not play with the device.
- It must have adequate ventilation at the place of operation of the extractor when it is used with other gas appliances or other fuels.
- There is a risk of fire, if cleaning is not carried out according to the instructions in the manual.
- Do not flame under the extractor.
- The air outlet of the extractor must not be connected to the same smoke outlet duct of the devices that use gaseous fuels or other fuels.
CHARACTERISTICS

INSTALLATION AND USE
Note 1: Carefully remove the plastic protective film from all exterior surfaces of the extractor and chimney before final installation.
Note 2: At least two people are required to assemble the extractor.
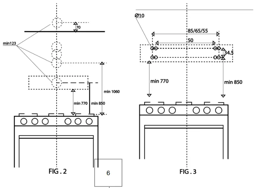
Note 3: IMPORTANT: respect the distance between the tables of the kitchen burners and the bottom of the extractor (with respect to the stove must be 30″ = 75cm).
Note 4: IMPORTANT: have voltage protector.
INSTALLATION FOR FIXING ON THE WALL
- As shown (Figure 2). Drill a hole of 133 mm diameter in the wall, in any case, check the position of the socket and observe if the cable of the appliance arrives.
- Mark two points for the holes in the wall, respecting the distances indicated in (Figure 3). Make two 10 mm diameter holes in the wall and place two ram plus (10).
- Take the screws (6) and insert into the ram plus (10) then tighten the screws completely.

MOUNTING INSTALLATION IN THE CABINET
- As shown (Fig. 5), drill a hole 133 mm in diameter in the cabinet check the position of the socket and consider whether the appliance’s power cord reaches the outlet.
- Mark 4 points for the holes in the cabinet, respecting the distances indicated (Fig. 6), drill 4 holes of 6 mm in diameter in the cabinet.
- Push the extractor against the cabinet and insert the 4 screws (5) that operate from the inside of the cabinet. Tighten the screws completely.

INSTALLATION IN RECIRCULATION VERSION
FIXED TO THE WALL
IMPORTANT: The carbon filter must be installed in the extractor in the filter version. The two outlet points of the extractor must be blocked with the air outlet covers (9).
IMPORTANT: Set the selector to “Inner” internal mode for recirculation. 
- Mark two points for the holes in the wall, respecting the indicated distances (fig.3). Make two 10 mm diameter holes in the wall and place two ramplus (10).
- Take the screws (6) and insert into the ramplus (10) then tighten the screws completely.

INSTALLATION OF ASSEMBLY WITH RECIRCULATION IN THE CABINET
IMPORTANT: The carbon filter must be installed in the extractors of the filter version. The two exit points of the extractor must be blocked with the air outlet covers (9).
- Mark 4 points for the holes in the cabinet, respecting the indicated distances (fig.6). Drill 4 holes of 6 mm diameter in the cabinet.
- Push the extractor against the cabinet and insert the 4 screws (5) that operate from inside the cabinet. Tighten the screws completely.
- The long runs of tubes, elbows, prevent the proper operation of the extractor. Use as few of them as possible. For larger ducts, longer tubes can be used for better performance.
RECIRCULATION MODE
Caution do not use rigid metal or plastic.
- Install the charcoal filter on.
- Note that air flows out from the grid of the front of the body.
ELECTRIC CONNECTION
The electrical installation must be carried out by a qualified person in accordance with all codes and standards.
- If the power cord is damaged, it must be replaced by the manufacturer or its service agent or qualified personnel in order to avoid dangerous situations.
- Do not use the plug and / or extension cord other than those initially connected to the extractor.
OPERATION OF THE CONTROLS
- The extractor is controlled by buttons on the front panel.
- The light switch, to turn them on and off.
- The fan switch turns on the three-speed fan.
0-OFF
1 – BAJA VELOCIDAD
2 – VELOCIDAD MEDIA
3 – ALTA VELOCIDAD
4 – LUZ

MAINTENANCE
FAT FILTER
There are two types of grills chosen by the customer, one is the aluminum grid and the other is the metal grid. Grease filters should be cleaned frequently (every two months of operation, or more frequently when the use is extreme). Use a detergent solution to clean them.
The aluminum filters should be cleaned every 15 days with neutral soap, to give the charcoal filters a longer life.
FILTERS ARE WASHABLE
- Remove the grease filter, one by one removed from each closure. This can be removed from the extractor by tilting the filter down.

- Wash the filters, taking care not to bend them. The filters should be dry before putting them back on.
- When installing the filters, make sure the handle is visible from the outside.
- To install the grease filter, align the rear filter tabs with the exhaust slots. Remove the seal, push the filter into position and release it. Make sure that the filter is firmly attached after assembly.

RECIRCULATION OF AIR WITHOUT CONDUITS USING CARBON FILTER
This filter is not washable, can not be recovered, and should be replaced approximately every 3 months of operation or in less time in the case of heavy use.
- To install the carbon filter, close and stop until you hear “click”.
- Install the grease filter after the carbon filter is installed.
NORMAL BULBS
This type of extractor may require two bulbs or normal bulbs (2W)
WARNING: Always turn off the power supply before performing any installation on the appliance.
To change the lamps
- Remove the metal or aluminum grid.
- Turn the bulb switch off (by hand).
- Replace the normal 110V bulb. 2W maximum. Do not touch the replacement bulb with your bare hands.

THIS WARRANTY DOES NOT COVER THE FOLLOWING:
- Accessories for plastic, cosmetic, glass, spotlights, filters, bulbs or porcelain.
- Commercial use
- Modification of the date of manufacture on the plate.
- After 12 months from purchase data.
- Damage to glass parts, S / S, or LED parts.
- Improper installation, misuse, abuse or neglect.
- Incorrectly connected to insufficient or inadequate power source.
- Damage caused by foreign objects.
- Un-installation by unauthorized technicians, use of spare parts from other manufacturers.
For commercial use the maintenance and free service must be discussed with our authorized agent.
After the 12 months of the warranty period, the buyer must pay for the service and spare of needing it.
If you need the service, please provide the warranty certificate and purchase invoice.
Compacta 60
Range Hood























