Back Bar Bottle Cooler
SERIAL NUMBER INFORMATION
The serial number of all self-contained refrigerators and freezers is located inside the unit on the left hand side near the top on the wall.
Always have the serial number of your unit available when calling for parts or service.
This manual covers standard units only. If you have a custom unit, consult the customer service department at the number listed in the back cover.
RECEIVING-AND INSPECTING THE EQUIPMENT
Even though most equipment is shipped·,crated, care should be taken during unloading so the equipment is not damaged while being moved into the building.
- Visually inspect the exterior of the package and skid or container. Any damage should be noted and reported to the delivering carrier immediately.
- If damaged, open and inspect the contents with the carrier.
- In the event that the exterior is not damaged, yet upon opening, there is concealed damage to the equipment notify the carrier. Notification should be made verbally as well as in written form.
- Request an inspection by the shipping company of the damaged equipment This should be done within 10 days from receipt of the equipment
- Be certain to check the compressor compartment housing and visually inspect the refrigeration package. Be sure lines are secure and base is still intact
- Freight carriers can supply the necessary damage forms upon request
- Retain all crating material until an inspection has been made or waived.
SPECIFICATION

INSTALLATION:
Location:
Units represented in this manual are intended for indoor use only. Be sure the location chosen has a floor strong enough to support the total weight of the cabinet and contents. A fully loaded unit can weigh as much as 1500 pounds. Reinforce the floor as necessary to provide for maximum loading. For the most efficient refrigeration, be sure to provide good air circulation inside and out.
Inside cabinet:
Do not pack refrigerator so full that air cannot circulate. The refrigerated air is discharged at the top rear of the unit. It is important to allow for proper air flow from the top rear to the bottom of the unit. Obstructions to this air flow can cause evaporator coil freeze ups and loss of temperature or overflow of water from the evaporator drain pan. The shelves have a rear turn up on them to prevent this. However, bags and other items can still be located to the far rear of the cabinet. Air is brought into the evaporator coil with fans mounted to the front of the coil. Prevent obstruction by locating large boxes and tall stacks of product to the bottom of the cabinet.
Outside cabinet:
Be sure that the unit has access to ample air. Avoid hot corners and locations near stoves and ovens. It is recommended that the unit be installed no closer than 2″ from any wall with at least 12″ of clear space above the unit. Should it become necessary to lay the unit on its side or back for any reason, allow at least 24 hours before start-up so as to allow compressor oil to flow back to the sump. Failure to meet this requirement can cause compressor failure and unit damage.
Leveling:
A level cabinet looks better and will perform better because the doors will line up with the frames properly, the cabinet will not be subject to undue strain and the contents of the cabinet will not move around on the shelves. Use a level to make sure the unit is level from front to back and side to side. Units supplied with legs will have adjustable bullet feet to make the necessary adjustments. If the unit is supplied with casters, no adjustments are available. Ensure the floor where the unit is to be located is level.
Stabilizing:
Models are supplied on casters for your convenience, ease of cleaning underneath and for mobility. It is very important, however, that the cabinet be installed in a stable condition with the front wheels locked while in use.
Standard warranties will be voided due to improper installation procedures.
Electrical connection:
Refer to the amperage data on page 3, the serial tag, your local code or the National Electrical Code to be sure the unit is connected to the proper power source. A protected circuit of the correct voltage and amperage must be run for connection of the line cord, or permanent connection to the unit.
The ON/OFF switch must be turned to OFF and the unit disconnected from the power source whenever performing service, maintenance functions or cleaning the refrigerated area.
OPERATION
Do not throw items into the storage area. Failure to heed these recommendations could result in ~ damage to the interior of the cabinet.
Refrigerators:The factory setting for temperature range is 36-46F.
On/Off Switch: An on/off switch is located on the front of the bottom shroud. When the unit is on, the switch will glow green.
Light Switch: An light switch is located next to on/off switch on the front of the bottom shroud.
SOLID-STATE THERMOSTAT DESCRIPTIONS
1. FRONT PANEL COMMANDS
1.1 KEY FUNCTION
SET: To display target set point; in programming mode it selects a parameter or confirm an operation. (DEF) To start a manual defrost
(UP] To see the last temperature alarm happened; in programming mode it browses the parameter
codes or increases the display value(DOWN) To see the last temperature alarm happened; in programming mode it browses the parameter
codes or decreases the display value
KEY COMBINATION +
To lock & unlock the keyboard
SET + To enter in programming mode
SET +To return to the room temperature display

1.2 Function of LEDS

2. MAIN FUNCTIONS
2.1 HOW TO SEE THE SETPOINT
- Push and immediately release the SET key: the display will show the set point value;
- Push and immediately release the SET key or wait for 5 seconds to display the sensor value again.
2.2 HOW TO CHANGE THE SETPOINT
- Push the SET key for more than 2 seconds to chan0P. the set point value
- The value of the set point will be disolayed and the -‘t. LED starts blinking;
- To change the set value push the A or V key within 1 Os; SET~
- To memory the new set point value and push the SET key again or wait 1 Os.
2.3 HOW TO START A MANUAL DEFFROST
Push the key for more than 2 seconds and a manual defrost will start
2.4 HOW TO LOCK THE KEYBOARD
- Keep pressed the
and
keys for more than 3s;
- The “POF” message will be displayed and the keyboard will be locked. At this point, it will be possible only to see the set point or the MAX or Min temperature stored;
- If a key is pressed more than 3s the “POF” message will be displayed.
2.5 HOW TO UNLOCK THE KEYBOARD
KeP.p pressed the and
keys together for more than 3s, till the “Pon” message display, then press
or
key to select the item to check or program.
3. ALARM SIGNALS
HOW TO SEE THE ALARM AND RESET THE RECORDED ALARM
- Push the A or V key, the alarm signals are displayed;
- When the signal is displayed, hold the SET key until the “rst” message is displayed, and push the SET key again, the “rst” message start blinking and the normal temperature will be displayed again.

MAINTENANCE
The power switch must be turned to OFF and the unit disconnected from the power source whenever performing service, maintenance functions or cleaning the refrigerated area.
Refrigerators and Freezers:
The interior and exterior can be cleaned using soap and warm water. If this isn’t sufficient, try ammonia and water or a nonabrasive liquid cleaner. When cleaning the exterior, always rub with the “grain” of the stainless steel to avoid marring the finish.
Do not use an abrasive cleaner because it will scratch the stainless steel and plastic and can damage the breaker strips and gaskets.
Cleaning the Condenser Coil:
The condenser coil requires regular cleaning, recommended is every 90 days. In some instances, you may find that there is a large amount of debris and dust or grease accumulated prior to the 90 day time frame. In these cases the condenser coil should be cleaned every 30 days. If the build up on the coil consists of only light dust and debris the condenser coil can be cleaned with a simple brush, heavier dust build up may require a vacuum or even compressed air to blow through the condenser coil. If heavy grease is present, there are de-greasing agents available for refrigeration use and specifically for the condenser coils. The condenser coil may require a spray with the de-greasing agent and then blown through with compressed air. Failure to maintain a clean condenser coil can initially cause high temperatures and excessive run times, continuous operation with dirty or clogged condenser coils can result in compressor failures. Neglecting the condenser coil cleaning procedures will void any warranties associated with the compressor or cost to replace the compressor.
Never use a high pressure water wash for this cleaning procedure as water can damage the electrical components located near or at the condenser coil.
In order to maintain proper refrigeration performance, the condenser fins must be cleaned of dust, dirt and grease regularly. It is recommended that this be done at least every three months. If conditions are such that the condenser is totally blocked in three months, the frequency of cleaning should be increased. Clean the condenser with a vacuum cleaner or stiff brush. If extremely dirty, a commercially available condenser cleaner may be required.
Stainless Steel Care and Cleaning
To prevent discoloration of rust on stainless steel several important steps need to be taken. First, we need to understand the properties of stainless steel. Stainless steel contains 70-80% iron which will rust. It also contains 12-30% chromium which forms an invisible passive film over the steels surface which acts as a shield against corrosion. As long as the protective layer is intact, the metal is still stainless. If the film is broken or contaminated, outside elements can begin to breakdown the steel and begin to form rust of discoloration.
Proper cleaning of stainless steel requires soft cloths or plastic scouring pads, NEVER USE STEEL PADS, WIRE BRUSHES OR SCRAPERS!
Cleaning solutions need to be alkaline based or non-chloride cleaners. Any cleaner containing chlorides will damage the protective film of the stainless steel. Chlorides are also commonly found in hard water, salts, and household and industrial cleaners. If cleaners containing chlorides are used be sure to rinse repeatedly and dry thoroughly upon completion.
Routine cleaning of stainless steel can be done with soap and water. Extreme stains or grease should be cleaned with a non-abrasive cleaner and plastic scrub pad. It is always good to rub with the grain of the steel.
There are also stainless steel cleaners available which can restore and preserve the finish of the steels protective layer. Early signs of stainless steel breakdown can consist of small pits and cracks. If this has begun, clean thoroughly and start to apply stainless steel cleaners in attempt to restore the passivity of the steel.
Never use an acid based cleaning solution ! Many food products have an acidic content which can deteriorate the finish. Be sure to clean the stainless steel surfaces of ALL food products. Common items include, tomatoes, peppers and other vegetables.
Gasket Maintenance:
Gaskets require regular cleaning to prevent mold and mildew build up and also to keep the elasticity of the gasket. Gasket cleaning can be done with the use of warm soapy water. Avoid full strength cleaning products on gaskets as this can cause them to become brittle and prevent proper seals. Also, never use sharp tools or knives to scrape or clean the gasket which could possibly tear the gasket and rip the bellows. Gaskets can easily be replaced and don’t require the use of tools or authorized service persons. The gaskets are “Dart” style and can be pulled out of the grove in the door and new gaskets can be “pressed” back into place.
Doors/Hinges:
Over time and with heavy use doors the hinges may become loose. If it is noticed that the door is beginning to sag, it may become necessary to tighten the screws that mount the hinge brackets to the frame of the unit. If the doors are loose or sagging this can cause the hinge to pull out of the frame which may damage both the doors and the door hinges. In some cases this can require qualified service agents or maintenance personnel.
Drain Maintenance
Each unit has a drain located inside the unit which removes the condensation from the evaporator coil and evaporates it at an external condensate evaporator pan. Each drain can become loose or disconnected from moving or bumping the drain. If you notice excessive water accumulation on the inside of the unit, be sure the drain tube is connected from the evaporator housing to the condensate evaporator drain pan. If water is collected underneath the unit you may want to check the condensate evaporator drain tube to be sure it is still located inside the drain pan. The leveling of the unit is important as the units are designed to drain properly when on a level surface, if your floor is not level this can also cause drain problems. Be sure all drain lines are free of obstructions typically food product is found blocking drain lines causing water to back up and overflow the drain pans.
Swing Door Replacement and Adjustment
- Open the bottom shroud and hold the door, then loose bottom hinge’s screws and take off the old door;
- Prepare new door, insert top pin into top hinge, get one bottom hinge to hold the door by the bottom pin , then fasten bottom hinge securely to the door frame with three screws;
- Allow the door to freely swing, make sure it swing close by itself with no restriction;
- Plug the unit in and make sure the lock work well;
- If not, adjust the door height by adding the plastic spacer/washer provided to the bottom hinge pin.
Sliding Door Replacement and Adjustment
- Take off the hook of counterweight of door from top of the door;
- Hold the door up until it’s bottom edge over the channel a little, move the door out across the channel, lay the door down;
- Prepare new door, hold the door insert into top channel until bottom edge over bottom channel, move bottom of door across the channel wall and lay it down to the channel.
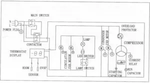
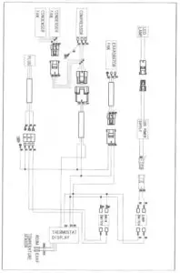
WIRING DIAGRAM
Model: ABB48/ABB48SS/ABB48SSG/ABB60/ABB60G

Model: ABB72/ABB72G

Model: ABB48/ABB48SS/ABB48SSG/ABB60/ABB60G

Model: ABB72/ABB72G

Arctic Air Back Bar Bottle Cooler [ABB72, ABB72G] Instruction Manual – Original PDF
Arctic Air Back Bar Bottle Cooler [ABB72, ABB72G] Instruction Manual- Optimize PDF



















