TWNMA 72-8140 Fixed 13.8VDC Power Supply

Model 72-8140
72-8141
72-8142
INTRODUCTION
These compact, fixed voltage regulated power supplies are perfect for cell phones, auto sound products, scanners, CB and ham radio equipment. The highly regulated output, and efficient convection cooling ensure long term reliability. These units are capable of running a 100% of rated continuous output for 30 minutes.
PRECAUTIONS
- This power supply is intended for indoor use only
- Never remove the metal cover of the power supply while AC power is connected
- Never touch the unit when your hands are wet
- Never block ventilation slots or place where rear heat sinks can come in contact with other items
- Refer servicing only to qualified service personnel, as incorrect re-assembly may result in a risk of electric shock or fire
- Power supply output provides 13.8VDC fixed output, be certain connected load accepts this voltage
- Never use the power supply for the load requiring higher current than the designed value, at the risk of damage to the supply
- Place the power supply on a flat surface with sufficient clearance, dry, dust free surroundings for ventilation
- Do not expose the power supply to sun, high humidity or dust levels
- In the event that fuse requires replacement, use only the same rating, fast blow fuse
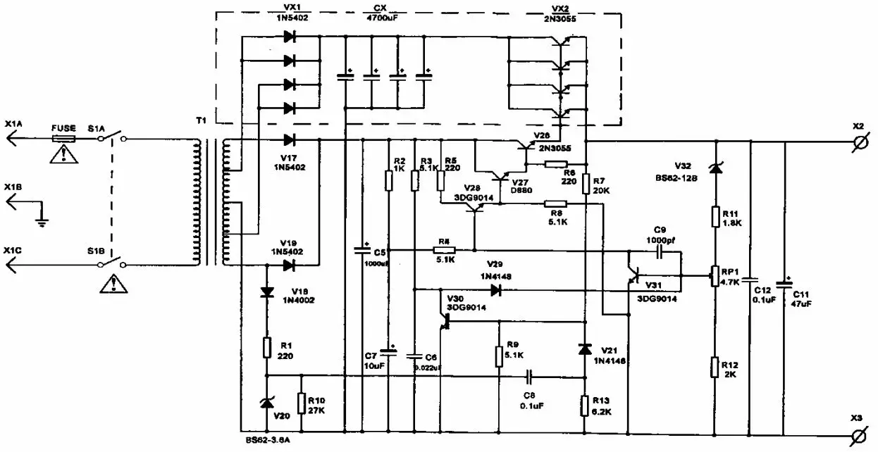
CIRCUIT DIAGRAM

Note: The above schematic is for representation of the regulation and output circuit only. The number of filter capacitors, rectifier diodes and 2N3055 output transistors represented in the dotted section, will vary depending upon the output current rating of the specific supply model.
If more detailed viewing of the above schematic is desired, it may be viewed at www.mcminone.com, under any of the model numbers listed in this document.
SPECIFICATIONS
| Model | 72-8140 | 72-8141 | 72-8142 |
| Continuous | 3.0A | 6.0A | 10.0A |
| Surge | 5.0A | 8.0A | 12.0A |
| Ripple voltage Line/load regulation Fuse protection | <20mV 0.8A | <25mV 1.5% 2.0A | <40mV 2.5A |
| Input Voltage | 110~127VAC, 60Hz | ||
| Dimensions (H x W x D) | 3-1/4″ x 4-1/2″ x 7″ | 4-3/8″ x 5-1/2″ x 9-1/4″ | 4-3/8″ x 5-1/2″ x 9-1/4″ |
Tenma Test Equipment
Distributed by:
MCM, an InOne company
650 Congress Park Drive
Centerville, Ohio 45459
www.mcminone.com




















