OWNER’S MANUAL & OPERATING INSTRUCTIONS
Frame Type Electric Start
DUAL FUEL GENERATOR
This manual covers the following models:
3500 E2 DF (EU/SC)
7500 E2 DF (EU/SC)
CPG3500E2-DF 2800W Dual Fuel Generator
SAVE THESE INSTRUCTIONS
Important Safety Instructions are included in this manual.
INTRODUCTION
Introduction
Congratulations on purchasing your generator. Please follow these instructions and maintain it correctly.
Portable Power Generator
This unit is a petrol engine driven AC generator used for supply electrical power.
Accessories
CPE manufactures and supplies a series of accessories.
See local dealer for more information.
This Booklet
We reserve the right to change, alter or improve the product and this manual without prior notice.
Record the model and serial numbers as well as date and place of purchase for future reference. Have this information available when ordering parts and when making technical or warranty inquiries.
Champion Power Equipment Support
Model Number
Serial Number
Date of Purchase
Purchase Location
For Oil Type see ‘Add Engine Oil‘ section. For Fuel Type see ‘Add Fuel‘ section.
MANUAL CONVENTIONS
For Oil Type see ‘Add Engine Oil‘ section. For Fuel Type see ‘Add Fuel‘ section.
DANGER
DANGER indicates an imminently hazardous situation which, if not avoided, will result in death or serious injury.
WARNING
WARNING indicates a potentially hazardous situation which, if not avoided, could result in death or serious injury.
CAUTION
CAUTION indicates a potentially hazardous situation which, if not avoided, may result in minor or moderate injury.
CAUTION
CAUTION used without the safety alert symbol indicates a potentially hazardous situation which, if not avoided, may result in property damage.
SAFETY RULES
WARNING
Read this manual thoroughly before operating your generator. Failure to follow instructions could result in serious injury or death.
WARNING
The engine exhaust from this product contains chemicals that are known to cause serious health problems and even death.
DANGER
Generator exhaust contains carbon monoxide, a colourless, odourless, poison gas. Breathing carbon monoxide will cause nausea, dizziness, fainting or death. If you start to feel dizzy or weak, get to fresh air immediately.
Operate generator outdoors only in a well ventilated area.
DO NOT operate the generator inside any building, including garages, basements, crawlspaces and sheds, enclosure or compartment, including the generator compartment of a recreational vehicle.
DO NOT allow exhaust fumes to enter a confi ned area through windows, doors, vents or other openings.
DANGER CARBON MONOXIDE: using a generator indoors CAN KILL YOU IN MINUTES.
DANGER
Rotating parts can entangle hands, feet, hair, clothing and/or accessories.
Traumatic amputation or severe laceration can result. Keep hands and feet away from rotating parts.
Tie up long hair and remove jewelry.
Operate equipment with guards in place.
DO NOT wear loose-fitting clothing, dangling drawstrings or items that could become caught.
DANGER
Generator produces powerful voltage.
DO NOT touch bare wires or receptacles.
DO NOT use electrical cords that are worn, damaged or frayed.
DO NOT operate generator in wet weather.
DO NOT allow children or unqualifi ed persons to operate or service the generator
Use a ground fault circuit interrupter (GFCI) in damp areas and areas containing conductive material such as metal decking.
Use approved transfer equipment to isolate generator from your electric utility and Notify your utility company before connecting your generator to your power system.
WARNING
Sparks can result in fi re or electrical shock.
When servicing the generator:
Disconnect the spark plug wire and place it where it cannot contact the plug.
DO NOT check for spark with the plug removed.
Use only approved spark plug testers.
WARNING
Running engines produce heat. Severe burns can occur on contact.
Combustible material can catch fi re on contact.
DO NOT touch hot surfaces.
Avoid contact with hot exhaust gases.
Allow equipment to cool before touching.
Maintain at least 91.4 cm (3 ft.) of clearance on all sides to ensure adequate cooling.
Maintain at least 1.5 m (5 ft.) of clearance from combustible materials.
WARNING
Rapid retraction of the starter cord will pull hand and arm towards the engine faster than you can let go.
Unintentional startup can result in entanglement, traumatic amputation or laceration.
Broken bones, fractures, bruises or sprains could result. When starting engine, pull the starter cord slowly until resistance is felt and then pull rapidly to avoid kickback.
DO NOT start or stop the engine with electrical devices plugged in.
CAUTION
Exceeding the generator’s running capacity can damage the generator and/or electrical devices connected to it.
DO NOT overload the generator.
Start the generator and allow the engine to stabilize before connecting electrical loads.
Connect electrical equipment in the off position, and then turn them on for operation.
Turn electrical equipment off and disconnect before stopping the generator.
DO NOT tamper with the governed speed.
DO NOT modify the generator in any way.
CAUTION
Improper treatment or use of the generator can damage it, shorten its life and void your warranty.
Use the generator only for intended uses.
Operate only on level surfaces.
DO NOT expose generator to excessive moisture, dust, or dirt.
DO NOT allow any material to block the cooling slots.
If connected devices overheat, turn them off and disconnect them from the generator.
DO NOT use the generator if:
- Electrical output is lost
- Equipment sparks, smokes or emits fl ames
- Equipment vibrates excessively
WARNING
Operation of this equipment may create sparks that can start fi res around dry vegetation.
A spark arrestor may be required. The operator should contact local fi re agencies for laws or regulations relating to fi re prevention requirements.
WARNING
Medical and Life Support Uses.
In an emergency, call Emergency Services immediately.
NEVER use this product to power life support devices or life support appliances.
NEVER use this product to power medical devices or medical appliances.
Inform your electricity provider immediately if you or anyone in your household depends on electrical equipment to live.
Inform your electrical provider immediately if a loss of power would cause you or anyone in your household to experience a medical emergency.
Fuel Safety
DANGER
PETROL, PETROL VAPOURS AND LIQUID PETROLEUM GAS (LPG) ARE HIGHLY FLAMMABLE AND EXPLOSIVE.
Fire or explosion can cause severe burns or death.
Unintentional startup can result in entanglement, traumatic amputation or laceration.
Petrol and Petrol Vapours:
- PETROL IS HIGHLY FLAMMABLE AND EXPLOSIVE.
- Petrol can cause a fi re or explosion if ignited.
- Petrol is a liquid fuel but it’s vapours can ignite.
- Petrol is a skin irritant and needs to be cleaned up immediately if spilled on skin or clothes.
- Petrol has a distinctive odour, this will help detect potential leaks quickly.
- In any petrol fi re, fl ames should not be extinguished unless by doing so the fuel supply valve can be turned OFF. This is because if a fi re is extinguished and a supply of fuel is not turned OFF, then an explosion hazard could be created.
- Petrol expands or contracts with ambient temperatures. Never fi ll the petrol tank to full capacity, as petrol needs room to expand if temperatures rise.
Liquefi ed Petroleum Gas (LPG):
- LPG IS HIGHLY FLAMMABLE AND EXPLOSIVE.
- Flammable gas under pressure can cause a fi re or explosion if ignited.
- LPG is heavier than air and can settle in low places while dissipating.
- LPG has a distinctive odour added to help detect potential leaks quickly.
- In any petroleum gas fi re, fl ames should not be extinguished unless by doing so the fuel supply valve can be turned OFF. This is because if a fi re is extinguished and a supply of fuel is not turned OFF, then an explosion hazard could be created.
- When exchanging LPG cylinders, be sure the cylindervalve is of the same type.
- Always keep the LPG cylinder in an upright position.
- LPG will burn skin if it comes in contact with it.
Keep any and all LPG away from skin at all times.
When adding or removing Petrol:
Turn the generator off and let it cool for at least two minutes before removing the fuel cap. Loosen the cap slowly to relieve pressure in the tank.
Only fi ll or drain fuel outdoors in a well-ventilated area.
DO NOT pump petrol directly into the generator at the petrol station. Use an approved container to transfer the fuel to the generator.
DO NOT overfi ll the fuel tank.
Always keep fuel away from sparks, open fl ames, pilot lights, heat and other sources of ignition.
DO NOT light or smoke cigarettes.
When starting the generator:
DO NOT attempt to start a damaged generator.
Make certain that the petrol cap, air fi lter, spark plug, fuel lines and exhaust system are properly in place.
Allow spilled fuel to evaporate fully before attempting to start the engine.
Make certain that the generator is resting fi rmly on level ground.
When operating the generator:
DO NOT move or tip the generator during operation.
DO NOT tip the generator or allow fuel or oil to spill.
When transporting or servicing the generator:
Make certain that the fuel shutoff valve is in the off position and the fuel tank is empty.
Make certain that a LPG cylinder is not attached to generator and is securely stowed away.
Disconnect the spark plug wire.
When storing the generator:
Store away from sparks, open fl ames, pilot lights, heat and other sources of ignition.
Do not store generator, petrol or LPG cylinder near furnaces, water heaters, or any other appliances that produce heat or have automatic ignitions.
WARNING
Never use a petrol container, LPG connector hose, petrol tank, LPG cylinder or any other fuel item that is damaged or appears damaged.
Your generator requires some assembly. This unit ships from our factory without oil. It must be properly serviced with fuel and oil before operation.
If you have any questions regarding the assembly of your generator, call your local dealer. Please have your serial number and model number available.
Remove the Generator from the Shipping Carton
- Set the shipping carton on a solid, fl at surface.
- Remove everything from the carton except the generator.
- Carefully cut each corner of the box from top to bottom. Fold each side fl at on the ground to provide a surface area to install the wheel kit and support leg.
Install the Wheel Kit
CAUTION
The wheel kit is not intended for over-the-road use.
You will need the following tools to install the wheels:
You will need the following tools to install the wheels:
- Adjustable wrench (not included)
- Socket wrench (not included)
- Pliers (not included)
- Before adding fuel and oil, tip the generator on it’s sid
- Slide the wheel bolt through the fl at washer, bushinand wheel.
- Slide the bolt through the mount point on the frame
- Fasten securely with the lock nut.
- Repeat steps 2-4 to attach the second wheel.

ASSEMBLY
Install the Support Leg
- Attach the support leg to the generator frame with fl ange bolt and fl ange lock nuts.
- Tip the generator slowly so that it rests on the wheels and support leg.

Install the handle (selected models)
- Place the handle over the mounting channel on the frame.
- Secure the handle to the frame using the two handle bolts.
- Place the lock nut on the end of each bolt and fasten securely. DO NOT over tighten the lock nuts.
Connect the Battery
- Remove the protective cover from the red (+) lead on the battery.
- Attach the red (+)lead to the red (+) terminal on the battery with the fl ange bolt and secure with the fl ange nut.
- Repeat steps 1-2 for the black (–) battery lead.
Add Engine Oil
CAUTION
DO NOT attempt to crank or start the engine before it has been properly fi lled with the recommended type and amount of oil. Damage to the generator as a result of failure to follow these instructions will void your warranty.
NOTE
The generator rotor has a sealed, pre-lubricated ball bearing that requires no additional lubrication for the life of the bearing.
NOTE
The recommended oil type is 10W-30 automotive oil.
- Place the generator on a fl at, level surface.
- Remove oil fi ll cap/dipstick to add oil.
- Add oil and replace oil fi ll cap/dipstick. DO NOT OVERFILL.
- Check engine oil level daily and add as needed.
NOTE
Once oil has been added, a visual check should show oil about 1-2 threads from running out of the fi ll hole.
If using the dipstick to check oil level, DO NOT screw in the dipstick while checking.
Add Engine Oil Cont’d.
NOTE
Check oil often during the break-in period. Refer to the Maintenance section for recommended service intervals.
CAUTION
The engine is equipped with a low oil shut-off and will stop when the oil level in the crankcase falls below the threshold level.
NOTE
We consider the first 5 hours of run time to be the break-in period for the unit. During the break in period stay at or below 50% of the running watt rating and vary the load occasionally to allow stator windings to heat and cool. Adjusting the load will also cause engine speed to vary and help seat piston rings. After the 5 hour break-in period, change the oil.

NOTE
Weather will affect engine oil and engine performance. Change the type of engine oil used based on weather conditions to suit the engine needs.
NOTE
Synthetic oil may be used after the 5 hour initial break-in period. Using synthetic oil does not increase the recommended oil change interval. Full synthetic 5W-30 oil will aid in starting in cold ambient <5°C (41ºF)
Add Fuel (Petrol)
- Use clean, fresh, regular unleaded fuel with a minimum octane rating of 85 and an ethanol contenof less than 10% by volume.
- DO NOT mix oil with fuel.
- Clean the area around the fuel cap.
- Remove the fuel cap.
- Slowly add fuel to the tank. DO NOT OVERFILL.
Fuel can expand after filling. A minimum of 6.4 mm (¼ in.) of space left in the tank is required for fuel expansion, more than 6.4 mm (¼ in.) is recommended. Fuel can be forced out of the tank asa result of expansion if it is overfi lled, and can affecthe stable running condition of the product. When filling the tank, it is recommended to leave enough space for the fuel to expand.
- Screw on the fuel cap and wipe away any spilled fuel.
CAUTION
Use regular unleaded petrol with a minimum octane rating of 85.
Do not mix oil and petrol.
Fill tank to approximately 6.4 mm (¼ in.) below the top of the tank to allow for fuel expansion.
DO NOT pump petrol directly into the generator at the petrol station. Use an approved container to transfer the fuel to the generator.
DO NOT fi ll fuel tank indoors.
DO NOT fi ll fuel tank when the engine is running or hot.
DO NOT overfi ll the fuel tank.
DO NOT light cigarettes or smoke when fi lling the fuel tank.
WARNING
Pouring fuel too fast through the fuel screen may result in blow back of fuel at the operator while fi lling.
NOTE
Our engines work well with 10% or less ethanol blend fuels. When using blended fuels there are some issues worth noting:
- Ethanol-petrol blends can absorb more water than petrol alone.
- These blends can eventually separate, leaving water or a watery goo in the tank, fuel valve and carburetor.
- With gravity-fed fuel supplies, this compromised fuel can be drawn into the carburetor and cause damage to the engine and/or potential hazards.
- There are only a few suppliers of fuel stabilizer that are formulated to work with ethanol blend fuels.
- Any damages or hazards caused by using improper fuel, improperly stored fuel, and/ or improperly formulated stabilizers, are not covered by manufacture’s warranty.
It is advisable to always shut off the fuel supply, run the engine to fuel starvation and drain the tank when the equipment is not in use for more than 30 days.
Connecting Liquid Petroleum Gas (LPG) Cylinder
- Make sure the fuel valve on the generator is in the off position.
- Attach the LPG hose (included) to the LPG hose connector on the side of the generator and tighten with an adjustable wrench.
Important: DO NOT use tape or any other type of sealant to seal LPG hose connection. - Remove the safety plug or cap from the cylinder valve.
- Attach the other end of the hose to the LPG connector on the cylinder and hand tighten.
- Check all connections for leaks by wetting the fi ttings with a solution of soap and water. Bubbles which appear or bubbles which grow indicate that a leak exists. If a leak exists at a fi tting then turn off the gas valve at the tank and tighten the fi tting. Turn the gas back on and recheck the fi tting with the soap and water solution. If the leak continues or if the leak is not at a fi tting then do not use the generator and contact customer service.

NOTE
- Use only standard 20 or 30 pound capacity LP tanks with Type 1, right hand Acme threads.
- Verify the requalifi cation date on the tank has not expired.
- All new cylinders must be purged of air and moisture prior to fi lling. Used cylinders that have not been plugged or kept closed must also be purged.
- The purging process should be done by a LPG supplier. (Cylinders from an exchange supplier should have been purged and filled properly already).
- Always position the cylinder so the connection between the valve and the gas inlet won’t cause sharp bends or kinks in the hose.
CAUTION
Do not allow children to tamper or play with the cylinder or hose connections.
CAUTION
Use approved LPG cylinders equipped with an OPD (overfi lling prevention device) valve. Always keep the cylinder in a vertical position with the valve on top and installed at ground level on a fl at surface Cylinders must not be installed near any heat source and should not be exposed to sun, rain, and dust. When transporting and storing, turn off the cylinder valve and fuel valve, and disconnect the cylinder. Plug the outlet, usually by a plastic protective cap, if one is available. Keep cylinders away from heat and ventilated when in a vehicle.
WARNING
If there is a strong smell of gas: Close off the gas supply at the cylinder. Use soapy water, which will produce a large bubble at the point of any leak, to check the hose, and connections on the cylinder valve and the generator. Do not smoke or light a cigarette, or check for leaks using a match, open flame source or lighter. Contact aqualified technician to inspect and repair the LPG system if a leak is found, before using the generator.
Grounding
Your generator must be properly connected to an appropriate ground to help prevent electric shock.
WARNING
Failure to properly ground the generator can result in electric shock.
A ground terminal connected to the frame of the generator has been provided on the power panel. For remote grounding, connect of a length of heavy gauge (12 AWG minimum) copper wire between the generator ground terminal and a copper rod driven into the ground. We strongly recommend that you consult with a qualified electrician to ensure compliance with local electrical codes.
Generator Location
Never operate the generator inside any building! (See safety warnings section). In some areas generators musbe registered with the local utility company. Generatorsused on construction sites may be subject to local rules and regulations. Keep on a fl at, level surface.
Generators must have at least 5 ft (1.5m) clearance from all combustible material. In addition they must have at least 3 ft (91.4cm) of clearance on all sides to allow for adequate cooling, maintenance and servicing.Generators should never be started or operated in ant location that will not allow for adequate cooling of the generator and/or the muffler. Allow generators to cool before storage or transportation. Do not place the generator near any vents or intakes. Carefully consider wind and air currents when placing generator. Failure to follow the proper safety instructions may void the manufacturer’s warranty.
Failure to follow proper safety precautions may void manufacturer’s warranty.
WARNING
Do not operate or store the generator in rain, snow, or wet weather.
Using a generator or electrical appliance in wet conditions, such as rain or snow, or near a pool or sprinkler system, or when your hands are wet, could result in electrocution.
WARNING
During operation the muffler and exhaust fumes produced will become hot. If adequate cooling and breathing space are not supplied, or if the generator is blocked or contained, temperatures can become extremely heated and may lead to fi re.
Grounding
The generator system ground connects the frame to the ground terminals on the power panel. The system ground is connected to the AC neutral wire.
Surge Protection
CAUTION
Voltage fluctuation may impair the proper functioning of sensitive electronic equipment. Electronic devices, including computers and many programmable appliances use components that are designed to operate within a narrow voltage range and may be affected by momentary voltage fluctuations. While there is no way to prevent voltage fluctuations, you can take steps to protect sensitive electronic equipment.
- Install UL1449, CSA-listed, plug-in surge suppressors on the outlets feeding your sensitive equipment. Surge suppressors come in single- or multi-outlet styles. They’re designed to protect against virtually all short-duration voltage fluctuations.
OPERATION
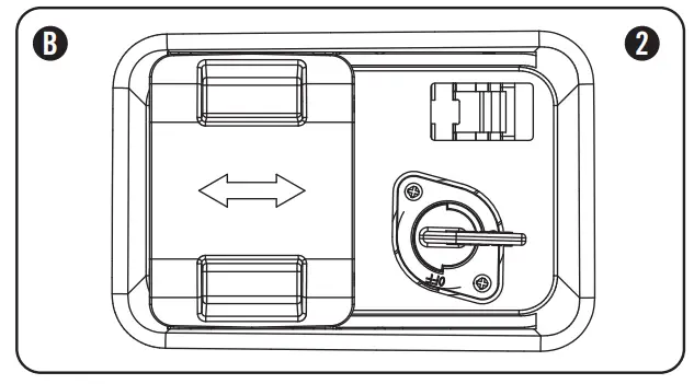
Fuel Selector Switch
The fuel selector switch on the front panel of the generator is designed specifically to choose between the fuel source desired, Petrol or LPG.
To select a fuel source simply slide the switch cover to either the right or left, and this will uncover the fuel valve of the fuel selected.
The LPG fuel valve (A) is to the left of the switch cover.
The petrol fuel valve (B) is to the right of the switch cover.

Once a fuel source has been selected, the user must turn the fuel valve to the vertical position to open the fuel valve. (1)

To turn a fuel valve to the off position the valve must be in the horizontal position. (2)
NOTE
The fuel selector switch cover is specifically designed not to slide to either side while a specificfuel has been selected and the valve is in the “ON” position. Only when the fuel valves are in the “OFF” position can the cover slide side to side.
NOTE
The fuel selector is locked into place once a “CLICK” sound is made. Only then can a fuel valve be turned to the vertical position.
Starting the Engine in ambient > 15°C (59°F) Petrol
- Make certain the generator is on a fl at, level surface.
- Disconnect all electrical loads from the generator.
Never start or stop the generator with electrical devices plugged in or turned on. - Turn the petrol fuel valve to the “ON” position.
- Move the choke lever to the “100% CHOKE” detent position.
a. For restarting a warm engine, move the choke lever to the “75% CHOKE” detent position. - Push the battery switch to the “ON” position.
- Push the ignition switch to the “ON” position.
- ELECTRIC START: Press and hold the ignition switch to the “START” position. Release as the engine begins to start. If the engine fails to start within five seconds, release the switch and wait at least ten seconds before attempting to start the engine again.
- RECOIL START: Pull the starter cord slowly until resistance is felt and then pull rapidly.
- Do not over-choke. As soon as engine starts, gradually move the choke lever to the “RUN” position over a 2-5 second duration.
NOTE
Keep choke lever in “Choke” position for only 1 pull of the recoil starter. After first pull, move choke lever to the “Run” position for up to the next 3 pulls of the recoil starter. Too much choke leads to spark-plug fouling/engine flooding due to the lack of incoming air. This will cause the engine not to start.
NOTE
For restarts with hot engine in hot ambient > 30°C (86°F) keep choke lever in “75% Choke” detent position for only 1 pull of the recoil starter. After first pull, move choke lever to the “Run” position for up to the next 3 pulls of the recoil starter. Too much choke leads to spark-plug fouling/engine flooding due to the lack of incoming air. This will cause the engine not to start.
NOTE
For petrol starting in in cold ambient < 15°C (59°F) the choke must be in the 100% “CHOKE” detent position for both electric and recoil start procedures. Do not over-choke. As soon as engine starts, gradually move the choke lever to the “RUN” position over a 5-20 second duration.
LPG
- Make certain the generator is on a fl at, level surface.
- Disconnect all electrical loads from the generator.
Never start or stop the generator with electrical devices plugged in or turned on. - Fully open the LPG cylinder fuel knob.
- Turn the LPG fuel valve to the “ON” position.
- Push the battery switch to the “ON” position.
- Push the ignition switch to the “ON” position.
- ELECTRIC START: Move the choke lever to the “75% Choke” detent position.
a. For restarting a warm engine, move the choke lever to the “75% CHOKE” detent position. - Press and hold the ignition switch to the “START” position. Release as the engine begins to start. If the engine fails to start within five seconds, release the switch and wait at least ten seconds before attemptinto start the engine again.
- Do not over-choke. As soon as engine starts, gradually move the choke lever to the “RUN” position over a 2-5 second duration.
- RECOIL START: Move the choke lever to the “100% Choke” detent position.
a. For restarting a warm engine, move the choke lever to the “100% CHOKE” detent position. - PULL-TO-PRIME: Pull the starter cord slowly until resistance is felt and then pull rapidly. Pull with “100% Choke” 1-2 times until you feel a few combustion pulses that indicates that the engine momentarily started.
- Move the choke lever to the “RUN” position.
- Pull the starter cord slowly until resistance is felt and then pull rapidly.
- If engine fails to start in 1-pull with choke in the “RUN”, then move choke to “100% Choke” and repeat the PULL-TO-PRIME step.
CAUTION
If the ignition switch is held down in the “Start” position longer than 5 seconds it could damage the starter.
NOTE
If the engine starts but does not run make certain that the generator is on a fl at, level surface. The engine is equipped with a low oil sensor that will prevent the engine from running when the oil level falls below a critical threshold.
NOTE
When the battery switch is in the “ON” position, the switch will light up if the battery is sending out a charge. If the switch does not light up while in the “ON” position, check that the battery connection is still good.
NOTE
The supplied 12V 15AH battery does re-charge while the engine is running, but it is also recommended that the battery be fully charged at least once per month.
NOTE
For LPG starting in cold ambient < 15°C (59°F) Move the choke lever to the “75% Choke” position for electric starting and “100% Choke” for recoil start. For electric start, gradually move the choke lever to the “RUN” position over a 2-10 second duration. To pull to prime for recoil start Pull with “100% Choke” 1-3 times until you feel a few combustion pulses that indicates that the engine momentarily started.
NOTE
Observing frost on LPG containers and regulators is common during operation and normally is not an indication of a problem. As LPG vapourizes and travels from the tank to the generator engine it expands. The amount of frost that forms can be affected by the size of the container, the amount of fuel being used, the humidity of the air and other operating conditions. In unusual situations this frost may eventually restrict the fl ow of gas to the generator resulting in deteriorating performance.
For example, if the tank temperature is reduced to a very low level then the rate at which the LPG vaporizes is also reduced and may not provide sufficient fuel fl ow to the engine. This is not an indication of a problem with the generator but only a problem with the fl ow of gas from the LPG container. If generator performance seems to be deteriorating at the same time that ice formation is observed on tank valve, hose or regulator then someactions may be taken to eliminate this symptom. In these rare situations it can be helpful to reduce or eliminate the cold fuel system effects by doing one of the following:
- Exchanging fuel tanks to allow the fi rst tank to warm up, repeating as necessary
- Placing the LPG container at the end of the generator near the handle, where engine fan air flows out from the generator. This air is slightly heated by fl owing over the engine. The containershould not be placed in the path of the muffler outlet.
- The container can be temporarily warmed by pouring warm water over the top of the tank.
Stopping the Engine
- Turn off and unplug all electrical loads. Never start or stop the generator with electrical devices plugged in or turned on.
- Let the generator run at no-load for several minutes to stabilize internal temperatures of the engine and generator.
- Turn the Petrol Fuel Valve to the “OFF” position if operating by petrol.
- Turn the LPG cylinder knob to the “CLOSE” or off position if operating by LPG.
- Let the engine run until fuel starvation has stopped the engine. This usually takes a few minutes.
- Press the ignition switch to the “OFF” position.
- Turn battery switch to the “Off” Position.
Important: Always ensure that the Fuel Valve and the Ignition Switch are in the “OFF” position when the engine is not in use.
NOTE
When turning off the generator after LPG operation, make sure the LPG cylinder knob is in the fully closed position.
NOTE
If the engine will not be used for a period of two (2) weeks or longer, please see the Storage section for proper engine and fuel storage.
Connecting Electrical Loads
- Let the engine stabilize and warm up for a few minutes after starting
- Plug in and turn on the desired 120/240 Volt AC single phase, 50 Hz electrical loads.
– DO NOT connect 3-phase loads to the generator.
– DO NOT connect 60 Hz loads to the generator.
– DO NOT overload the generator.
NOTE
Connecting a generator to your electric utility company’s power lines or to another power source may be against the law. In addition this action, if done incorrectly, could damage your generator and appliances and could cause serious injury or even death to you or a utility worker who may be working on nearby power lines. If you plan to run a
portable electric generator during an outage, please notify your electric utility company immediately and remember to plug your appliances directly into the generator. Do not
plug the generator into any electric outlet in your home.
Doing so could create a connection to the utility company power lines. You are responsible for ensuring that your generator’s electricity does not feed back into the electric utility power lines.
If the generator will be connected to a building electrical system, consult your local utility company or a qualified electrician. Connections must isolate generator power from utility power and must comply with all applicable laws and codes.
Do Not Overload Generator Capacity
Follow these simple steps to calculate the running and starting watts necessary for your purposes.
- Select the electrical devices you plan on running at the same time.
- Total the running watts of these items. This is the amount of power you need to keep your items running.
- Identify the highest starting wattage of all devices identified in step 1. Add this number to the number calculated in step 2. Surge wattage is the extra burst of power needed to start some electric driven equipment. Following the steps listed under “Power Management” will guarantee that only one device will be starting at a time.
Power Management
Use the following formula to convert voltage and amperage to watts:
Volts x Amps = Watts To prolong the life of your generator and attached devices, follow these steps to add electrical load:
- Start the generator with no electrical load attached
- Allow the engine to run for several minutes to stabilize.
- Plug in and turn on the fi rst item. It is best to attach the item with the largest load fi rst.
- Allow the engine to stabilize.
- Plug in and turn on the next item.
- Allow the engine to stabilize.
- Repeat steps 5-6 for each additional item.
NOTE
Never exceed the specifi ed capacity when adding loads to the generator.
An Important Message About Temperature
Your Champion Power Equipment product is designed and rated for continuous operation at ambient temperatures up to 40°C (104°F). When your product is needed your product may be operated at temperatures ranging from -l5°C (5°F) to 50°C (122°F) for short periods. If the product is exposed to temperatures outside this range during storage, it should be brought back within this range before operation. In any event, the product must always be operated outdoors, in a wellventilated area and away from doors, windows and other vents.
MAINTENANCE AND STORAGE
The owner/operator is responsible for all periodic maintenance.
WARNING
Never operate a damaged or defective generator.
WARNING
Tampering with the factory set governor will void your warranty.
WARNING
Improper maintenance will void your warranty.
NOTE
Maintenance, replacement, or repair of emission control devices and systems may be performed by any non-road engine repair establishment or individual.
Complete all scheduled maintenance in a timely manner Correct any issue before operating the generator.
Engine Maintenance
To prevent accidental starting, remove and ground spark plug wire before performing any service.
Oil
Change oil when the engine is warm. Refer to the oil specification to select the proper grade of oil for your operating environment.
- Remove the oil drain plug with a 15 mm socket and extension (not included).
- Allow the oil to drain completely.
- Replace the drain plug.
- Remove oil fi ll cap/dipstick to add oil.
- Add oil and replace oil fi ll cap/dipstick. DO NOT OVERFILL.
- Dispose of used oil at an approved waste management facility.
NOTE
Once oil has been added, a visual check should show oil about 1-2 threads from running out of the fi ll hole. If using the dipstick to check oil level, DO NOT screw in the dipstick while checking.

Spark Plugs
- Remove the spark plug cable from the spark plug.
- Use a spark socket (not included) to remove the plug.
- Inspect the electrode on the plug. It must be clean and not worn to produce the spark required for ignition.
- Make certain the spark plug gap is 0.7 – 0.8 mm or (0.028 – 0.031 in.).

- Refer to the spark plug recommendation chart when replacing the plug.
- Carefully thread the plug into the engine.
- Use a spark plug socket (not included) to firmly install the plug. Attach the spark plug wire to the plug.
OEM spark plug: NHSP F6RTC
Replacement spark plug: NGK BPR6ES or equivalent Make certain the *spark plug gap is 0.7 – 0.8 mm or (0.028 – 0.031 in.).
Maintenance Valve Clearance
- Intake: 0.13 – 0.17 mm (0.005 – 0.007 in.)
- Exhaust: 0.18 – 0.22 mm (0.007 – 0.009 in.)
Note: Tech bulletin regarding the valve adjustment procedure is on www.championpowerequipment.com
Air Filter
- Remove the snap-on cover holding the air filter to the assembly.
- Remove the foam element.
- Wash in liquid detergent and water. Squeeze thoroughly dry in a clean cloth.
- Saturate in clean engine oil.
- Squeeze in a clean, absorbent cloth to remove all excess oil.
- Place the filter in the assembly.
- Reattach the air filter cover and snap in place.
Spark Arrester
- Allow the engine to cool completely before servicing the spark arrester.
- Remove the screws holding the cover plate which retains the end of the spark arrester to the muffl er.
- Remove the spark arrester screen.
- Carefully remove the carbon deposits from the spark arrester screen with a wire brush.
- Replace the spark arrester if it is damaged.
- Position the spark arrester in the muffl er and attach with the screws.
CAUTION
Failure to clean the spark arrester will result in degraded engine performance.
Cleaning
CAUTION
DO NOT spray engine with water.
Water can contaminate the fuel system.
Use a damp cloth to clean exterior surfaces of the engineUse a soft bristle brush to remove dirt and oil.
Use an air compressor (25 PSI) to clear dirt and debris from the engine.
Adjustments
The air-fuel mixture is not adjustable. Tampering with the governor can damage your generator and your electrical devices and will void your warranty.
Maintenance Schedule
Follow the service intervals indicated in the following maintenance schedule.
Service your generator more frequently when operating in adverse conditions.
| Every 8 hours or daily | |
| Check oil level | |
| Clean around air intake and muffler | |
| Check hoses for leaks | |
| First 5 hours | |
| Change oil | |
| Every 50 hours or every season | |
| Clean air filter | |
| Change oil if operating under heavy load or in hot environments | |
| Every 100 hours or every season | |
| Change oil | |
| Clean/Adjust spark plug | |
| Check/Adjust valve clearance* | |
| Clean spark arrester | |
| Clean fuel tank and filter* | |
| Every 250 hours | |
| Clean combustion chamber* | |
| Every 3 years | |
| IReplace fuel line and LPG hose | |
*To be performed by knowledgeable, experienced owners or Champion Power Equipment certified dealers.
Generator Maintenance
Make certain that the generator is kept clean and stored properly. Only operate the unit on a fl at, level surface in a clean, dry operating environment. DO NOT expose the unit to extreme conditions, excessive dust, dirt, moisture or corrosive vapours.
CAUTION
DO NOT use a garden hose to clean the generator.
Water can enter the generator through the cooling slots and damage the generator windings.
Use a damp cloth to clean exterior surfaces of the generator.
Use a soft bristle brush to remove dirt and oil.
Use an air compressor (25 PSI) to clear dirt and debris from the generator.
Inspect all air vents and cooling slots to ensure that they are clean and unobstructed.
Storage
The generator should be started at least once every 14 days and allowed to run for at least 20 minutes. For longer term storage, please follow these guidelines.
Generator Storage
- Add a properly formulated fuel stabilizer to the tank.
- Be sure all appliances are disconnected from the generator.
- Run the generator for a few minutes so the treated fuel cycles through the fuel system and carburetor.
- Turn the fuel valve to the “Off” position.
- Let the generator run until fuel starvation has stopped the engine. This usually takes a few minutes.
- The generator needs to cool completely before cleaning and storage.
- Clean the generator according to the maintenance section.
- Change the oil.
- Remove the spark plug and pour about 14.8 mL (1⁄2 ounce) of oil into the cylinder. Crank the engine slowly to distribute the oil and lubricate the cylinder.
- Reattach the spark plug.
- Store the unit in a clean, dry place out of direct sunlight.
DANGER
Generator exhaust contains odourless and colourless carbon monoxide gas.
To avoid accidental or unintended ignition of your remote start generator during periods of storage, the following precautions should be followed:
- When storing the generator for short periods of time make sure that the Ignition Switch, the Fuel Valve and the Battery Switch are set in the OFF position.
- When storing the generator for extended periods of time make sure that the Ignition Switch, the Fuel Valve and the Battery Switch are set in the the the OFF position and the battery leads have been disconnected from the battery.
Generator Battery
This product is equipped with an automatic battery charging circuit. The battery will receive charging voltage when the engine is running. The battery will maintain a proper charge if the unit is used on a regular basis (about once every two weeks). If it is usedless frequently, the battery should be connected to a trickle charger (not included) or battery maintainer (not included) to keep the battery properly charged. If the battery is not able to start the engine, it can be startedby manually pulling the engine recoil cord. If the battervoltage is extremely low, the charging circuit may not beable to re-charge the battery. In this case, the battery must be connected to a standard automotive style battery charger for re-charging before it can be used.
Disconnect the Battery
- Remove the protective cover from the black/negative battery lead.
- Disconnect the black/negative lead from the black/ negative terminal on the battery and store the cap screw (M5x10) and nut (M5).
- Repeat steps 1-2 for the red/positive battery lead.
- Store the battery in a cool, dry place.
Charge the Battery
For a generator equipped with batteries for electric starting, proper battery maintenance and storage should be followed. An automatic battery charger (not included) with automatic trickle charging capability should be used to charge the battery. Maximum charging rate should not exceed 1.5 amps. Follow the instructions included with the battery charger. The battery should be fully charged at least once per month.
NOTE
A Float Charger will maintain the battery condition over long storage periods.
TROUBLESHOOTING
| Problem | Cause | Solution |
| Generator will not start | No fuel | Add fuel |
| Faulty spark plug | Replace spark plug | |
| Unit loaded during start up | Remove load from unit | |
| Generator will not start; Generator starts but runs roughly | Low oil level | Fill crankcase to the proper level |
| Place generator on a flat, level surface | ||
| Choke in the wrong position | Adjust choke | |
| Spark plug wire loose | Attach wire to spark plug | |
| Generator will not start electrically | Generator battery is dead | Recharge generator battery |
| Battery switch is in the “OFF” position | Turn battery switch to “ON” position | |
| Generator shuts down during operation | Out of fuel | Fill the petrol tank or fill LPG cylinder |
| Low oil level | Fill crankcase to the proper level. Place generator on a flat, level surface | |
| Generator cannot supply enough power or overheating | Generator is overloaded | Review load and adjust. See “PowerManagement” |
| Insufficient ventilation | Check for air restriction. Move to a well ventilated area | |
| No AC output | Cable not properly connected | Check all connections |
| Connected device is defective | Replace defective device | |
| Circuit breaker is open | Reset circuit breaker | |
| Faulty brush assembly | Replace brush assembly (Service Center) | |
| Faulty AVR (auto voltage regulator) | Replace AVR (Service Center) | |
| Loose wiring | Inspect and tighten wiring connections | |
| Other | Contact the help line | |
| Repeated circuit breaker tripping | Overload | Review load and adjust. See “PowerManagement” |
| Faulty cords or device | Check for damaged, bare or frayed wires. Replace defective device |
SPECIFICATIONS
| SPECIFICATIONS | CPG3500E2-DF-EU/SC |
| Gasoline Starting Watts | 2800W |
| Gasoline Running Watts | 2500W |
| Propane Starting Watts | 2600W |
| Propane Running Watts | 2300W |
| Gasoline Starting Amps | 12.73A |
| Gasoline Running Amps | 11.36A |
| Propane Starting Amps | 11.82A |
| Propane Running Amps | 10.45A |
| Volts | 220 |
| Frequency | 50Hz |
| Outlets | 220V 16A Euro 2Pin |
| GFCI Outlets | No |
| Covered Outlets | Yes |
| Gasoline Run Time at 1/2 Load | 10.0 h. |
| Propane Run Time at 1/2 Load | 11.0 It |
| Noise Level | 68.0 dBA |
| Inverter | No |
| Parallel Capability | No |
| DC Operation | No |
| Voltmeter | Intelligauge |
| Automatic Voltage Regulation | Yes |
| Battery | Yes |
| Start Type | Recoil/Electric Start |
| Engine Brand | Champion |
| Engine Size | 224cc |
| Engine Type | 4-stroke |
| Engine Speed | 3000 |
| Fuel Type | Gasoline. Propane (LPG) |
| Fuel Gauge | No |
| Gasoline Capacity | 13L |
| Gasoline Tank Material | Steel |
| Engine Oil Type | 10W-30 |
| Engine Oil Capacity | 0.6 L |
| Engine Oil Included | No |
| Low Oil Shut-Ott | Yes |
| Wheels | Yes |
| Wheel Type | Solid |
| Wheel Diameter | 8.0 in. |
| ECCC Approved | Yes |
| Gasoline Starting Watts | 7000W |
| Gasoline Running Watts | 6000W |
| Propane Starting Watts | 5500W |
| Propane Running Watts | 5000W |
| Gasoline Starting Amps | 31.82A |
| Gasoline Running Amps | 27.27A |
| Propane Starting Amps | 25A |
| Propane Running Amps | 22.73A |
| Volts | 220 |
| Frequency | 50Hz |
| Outlets | 220V 16A Euro 2Pin |
| GFCI Outlets | No |
| Covered Outlets | Yes |
| Gasoline Run Time at 1/2 Load | 8.0 h. |
| Propane Run Time at 1/2 Load | 5.5 h. |
| Noise Level | 74.0 dBA |
| Inverter | No |
| Parallel Capability | No |
| DC Operation | No |
| Voltmeter | Intelligauge |
| Automatic Voltage Regulation | Yes |
| Battery | Yes |
| Start Type | Recoil/Electric Start |
| Engine Brand | Champion |
| Engine Size | 439cc |
| Engine Type | 4-stroke |
| Engine Speed | 3000 |
| Fuel Type | Gasoline. Propane (LPG) |
| Fuel Gauge | No |
| Gasoline Capacity | 23L |
| Gasoline Tank Material | Steel |
| Engine Oil Type | 10W-30 |
| Engine Oil Capacity | 1.1 L |
| Engine Oil Included | Yes |
| Low Oil Shut-Off | Yes |
| Wheels | Yes |
| Wheel Type | Solid |
| Wheel Diameter | 9.5 in. |
| ECCC Approved | Yes |
TECHNICAL DIAGRAMS
3500 E2 (EU/SC) PARTS DIAGRAM

3500 E2 (EU/SC) PARTS LIST
| No | Alias | Name | QTY |
| 1 | CPG3500E2OF EU | Engine | 1 |
| 2 | 122.190005.00 | Rubber. Fore-Cover. B | |
| 3 | 122.190305.01 | Rubber. Fore-Cover, A | 1 |
| 4 | 123.191100.32 | Rotor Assembly | 1 |
| 5 | 2/6/1922 | Flange Belt M8.242 | 1 |
| 6 | 123.191200.32 | Stator Assembly | 1 |
| 7 | 123.191002.01 | Stator Cover | 1 |
| 8 | 122.190002.00 | End Housing | 1 |
| 9 | 2/8/1965 | Flange Belt 116.168 | 4 |
| 10 | 1.166740512.2 | Flange Bdt M5x12 | 3 |
| 11 | 122.190400.00 | Terminal Block | 1 |
| 12 | 1.93.05 | Lock Wither 05 | 1 |
| 13 | 1.5783.0516 | Bolt 145.16 | 1 |
| 14 | 1.9074.17.0516 | Screw/Washer Assembly M5 it 16 | 2 |
| 15 | 122.19=0.00 | AVR, 2KW | 1 |
| 16 | 1.16674.0516 | Range Bolt M5.16 | 2 |
| 17 | 122.190003.00.48 | Generator End Cover. Yellow | 1 |
| 18 | 122.190304.01 | Pinch. Carbon Bash | 1 |
| 19 | 122.190300.00 | Carbon Brush Assembly | 1 |
| 20 | 1.16874.0820 | Range Bolt Id8x20 | 3 |
| 21 | 1.5789.0612 | Flange Bolt M6.12 | 7 |
| 22 | 122.190018.01 | Bracket II. Muffler | 1 |
| 23 | 122.190018.00 | Bracket I. Muffler | I |
| 24 | 1.9074.4.0514 | Screw And Wagner Asserndy M5s14 | 2 |
| 25 | 46.101503.06 | Plato. Spark Arrester | 1 |
| 26 | 46.101300.08 | Spark Arrester Assembly | 1 |
| 27 | 23.102000.03.2 | Muffler Cover | 1 |
| 28 | 26.101000.00 | Muffler Assembly | 1 |
| 29 | 1.6175.08 | Nut MB | 2 |
| 30 | 1.93.08 | lock Washer 08 | 2 |
| 31 | 1.848.08 | Washer 08 | 2 |
| 32 | 28.100001.00 | Muffler Gasket | 1 |
| 33 | 15789. | mance13dt M6.8 | 2 |
| 34 | 23.090006.21 | Holder. Air Cleaner | 1 |
| 35 | 122.071000.45.48 | Fuel Tank. Yellow | 1 |
| 38 | 122.070015.01 | Mount Vibration. Fuel Tank | 4 |
| 37 | 2.03.004.1 | Washer. 024.06.5.1.5. Black | 4 |
| 38 | 1.93.08 | Lock Warier 08 | 4 |
| 39 | 1.5789.0620.1 | Flange Bolt M6.20. Black | 4 |
| 40 | 122.070300.02 | Fuel Frier Assembly | 1 |
| 41 | 122.070100.03 | Fuel Tank Cap | 1 |
| 42 | 1.819.0610 | Screw M5x10 | 2 |
| 43 | 152.072000.03 | Fuel Mete Assembly | 1 |
| 44 | 21.070600.01 | Connect Copper | 1 |
| 45 | 2/5/1918 | Clamp. 08.7.b8 | 4 |
| 48 | 122.070011.08 | Fuel Pipe. 245+25 mm | 1 |
| 47 | 152.200702.00 | Hand* Cover | 1 |
| 48 | 122.200700.03.2 | Handle | I |
| 49 | 1.6177.1.08 | Flange Leek Huila | 14 |
| 50 | 622790.6.2 | Frame | 1 |
| 51 | 2/5/1901 | Clamp. 08.6.5 | 2 |
| 52 | 122.200800.05.2 | Deccra6ve Plate. Black | 1 |
| 53 | 1.5789.0612.1 | Flange Bolt M6.12. Black | 2 |
| 54 | 122.201200.05 | Motor Mount. il | 2 |
| 55 | 122.201200.04 | Motor Monti | 2 |
| 58 | 1.8182.10 | Lock Nut MICI | 2 |
| 57 | 122.201701.05.48 | 8 in. Wheel. Team | 2 |
| 58 | 122.200018.01 | Bushing. 016×010.5×59 | 2 |
| 59 | 1.96.10 | Washer 010 | 2 |
| 60 | 15782. | Bolt M10x105 | 2 |
| 61 | 122.200904.00 | Pinch, Rubber | 1 |
| 62 | 9.1000.090 | Battery 12V9AH | 1 |
| 63 | 152.200013.01 | Jacket Wire | 1 |
| 64 | 5.1900010 | Rod Wire 190 mm. Battery. Red | 1 |
| 65 | 12220001301 | Jacket. 9AH Battery | 2 |
| 86 | 5.1903.011 | Black Wire. 190 mm. Battery. Black | 1 |
| 67 | 1.8177.1.06 | Flange Lock Nut M6 | 2 |
| 68 | 5.1900.011 | Grooming Line | 1 |
| 69 | 1.862.06 | Lock Washer 06 | 1 |
| 70 | 1.5789.0818 | Flange Bolt M8x16 | 2 |
| 71 | 152.200002.002 | Soaped Leg 60 mm | 1 |
| 72 | 152.201401100 | Rubber. Support | 2 |
| 73 | 1.5789.0625 | Flange Bolt M8•25 | 2 |
| 74 | 2/5/1905 | Clip. 06 | 1 |
| 75 | 2/5/1909 | Clip. 012.557 | 1 |
| 76 | 1.845.3513 | Screw ST3.5xI3 | 2 |
| 77 | 1.819.1.0330 | Screw M3x30 | I |
| 78 | 1.8170.03 | Nut M3 | 1 |
| 79 | 5.1050.000 | Switch | 1 |
| 80 | 1.845.4818 | Screw ST4.8×16 | 2 |
| 81 | 122.070400.06 | Fuel Cock | 1 |
| 82 | 122.070011.09 | Fuel Pipe. 395+33 awn | 1 |
| 83 | 152.070031.01 | Jacket. Fuel Hose | 1 |
| 84 | 122.210002.24 | Control Box | I |
| 55 | 1.6789.0615.1 | Flange Bolt 1113515. Black | 4 |
| 86 | 1.823.0408 | Screw M4.8 | 2 |
| 87 | 122.070025.02 | Knob | 1 |
| 88 | 1.8182.05 | that Nut M5 | 1 |
| B9 | 122.070032.00 | Knob Sleeve | 1 |
| 90 | 2/8/1955 | Bolt M6x14 | 3 |
| 91 | 152.201000.00 | Lock Catch | 2 |
| 92 | 152.200019.00.48 | Switch Schindler. Yellow | 1 |
| 93 | 122200. | Comer Panel. Bleck | 1 |
| 94 | 5.1000.001.3 | Ignition Switch | 1 |
| 95 | 1.9074.4.0512.1 | Screw 115.12. Black | 6 |
| 98 | 1.9074.4.0414.1 | ScrewfWasher Assembly /44×14. Black | 2 |
| 97 | 1.6177.1.04.1 | Flange Lock Nut M4, Black | 8 |
| 98 | 5.1430.005 | Intelligauge | 1 |
| 99 | 1.6783.0614.3 | Bolt M5x14. Green | 1 |
| 100 | 1.8170.06.3 | Nut M5. Green | 2 |
| 101 | 1.97.1.06.3 | Washer 05. Green | 1 |
| 102 | 1.862,05 | Lock Washer 05 | 1 |
| 103 | 5.1120.013 | Receptacle | 2 |
| 104 | 1.819.04142 | Screw/Washer Assembly M4x14 | 8 |
| 105 | 1.8177.1.002 | Flange Lock Nut M4 | 8 |
| 106 | 1.90744.0306.2 | ScrewANasher Assembly M3x6 | 2 |
| 107 | 5.1220.114 | Breaker | 1 |
| 106 | 5.1000.0003 | Baden/ Beech | 1 |
| 109 | 5.1810.006 | VFO Diode | 1 |
| 110 | 5.1820.001 | Charger | 1 |
| 111 | 5.1800.004 | Rectifier | 1 |
| 112 | 1.818.05142 | Screw M5x14. Black | 3 |
| 113 | 5.1280.003 | Fuse. 10A | 1 |
| 114 | 5.1280.008 | Fuse. SA | 1 |
| 116 | 122210003. | Wire Jacket. Control Box | 1 |
| 118 | 5.1320.011 | Caidult. Plastic. 250 nvn | 1 |
| 117 | 122.210003.03 | plug, End Hexane | 1 |
| 118 | CPG3500E2-0E-EU21.10 | Wire Assembly | 1 |
| 119 | CPG35006243F-EU21 | Control Panel Assembly | 1 |
| 120 | 9.1500.002 | Sleeve, Connector | 1 |
| 121 | 28.136000.08 | Pree.sure-reOuciie Valve | 1 |
| 122 | 122200018.00 | Supporter | 1 |
| 123 | 2/6/1923 | Clip 020 | 2 |
| 124 | 152.070012.05 | P00. 40 mm | 1 |
| 125 | 2/6/1932 | Clip. 017 | 2 |
| 126 | 122.074000.02 | Cutoff Valve | 1 |
| 127 | 122. | MPS. 380 mm | 1 |
| 128 | 152.07003100 | Jacket. LPG Hose | 1 |
3500 E2 (EU/SC) PARTS DIAGRAM

3500 E2 (EU/SC) PARTS LIST
| No. | Part Number | Description | Qt |
| 1 | 1.5789.0608 | Flange Bolt M6 x 8 | 1 |
| 2 | 22.061100.00.2 | Cover, Recoil Starter, Black | 1 |
| 3 | 21.061005.00 | Spring, Recoil Starter | 1 |
| 4 | 2/10/1903 | Rope 05 x 1550 | 1 |
| 5 | 21.061001.01 | Reel. Recoil Starter | 1 |
| 6 | 45.060003.00 | Spring, Ratchet | 2 |
| 7 | 45.060002.00 | Starter Ratchet. Steel | 2 |
| 8 | 45.060009.00 | Spring. Ratchet Guide | 1 |
| 9 | 45.060007.00 | Ratchet Guide | 1 |
| 10 | 45.060008.00 | Screw, Ratchet Guide | 1 |
| 11 | 24.040004.00 | Guide Plate, Push Rod | 1 |
| 12 | 1.5789.0612 | Flange Bolt M6 x 12 | 8 |
| 13 | 24.080100.00.48 | Fan Cover, Yellow | 1 |
| 14 | 24.091100.20 | Base, Air Cleaner | 1 |
| 15 | 21.061300.00 | Handle, Recoil, Soft | 1 |
| 16 | 24.130004.20 | Gasket, Air Cleaner | 1 |
| 17 | 22.061000.00 | Recoil Assembly | 1 |
| 18 | 24.091000.20 | Air Cleaner Assembly | 1 |
| 19 | 26.131000.25 | Carburetor | 1 |
| 26.131000.23 | |||
| 20 | 2/3/1916 | Washer 010 x 016 x 1.5, Drain Bolt | 2 |
| 21 | 2/2/1906 | Nut M14 x 1.5 | 1 |
| 22 | 21.060001.01 | Pulley. Starter | 1 |
| 23 | 23.080001.00 | Cooling Fan | 1 |
| 24 | 24.120100.10 | Flywheel | 1 |
| 25 | 2/11/1901 | Oil Seal 025 x 041.3 x 6 | 2 |
| 26 | 2.03.020.1 | Washer 06.2 x 015 x 0.5, Black | 2 |
| 27 | 21.110100.00 | Gear, Governor | 1 |
| 28 | 23.130100.20 | Choke Lever | 1 |
| 29 | 21.110013.00 | Shaft, Governor Gear | 1 |
| 30 | 21.110011.00 | Clip. Governor Gear | 1 |
| 31 | 22.130003.00 | Gasket. Carburetor | 1 |
| 32 | 21.110012.01 | Bushing, Governor Gear, Steel | 1 |
| 33 | 24.130002.00 | Gasket, Insulator | 1 |
| 34 | 23.130001.00 | Insulator, Carburetor | 1 |
| 35 | 23.080600.02 | Air Guide, Right Side | 1 |
| 36 | 2/1/1903 | Stud Bolt M6 x 90 | 2 |
| 37 | 26.030100.00 | Crankcase | 1 |
| 38 | 21.127000.02 | Oil Level Sensor | 1 |
| 39 | 26.010100.00 | Cylinder Head | 1 |
| 40 | 23.050200.00 | Connecting Rod | 1 |
| 41 | 25.050100.11 | Crankshaft | 1 |
| 42 | 1.276.6205 | Bearing 6205 | 2 |
| 43 | 24.030008.00 | Gasket. Crankcase Cover | 1 |
| 44 | 22.031000.00.48 | Oil Dipstick Assembly, Yellow | 1 |
| 45 | 23.125100.00 | Starter Motor Assembly | 1 |
| 46 | 23.030007.01 | Cover, Crankcase | 1 |
| 47 | 1.5789.0832.0.8 | Flange Bolt MB x 32 | 6 |
| 48 | 23.091002.21 | Seal, Air Cleaner | 1 |
| 49 | 23.110006.00 | Rod, Governor | 1 |
| 50 | 21.110003.00 | Arm, Governor | 1 |
| 51 | 1.6177.06 | Flange Nut M6 | 3 |
| 52 | 21.110001.00 | Shaft, Governor Arm | 1 |
| 53 | 22.123000.02 | Ignition Coil, Shield EPA | 1 |
| 54 | 1.5789.0625 | Flange Bolt M6 x 25 | 3 |
| 55 | 23.110005.01 | Spring, Throttle Return | 1 |
| 56 | 23.110007.00 | Spring, dovarnor | |
| 57 | 2/8/1940 | Bolt M6 x 21. Governor Arm | 1 |
| 58 | 21.110008.00 | Pin, Shaft | 1 |
| 59 | 23.111000.20 | Control Assembly | 1 |
| 60 | 25.040013.00 | Lifter, Valve | 2 |
| 61 | 2/4/1901 | Dowel Pin 09 x 14 | 2 |
| 62 | 26.041000.00 | Camshaft | 1 |
| 63 | 2/14/1912 | Woodruff Key 4 x 7.5 x 19 | 1 |
| 64 | 2/8/1937 | Drain Bolt M10 x 1.25 x 25 | 1 |
| 65 | 26.050005.00 | Piston | 1 |
| 66 | 23.050003.00 | Pin, Piston | 1 |
| 67 | 2/9/1901 | Cirdip 018 x 01 | 2 |
| 68 | 26.050303.00 | Ring, Oil | 1 |
| 69 | 26.050302.00 | Ring. Second Piston | 1 |
| 70 | 26.050301.00 | Ring, First Piston | 1 |
| 71 | 26.030009.00 | Gasket, Cylinder Head | 1 |
| 72 | 2/4/1903 | Dowel Pin 010 x 14 | 2 |
| 73 | 23.040002.00 | Valve, Intake | 1 |
| 74 | 23.040006.00 | Valve, Exhaust | 1 |
| 75 | 26.080400.00 | Air Guide, Lower | 1 |
| 76 | 2.15.002(F6RTC) | Spark Plug F6RTC | 1 |
| 77 | 1.5789.0860 | Flange Bolt M8 x 60 | 4 |
| 78 | 23.040017.00 | Oil Seal, Valve. Iron | 2 |
| 79 | 21.040003.00 | Spring, Valve | 2 |
| 80 | 21.040007.00 | Retainer, Exhaust Valve Spring | 1 |
| 81 | 21.040001.00 | Retainer. Intake Valve Spring | 1 |
| 82 | 21.040008.00 | Rotator, Exhaust Valve | 1 |
| 83 | 24.040202.00 | Shaft, Rocker Arm | 1 |
| 84 | 22.040009.00 | Rocker Arm, Intake Valve | 2 |
| 85 | 22.040012.00 | Screw, Valve Adjustment | 2 |
| 86 | 21.040021.00 | Nut M6 x 0.5. Lock | 2 |
| 87 | 1.97.1.06 | Washer 06 | 2 |
| 88 | 1.6177.1.06 | Flange Nut M6 | 2 |
| 89 | 26.131017.20 | Main Jet, Standard | 1 |
| 26.131017.20.01 | Main Jet, Altitude | / | |
| 90 | 24.040201.00 | Retainer, Rocker Arm | 1 |
| 91 | 23.040010.00 | Bolt, Rocker Arm | 2 |
| 92 | 23.040005.00 | Push Rod | 2 |
| 93 | 21.020002.01 | Gasket, Cylinder Head Cover | 1 |
| 94 | 24.021000.00 | Cover. Cylinder Head | 1 |
| 95 | 23.020001.02 | Breather Tube | 1 |
| 96 | 1.5789.0615 | Flange Bolt M6 x 15 | 4 |
| 97 | 2/1/1910 | Stud Bolt M8 x 35 | 2 |
| 98 | 23.125200.01 | Relay. Starter. Remote Control | 1 |
| 99 | 24.091200.20 | Cover. Air Cleaner | 1 |
| 100 | 23.091003.21 | Element, Air Cleaner | 1 |
| 101 | 23.091001.21 | Separator. Air Cleaner | 1 |
| 102 | 2.03.021.1 | Washer 06.4 x 013 x 1, Black | 1 |
| 103 | 1.93.05 | Lock Washer 05 | 2 |
| 104 | 1.16674.0516 | Flange Bolt M5 x 16 | 2 |
| 105 | 45.030032.00 | Sheath, Wire | 1 |
| 106 | 1.5789.0629 | Flange Bolt M6 x 29 | 1 |
| 107 | 2/4/1905 | Dowel Pin 08 x 10 | 2 |
| 108 | 45.030200.00 | Support | 1 |
| 109 | 2/6/1913 | Clamp 013.5 x 610 | 1 |
| 110 | 24.032000.00 | Oil Guide Assembly | 1 |
7500 E2 (EU/SC) PARTS DIAGRAM

| No 1 | New Alias 1.819.0510 | Name Screw M5x10 | Qty 2 |
| 2 | 152.072000.03 | Fuel Meter Assembly | 1 |
| 3 | 122.070100.03 | Fuel Tank Cap | 1 |
| 4 | 122.070300.02 | Fuel Filter Assembly | 1 |
| 5 | 152.071000.47.48 | Fuel Tank, Yellow | 1 |
| 6 | 1.5789.0620.1 | Flange Bolt M6x20, Black | 4 |
| 7 | 1.93.06 | Lock Washer 06 | 8 |
| 8 | 2.03.004.1 | Washer 06, Black | 4 |
| 9 | 122.070015.01 | Mount Vibration, Fuel Tank | 4 |
| 10 | 21.070600.01 | Connect (Copper) | 1 |
| 11 | 2/6/1916 | Clamp (08.7xb6) | 4 |
| 12 | 152.070011.08 | Pipe, Fuel (265 mm) | 1 |
| 13 | 45.090006.20 | Holder, Air Cleaner | 1 |
| 14 | 1.6177.1.06 | Flange Lock Nut M6 | 2 |
| 15 | 1.848.08 | Washer 08 | 2 |
| 16 | 1.93.08 | Lock Washer 08 | 2 |
| 17 | 1.6175.08 | Nut M8 | 2 |
| 18 | 46.100001.07 | Muffler Gasket | 1 |
| 19 | 46.101000.01.2 | Muffler Assembly | 1 |
| 20 | 1.9074.4.0510 | Screw And Washer Assembly M5 x10 | 3 |
| 21 | 46.101300.00 | Spark Arrester Assembly | 1 |
| 22 | 1.16674.0820 | Flange Bolt M8x20 | 2 |
| 23 | 1.6175.05 | Nut MS | 2 |
| 24 | 1.97.1.05 | Washer 05 | 4 |
| 25 | 1.93.05 | Lock Washer 05 | 5 |
| 26 | 2/8/1935 | Bolt M5x214 | 2 |
| 27 | 1.97.1.06 | Washer 06 | 4 |
| 28 | 152.190300.00 | Carbon Brush Assembly | 1 |
| 29 | 122.190004.01 | Pinch, Carbon Brush | 1 |
| 30 | 1.5783.0520 | Bolt M5x20 | 1 |
| 31 | 1.16674.0512.2 | Flange Bolt M5x12 | 2 |
| 32 | 152.190003.00.48 | Generator End Cover, Yellow | 1 |
| 33 | 1.5783.0516 | Bolt M5x16 | 2 |
| 34 | 122.190400.00 | Terminal Block | 1 |
| 35 | 1.16674.0516 | Flange Bolt M5x16 | 3 |
| 36 | 153.190200.03 | AVR (6KW) | 1 |
| 37 | 152.190002.00 | End Housing | 1 |
| 38 | 2/8/1932 | Flange Bolt M6x179 | 4 |
| 39 | 152.191002.00 | Stator Cover | 1 |
| 40 | 2/8/1934 | Flange Bolt M10x265 | 1 |
| 41 | 153.191200.27 | Stator Assembly, Al, 140 mm | 1 |
| 42 | 1.7244.10 | Lock Washer 010 | 1 |
| 43 | 1.96.10 | Washer 010 | 3 |
| 44 | 153.191100.00 | Rotor Assembly | 1 |
| 45 | 1.5789.0608 | Flange Bolt M6x8 | 2 |
| 46 | 152.192300.01 | Air Guide | 1 |
| 47 | 152.190005.00 | Rubber. Fore-Cover, A | 1 |
| 48 | 152.190005.01 | Rubber, Fore-Cover, B | 1 |
| 49 | CPG7500E2-DF | Engine | 1 |
| 50 | 1.5789.0612.1 | Flange Bolt M6x12, Black | 4 |
| 51 | 152.200702.02 | Cover. Handle | 1 |
| 52 | 152.200703.03 | Long Pin, Handle | 2 |
| 53 | 1.894.1.10 | Cirdip 010 | 2 |
| 54 | 152.200701.14 | Handle, U Style | 1 |
| 55 | 1.894.1.08 | Circlip 08 | 2 |
| 56 | 152.200703.02 | Short Pin, Handle | 2 |
| 57 | 1.862.06 | Lock Washer 06 | 2 |
| 58 | 5.1900.026 | Grounding Line 150 mm | 1 |
| 59 | 152.200800.09.2 | Decorative Plate | 1 |
| 60 | 152.070031.00 | Jacket, LPG Hose | 3 |
| 61 | 65250.0.6.2 | Frame | 1 |
| 62 | 1.6177.1.10 | Flange Lock Nut M10 | 4 |
| 63 | 152.201200.03 | Motor Mount. I | 2 |
| 64 | 1.6182.10 | Lock Nut M10 | 2 |
| 65 | 152.201701.09 | 9.5 in. PU Wheel | 2 |
| 66 | 122.200016.01 | Bushing (016×010.5×59) | 2 |
| 67 | 1.5782.10120 | Bolt M10x120 | 2 |
| 68 | 1.6177.1.08 | Flange Lock Nut M8 | 11 |
| 69 | 152.201200.04 | Motor Mount, II | 2 |
| 70 | 1.5789.0816 | Flange Bolt Mex 16 | 2 |
| 71 | 152.200002.01.2 | Support Leg | 1 |
| 72 | 152.201400.00 | Rubber. Support | 2 |
| 73 | 1.5789.0825 | Flange Bolt M8x25 | 2 |
| 74 | 1.9074.3.0510 | Bolt And Washer Assembly M5x10 | 2 |
| 75 | 1.6177.1.05 | Flange Lock Nut M5 | 2 |
| 76 | 9.1000.150 | Battery 12V15AH | 1 |
| 77 | 152.200904.00 | Pinch. Rubber | 1 |
| 78 | 5.1900.014 | Black Wire, 320 mm, Battery | 1 |
| 79 | 5.1900.021 | Red Wire, 480 mm, Battery | 1 |
| 80 | 152.200013.01 | Jacket, Wire | 3 |
| 81 | 152.201004.00 | Lock Catch | 2 |
| 82 | 152.200019.00.48 | Switch Handle, Yellow | 1 |
| 83 | 1.6170.03 | Nut M3 | |
| 84 | 5.1050.000 | Switch | 1 |
| 85 | 1.819.1.0330 | Screw M3x30 | 1 |
| 86 | 2/6/1932 | Clip | 2 |
| 87 | 1.6182.05 | Lock Nut M5 | 1 |
| 88 | 122.070032.00 | Sleeve. Knob | 1 |
| 89 | 122.070025.02 | Knob | 1 |
| 90 | 1.823.0408 | Screw M4x8 | 2 |
| 91 | 122.074000.01 | Cut-off Valve, B | 1 |
| 92 | 152.070012.05 | Pipe (40 mm) | 1 |
| 93 | 9.1500.002 | Sleeve, Connector | 1 |
| 94 | 2.08.055.1 | Bolt M6x14. Black | 3 |
| 95 | 47.136000.01 | Pressure-reducing Valve | 1 |
| 96 | 152.070012.06 | Pipe (750 mm) | 1 |
| 97 | 152.200018.00 | Supporter | 1 |
| 98 | 152.070031.01 | Jacket, Fuel Hose | 1 |
| 99 | 2/6/1923 | Clip 020 | 2 |
| 100 | 1.845.4816 | Screw ST4.8×16 | 2 |
| 101 | 2/6/1950 | Clip (08×018) | 1 |
| 102 | 1.845.3513 | Screw ST3.5×13 | 2 |
| 103 | 122.070400.06 | Fuel Cock | 1 |
| 104 | 152.070011.09 | Pipe, Fuel (480 mm) | 1 |
| 105 | 152.199.11.2 | Control Panel | 1 |
| 106 | 5.1000.001.3 | Ignition Switch | 1 |
| 107 | 1.9074.4.0514.1 | Screw M5x14, Black | 6 |
| 108 | 5.1120.013 | Receptacle | 2 |
| 109 | 1.5783.0622.3 | Bolt M6x22. Green | 1 |
| 110 | 1.6175.06.3 | Nut M6, Green | 2 |
| 111 | 1.97.1.06.3 | Washer 06, Green | 2 |
| 112 | 1.93.06.3 | Lock Washer 06, Green | 2 |
| 113 | 1.819.0414.2 | Bolt M4x 14 | 8 |
| 114 | 1.6177.1.04.2 | Flange Lock Nut M4 | 8 |
| 115 | 1.9074.4.0306.2 | Bolt M3x6 | 2 |
| 116 | 5.1240.264 | Breaker | 1 |
| 117 | 5.1810.006 | VFO Diode | 1 |
| 118 | 1.823.0514 | Screw M5x14, Black | 3 |
| 119 | 5.1800.004 | Rectifier | 1 |
| 120 | 5.1820.001 | Charger | 1 |
| 121 | 5.1000.000.3 | Battery Switch | 1 |
| 122 | 5.1430.005 | Intelligauge | 1 |
| 123 | 1.9074.4.0414.1 | Screw And Washer Assembly M4x 14, Black | 2 |
| 124 | 1.6177.1.04.1 | Flange Lock Nut M4, Black | 10 |
| 125 | 1.5789.0615.1 | Flange Bolt M6x15, Black | 4 |
| 126 | 152.210002.17 | Control Box | 1 |
| 127 | 122.210003.01 | Plug, Control Box | 1 |
| 128 | 5.1330.017 | Sheath. Wire | 1 |
| 129 | 152.210003.02 | Plug, End Cover | 1 |
| 130 | CPG7500E2-DF-EU.21 | Control Panel Assembly | 1 |
| 131 | CPG7500E2DFEU.21.10 | Wire Assembly | 1 |
| 132 | 5.1280.003 | Fuse (10A) | 1 |
| 133 | 5.1280.008 | Fuse (5A) | 1 |
7500 E2 (EU/SC) PARTS DIAGRAM

7500 E2 (EU/SC) PARTS LIST
| No | Part Nambur | Description | Qty |
| 1 | 21.061300.00 | Handle, Recoil, Soft | 1 |
| 2 | 1.5789.0608 | Flange Bolt M6 x 8 | 3 |
| 3 | 46.061100.00.2 | Cover, Recoil Starter, Black | 1 |
| 4 | 45.060005.00 | Spring, Recoil Starter | 1 |
| 5 | 45.061102.00 | Reel, Recoil Starter | 1 |
| 6 | 2/10/1903 | Rope 05 x 1550 | 1 |
| 7 | 45.060003.00 | Spring, Ratchet | 2 |
| 8 | 45.060002.00 | Starter Ratchet, Steel | 2 |
| 9 | 45.060009.00 | Spring, Ratchet Guide | 1 |
| 10 | 45.060007.00 | Ratchet Guide | 1 |
| 11 | 45.060008.00 | Screw, Ratchet Guide | 1 |
| 12 | 1.5789.0612 | Flange Bolt M6 x 12 | 12 |
| 13 | 2/5/1909 | Clamp 012.5 x 7 | 2 |
| 14 | 47.080100.01.48 | Fan Cover, Yellow | 1 |
| 15 | 2/2/1907 | Nut M16 x 1.5 | 1 |
| 16 | 1.5789.0629 | Flange Bolt M6 x 29 | 4 |
| 17 | 45.060001.00 | Pulley, Starter | 1 |
| 18 | 46.123000.03 | Ignition Coil | 1 |
| 19 | 47.080001.00 | Cooling Fan | 1 |
| 20 | 46.120100.05 | Flywheel | 1 |
| 21 | 46.091000.04.2 | Air Cleaner Assembly, Black | 1 |
| 22 | 46.061000.00 | Recoil Assembly | 1 |
| 23 | 2/11/1907 | Oil Seal 035 x 052 x 8 | 2 |
| 24 | 2/5/1950 | Wire Clip 100 mm | 1 |
| 25 | 45.030032.00 | Sheath, Wire | 1 |
| 26 | 2/3/1923 | Washer 012.5 x 020 x 2 , Drain Bolt | 2 |
| 27 | 47.030100.01 | Crankcase | 1 |
| 28 | 45.127000.02 | Oil Level Sensor | 1 |
| 29 | 1.5789.0615 | Flange Bolt M6 x 15 | 2 |
| 30 | 1.276.6202 | Bearing 6202 | 2 |
| 31 | 47.050006.00 | Weight Balancer | 1 |
| 32 | 47.050100.01 | Crankshaft Assembly | 1 |
| 33 | 46.030008.00 | Gasket, Crankcase Cover | 1 |
| 34 | 2/4/1901 | Dowel Pin 09 x 14 | 2 |
| 35 | 46.080600.00 | Air Guide, Right Side | 1 |
| 36 | 1.276.6207 | Bearing 6207 | 1 |
| 37 | 46.031000.01.48 | Oil Dipstick Assembly, Yellow | 1 |
| 38 | 45.030007.00 | Cover, Crankcase | 1 |
| 39 | 1.5789.0840.0.8 | Flange Bolt M8 x 40 | 7 |
| 40 | 2.03.021.1 | Washer 06.4 x 013 x 1, Black | 1 |
| 41 | 45.110013.00 | Shaft, Governor Gear | 1 |
| 42 | 45.110100.00 | Gear, Governor | 1 |
| 43 | 21.110011.00 | Clip, Governor Gear | 1 |
| 44 | 45.110012.00 | Bushing. Govornor Gear, Steel | 1 |
| 45 | 47.050200.00 | Connecting Rod Assembly | 1 |
| 46 | 47.050005.01 | Piston | 1 |
| 47 | 2/9/1904 | Circlip 021 x 01 | 2 |
| 48 | 45.050003.00 | Pin, Piston | 1 |
| 49 | 46.050303.02 | Ring, Oil | 1 |
| 50 | 46.050302.02 | Ring, Second Piston | 1 |
| 51 | 46.050301.02 | Ring, First Piston | 1 |
| 52 | 2/4/1904 | Dowel Pin 012 x 20 | 2 |
| 53 | 46.030009.02 | Gasket, Cylinder Head | 1 |
| 54 | 46.080400.00 | Air Guide, Lower | 1 |
| 55 | 47.010100.01 | Cylinder Head | 1 |
| 56 | 2/1/1910 | Stud Bolt M8 x 35 | 2 |
| 57 | 2.15.002(F6RTC) | Spark Plug F6RTC | 1 |
| 58 | 2/8/1914 | Flange Bolt M10 x 80 | 4 |
| 59 | 46.020002.00 | Gasket, Cylinder Head Cover | 1 |
| 60 | 47.021000.00 | Cover, Cylinder Head | 1 |
| 61 | 45.020001.02 | Breather Tube | 1 |
| 62 | 47.020100.00 | Bolt, Cylinder Head Cover | 1 |
| 63 | 2/8/1939 | Drain Bolt M12 x 1.5 x 15 | 1 |
| 64 | 47.041000.01 | Camshaft | 1 |
| 65 | 47.040004.00 | Lifter, Valve | 2 |
| 66 | 47.040002.00 | Valve, Intake | 1 |
| 67 | 47.040006.00 | Valve, Exhaust | 1 |
| 68 | 46.040005.00 | Push Rod | 2 |
| 69 | 45.040015.00 | Retainer, Valve Spring | 2 |
| 70 | 45.040017.00 | Oil Seal, Valve | 2 |
| 71 | 45.040003.00 | Spring, Valve | 2 |
| 72 | 23.040010.00 | Bolt, Rocker Arm | 2 |
| 73 | 45.040001.00 | Retainer, Intake Valve Spring | 1 |
| 74 | 45.040007.00 | Retainer, Exhaust Valve Spring | 1 |
| 75 | 45.040008.00 | Rotator, Exhaust Valve | 1 |
| 76 | 46.040004.00 | Guide Plate, Push Rod | 1 |
| 77 | 46.040016.00 | Shaft, Rocker Arm | 1 |
| 78 | 46.040201.00 | Retainer, Rocker Arm | 1 |
| 79 | 46.040009.00 | Rocker Arm, Intake Valve | 1 |
| 80 | 46.040018.00 | Rocker Arm, Exhaust Valve | 1 |
| 81 | 1.97.1.06 | Washer 06 | 2 |
| 82 | 22.040012.00 | Screw, Valve Adjustment | 2 |
| 83 | 1.6177.1.06 | Flange Nut M6 | 2 |
| 84 | 21.040021.00 | Nut M6 x 0.5, Lock | 2 |
| 85 | 2/1/1908 | Stud Bolt M6 x M8 x 105 | 2 |
| 86 | 46.130002.20 | Gasket, Insulator | 1 |
| 87 | 45.130001.00 | Insulator. Carburetor | 1 |
| 88 | 46.130003.20 | Gasket, Carburetor | 1 |
| 89 | 47.131000.25 | Carburetor | 1 |
| 47.131000.29 | |||
| 90 | 46.130004.20 | Gasket, Air Cleaner | 1 |
| 91 | 1.6177.06 | Flange Nut M6 | 3 |
| 92 | 46.091100.04 | Base, Air Cleaner | 1 |
| 93 | 45.091002.20 | Seal, Air Cleaner | 1 |
| 94 | 45.091001.20 | Separator, Air Cleaner | 1 |
| 95 | 45.091003.20 | Element, Air Cleaner | 1 |
| 96 | 46.091200.04 | Cover, Air Cleaner | 1 |
| 97 | 1.5789.0835 | Flange Bolt M8 x 35 | 2 |
| 98 | 45.125100.00 | Starter Motor Assembly | 1 |
| 99 | 45.125200.01 | Relay, Starter | 1 |
| 100 | 1.93.05 | Lock Washer 05 | 2 |
| 101 | 1.16674.0516 | Flange Bolt M5 x 16 | 2 |
| 102 | 45.110001.00 | Shaft, Governor Arm | 1 |
| 103 | 2/3/1919 | Washer 08.2 x 017 x 0.8 | 1 |
| 104 | 2/11/1906 | Oil Seal 07 x 014 x 5 | 1 |
| 105 | 45.110008.00 | Pin, Shaft | 1 |
| 106 | 45.110003.01 | Arm, Governor | 1 |
| 107 | 2/8/1940 | Bolt M6x21, Governor Arm | 1 |
| 108 | 45.110006.00 | Rod, Governor | 1 |
| 109 | 45.110005.00 | Spring, Throttle Return | 1 |
| 110 | 45.110007.01 | Spring, Governor | 1 |
| 111 | 46.080300.20 | Air Guide, Upper | 1 |
| 112 | 47.131017.21 | Main Jet, Standard | 1 |
| 47.131017.21.01 | Main Jet, Altitude | 1 | |
| 113 | 45.030200.00 | Support | 1 |
| 114 | 2/6/1913 | Clamp 013.5 x b10 | 1 |
| 115 | 24.032000.00 | Oil Guide Assembly | 1 |
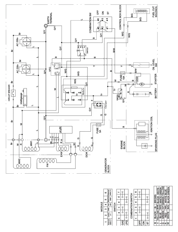
3500 E2 (EU/SC) WIRING DIAGRAM

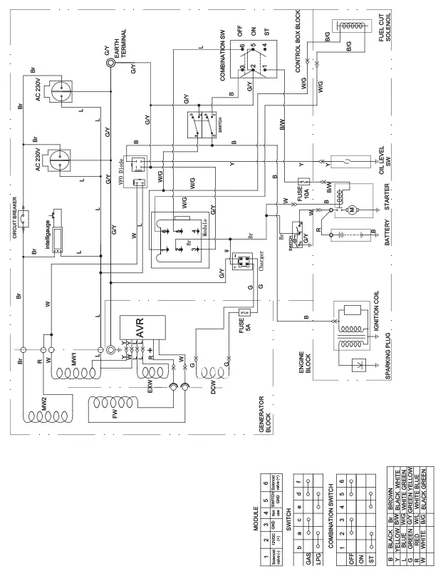
7500 E2 (EU/SC) WIRING DIAGRAM

U.S. Patent No. D710,802






















