Myers SRA Lift Out Rail System
Instruction Manual
Part # 23833A285
© 2012 Pentair Pump Group, Inc.
Myers SRA Lift Out Rail System
NOTE! To the installer: Please make sure you provide this manual to the owner of the equip ment or to the responsible party who maintains the system.
CAUTION!
Read these safety warnings first before installing, servicing, or operating any pump.
CALIFORNIA PROPOSITION 65 WARNING:
WARNING This product and related accessories contain chemicals known to the State of California to cause cancer, birth defects or other reproductive harm.
GENERAL
- Most accidents can be avoided by using COMMON SENSE.
- Read the operation and maintenance instruction manual supplied with the pump.
- Do not wear loose clothing that can become entangled in the impeller or other moving parts.
- This pump is designed to handle materials that could cause illness or disease through direct exposure.
Wear adequate protective clothing when working on the pump or piping.
ELECTRICAL - To reduce the risk of electrical shock, pump must be properly grounded in accordance with the
National Electric Code and all applicable state and local codes and ordinances. - To reduce risk of electrical shock, disconnect the pump from the power source before handling or servicing.
- Any wiring to be done on pumps should be done by a qualified electrician.
- Never operate a pump with a power cord that has frayed or brittle insulation.
- Never let cords or plugs lie in water.
- Never handle connected power cords with wet hands.
PUMPS - Pump builds up heat and pressure during operation; allow time for pump to cool before handling or servicing.
- Only qualified personnel should install, operate or repair pump.
- Keep clear of suction and discharge openings. DO NOT insert fingers in pump with power connected.
- Do not pump hazardous material not recommended for pump (flammable, caustic, etc.).
- Make sure lifting handles are securely fastened each time before lifting.
- Do not lift pump by the power cord.
- Do not exceed manufacturer’s recommendation for maximum performance, as this could cause the motor to overheat.
- Secure the pump in its operating position so it cannot tip over, fall or slide.
- Keep hands and feet away from impeller when power is connected.
- Submersible solids handling pumps are not approved for use in swimming pools, recreational water installations, decorative fountains or any installation where human contact with the pumped fluid is common.
- Do not operate pump without safety devices in place.
- For hazardous locations, use pumps that are listed and classified for such locations.
IMPORTANT! Myers is not responsible for losses, injury or death resulting from a failure to observe these safety precautions, misuse or abuse of pumps or equipment.
GENERAL INFORMATION:
Lift-Out Models: These instructions cover the SRA23, SRA-4040, SRAX-23 and SRAX-4040 guide rail systems. The SRAX-23 and SRAX-4040 are Factory Mutual approved and listed for hazardous locations Class 1, Division 1, Groups C and D. The SRA-23 and SRAX-23 are designed for all Myers 3 inch horizontal flanged discharge pumps. The SRA-4040 and SRAX4040 are designed for 4 inch horizontal, flanged discharge pumps weighing less than 225 pounds.
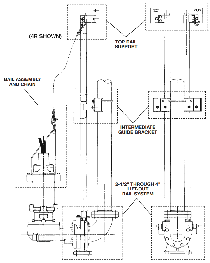
General Construction: The base on all the models is made of ASTM A536 ductile iron. The mounting flange on all of the models is made of ASTM A48 Class 30 cast iron. The rail guide, locating pins, and all fasteners are made of 300 series stainless steel. Gaskets are constructed of neoprene rubber material. Both the 3 and 4-inch elbows are constructed of ASTM A48 Class 125 cast iron. The hazardous location models have 260 yellow brass sleeved onto the locating pins and facing the mounting plate to meet the nonsparking requirements. Lift-Out Chain: Myers offers lift-out chain packages for each pump we manufacture. Packages vary depending on the pump design and requirements. Each lift-out chain package is designed to mount to the top of the pump and allow the pump to be safely hoisted up the guide rail.
Rail Support Brackets: The SRA-33/SRAX-33 and SRA-4040/SRAX-4040 are designed to use 1-1/2″ standard pipe for guide rails. A top rail support bracket is available to be mounted to the hatch frame.
Intermediate brackets are available for deep basins.
It is recommended that if the rail length is over 21 feet, an intermediate bracket be installed. After every additional 20 feet of rail, another intermediate bracket should be used for proper rail support.
Basin Covers: Myers has several types of basin covers available for use with either fiberglass or concrete basins. Basin hatch type covers are available in either steel or aluminum construction. The basin cover frame is designed to allow for mounting of rail support brackets.
Basin Bottom: All cement pipe basins must have a smooth level troweled bottom for level mounting of discharge casting.
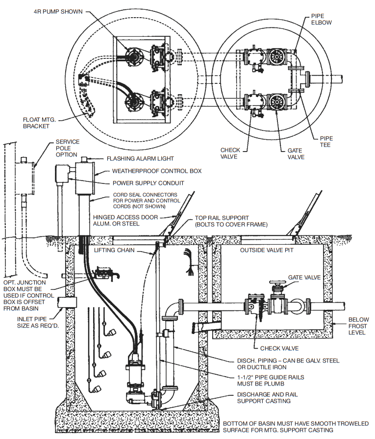
Junction Boxes: If a junction box is used in a hazardous location, it must be a hazardous location approved type with hazardous location cord connectors. Wires from the junction box must pass through a hazardous location seal connector.
Level Sensing Controls: Intrinsically safe type float controls are recommended for all applications and required for hazardous location service. An intrinsically safe control panel relay will limit the current and voltage to the level controls. A Myers control panel can be supplied with this type circuitry.
The float level controls maintain the basin sewage water level by controlling pump turn-on and turn-off levels.
- The lower turn-off control should be set so that the pump stops at approximately the top of the pump. Consult the factory for any settings below this point.
- The upper turn-on control should be set above the lower turn-off control. The exact height between the two controls is determined by the number of pump starts desired and the depth of the basin.
A maximum of 10 starts per hour should not be exceeded. - The override control is set at a specified height above the upper turn-on control.
- The alarm control is set about 6″ to 12″ above the override control.
- No control should be set above the inlet invert.
Valves: It is recommended that all check valves and shutoff valves be mounted outside the sump – in a valve box. See typical drawing detail. Shutoff valves should be of the water works approved type with resilient rubber disk seat.
CAUTION: After the pump is installed and sewage has entered the basin there is danger. Sewage water gives off methane and hydrogen sulfide gases, which are poisonous. Never enter a wet well unless the proper confined space entry procedures are followed.
INSTALLING RAIL SYSTEM PARTS
Mounting Cover, Discharge Base and Rails
- Set concrete cover with hatch opening in position.
- Bolt top rail support plates, to hatch frame. Stainless steel bolts are screwed through frame angles when shipped and nuts are provided to hold the plate. Pipe supports have vertical slots so that they can be adjusted for final fit on rails. The plate has slots so the two plates in a duplex system can be adjusted to obtain required centerto-center distance between pumps.
- Lower the base or base/elbow assembly into the basin.
- Position the base elbow assembly by dropping a plumb line from center of pipe supports, located on top rail support plate, to center of tapered pins protruding from the top of the base elbow assembly. Level the elbow flange in two directions, 90˚ to each other. Shims may be required under the base in order to obtain this level condition. Mark the position of the base hold-down bolts through the holes in the base.
- Move the base aside to allow drilling of the concrete for 3/4″ expansion bolts, 2-1/2″ long. Move the base over the bolt holes and recheck with level and plumb line. Install expansion bolts.
- Cut the pipe guide rails to the proper length and install them between the pipe supports at the top of the basin and the pins on the base. Guide rails are Schedule 40, galvanized or stainless steel.
- Install discharge pipe as required by the particular job specifications. If one larger size discharge pipe is required, such as 6″ pipe on a 4″ pump, a reducing elbow can be provided.
IMPORTANT: DISCHARGE PIPE AND GUIDE RAILS MUST BE PARALLEL IF INTERMEDIATE GUIDE BRACKET IS USED.
INSTALLING INTERMEDIATE GUIDE BRACKET
| GUIDE RAIL LENGTH | IGB REQUIRED |
| 21 Ft. or less | 0 |
| 21 Ft. to 40 Ft. | 1 |
| Over 40 Ft. | 2 |
- Remove guide rails, and cut a piece from each one. These pipes must be exactly the same length and of a length that will permit installing the intermediate guide bracket in the desired location.
- Place the cut pieces of pipe over the guide rail pins located in the base.
- Set the intermediate guide bracket in position with tapered guides into pipes. Put U-bolt around discharge pipe and tighten lightly.
- Measure from joint on tapered plug on intermediate guide bracket to joint of tapered plug on top rail support and cut two rails to this length. Put rails in place and tighten screws in top rail support. Holes are slotted to adjust for any error in rail pipe length.
- Recheck rails; they must be straight and plumb.
Move intermediate guide bracket if necessary to perfectly align rails. Spacers may be added or removed from the intermediate guide bracket to obtain alignment. After alignment is secured, tighten nuts on U-bolt. - If a second intermediate guide bracket is used, the above procedure is followed for installation.
Attaching Mounting Plate to Pump
- With a gasket between the mounting plate and the pump discharge, attach the mounting plate with the supplied bolts. The mounting plate should be turned so that the two locating pins are horizontal when attached to the pump discharge.
- Mount the guide plate to the mounting plate using the two bolts provided.
Installing Pump and Mounting Plate
- Attach the lifting chain to the pump. This is done by installing two eye bolts, or by installing the lifting bail, provided with the lifting chain package.
When attaching the chain to the eye bolts, the short leg of the chain is installed on the discharge flange side of the pump.
WARNING! Do not exceed working load limit of chains and other lifting devices. Do not use chains or lifting devices where failure could result in loss of life. Examine chains and lifting devices for deformation or damage before and after each lift. - A hook is located on the top rail support, to hold the upper end of the chain when not in use.
- Position pump so the guide rails are located in the slots of the guide plate. Slowly lower the pump down the guide rails to the base. The locating pins (horizontal pins on mounting plate) should come to seat in the inclined surface of the arms. CAUTION: No persons should be in the sump basin when pump is lowered into position!
Air Venting: Air tends to trap in the pump volute when water rises in the sump or when the pump is lowered into water after service. To vent off this air, a small hole is drilled into the pump volute. Be sure this vent hole is clean after any service work on pump. Air venting is not a problem after initial start.
2-1/2″ THROUGH 4″ LIFT-OUT RAIL SYSTEM PARTS LIST

| REF. NO. | DESCRIPTION | NO. REQ’D. | PART NUMBERS | ||||
| SRA3030 SRAX3030 | SRA4040 SRAX4040 | SRA2530 SRAX2530 | SRA2530-LE SRAX2530-LE | ||||
| 1 | Base | 1 | 24418E003 | 24418E004 | 24418E003 | 24418E003 | |
| 2 | Cap Screw | As Noted | 19105A033 (8) | 19105A036 (16) | 19105A033 (8) | 19105A033 (8) | |
| 3 | Elbow | 1 | 23497A103 | 23497A101 | 23497A103 | – | |
| 4 | Gasket | Standard | As Noted | 05231A081 (2) | 05863A019 (2) | 05231A081 (1) | 05231A081(1) |
| Hazardous Location | 05231A077 (1) | 05231A077 (1) | |||||
| 5 | Plate, Guide | Standard | 1 | 24419B001 | 24419B001 | 24419B001 | 24419B001 |
| Hazardous Location | 1 | 24419B600 | 24419B600 | 24419B600 | 24419B600 | ||
| 6 | Cap Screw | 2 | 19103A061 | 19103A061 | 19103A061 | 19103A061 | |
| 7 | Plate, Mounting | Standard | 1 | 244220003 | 244220004 | 244220101 | 244220101 |
| Hazardous Location | 1 | 244220600 | 244220601 | 244220602 | 244220602 | ||
| 8 | Pin, Locating | Standard | 2 | 24421A002 | 24421A002 | 24421A002 | 24421A002 |
| Hazardous Location | 2 | 24421A602 | 24421A602 | 24421A602 | 24421A602 | ||
| 9 | Plate, Face | Standard | – | – | – | – | – |
| Hazardous Location | 1 | 26161C602 | 26161C603 | 26161C602 | 26161C602 | ||
| 10 | Mach. Screw | Standard | – | – | – | – | – |
| Hazardous Location | 8 | 07597A018 | 07597A018 | 07597A018 | 07597A018 | ||
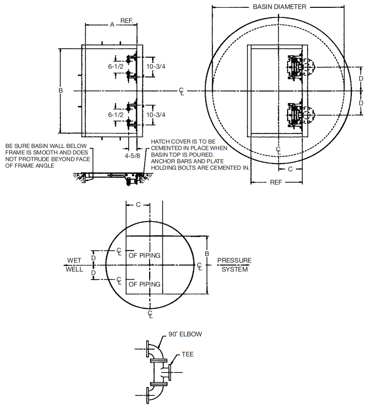
TYPICAL INSTALLATION FOR DUPLEX
Discharge Pipe and Outside Valve Pit Concrete Basin – All Pump Types
INSTALLATION FOR RAIL SYSTEM

| ELBOW | A | B |
| 3 x 3 | 12 | 5-7/8 |
| 4 x 3 | 13 | 6-7/8 |
| 6 x 3 | 14-1/2 | 8-3/8 |
| 4 x 4 | 13 | 6-7/8 |
| 6 x 4 | 14-1/2 | 8-3/8 |
| PUMP | C | D | E |
| WG30, 50 | 8-5/8 | 17-7/8 | 3-3/8 |
| WG30, 50 75H | 8-5/8 | 17-7/8 | |
| 3RH | 9-5/8 | 19-3/4 | 4-1/2 |
| 3WHV | 10-5/8 | 20-11/16 | 3-5/8 |
| 4WH V | 13-1/8 | 24-1/8 | 3-1/8 |
| 4R | 13-1/8 | 22-15/16 | 4-3/16 |
| 4V | 13-1/8 | 24-1/16 | 3-3/16 |
* STANDARD PARTS ARE CAST IRON.
HAZARDOUS LOCATION PARTS ARE NONSPARKING BRASS.
BAIL ASSEMBLY AND CHAIN


NOTE: Added Rings to Other Packages
TOP RAIL SUPPORT

INTERMEDIATE GUIDE BRACKET
IGB-15-3340 23790C100
All SST Construction
TYPICAL DIMENSIONS FOR BASIN HATCH WHEN MOUNTED IN CONCRETE

| DISCHARGE ELBOW DIMENSIONS | ||||||
| Basin Dia. | D | Pump | 90° Elbow | Dischg. Pipe | A & B Hatch | C Hatch Offset |
| Duplex | ||||||
| 60 | 11 | WG30, 50 3RH 3WHV | 3 x 3 | 3 | 24 x 42 | 15 |
| 60 | 13 | WG30, 50 3RH 3WHV | 4 x 3 | 4 | 24 x 46 | 13 |
| 60 | 13 | 4WHV 4R, 4V | 4 x 4 | 4 | 28 x 46 | 13 |
| 72 | 11 | WG30, 50 3RH 3WHV | 3 x 3 | 3 | 24 x 42 | 15 |
| 72 | 13 | WG30, 50 3RH 3WHV | 4 x 3 | 4 | 24 x 46 | 15 |
| 72 | 13 | 4WHV 4R, 4V | 4 x 4 | 4 | 28 x 46 | 17 |
| 72 | 16 | 4WHV 4R, 4V | 6 x 4 | 6 | 28 x 52 | 13 |
| Simplex | ||||||
| 48 | — | WG30, 50 3RH 3WHV | 3 x 3 | 3 | 24 X 24 | 13 |
| 48 | — | WG30, 50 3RH 3WHV | 4 x 3 | 4 | 24 x 24 | 15 |
| 48 | — | 4WHV 4R, 4V | 4 x 4 | 4 | 30 x 24 | 12 |
| 60 | — | 4WHV 4R, 4V | 4 x 4 | 4 | 30 x 24 | 17 |
| 60 | — | 4WHV 4R, 4V | 6 x 4 | 6 | 30 x 24 | 15 |
| VALVE BOX DIMENSIONS | ||||||
| Valve Box Dia. | D | Valve Size | 90° Elbow 2 Req’d. | Tee 1 Req’d. | A & B Hatch | C Hatch Offset |
| 48 | 11 | 3 | 3 x 3 | 3 x 3x 3 | 24 x 30 | 15 |
| 48 | 13 | 3 | 4 x 3 | 4 x4 x 4 | 24 x 36 | 15 |
| 60 | 13 | 4 | 4 x 4 | 4 x 4 x 4 | 24 x 36 | 15 |
| 60 | 16 | 4 | 6 x 4 | 6 x 6 x 6 | 24 x 48 | 15 |
| 72 | 16 | 6 | 6 x 6 | 6x 6 x 6 | 30 x 48 | 15 |
STANDARD LIMITED WARRANTY
Pentair Myers® warrants its products against defects in material and workmanship for a period of 12 months from the date of shipment from Pentair Myers or 18 months from the manufacturing date, whichever occurs first – provided that such products are used in compliance with the requirements of the Pentair Myers catalog and technical manuals for use in pumping raw sewage, municipal wastewater or similar, abrasive-free, noncorrosive liquids.
During the warranty period and subject to the conditions set forth, Pentair Myers, at its discretion, will repair or replace to the original user, the parts that prove defective in materials and workmanship. Pentair Myers reserves the right to change or improve its products or any portions thereof without being obligated to provide such a change or improvement for prior sold and/or shipped units.
Start-up reports and electrical schematics may be required to support warranty claims. Submit at the time of start- up through the Pentair Myers website: http://forms.pentairliterature.com/startupform/startupform.asp?type=m. Warranty is effective only if Pentair Myers authorized control panels are used. All seal fail and heat sensing devices must be hooked up, functional and monitored or this warranty will be void. Pentair Myers will cover only the lower seal and labor thereof for all dual seal pumps. Under no circumstance will Pentair Myers be responsible for the cost of field labor, travel expenses, rented equipment, removal/reinstallation costs or freight expenses to and from the factory or an authorized Pentair Myers service facility.
This limited warranty will not apply: (a] to defects or malfunctions resulting from failure to properly install, operate or maintain the unit in accordance with the printed instructions provided; (b) to failures resulting from abuse, accident or negligence; (c] to normal maintenance services and parts used in connection with such service; [d] to units that are not installed in accordance with applicable local codes, ordinances and good trade practices; (e} if the unit is moved from its original installation location; (f] if unit is used for purposes other than for what it is designed and manufactured; (g} to any unit that has been repaired or altered by anyone other than Pentair Myers or an authorized Pentair Myers service provider; (h] to any unit that has been repaired using non factory specified/OEM parts.
Warranty Exclusions: PENTAIR MYERS MAKES NO EXPRESS OR IMPLIED WARRANTIES THAT EXTEND BEYOND THE DESCRIPTION ON THE FACE HEREOF. PENTAIR MYERS SPECIFICALLY DISCLAIMS THE IMPLIED WARRANTIES OF MERCHANTABILITY AND FITNESS FOR ANY PARTICULAR PURPOSE.
Liability Limitation: INNO EVENT SHALL PENTAIR MYERS BE LIABLE OR RESPONSIBLE FOR CONSEQUENTIAL, INCIDENTAL OR SPECIAL DAMAGES RESULTING FROM OR RELATED IN ANY MANNER TO ANY PENTAIR MYERS PRODUCT OR PARTS THEREOF. PERSONAL INJURY AND/OR PROPERTY DAMAGE MAY RESULT FROM IMPROPER INSTALLATION. PENTAIR MYERS DISCLAIMS ALL LIABILITY, INCLUDING LIABILITY UNDER THIS WARRANTY, FOR IMPROPER INSTALLATION. PENTAIR MYERS RECOMMENDS INSTALLATION BY PROFESSIONALS.
Some states do not permit some or all of the above warranty limitations or the exclusion or limitation of incidental or consequential damages and therefore such limitations may not apply to you. no warranties or representations at any time made by any representatives of Pentair Myers shall vary or expand the provision hereof.
1101 MYERS PARKWAY
AShLAnd, ohio, uSA 44805 419-289-1144
WWW.FEMYERS.COM
Warranty Rev. 12/13
490 PinEbuSh RoAd, unit #4
CAMbRidGE, ontARio, CAnAdA n1t 0A5
800-363-PuMP



















